Материал: Виробництво хлору, каустичної соди та водню

Внимание! Если размещение файла нарушает Ваши авторские права, то обязательно сообщите нам

2+ + 2ОН- = Mg(ОН)2 ¯

Са2+ + СО32- = СаСО3 ¯                                     3+ + 3ОН- = Fe(ОН)3 ¯

Осадження шкідливих домішок і освітлювання розсолу проводять в освітлювачах типу ЦНІІ-3 або ОВР-ПШ продуктивністю до 120 м3.год. Всі вони мають зону інтенсивного змішування сирого розсолу з карбонізованим, зону освітлювання шляхом фільтрації розсолу через зважений прошарок шламу, скидання частини шламу в нижню частину апарата, що працює за принципом гравітаційного осадження шламу. Освітлений розсіл видаляється через перетічні кишені у верхній частині апарата в збірник 12. Шлам що відокремлюється, у вигляді суспензії, перекачується в напірний бак 8 і звідти подається в центрифугу 9 або фільтр типу фПАКМ-20. Шлам надходить у приймач шламу 10, а звідти на поховання або утилізацію. Отриманий фільтрат збирається в приймачі фільтрату 11.

Після освітлення розсіл надходить у збірник 12, звідки насосом подається на фільтрацію на фільтр 13, потім у бак 14 на нейтралізацію соляною кислотою, що подається з бака 15, і далі через збірник 16 - у напірний бак 17. Освітлений розсіл, що надходить на електроліз, повинен задовольняти наступним вимогам (кг×м-3):- не менше 310 ;

Са2+ - не більше 0,005 ;2+ - не більше 0,001 ;42-- не більше 5,0 ;

надлишкова лужність (NaОН) - 0,05...0,10 ;

надлишок Nа2СО3 - 0,30...0,40 .

Зворотний розсіл звичайно містить 2...3 кг×м-3 NaOH, що достатньо для осадження іонів магнію: так що додатково луг не вводять.

Товарний продукт - рідка каустична сода, що містить 46...50 % гідроксиду натрію, після випарювання проходить додаткове очищення від солі, надходить у баки-збірники, з яких відвантажується споживачам.

З напірного бака 17 через підігрівач 18 освітлений розсіл, підігрітий до 333-353 К, подається на електроліз.

Для зменшення вмісту хлорату натрію в електрощолоках у ряді випадків перед подачею на електроліз розсіл підкислюють соляною кислотою до концентрації 2...3 кг×м-3. Електролізери об’єднані в серії з напругою до 450 В. Випрямна підстанція розташовується з одного боку серії. Тому серія включає парну кількість рядів.

Розсіл надходить у зал електролізу і розподіляється по рядових колекторах розсолу і далі - по окремих електролізерах 21. Електролуг, хлор і водень, що одержані в електролізі, надходять у рядові колектори, потім у відповідні збірні колектори і виводяться з залу електролізу для подальшої переробки. Колектори електролугу прокладаються на ізоляторах, що встановлені на підлозі залу електролізу. Колектори розсолу, хлору, водню кріпляться на колонах вище кришки електролізерів на різних рівнях. На збірних колекторах хлору і водню встановлені гідрозатвори 21, що запобігають різкому підвищенню тиску водню в катодному просторі електролізерів або розрядження в анодних просторах. Гідрозатвори можуть встановлюватися на рядових водневих колекторах.

Хлор із залу електролізу відсмоктується хлорними колекторами, встановленими у відділенні сушіння хлору. Вони повинні створювати в електролізерах над анолітом розрядження в 100...150 Па, щоб виключити відрив діафрагми від катода. Внаслідок зростання розрядження на хлорному колекторі встановлено гідрозатвор 21.

Гідрозатвор - ємність, з якою сполучена відводна труба хлорного колектора, що має патрубок, занурений на визначену глибину, що дорівнює розрядженню в анодних просторах електролізерів. Протіком води і зливом її з гідрозатвора забезпечується сталість рівня рідини в гідрозатворі. Через патрубок у верхній частині гідрозатвор поєднаний з атмосферою. При підвищенні розрядження в хлорному колекторі відбувається підсмоктування повітря в колектор і розрядження падає.

У водневому гідрозатворі патрубок від колектора занурений у воду на глибину, що дорівнює надлишковому тиску у водневій системі. Кришка баку гідрозатвору сполучена зі свічею - вертикальною сталевою трубою, що має у верхній частині вогнеперешкоджувач 22, що перешкоджає поширенню вогню в середину свічі при загорянні вихідного газу. Якщо у водневому колекторі підвищується тиск, наприклад при зупинці компресорів, відбувається скидання газу через гідрозатвір на свічу.

Водень з цеху електролізу відкачується водневим компресором 23 через захисний гідрозатвор 21, холодильник змішування 22, у якому відбувається охолодження водню й очищення його від бризок католіту. Холодильник змішування являє собою апарат скруберного типу, заповнений насадкою у вигляді колій Рашига. Знизу рухається водень, зверху насадка зрошується водою. При безпосередньому контакті води і газу відбувається його охолодження й очищення від туману електролугу. Охолоджений водень через бризковідділювач 24 подається до споживача або скидається на свічу.

Електрощолоки зі збірного колектору надходять у баки-збірники 20, що встановлені, за звичаєм, в приймачах, безпосередньо в залі електролізу або в прибудові до залу. Зі збірників електрощолоки перекачують у цех випарювання.

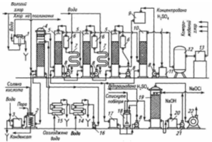
Рис. 2.3. Схема охолодження, сушіння і компресування хлору:

1 - гідрозатвор; 2 - дехлоратор; З - змішувач; 4 - башта для охолодження хлору; 5 - башти для сушіння хлору; 6- фільтри сірчаної кислоти; 7 - холодильники сірчаної кислоти; 8 - відцентрові насоси для сірчаної кислоти; 9 - напірний бак для концентрованої сірчаної кислоти; 10 - башта для уловлювання бризок сірчаної кислоти; 11 - приймач концентрованої сірчаної кислоти; 12 - фільтр для хлоргазу; 13 - турбокомпресор, 14 - холодильник першого ступеня; 75 - холодильник другого ступеня; 16,21 - відцентрові насоси; 17- збирач відпрацьованої сірчаної кислоти; 18- бак для віддувки хлору з відпрацьованої сірчаної кислоти; 19 - башта для уловлювання хлору; 20 - бак для розчину гіпохлориту натрію; 22 - хвостовий вентилятор

З цеху електролізу вологий хлор-газ із температурою 333...353 К, що містить 200...400 г×м-3 та вологу, надходить на охолодження і сушіння хлору (рис. 2.4). Для охолодження хлору частіше за все використовують холодильники змішування 25. Вони являють собою апарати скруберного типу, заповнені насадкою у вигляді кілець Рашига. Хлор подається в нижню частину апарата і рухається нагору. Зверху насадка зрошується водою з температурою близько 293 К. При безпосередньому контакті води і хлору відбувається його охолодження. Хлор охолоджується до температури 298...303 К й вміст парів води зменшується до 20...40 г×м-3, тобто в 10 разів.

Охолоджуюча вода знаходиться в безпосередньому контакті з хлором і містить розчинений хлор. Тому вона направляється в дехлоратор 26, заповнений графітовою насадкою. Для віддувки хлору в дехлоратор подається гострий пар. Віддутий хлор повертається в холодильник змішування, а вода - в замкнутий цикл забруднених вод. Охолоджений хлор через бризковідділювач далі послідовно проходить три сушильних вежі 27. Вони являють собою апарати скруберного типу, що заповнені кільцами Рашига. Хлор подається в нижню частину вежі і рухається нагору. Зверху насадка зрошується сірчаною кислотою. Перша по ходу хлору башта зрошується кислотою з концентрацією 78...85 %, друга - 85...90 %, третя - 94...98 %. При безпосередньому контакті сірчаної кислоти і хлору відбувається сушіння останнього. При поглинанні парів води сірчана кислота розігрівається. Тому вона циркулює в системі: сушильна башта 27, збірник-холодильник 28, циркуляційний насос 31. Відпрацьована сірчана кислота скидається в збірник 30, а в третю по ходу хлору сушильну башту подається концентрована сірчана кислота з бака 29.

Сухий хлор містить 0,04 % парів води. Такий хлор корозійно неагресивний по відношенню до вуглецевої сталі і чавуну і направляється на подальшу обробку, наприклад скраплення.

Отриманий діафрагмовим методом електролізу католіт містить порівняно низьку концентрацію гідроксиду натрію (120...140 кг×м-3). Тому його не використовують у якості товарного продукту і спрямовують на випарювання. Технологічна схема випарювання подана на рис. 2.3.

2.2.1 Діафрагмові електролізри

У теперішній час в Україні, як і у всіх країнах СНД, використовуються діафрагмові електролізери, які оснащені оксиднорутенієвими титановими анодами (ОРТА) наступних типів: БГК-50 (струмове навантаження 50 кА), БГК-100 (струмове навантаження 100 кА), БГК-150 (струмове навантаження 150 кА), ДМ-50 (струмове навантаження 50 кА). В дальньому зарубіжжі найбільш широке застосування знайшли діафрагмові електролізери фірми “Даймонд” МДС-55 (струмове навантаження 150 кА), фірми “Хукер” (США) Н-4 (струмове навантаження 50 кА), біполярні електролізери Гленор V-1144 фірми Де-Нора (Італія, навантаження 792 кА). Ми розклянемо,електролізер БГК-100 який зображений на рис.2.4

Це діафрагмовий електролізер блокового типу. Він складаються з таких основних частин: катодний блок, анодний блок, кришка електролізера.

Рис.2.4.Сучасний електролізер з твердим катодом і діафрагмою БГК-100:

I - анод; 2 - вертикальна анодна струмонесуча перегородка; З - днище; 4 -рама днища; 5 - катодний комплект; 6 -пристрій для зливу лугу; 7- шини катодного комплекту; 8 - витратомір розсолу; 9 - кришка; 10 - трубопровід для водню; II - трубопровід для хлору; 12 - трубопровід для розсолу; 13 - міжванна ошиновка; 14 - перегородка катодного комплекту; 15 - штуцер для насмоктування діафрагми

Катодний блок змонтовано безпосередньо на сталевому прямокутному корпусі електролізера. Для цього до корпуса приварений каркас у вигляді стрижнів-смуг, до яких кріпиться сталева катодна сітка. Катод має складну конфігурацію і являє собою ряд гребінок, що складається з окремих катодних пальців. Катодний палець являє собою пластину висотою 850 мм, шириною 250 мм і товщиною 20 мм. Катодний блок електролізера БГК-100 має 6 гребінок.

Каркас повторює конфігурацію гребінок. Він забезпечує катода міцність і електропровідність. Каркас крайніх гребінок приварений до корпуса електролізера, середніх - до плити, до якої підводять струм. Внутрішній простір усіх катодних пальців і гребінок сполучений між собою й утворює загальний катодний простір. До каркаса приварюється катодна сітка з дроту діаметром від 1,2 до 2,5 мм.

На сітчастий анод наноситься осаджена азбестова діафрагма. Вона повинна задовольняти таким вимогам:

o надійно розділяти анодні та катодні продукти;

o   забезпечувати високий вихід за струмом хлору і лугу;

o   мати мінімальний електричний опір;

повинна бути однорідною по площі і забезпечувати рівномірне протікання електроліту;

o мати достатню механічну і хімічну стійкість;

o   мати тривалий період експлуатації.

Цим вимогам задовольняє азбестова й азбополімерна осаджені на катодну сітку діафрагми. Для виготовлення діафрагм хлорних електролізерів використовують хризатиловий (лугостійкий) азбест - природна речовина, що має хімічну формулу 3Mg.2SiO2.2H2O. Розроблено спеціальну технологію нанесення осаджених діафрагм на сітчасті катоди складної конфігурації. Спочатку азбест, що складається з волокон визначеної довжини, розпушують у воді і розбивають на окремі волокна в спеціальних апаратах-ролах, потім фільтрують і використовують для приготування суспензії азбесту. Суспензію азбесту готують на основі розчину, що містить (кг×м-3): NaCl 180...200; NaOH 60…80. При цьому густина розчину повинна дорівнювати густині азбесту, що забезпечує її стійкість.Вміст азбестового волокна в суспензії 10...12 кг×м-3.

Катодний блок встановлюють на піддон, заливають азбестовою суспензією, до водневого штуцера підводять вакуум. Збільшуючи вакуум у катодному просторі, суспензію профільтровують через катодну сітку. Рідина відфільтровується, а азбестове волокно осаджується на катодну сітку. Після нафільтровування азбесту на катодну сітку діафрагму спочатку сушать при кімнатній температурі, профільтровуючи через неї повітря вакуум-насосом, потім, не вимикаючи вакуум-насоса, - при температурі 353...373 К у спеціальній сушильній камері.

Таким способом одержують діафрагму товщиною 2,5...3,0 мм, із відносним електричним опором у 1,3...1,5 рази більшим, ніж опір шару чистого електроліту, з коефіцієнтом протікання 0,023...0,025.

При виготовленні модифікованої діафрагми, так званої азбополімерної, в азбестову суспензію вводять тонкодисперсний порошок або волокна полімеру і ПАР, що забезпечують міцність суспензії з полімером. Суспензію азбесту, на волокнах якого збирається полімер, нафільтровують, як і у випадку звичайної азбестової діафрагми, на катод електролізера.

Азбополімерну діафрагму спочатку сушать як звичайну азбестову, а потім при температурі 573...673 К з тим, щоб забезпечити спікання полімеру в діафрагмі і скріплення їм волокон азбесту. Перед нанесенням діафрагми катоди, що були в роботі, старанно очищають від слідів старої діафрагми та іржі.

Азбополімерна діафрагма має ряд переваг: більш низький, за азбестову діафрагму, електричний опір, менше падіння напруги на ній (на 0,1...0,15 В), має підвищену механічну і хімічну стійкість, більший у 3...4 рази термін служби діафрагми.

Катодний блок має штуцер для відводу водню у верхній його частині і штуцер для відводу католіту в нижній частині блоку. На штуцері для відводу католіту монтується регулятор рівня католіту і розсікач струменя. Відмінною рисою катодного блоку електролізера БГК-100 є те, що корпус з боків посилений алюмінієвими шинами.

Анодний блок складається з днища електролізера і комплекту анодів. У електролізера БГК-100 використовується титанове днище й аноди ОРТА. Зі зовнішнього боку днища приварені алюмінієві шини, до яких підводять струм, з внутрішнього - титанові гребінки для кріплення анодів (рис. 2.5.).

Для монтажу електролізера катодний блок транспортують у цех і встановлюють на ізолятори. Зверху опускають анодний блок таким чином, щоб кожний анод потрапив між двома катодними пальцями. На анодний блок монтується кришка електролізера.

В електролізері БГК, як правило, використовують сталеву гумовану кришку. На деяких підприємствах її заміняють на титанову більшої висоти.

На кришці електролізера є штуцери для подачі розсолу, відводу хлоргазу й установки контрольно-вимірювальних приладів і захисного пристрою. На кришці встановлені термометр, манометр, що показує розрядження в анодному просторі, й рівнемір, що фіксує рівень розсолу в електролізері.

Рис. 2.5. Титановий анод з оксидно-рутенієвим покриттям 1 - перфорований лист; 2 - планка; 3,4-струмопідвід

Катодний блок також змонтований на сталевому прямокутному корпусі. Проте використаний катодний блок щілинного типу. До корпусу електролізера приварені сталеві перфоровані листи-струмопідводи, а до них - стержні-смуги, що фіксують ширину катодного простору. До останнього приварюється катодна сітка, на якій нафільтровується діафрагма з хризатил-азбесту.

Для зменшення падіння напруги в аноді збільшена товщина основного елемента, що підводить струм, до 4 мм замість 2 мм. Виносні електроди також використані просічно-тягнутого типу. Зменшено міжелектродну відстань до 8 мм замість 12 мм в електролізерах БГК. Всі ці зміни дозволили зменшити напругу на електролізері на 0,1 В.

При експлуатації електролізера розсіл подають в анодний простір з розрахунку 1,1×10-3...1,3×10-3 м3 г-1 на кожний кА навантаження, що забезпечує при оптимальній температурі електроліту 363...368 К одержання електролугу, що містить NaOH - 120...140 кг×м-3, NaCl - 170...210 кг×м-3, Na2SO4 до 7 кг×м-3. При цьому вміст в електролугу NaClO3 звичайно не перевищує 0,3 кг×м-3, гіпохлорит і карбонат натрію відсутні.

Склад анодного газу - хлоргазу, що виходить із електролізера, повинен знаходитися в межах (об. %): Cl2 - 96,5...98,0; О2 - 1,0...2,5; Н2 - 0,1...0,5; СО2 - 0,1...0,3; N2 - 0,1...0,5 (попадає за рахунок підсисання повітря ).