Материал: Шпоры (Автоматизация и контроль КПЭ нету 1,2,21,22,49,50)

Внимание! Если размещение файла нарушает Ваши авторские права, то обязательно сообщите нам
  1. Автоматизация обработки КПЭ. Достоинства и недостатки.

  2. Качество. Вида качеств

  3. В чем заключается кибернетический подход к техпроцессам и оборудованию КПЭ?

  4. Показатели качества техпроцесса напыления. Учет взаимовлияния критериальных параметров.

  5. Основные положения кибернетического управления техпроцессов.

  6. Адгезия и методы ее контроля.

  7. Модели, структуры, элементы технологического комплекса для обработки КПЭ.

  8. Пористость покрытий и методы контроля.

  9. Влияние различных технологических факторов на получение оптимального результата обработки и методы реализации.

  10. Контроль защитных свойств покрытий.

  11. Что такое информация? Способы ее измерения.

  12. Методы измерения прочности сцепления пленки с поверхностью подложки.

  13. Алфавит машинного языка и кодирование.

  14. Виды разрушающих и неразрушающих методов контроля изделий. (магнитопорошковый, рентгеновский, ультразвуковой, оптико-визуальный, акустооптический, капиллярный, импедансный).

  15. Способы обработки информации.

  16. Определение твердости пленок.

  17. Структура управления кибернетической технологической системой.

  18. Определение напряженности и изнашиваемости пленок.

  19. Структура комплекса с позиции регулирования.

  20. Контроль электрофизических свойств покрытий.

  21. Особенности технологических комплексов для обработки КПЭ.

  22. Автоматизация контроля вакуума установок напыления.

  23. Блок-схема технологического комплекса.

  24. Вакуумметры.

  25. Функции ЦВМ в составе технологического комплекса и упрощенная блок-схема.

  26. Автоматизация контроля температуры испарителя и скорости осаждения вакуумной установки.

  27. Процессор: его составные части и функции.

  28. Автоматический контроль энергетических параметров КПЭ.

  29. Запоминающее устройство. Принцип работы.

  30. Контроль пространственных параметров КПЭ.

  31. Принцип кодирования аналоговой информации (АЦП).

  32. Оптические измерительные преобразователи.

  33. Принцип преобразования кода в аналог (ЦАП).

  34. Автоматизация управления лазерной установкой.

  35. Структура программного обеспечения. Интерфейсы.

  36. Основные понятия теории измерений и погрешностей.

  37. Программирование как элемент техпроцесса обработки.

  38. Виды датчиков. Их сигналы и характеристики.

  39. Типовые функциональные и структурные ТАУ.

  40. Уравнение передаточной функции. Динамические звенья. Схемы процессов измерения и регулирования параметров процесса.

  41. Качество процесса регулирования.

  42. Защита от влияния обработки КПЭ (рассказать о технике безопасности)

  43. Автоматизация при электроэрозионной обработке (ЭЭО). Регуляторы подачи инструмента.

  44. Измерение параметров при ЭХО и первичные преобразователи.

  45. Автоматизация рабочего перемещения электрода-инструмента при ЭЭО.

  46. Типы датчиков и требования к ним

  47. Системы регулирования режимов ЭХО.

  48. Усилительные устройства. Требования

  49. Технологические показатели ультразвуковой обработки и ее автоматизация.

  50. Одинарный электрический мост, как основа автоматизации операций.

9. Влияние различных технологических факторов на получение оптимального результата обработки и методы реализации.

. - При нанесении покрытий в вакууме. Испарение различных материалов в вакууме происходит при нагревании до температуры плавления и испарения. Металлы можно нагревать электронным лучом, электрической дугой, токами высокой частоты. Скорость испарения всех веществ определяется давлением паров p(Па) при температуре испарения и молекулярной массой M вещества. Если давление паров испаряемого вещества (металла) при температуре Tи не превышает 1.33 Па, то при рабочем давлении в вакуумной камере порядка 10 –2 Па и менее молекулы и атомы испаряемого вещества достигают поверхности подложки без столкновений между собой и с молекулами остаточных газов. В этом случае говорят, что реализуется молекулярный режим испарения и конденсации. Процесс конденсации и структура сформированной плёнки существенно зависят от кинетических параметров конденсации, температуры и потенциального рельефа подложки, плотности падающего молекулярного пучка, характера взаимодействия осаждаемых атомов с подложкой.

Поток атомов Ме от испарителя1 попадает на подложку 2 и на датчик 3,который записывает скорость испарения (прирост массы плёнки в единицу времени),этот сигнал с датчика 3 в 6 и 8(на нём следим скорость испарения).При попадании атомов на подложку часть атомов отражается от её поверхности ,скорость отражения фиксируется прибором 9 и попадает на датчик 4.Отношение масс отраженных и испарённых атомов характеризует коэффициент конденсации Ме и соответственно рост плёнки в процессе ее получения. Естественно эта информация м.б. использована для управления процессом напыления. - Лазерная обработка: а)отверстий харак-ся энергией излучения, радиусом луча, удельной энергией испарения материала. В зависимости от энергии излучения: мощности, плотности мощности и длительности воздействия может осуществляться Сварка, Термообработка, Прошивка отверстий, Резка. Рассматриваются осн. зависимости, характеризующие получения от глубины отверстий и диаметра отв-тий.

Где - радиус луча лазера, - угол раствора светового конуса, - удельная энергия испарения Ме, Е- энергия излучения

Также необходимо учитывать плотность мощности во времени и должно носить трапециидальный вид,.

Б)резка. Исп-ся электроразрядные газовые лазеры СО2. При подборе режима лаз-го луча можно резать практически любые материалы. 3 режима: а) режим испарения применяется редко из-за высоких требований к лаз-ному излучению, б)режим плавления – необходим технологический газ, который подаётся в зону резки, в)режим сгорания материала- для резки материалов, предрасположенных к горению ниже температуры плавления. Осн. парметрами явл-ся мощность и плотность мощности лазера: Где - начальный радиус лунки, V- скорость резания, h- толщина материала, А- поглощающая способность материала. В)Сварка – импульсная и непрерывная. Имп. прим-ся взамен пайки и контактной электродной сварки. Прим-ся в радиоэлектронике, изгот-ю печатных плат(20 слоёв) вычисл. Машин. Непрерывный- осуществляют шовную сварку(нет присадочного материала в шве). В качестве мат.модел. этого процесса, исп-ся значение тепловой постоянной материала, кот. хар-ет присадочного материала в шверку()чатных плат()ти лазерампературы плавленияи соот-но рост плёнки в процессе её получении000000 время необх-е ддя нагрева свариваемых материалов(для жид.фазы). Постоянная прямопропор-на квадрату толщины и обр-но пропор-на теплопроводности- нелин. зав-ть В области шва возникает паровое облако и плазма, что препятствует стабильному теплоотдаче.

- ЭХО-процесс анодного растворения металлов и сплавов в результате электролиза при концентрированном воздействии на обраб. материал эл. энергии высокой плотности (). Чем меньше МЭЗ, тем больше скорость растворения детали-анода. Качество детали зависит от напряжения на электродах, т-ры электролита, его концентрации, степени зашламлённости, МЭЗ.

Оценка производительности ЭХО определяется рядом показателей, важнейшими из которых являются теоретический электрохимический эквивалент обрабатываемого материала, выход по току, удельная производительность, удельная объемная производительность и скорость растворения.

Удельную производительность ЭХО можно оценить массой материала, удаленного с 1 см2 поверхности за минуту:

где т0, т - масса образца соответственно до и после ЭХО, г; S -обработанная площадь, см2; t -длительность ЭХО, мин.

Тогда удельная объемная производительность определится как:

где ρ- плотность материала, г/см3 ; i- плотность тока, А/ см2.

На основе удельной производительности М могут быть рассчитаны значения анодного выхода по току ηа:

и скорости подачи электрода:

12. Методы измерения прочности сцепления пленки с поверхностью подложки.

Адгезия опред. работосп-сть изд. с покрытием. В зав-сти от прочности ед. связи, на границах раздела двух тел и от числа таких связей измен. прочность сцепления всей пленки. Связи бывают химич. и межмолекулярными. Хим. связи образ-ся в рез-те измен. плотности электр. газа при хим. реакциях и относятся к наиб. энергии разрыва. Межмолекул. связи имеют эл-ромагн. природу и отлич. меньшей прочностью.

При соединении взаимоинертных, без химич. взаимодействия тел сцепление можно увеличить путем интенсификации процесса диффузии.

Для нарушения соед. двух тел необх. преодолеть межмолек. схем, а на это потреб. опред. работа силы, которые преодолевают адгезионные взаимодействия в направл. раздела фаз. Но при этом усановл. что, отрыв происходит на границе «пленка-подложка» так и по одному из контактн. материалов

Методы измерения прочности сцепления делятся на количеств. и качеств. разрушающ, механич. и немеханич. наиболее широко примен. механич. методы, когда нужно опред-ть силу отрыва пленки от подложки.

Механич. способ Суть метода

К подложке и пленки приклеиваются спец. штифты. Точность такого метода не велика, т.к. неоднородное напряж-ое сост-ие в зоне разруш.

Модификация этого метода есть метод «окрашивания», когда нагрузка действ. не вертикально а вдоль границы раздела «пленка-подложка»

Метод ценрифугирования

Изготавл. спец. образец, на котором нанос. пленка, при этом закл. соотв. устройств, выстрелив. этот образец и при столкнов. этого образца с препяств. пленка может оторваться.

С целью автоматиз. процесса измер. адгезии использ. метод «пилы» стальной или алмазн. пилой остриё 0,003 мм проводят по поверх-сти пленки черту пока пленка не отделится от подложки. при этом фиксируется нагрузка Р по действ. котор.появл. чистый канал шириной a на подложке. Этот момент фиксир. автоматич. в преобразователе. Возник. при этом срезающ сила возн. на краю выямки где и происх. разрыв пленки.

В качестве наразруш метода можно назвать метод, заключающ. в контроле процесса нанес. покрытий.

Поток атомов металла от испарителя 1 попад. на подложку 2, и перемещ. с помощью винтопротяжного мех-зма 5. При этом запис. скорость движ. пленки. Атомы испаренного материала попадают на датчик 3, при этом измер. скорость ипар. металла и фиксир. прибором 8. При попад потока атомов от испарителя на подложку часть отраж. от пов-ти, а отраж. поток атомов фиксир. прибором 9. отношение кол-ва отраж. и испар. атомов характер. коэф. конденсации металла и соотв-ый рост пленки в процессе ее получ.

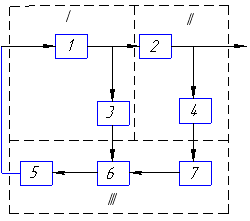
3. В чем заключается кибернетический подход к ТП и оборудованию для обработки КПЭ.

Кибернетика-наука об управлении сложными системами, о связях и переработке информации в них.

Типовая структура управления ТП (модель)

На схеме 1 сведение о протекании ТП воспринимается системой датчиков информации 1. Эта информация поступает на вход регулятора 2, где выбирается воздействие на исполнительное устройство 3, которое воздействует на ТП - это контур регулирования. Кибернетическая система занимается управлением этих регуляторов. В качестве управляющего органа выступает ЦВМ 4,управляющая регулятором 2.Реальное протекание ТП зависит от многих факторов, следовательно сведения о протекании ТП и воздействиях поступают в ЦВМ 4.Получив информацию ВМ в соответствии с выбранным критерием эффективности рассчитывает программу и параметры регулятора 2,оптимизирующего протекание процесса.

ВМ может не участвовать в управлении производством, тогда критерий эффективности будет неудовлетворяться. Поэтому для контроля за работой оборудования и принятия решений в сложной ситуации в системе принимает участие человек-оператор 5:2 уровня имеем в таком случае.

Процесс обработки на металлорежущих станках представляет собой сложную динамическую систему со многими управляющими и возмущающими воздействиями следовательно управление без участия их совместного влияния на основной показатель – эффективность не даёт желаемого эффекта и задача положения экстремума качества может быть решена только с позиции кибернетического подхода к такому процессу.

Схема 2 включает: программное устройство 1,которое задаёт программу по оборотам V и подачам S. Кроме1 имеет место 2 регулятора замкнутого типа 2,3,4 и 5,6,7, которые состоят из блоков управления 2 и 5,исполнительных механизмов 3 и 6 и обратных связей 4 и 7.

Блоки 8 и 9 измеряют силу резания и температуру в зоне резца. Сигналы с 8 и 9 поступают в ЦВМ. Для оптимизации процесса на ЦВМ заводят сигналы реальных значений V и S.В ЦВМ заложена программа решения этой задачи. После решения ЦВМ выдаёт сигналы в каналы управления, соответствующие оптимальным значениям.

Поскольку каждая информация представляет собой совокупность дискретных цифр(1 и 0), то создание технических средств для действия над числами, представленными в цифровой форме имеет важное принципиальное значение для автоматизации производств переработки информации, которая заложена в ТП.

Кибернетический подход обусловлен зависимостью ТП от многих факторов и их взаимного влияния на конечный результат. Из-за невозможности ручного управления КПЭ получение оптимального результата осуществляется с учётом коррекции связей.

Схема1 Схема 2

13. Алфавит машинного языка и кодирование.Всякое сообщение может рассм-ся как сведение об определенном событии Xit tit содержащее данные о том, в каком из множества возможных состоя­ний находилась система S в момент ti Дискретным сообщением наз. по­следовательность символов, взятых из некоторого набора символов — алфавита. Каждый отдельный символ наз. буквой алфавита. Алфавит такого сообщения на самом деле шире обыч­ного русского алфавита: кроме русских букв, в него сле­дует включить пробел между словами и знаки препинания. Конечная последователь­ность символов, взятых из некоторого алфавита, наз. словом в данном алфавите. В примере с русским текстом словами являются, кроме обычных слов, также любые комбинации букв, пробелов и знаков препинания. Использование дискретных сообщений позволяет пе­редавать данные о состоянии, выбранном из сколь угод­но большого числа возможных состояний посредством использования немногих различных символов, входящих в алфавит (число этих символов наз. основанием кода). Любое ,сложное сообщение можно передавать при помощи последовательности, построенной из 2-х различных символов, из символов 0 и 1. Слово м.б. передано последовательностью сигналов, представляющих собой импульсы тока и паузы в виде серии. Т.о. сообщении о любом событии м.б. в виде слова в двухбуквенном алфавите. С помощью двоичной последовательности длины m можно передать сообщение о событии, выбранном из N возможных событий , где N=2m. Максимальное количество информации Нmax содержащееся в сообщении, пропорционально его длине. Величина Нmax указывает верхнюю границу количества информации, которое может содержаться в сообщении. Действительное количество информации зависит не только от числа возможных сообщений, но и от их вероятностей.

18. Определение напряжений и изнашиваемости пленок.

Напряжение – причина появления – воздействие физических, химических и термических факторов: разрушающих и неразрушающих. К неразрушающим относятся: рентгеноскопия, основанная на измерении микродеформаций решетки материала. Преимущества: 1) исключается воздействие на испытуемый образец; 2) многократность измерений; 3) высокая точность и производительность. Недостатки: непригодность при значительной концентрации напряжений на поверхностном слое. Разрушающие - механические методы, основанные на измерении деформации образца, возникающей при нагрузке, растворении – удалении части напряженного тела. После удаления осущ измерение деформации, кот возникает при удалении напряженной части объекта. Недостатки: 1) разрушение изделия; 2) сложность опред напряжения в малых объектах; 3) влияние дополнительных факторов.

Изнашивание – изменение размеров, формы, массы и т.д. Износостойкость – способность материала сопротивляться изнашиванию. Различают след виды износа: 1) механический; 2) коррозионный; 3) электроэрозионный; 4) усталостная нагрузка; 5) трение. Каждому виду износа соответствует опред закономерности. Оборудование для опред изнашиваемости делится на: - машины, воспроизводимые заданный вид изнашивания; - группа, кот воспринимает сочетающийся износ; - машины универсального типа.

17. Структура управления кибернетической технологической системой.

Кибернетическая система не является замкнутой. Она взаимодействует с внешней средой, друг с другом. Составляются более сложные системы, в кот они выступают в качестве элемента. Необходимым условием такой системы явл возможность к управлению такой системой, кот заключается в организованности, т.е. в наличии опред структуры.

Определение рациональной структуры управления явл одной из важных и сложных задач управления большими системами. В центральной системе состояние любого элемента от внешних воздействий поступает в ЦПУ и, на основании информации в ЦУПе, вырабатывается информация о воздействии на основную информацию. В действительности такая точка зрения ошибочна, - причиной явл большое количество инф – ии, кот нужно перерабатывать и выдавать управляющее воздействие, нужно опред оптимальные решения работы. Отыскание этого решения сводится к задаче отыскания электрической функции, опред критерий эффективности. Опред электрфункции связано с большими функциями, потому что число аргументов быстро растет, и эти аргументы требуют больших затрат времени. Это влечет большое запоздание системы. Центральные системы отличаются большей «захламленностью» структуры. Приспособление к изменению в такой структуре носит случайный хар – р, происходит на уровне элемента и в ЦУПе. Центральное управление ухудшает надежность системы. Ошибка в ЦУпе не может быть определена на соответствие подсистемы. Указанные недостатки устраняются иерархией структуры. Отличительной особенностью явл последовательное расчленение системы на части или подсистемы и элементы, между кот устанавливаются отношения соподчиненности. При этом управляющее устройство высшего ранга управляет крупными подсистемами, кот, в свою очередь, управляют своими элементами. Каждое такое подразделение расчленяется на более мелкие, и имеют своего управляющего.

Расчленение системы происходит таким образом, чтобы каждая часть содержала объекты, связанные друг с другом. В такой структуре управление воздействия I ранга решается относительно несложной задачи и имеет ограничение мощности обработки информации. На долю управляющего устройства II ранга оставляются задачи управления в целях согласования работы между собой элементов I ранга. Это осущ – ся на основе менее достаточной информации. Аналогично можно сказать о следующих делениях III и IV рангов и т.д. в качестве элементов I ранга принято считать дискретные автоматы.

37. Программирование как элемент техпроцесса обработки.

При обработке КПЭ управлять этим процессом может только ЭВМ. Но ЭВМ не может работать без соответствующего программного обеспечения (ПО). ПО – неотъемлемая часть любой ЭВМ и без соотв. программ невозможно заставить машину сделать что-либо полезное. В состав ПО входит стандартный и пользоват. интерфейс (универсальные и прикладные программы). Все ПО делится на 3 класса: 1. опер. система (ОС) и сервисные программы; 2. инструм-е языки и системы программирования; 3. прикладные программы;

Программирование – это перевод с рус. яз. на язык машины. Программы трансляторы осущ перевод с яз. программирования на машинный. Процесс состоит из соед. этапов:

1. Исходная формулировка задач; 2. Алгоритмическое описание задачи; 3. прогрпмма задачи на языке выс. уровня; 4. программы задач на машинно-ориентированным языке; 5. программа на машинном языке.

4. Показатели качества ТП напыления и учёт взаимного критериального параметра.

Показатели качества - адгезия, пористость, твёрдость, износостойкость, внутренние напряжение.

Качество объекта обнаруживается в совокупности его свойств. Объект не состоит из этих свойств, а обладает этими свойствами. Основными элементами систем качества на производстве являются:

1)обеспечение качества материалов и комплектующих изделий;

2)контроль выполнения ТП - осуществляется 2-мя способами: ОТК и автоматизация ТП - залог качественного выполнения ТП;3)выходной контроль-проверка параметров полученной детали - важным параметром является адгезия покрытия;4)пооперационный контроль, разрушающий и неразрушающий.

Адгезия Мерой адгезии является работа силы, которая преодолевает адгезионное взаимодействие в направлении раздела фаз. Методы измерения прочности делятся на количественные и качественные, разрушающие и неразрушающие, механические и немеханические. Наиболее широко применяются механические методы, определяющие силу отрыва плёнки от подложки. Суть этого метода - к подложке и плёнке приклеиваются специальные штифты. Точность такого метода не велика, вследствие неоднородных напряжённых состояний в зоне отрыва. Модификационная система - есть метод ”опрокидывания“ (нагрузка действует не вертикально, а вдоль границы плёнка-подложка, следовательно погрешность при определении силы меньше). Метод центрифугирования за счёт центробежной силы. Метод пули - изготавливают специальный образец, на который нанесена плёнка, устройство выстреливает в образец и при столкновении образца с препятствием плёнка отслаивается за счёт сил торможения подложки.

С целью автоматизации процесса измерения адгезии используется метод иглы (схема3)- стальной или алмазной иглой (d отверстия 0,003мм) проводят по поверхности плёнки с возрастающей вертикальной нагрузкой на иглу до тех пор пока плёнка не отделится от подложки, при этом фиксируется нагрузка на иглу и соответственно ширину канала в покрытии. Возникающая при этом срезывающая сила максимальна на краю. Где происходит разрыв плёнки установлено, что сила F=P(πa).

Схема 3

Перечисленные методы относятся к разрушающим. В качестве неразрушающего метода рассматривается метод контроля за ходом нанесения покрытия (Схема 4).

Схема 4

Поток атомов Ме от испарителя1 попадает на подложку 2 и на датчик 3,который записывает скорость испарения (прирост массы плёнки в единицу времени),этот сигнал с датчика 3 в 6 и 8(на нём следим скорость испарения).При попадании атомов на подложку часть атомов отражается от её поверхности ,скорость отражения фиксируется прибором 9 и попадает на датчик 4.Отношение масс отраженных и испарённых атомов характеризует коэффициент конденсации Ме и соответственно рост плёнки в процессе ее получения. Естественно эта информация м.б. использована для управления процессом напыления.

Пористость

Пористость является косвенным показателем качества технологичности режима напыления. Влияет на износостойкость, теплопроводность, электрическую проводимость, механические свойства. Измерение пористости производиться методом итерации, или методом “проб и ошибок”. Учитывая важность этого показателя разработано большое количество методов:1)метод испытания в растворах; 2)анодирования; 3)стравливание основы или подложки; 4)электрофотографический метод; 5)наполнения пор; 6)гидростатическое взвешивание.

Твёрдость

1)по Виккерсу

2)по Бринеллю

3)по Роквеллу

Износостойкость

Изнашивание – изменение размеров, формы, массы или состояния поверхности.

Износостойкость – способность материала сопротивляться изнашиванию. Существует:1)механическое изнашивание2)коррозионное3)электроэрозионное

Оборудование для испытания на износ делят на группы:

1)машины, воспроизводящие заданный вид изнашивания

2)машины, воспроизводящие сочетания различных видов изнашивания

3)машины универсального типа

14, Виды разрушающих и неразрушающих методов контроля изделий. Магнитная дефектация используется при контроле сплошности материала деталей из сталей и других феррамагнитных материалов. Методы магнитной дефектоскопии основаны на обнаружении и регистрации магнитных полей рассеяния, возникающих в намагниченном изделии над дефектами. Магнитопорошковый контроль имеет высокую чувствительность, позволяет обнаружить трещины с шириной раскрытия более 0,001 мм и глубиной более 0,01 мм. Последовательность операций при данном методе контроля: 1.подготовка детали,2.намагничевание,3.нанесение ферромагнитного порошка, 4. расшифровка результатов контроля,5.размагничевание. Магнитопорошковый метод отличается высокой чувствительностью и достоверностью, простотой и универсальностью, позволяет фотографировать рисунок дефекта. Недостаток: необходимость удаления защитных покрытий толщиной более 0,03 мм. Капиллярный метод основан на капиллярном проникновении жидкости в полости поверхности дефектов и регистрации возникающих индикаторных рисунков. Эти рисунки обладают высоким оптическим контрастом и имеют ширину линий больше, чем ширина раскрытия дефектов. КМ применяют для проверки детали в основном из немагнитных материалов с целью выявления открытых поверхностных дефектов. Он позволяет контролировать детали сложной формы сразу по всей поверхности, наглядностью результатов, универсальностью основных технологических операций, позволяет фотографировать рисунок дефектов. Недостатки: необходимость удаления защитных покрытий, тщательная подготовка поверхности, большая трудоемкость и длительность, низкая достоверность при отрицательных температурах, чувствительность к точности выполнения технологических операций. Ультразвуковой метод основан на распространении в упругой среде механических колебаний частичек среды- акустических волн в диапазоне частот 0,5-10 МГц. Импедансный метод применяют для обнаружения не проклеев между обшивкой и сотовым наполнителем лопастей несущих винтов вертолетов, закрылков, руля поворотов. ИМ основан на фиксировании дефектов по изменению амплитуды силы реакции или по сдвигу фазы силы реакции контролируемого изделия на датчик. Датчиком является стержень, совершающий продольные колебания.

Визуально-оптический метод исп. для обнаружения различных поверхностных дефектов, осмотра закрытых дефектов, осмотра закрытых конструкций. Контроль проводится путем наблюдения деталей в видимом свете. Достоинства метода: простота контроля, несложное оборудование, сравнительно малая трудоемкость. Недостаток: недостаточно высокая достоверность и чувствительность. Рентгеновский метод основан на измерении микродеформаций кристаллич-ой решетки металла вызванным действием остаточных напряжений. Достоинство: высокая точность и производительность. Недостаток: не пригодность при значительной концентрации напряжений

11. Что такое информация? Способы ее измерения

информация – отражение или отображ. предметов или процессов в виде чисел, формул, символов, образов.

Измер. инф-ии – далее кодирование, передача по каналам, хранение

31. Принцип кодирования аналоговой информации (АЦП):

Весь диапазон разбивают на уровни(у нас 10); расстояние между уровнями бывает одинаковое и называется шагом квантования. Число уровней берется обычно 2n, где n-разрядность кода. В момент t=0 напряжение датчика находится между первым и вторым уровнями, что соответствует коду 001; при

t1- уровень 5,код 100;

t2- уровень 7,код 110;

Таким образом преобразователь формирует и передает коды тех уровней, которые соответствуют значению напряжения в момент опроса. Схема состоит из триммеров и счетчиков.

Для преобразования вращения в код используют диски. При этом он разбивается на концентрические окружности, число которых равно числу разрядов кода. На эти окружности наносится изображение кода. При повороте диска на угол α считывающее устройство в виде фотодатчика все это фиксирует, он неподвижный.

Считывающее устройство представляет собой фотоэлектрический датчик. С одной стороны диск освещают, с другой стороны фотодиоды. При этом заштрихованные части на диске выполняются светонепроводящими, а незаштрихованная – проводящим!!!!!

  1. Функции ЦВМ в составе технологического комплекса и упрощенная блок-схема.

ЦВМ – ядро кибернетической системы. Основная функция - оптимизация управления технологическим комплексом. Она управляет отдельными регуляторами для получения отдельных рез-тов

ЦВМ вначале была создана только для вычислительных операций, но по мере их развития они стали применятся для целей управления ==> появились управляющие ВМ, состоящие из следующих основных функциональных устройств: 1)устройство управления,2)арифметическое устройство,3)запоминающее устройство,4)устройство ввода данных,5)устройство вывода данных. Назначение: УУ обеспечивает согласованную работу всех устройств; АУ выполняет арифметические действия над введенными в машину числами; ЗУ служит для приёма, хранения и выдачи чисел, в которых закодированы исходные данные, программа в виде последовательности команд и промежуточные результаты; ЗУ бывают оперативные, которые постоянно меняются и долговременные. Увв и Увыв –преобразовывают аналоговую инфо в цифровую и наоборот.

5. Основные положения кибернетического управления техпроцессов.

Система разбивается на части и на эл-ты, подсистемы, м/у которыми устанавливается отношение соподчиненности. При этом управ-ее устр-во высшего ранга управляет крупными подразделениями системы, каждая из которых имеет свое управ-ее устр-во, а каждое такое подразделение расчленяется еще на более мелкие, которые имеют свое управ-ее устр-во. Расчленение системы прозв-ся т.о., чтобы каждая часть содержала объекты наиболее тесно связ. др. с др-м. В такой стр-ре УУ первого ранга решает относительно несложные задачи упр-ия и имеет ограничение мощ-ти перерботки инф-ции на долю УУ второго ранга остаются задачи упр-ия в целях согласования м/у собой задач первого ранга и это осущ-ся на основе детализированной инф-ции. Аналогично 3 и 4 ранг.

Типовая стр-ра упр-ия ТП. Сведения о протекании ТП воспринимается системой датчиков инф-ции 1. Эта инф-ция поступает на вход регулятора 2, где вырабатывается оздействие н исполнительное устройство 3, которое воздействует на ТП. Контур регул-ия кибер.сист. занимается управлением этих регуляторов. В качестве упр-го органа выступает ЦВМ 4, управляет регулятором 2. Реальное пртекание ТП зав. От многих факторов => сведения о протекании ТП и воздействиях поступ-т в ЦВМ 4. Получив информацию ВМ ,в соот-ии с выбранным критерием эф-ти, равчит-т программу и пар-ра регул-ра 2, ВМ может не участ-ть в упр-е произ-м, тогда кртерий эф-ти будет неудовлет-ся. Поэтому для контроля за работой обор-о и принятия решений в слож. Ситуации с сист-е принимает участие чел-к-опер-ор 5.

7. Модели, структуры, элементы тех. комплекса для обработки КПЭ

Моделирование машины осуществляют решение диф-х уравнений в реальном времени.

Модели- отход от реальной физич. природы управл. объекта (мат. модели).

Структура- организация связей между элементами системы

Элемент- объект управления, в котором происходят изменения его состава

8. Пористость покрытий и методы контроля

Пористость- наличие пор в пленке (ее неоднородность). Контроль пористости покрытия- контроль защитных св-в. Пористость явл-ся косвенным показателем кач-ва тех. режима напыления и может служить параметром оптимизации пр-ва нанесения покрытия. Пористость покрытия влияет на износ-ть, теплопровод-ть, эл. провод-ть, механ. св-ва.

В процессе обр-ки ТП проводится исслед-кая работа по опробованию различных напылений с последующей оценкой пористости по факту.

Учитывая важность этого показателя испол-ся большое кол-во методов:

1)Метод испыт-я в растворах

2)Метод анодирования

3)Метод стравливания основы

4)Электрофотограф-ий метод

5)Метод наполнения норм

6)Метод гидростатич-го взвешивания

15. Способы обработки информации

Информация – отражение или отображения предметов и процессов в виде чисел формул опис. графич. и т.д.

С передачей и обработкой этой информации действие любых автоматических устройств.

Информационная техника – устройства для измерения, кодирования, передачи по каналам этой информации, восприятия или представления.

Кибернетика изучает машины с точки зрения их способности воспринимать информацию (сохран., передавать ) направлять деятельность элементов системы.

В основе теории информации лежит способ измерения количества информации содер. в 1 конкретном случайном события.

Каждое сообщение – событие, содержит необходимые данные о том в каком из возможных сост.находит. система в данный момент времени .

В кибернетической системе как правило пользуются дискретными сообщениями.

Дискретными сообщениями наз.последованость символов взятых из некоторого набора получил название алфавит, а каждый отдельный символ наз.буквой, а набор сим-в слово.

Всякая инф-я в САУ превращ-я в дискрет-ю может быть передано на расстоянии.

Установлено что при подобной передаче информации кол-во инфор-ии пропорционально длине инф-ии. Появилась теория инф-ии как наука.

Т.к. сообщение носит случайный характер появилась теория вероятности.

16, Определение твердости пленок

Особенности: поверхность образцов предварительно подвергнуты шлифованию или полированию.поверхность образца должна быть блестящей . При измерении поверхности по Виккерсу – наконечник в виде правельной 4-х угольной пирамиды вдавливаются в испытуемый образец под нагрузкой в течении определенного времени .После снятия нагрузки измерить диоганаль образца отпечатка

HV=1.8544 P/d2

Требование: 1) min толщина слоя должна быть дольше диагонали отпечатка в 1,2-1,5р.;

2)отсутствие следов деф-ии на обратной стороне испытуемого образца .

Твердость по Бринеллю- в качестве инструмента стальной шарик – вдавл-ся под нагр-ем Р в течении определенного времени после снятие Р. После снятия нагружения измерить диаметр отпечатка

НВ=2Р/(πD(D-)) d-диаметр отпечатка, D-диаметр шарика.

Твердость по Роквелу – различают шкалы А,В,С. А,С- алмаз.конус, В- стальной шарик

Измерение происходит под действием 2-х последовательных прилагаемых нагрузок (предварительная и общая ) Измерение – глубина внедрения наконечника в образец.

HRA=HRA=HRC=100-e

HRB =300-e, где е=(h-h0)/0.002;

h- глубина Р1 основной

h0- глубина Р0 предварительной

Деформации измеряемого образца не должно быть.

32. Оптические измерительные преобразователи:

Энергетические параметры лазеров(основные: энергия и мощность): преобразование энергии излучения при взаимодействии его с веществом или другой вид энергии, удобной для последующего преобразования и измерения энергии.

Методы:

1.Тепловой(преобразование потока ЛИ->в тепловой); 2.Фотоэлектрический(ЛИ->в эл. сигнал); 3.Пироэлектрический(ЛИ->в эл. сигнал); 4.Пондеромоторный(ЛИ->в механ. энергию).

Приемные преобразователи: поглощающего(поступающая на вход энергия полностью поглощается) и проходного типа(только часть энергии).

Сущность теплового метода: при взаимодействии луча с веществом оно превращается в тепловую энергию, которая затем уже измеряется(тем или иным способом).Приемники обычно в виде полого конуса или сферы с отсутствием, или комбинация как правило поглощающего типа. Для измерения выделенного тепла используется эффект Зеебека(или термопара); либо – изменение сопротивления металла при изменении температуры.

Пирометрический эффект(на основе пироэлектр. эффекта-изменение поляризации пироактивного кристалла при изменении его температуры, а изменение поляризации приводит к возникновению пироэлектрического тока пропорционального температуре).

Фотоэлектрический метод: на переходе носителей заряда электронов под действием фотонов измеряемого излучения на более высокий энергетический уровень, образование фототока пропорционально мощности ЛИ.

Пондеромоторный метод(эффект давления электромагнитного излучения) - ЛИ падает на тонкую пластину и давит на неё. Угол поворота пропорционален мощности ЛИ.

Электроннооптические преобразователи:????это вроде бы фотоэффект!!!!

48. Усилительные устройства. Требования.

Во всякой системе после сравнения сигнала получается ошибка, как правило малая и для ее распознания и анализирования необходимы так называемые усилительные устройства. Усилители бывают электронные, электромагнитные, электромашинные.

Принцип работы короче такой – за счет сигнала меняется индуктивное сопротивления вторичной обмотки, что ведет (спасибо чуваку Ому) к увеличению значения тока, т.е происходит усиление сигнала по току.

Электромашинные усилки работают при помощи генератора и движка, установленных на одном валу. Генератор принимает сигнал и дает команду движку работать!(простите за простоту, просто нет материала ваще)

Требования:

  1. большая выходная мощность

  2. малое выходное сопротивление

  3. малый вес

  4. большой коэффициент усиления

6. Адгезия и методы ее контроля.

Адгезия (прилипание, сцепляемость ) – практически опр-ет работоспособность изделия с пленкой , т.к. имеет прочность системы “пленка-подложка”. В зависимости от проч-й еиници связи на границе раздела 2-х тел и от числа таких связей изм-ся прочость сцепления всех кнтактирующих фаз. Единицы связи быв. хим. и межмолекулярные. Мерой адгезии явл. работа силы, которая преодол-т адгезионное взамодействие в направлении раздела фаз. Методы измереия прчности сцепления делятся на количественные и качественные; разрушающие и неразруш-ие; мех-ие и немех-ие. Наиболее широко примен-т мех-е методы; опр-т силу отрыва пленки от подложки. Суть метода (мех.) – к подложке и пленке приклеивается спец. штифты = точность места не велика→ неоднород-е напряженное сост-е в зоне разрушения. Модификация метода- есть метод “опрокидивания”- нагр-ка действует не вертикально, а вдоль гр-цы ”плнка-подложка”. → меньше погрешность при опред-ии силы.

Метод цинтрифугирования (центроб-я сила).

Метод “пуме” –изгот-т спец. образец, на который нанесена пленка → уст-во выстрел-ет образец и при столкновении образца с препятствием пленка отслаивается за счет сил торможения подложки.

С целью автоматизации процесса измерения адгезии испол-я метод иглы- стальной или алмазной иглой (диаметр острия 0,003мм) проводят по пов-ти пленки черту, пока пленка не отделится от подложки.

При этом фиксируется нагрузка Р, под действием которого появляется чистый канал на подложке – момент фиксируется в преобразователе автоматически. Возникающая при этом срез-щая сила образуется на краю выемки, где и произошел разрыв пленки. Установлено, что F=P(πa(r2-a2)1/2). Перечисленные методы относятся к разрушающим.

В качестве неразрушающего метода рассмотрим метод конроля за ходом нанесенного покрытия.

Поток атомов Ме от испарителя 1 попад. на подложку 2, кот. Перемещается при ком. лентопротяж. механизма 5. При этом записывается скорость движения пленки. Атомы испаренного Ме попадают на датчик 3. При этом измеряется ск-ть испарения Ме при помощи прибора 8. При попаданиипотоков атома от испарителя на подложку, часть атомов отражается от ее поверхности. Отраженный поток атомов попадает на датчик 4- ск-ть фиксир-я прибором 9. отношение масс отраженных и испаренных атомов хар-т коэф-т конденсации Ме и соот-но рост пленки в процессе ее получения. Естественно эта информация м.б. использована для упр-я произв-м напыления.

10. Контроль защитных свойств покрытий.

Испытания : коррозионную стойкость померяют при помещении образца в камеру морского тумана на 10 часов, влагостойкость- создают 99% влажности и выдерживают 20 суток. Проверка функционирования изделия при т-ре 50град.

Защитные св-ва провер-ся раз в квартал, год. Пористость-яв-ся косвенным показателем качества технологичности режима напыления. Пористость влияет на износостойкость, теплопроводность, элект. проводимость, механ. св-ва. Метода измерения пористости нету, поэтому изучают методом итераций(проб и ошибок):

-метод испытания в растворах

-анодирование (покрытие Al )

-стравливание основы или подложки

-электрофотографический метод

-наполнение пор

-гидростат-го взвешивания

19. Стуктура комплекса с позиции регулирования.

Структура- это прежде всего способ организации управления. Существуют 2 системы: 1) централизованная;2) децентрализованная (иерархическая). В первом случае информация о состоянии каждого элемента, о внешних воздействиях на систему поступает в центральный пункт управления. На основании полученной информации вырабатывается для каждого элемента управляющее воздействие. Однако в действительности такая точка зрения ошибочна. Большое кол-во инф-ции нужно перерабатывать и выдавать управляющее воздействие на элементы. Нужно определять оптим. режим работы. Отыскание этого наивыгоднейшего режима сводится к определению экстремума ф-ции, определяющий критерий эфф-ти. Как показали расчеты опред-е этого экстремума связано с большими трудностями, т.к число аргументов этой ф-ции быстро возрастает и требует больших затрат времени, что в свою очередь влечет большое запаздывание системы. Приспособление к изменениям в централиз-ой структуре носит случайный характер, кот. происходит не на уровне элементов, а в центральном пункте. Централиз-ое упр-е ухудшает работу системы. Ошибки в работе центр. пункта управ-я не м.б. скорректированы на местном уровне(на уровне элементов).

Т.о указанные недостатки преодолеваются деценрализованной (иерархической) структурой упр-я. Отличительной особенностью явл. последовательное расчленение системы на части или на элементы подсистемы, м/у кот. уст-ся отношения соподчиненности. При этом управляющее устр-во высшего ранга управ-ет крупными подразделениями системы, каж. из которых имеет свое управляющее устр-во, а каждое такое подразд-е расчленяется еще на более мелкие, кот. имеют свое управляющее устройство. Т.е 4-ый ранг не в коем случае не занимается вопросами 1-го и 2-го ранга (см. на рис.)

20. Контроль электрофизических свойств покрытий.

Основными параметрами контроля являются- удельное сопротивление, поверхностное сопротивление, контактное сопротивление, температурный коэф. сопротивления. Для определения этих параметров используется компенсационный метод (метод сравнений- в основе электрический мост). R1=R2=R3=R4

Исследуемую пленку наносят на диэлектрическую подложку 3 (стекло, керамика). В качестве контактов 1 и 2 исп-ют никелевые стержни. В цепь включены батарея Б, и амперметр А. Ключом К2 подают напряжение батареи на контакты 1 и 2. Разность потенциалов 1 и 2 измеряют мостом 4. Для коммутации измерения исп-ся тумблер К1. При помощи простых вычислителей опред-ют электр-ие параметры.

47. Системы регулирования режимов ЭХО

Основные измерительные параметры при ЭХО – плотность тока, сила тока, плотность электролита, межэлектродный зазор.

Методы измерения параметров ЭХО:

1-метод истечения (капли)

2-метод крутящего момента

3-метод падающего тела (эт основной метод и он изображен на рисунке)

Подъем шарика 6 в исходное верхнее положение создается насосом 7 (до верхней сетки)

Одновременно этот насос берет пробу жидкости из резервуара 1 в мерную трубку 2. В момент прикасания шарика к верхней сетке, насос автоматически откл. Блоком 4. Шарик начинает падать вниз в неподвижной среде. Измерение вязкости сводиться к отчету времени втечении которого шарик падает сверху вниз.

Система регулирования ЭХО:

Изменяющиеся параметры:

  1. При неподвижных инструментах меняется плотность тока по мере увеличения межэлектродного зазора.

  2. Сила тока.

  3. Кол-во электричества.

  4. Температура раствора, плотность, вязкость.

  5. Межэлектродный зазор.

Эл. Инструмент 5 перемещается с системой подачи 5 к заготовке 4. Через некоторое время прерывателем 1 отключается источник питания 2 и сближаются электроды 4 и 5 до касания; момент касания улавливается сигнал системой улавливания 3, от блока 3 сигнал поступает к двигателю 7, по этому сигналу электродный инструмент отводится на меж. Эл зазор; после этого поступает сигнал на прерыватель, который включает источник 2. Этот процесс повторяется через 3-5 сек. Либа нада снимать сигнал с блока 3 пропор. Зазору, (мля, вроде все!).

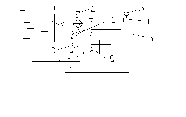
26. Автоматизация контроля температуры испарителя и скорости осаждения вакуумной установки.

рис.1

рис.2

рис.3

Система авто контроля t испарителя и V осаждения . Рис.1: Внутри камеры 1 расположен резестивный испаритель 2, который обеспечивает необх. t испаряемого материала. Термопара 3 служит для определения t испарителя. (Принцип действия: спай 2-х ме, при нагревании создается термо ЭДС которая пропорциональна измеряемой температуре. Большой диапазон измерения температур.) Заслонка 4 служит для прерывания потока осажд-го материала. Кварцевый датчик измеряет V осаждения. 6 –подложка на которую осажд-ся ме. Рис 2: При достижении заданного давления включается контур I управления t-ой испарения, контур II осущ-ет упр-е V осаждения . При достижении задонной V заслонка 4 открывается и осущ-ся напыление. На вход регулятора 6 подается сигнал пропорц-ный t-ре испарителя , а на вход регулятора 7 – сигнал пропорц-ный V-ти осаждения. 3- датчик t,4- датчик V/ Управление с учетом заданных и действ-ых значений t и V осаждения осущ-ся контуром III с использ-ем своего вычисл. устройства.

Контроль скоростью осаждения. Одним из параметров в нанесении пленок является толщина пленки, ее можно контролировать микровзвешиванием. Рис.3 На пластинку 1 действует силатяжести осажд-го в-ва и сила, возникающая под действием потока, поступающих на пластину молекул. Под действием этих сил, подвижная часть прибора будет откланяться, при этом будет наводить ток в обмотке микроамперметра, который пропорционален массе испаряемого в-ва. Зная площадь пластинки и ее массу можно определить толщину пленки. Кроме прямых измерений массы для контроля роста и толщины пленки (т.е. скорости осаждения) исп-ся оптические датчики. В качестве приемника в таких датчиках имеется фотоэлемент, который выдает сигнал пропорц-ный поглощению или отражению света на пов-ти.(от напыляемой пов-ти). Величина этого сигнала преобраз-ся в управляющий сигнал.

  1. Принцип преобразования кода в аналог(ЦАП)

Цифровое аналоговое преобразование производится путем суммирования аналоговых величин пропорциональных кодам. Исходное число в 2-й системе сначала преобразуется в соответствующие число импульсов. Затем каждый из этих импульсов становится в соответствии постоянной единичной приращению аналогичной величины и затем суммируется

Схема преобразования кода в напряжение

Схема работает по принципу суммирования токов, которые пропорциональны кодам, ключи управляются от тригиров счетчика или регистра с которого снимается код. Резисторы R и r являются эталонными, причем R все одинаковые, а r в зависимости от разрядности увеличиваются в n раз.

Источник питания стабилизированный, соответственно токи I0 все одинаковы. После срабатывания соответствующих ключей, пропорциональные токи создают на резисторах r падение U пропорционально соответствующему коду. Поскольку сопротивление r соединяется последовательно , то падение U суммируется и =-но аналоговой величине.

35. Структура программного обеспечения. Интерфейсы.

Программное обеспечение (ПО) - это совокупность программ, позволяющая организовать решение задач на ЭВМ. ПО и архитектура ЭВМ (аппаратное обеспечение) образуют комплекс взаимосвязанных и разнообразных функциональных средств ЭВМ, определяющих способность решения того или иного класса задач. Небходимо различать ПО и математическое обеспечение (МО). МО - это математические методы и алгоритмы, обеспечивающие решение поставленных задач. По мере развития поколений вычислительной техники одновременно совершенствовалось и программное обеспечение

Программное обеспечение делится на 3 класса: системное ПО, прикладное ПО и системы программирования (инструментальные системы).

  1. Системное ПО организует процесс обработки информации в ЭВМ. Главную часть системного ПО составляет Операционная система (ОС). К системному ПО также относятся программы для диагностики и контроля работы компьютера

  2. Прикладное ПО предназначено для решения определенного класса задач пользователей.

  3. Важнейшей частью ПО являются Системы программирования (инструментальные системы), позволяющие разрабатывать новые программы на языках программирования. Примеры важнейших систем программирования: Turbo Pascal, QBasic, Borland C++, Visual Basic.

Понятие об интерфейсе. Типы интерфейсов.

  1. Интерфейс - это способ общения пользователя с персональным компьютером, пользователя с прикладными программами и программ между собой. Интерфейс служит для удобства управления программным обеспечением компьютера. Интерфейсы бывают однозадачные и многозадачные, однопользовательские и многопользовательские. Интерфейсы отличаются между собой по удобству управления программным обеспечением, то есть по способу запуска программ.

  2. Типы интерфейсов. Интерфейсы отличаются по способу доступа к командным файлам программ. 2.1. Команднострочный (текстовый) интерфейс). Команда вводится в строку, может быть отредактирована, введена с другими параметрами и т.п.

    1. Графический полноэкранный интерфейс. Он имеет, как правило, в верхней части экрана систему меню с подсказками. Данный интерфейс является основным для всех видов программных оболочек

27. Процессор: его составные части и функции

Процессор – устройство выполняющее функции переработки информации в соответствии с указанием программы. П.управляет всем вычислительным процессам и обеспечивает взаимодействие всех узлов .Основными частями процессора явл

УУ(устройство управления)- процессор вырабатывает необходимую последовательность сигналов кт обеспечивает выполнение арифметических операций, ведет обработку команд, выполняет ф-ии управления всем процессом

АЛУ(Арифметическое логическое устройство) – предназначен для выполнения арифметических операций и логического преобразования информации.

БУР(блок управления регистром) представл собой совокупность тригерных схем число кт соответствует числу разрядов в слове и он предназначен для приема и запоминания слов, а т.ж. выполнения над словом нект преобразований.

Микропроцессор – устройство кт вфполняет эти ф-ии и изготовляется с большой степенью интеграции

36. Основные понятия теории измерений и погрешностей.

ПОГРЕШНОСТИ ИЗМЕРЕНИЙ (ошибки измерений), отклонения результатов измерений от истинных значений измеряемой величины. Систематические погрешности измерений обусловлены главным образом погрешностями средств измерений и несовершенством методов измерений, случайные — неконтролируемыми изменениями условий измерений, промахи — неисправностью средств измерений.

Измерение-нахождение физической величины при помощи технических средств, предназначенные для этой цели.

Технические средства делятся на три группы: мера, измерительные приборы и измерительные преобразователи

Мера воспроизводит физическую величину (линейка). Измерительный прибор выдаёт информацию в форме удобной для восприятия человека. Измерительный прибор измеряет физическую величину в промежуточной форме, не подд-ся восприятию человека, а предназначенную в системах управления и автоматизации. Для точных наук характерна связь наблюдателя и эксреп-та с опред-ем числ. знач-я.

Измерения бывают: непосредственные и косвенные. К косвенным относятся измерения отношения величины к одноимённо величине, играющей роль произвольной величины, либо измерения относительно др. величины, которую принимаем за исходную.

Видов и методов измерений достаточно большое количество и в каждом разделе физики имеется своя классификация мет-в. Мет-ы делятся на линейные (V,S,l), механические(сила,p) и электрические. Всякое измерение неизбежно связано с погрешностью. Погрешности, вызв-е несовершенством метода называются систематич-ми ошибками. Эти ошибки можно исключить введ-м поправкой данных эксперементально. Случайные погрешности обусловленны влиянием на результат измерения неконтролируемых факторов. Эти погрешности оц-ся мет-ми мат. Статистики по данным многократных измерений. В некоторых случаях особенно часто в КПЭ имеет место сброс результатов измерений. Он связан не с погрешностью, а с характером измеряемых объектов.

29. Запоминающее устройство, принцип работы, варианты.

ЗУ-служит для записи, хранения и выдачи информации, представленной в виде цифрового кода.У ЗУ две характеристики: информационная емкость и быстродействие.

Принцип работы ЗУ на магнитных ферритных сердечниках основан на способности элемента памяти переходить в 2 различных физических состояния намагниченности, кот могут интерпретироваться элементами двоичного кода.

Классификация ЗУ по:

Назначению: сверхоперативные, оперативные, постоянные, буферные (осущ врем хран инф)

Физико-хим-м принципам действия: ферритовые, магнитные барабаны, дискеты и.т.д.

По способу доступа к заданной ячейке: с последовательным доступом, циклическим и произвольным.

По характеру обращения: с адресной выборкой и с ассоциативным обращением.

Так же ЗУ бывают репрограммируемые (можно перезаписывать) и программируемые (только 1 раз); статические и динамические (память исчезает при выключении).

38. Виды датчиков. Их сигналы и характеристики.

* пантециометрические – переводят физ. измеряемую величину в эл. сигнал.

* тензометрические – измеряют деформации и включаются в мостовую схему, представляют собой решетку из проволоки, намотанную на пластичный материал.

* электромагнитные (индуктивные). Не накладывают на результат изм. силы трения, моменты. При измерении перемещения изменяется индуктивное сопротивление.

* пьезоэлектрические – исп. пьезо-эффект на гранях кристалла (звукосниматель). Для измерения динам нагрузок (кварц, сегнетовая соль)

* емкостные датчики – на эффекте изменения способности Эл. конденсатора в зав. от расст. м/у пластинами.

* термоэлектрические (термопары)

* струнные (торсионные) [натяжение]

* фотоэлектрические реагируют на изменение светового потока.

* Эл-хим. – получают эл. сигналы в рез хим. реакций.

* контактные – где эл. сопротивление изменяется скачком (например вых. сигнал типа 1 или 0)

30. .Контроль пространственных параметров КПЭ.

Распределение плотности мощности в поперечном сечении пучка лазера. Способ измерения её основан на паблюдении лазерного излучения направленного на засвеченную фотопленку и бумагу. Более точный метод основан на фотографировании пятна излучения.

Измерение расходимости: метод сечений; регистрации диаграммы напряжений; фокального пятна. Как какой работает???

Для измерения временных характеристик ОКГ используют преобразователи оптического сигнала в электрический. Лазер направляется на фотоумножитель, сигнал с него через усилитель идет на осциллограф с системами развертки и изображения.

  1. Автоматизация управления лазерной установки

Режимы лазерной обработки должны обеспечивать качество и производительность. Это требует определенного управления лазерным лучом и егро параметрами при различных ТП.

Допустим чтобы управлять мощностью лазера нужно её измерить, на практике используют 3 метода измерения и стабилизации мощности лазерного излучения,

  1. Принцип регулирования отклонения мощности от заданого значения замкнутой системы автоматического регулирование

  2. Принцип компенсации возмущений в газоразрядных лазерах измеряется ток в газоразрядной камере, давление влияет на энергетические параметры

  3. Комбинированный метод измерение по ошибке от заданой мощности и возмущения

Блок схема системы стабилизации твердотельного лазера по отклдонению.

Активный элемент 1 (лазер) Мало инерциальный датчик 2 (балометр сетки из тонкого провода который распологается на пути луча вкл. В одну диагональ моста и меняет свое сопротивление пропор-но мощности). Устройство сравнения 3 куда поступает сигнал с датчика мощности и задающий сигнал в виде U после сравнения 2-х сигналов в разность задающему и полученномузначению подаются на блок формирования компенсации 4 с него поступает сигнал на блок питания лампы накачки 6. Таким образом имитируя стенд системы автоматического регулирования с энерго обратной связью. Применение таких схем обуславливается их высокой устойчивостью.

Учитывая достаточное количество параметров которые нужно регулировать, соответственно система превращается кибернетическую систему

  1. ЦВМ; 2-Пульт оператора; 3-Печать; 4- Общая шина; 5- Подсистема мощности; 6-Подсистема тока газоразрядной камеры; 7-подсистема пространственного положения луча; 8-объект управления.

Обмен между ЦВМ и микропроцессором нижнего уровня осуществляется ч/з общую шину, установленным протоколом приоритета. Управляющие воздействие рассчитывается микропроцессорами в соот-вии с принятыми законами управления. Далее ЦВМ может выполнить следующие функции определить оптимальный режим работы всей системы, формирует режим при аварийной ситуации. Организует выполнения команд оператора. Выдают инфу на печать

45. Автоматизация рабочих перемещений электрода – инструмента при ЭЭО.

ЭИ (5) перемещается системой подач (6) к заготовке (4). Через некоторое время прерыватель (1) отключит источник питания (2) и электрод (5) сблизится с заготовкой до касания. Момент касания устанавливается системой (3), кот автоматически регулирует зазор между электродами, за счет подачи сигнала на двигатель (7). Одновременно подается сигнал на преобразователь (1), для включения источника питания (2). Этот процесс производится для реализации заданного размера между электродами

28. Автоматический контроль энергетических параметров КПЭ.

Основными параметрами являются энергия и мощность, поэтому контроль и стабилизация этих параметров является первостепенной задачей. На практике используют следущие построения таких систем.

1)Принцип регулирования по отклонению мощности от заданного значения(замкнутая)(проста)

2)Принцип компенсации возмущений(токов,двл и т. д.)(разомкнутая)(не допускает ошибок, быстродействие но не всегда можно определить возмущения воздействия)

3)Комбинированные системы.

Блок схема система стабилизации отклонений мощности.

1.Активный элемент ОКГ2.Датчик мощности.3.Эл-т сравнения.4.Блок формирования управл командой.5.Источник питания.6.Лампа накачки

Методы измерения основаны на преобразовании энергии излучения в другой вид энергии и последующего измерения.

Балометр - для измерения энергии излучения.Работа основана на изменении Эл сопротивления термочувствительного элемента, кт нагревается в следствии поглощения измеряемого потока излучения. Термочувствительный Эл-т представляет собой тонкий(0,1-1мкн) слой Ме(Ni,Au,висмут(напылением)поверхность покрывают чернью для большого поглащения. Чувствительность(7-10)В/Вт постоянная времени 0,002с

Так же существуют полупроводниковые Б. с большей чувствительностью но меньшим быстродействием.Б.подключают к мостовой схеме.

Фотометры на основе фотоэффекта (испускание е твердым телом под воздействием света).Кол-ой характеристикой ф/эф является квантовый выход кт характеризуется кол-во вылетевших е . Вылетевшие е проходят через умножитель и усиливаются (основан на вторичной вторичной электронной эмиссии)

39. Типовые функциональные и структурные ТАУ

Основной задачей автоматического управления является поддержание определенного закона изменения одной или нескольких физических величин, характеризующих процессы, протекающие в ОУ, без непосредственного участия человека. Эти величины называются управляемыми величинами.

Структурная схема САУ в простейшем случае строится из элементарных динамических звеньев. Но несколько элементарных звеньев могут быть заменены одним звеном со сложной передаточной функцией. Для этого существуют правила эквивалентного преобразования структурных схем

Для нахождения различных передаточных функций составляют структурную схему системы. В основе ее лежит функциональная схема, в которой каждый элемент заменяется его передаточной функцией. Передаточные функции нескольких элементов могут группироваться или, наоборот, расчленяться на большее число составляющих в зависимости от удобства исследования.

В результате структурная схема оказывается состоящей из ряда звеньев. Каждое звено структурной схемы не обязательно соответствует определенному элементу функциональной схемы, а может быть либо его частью, либо соответствовать соединению нескольких элементов. Структурные схемы в зависимости от решаемой задачи могут преобразовываться от одной формы к другой с полным сохранением всех исходных свойств. Подобные эквивалентные преобразования будем называть структурными.

САУ можно представить в виде функциональной схемы, элементы которой называются функциональными звеньями. Эти звенья изображаются прямоугольниками, в которых записывается функция преобразования входной величины в выходную. Эти величины могут иметь одинаковую или различную природу, например, входное и выходное электрическое напряжение, или электрическое напряжение на входе и скорость механического перемещения на выходе и т.п.

Принцип работы функциональных звеньев может быть различным, поэтому функциональная схема не дает представление о принципе действия конкретной САУ, а показывает лишь пути прохождения и способы обработки и преобразования сигналов. Сигнал - это информационное понятие, соответствующее на принципиальной схеме физическим величинам.

В качестве типовых звеньев САУ выбраны наиболее простые звенья, в которых процессы описываются дифференциальными уравнениями не выше 2-го порядка. При этом замену реального звена типовым осуществляют так: если передаточные функции реального и типового звеньев совпадают, то они являются взаимозаменяемыми; более сложные реальные звенья заменяются, если возможно, последовательным или параллельным соединением типовых звеньев.

44. Измерение параметров при ЭХО и первичные преобразователи.

А. Основными параметрами при ЭХО являются ток и напряжение, подаваемые на заготовку и инструмент, поскольку они определяют скорость растворения. Б. Плотность электролита, В. Зазор между электродами

40. Передаточная функция 

В ТАУ часто используют операторную форму записи дифференциальных уравнений. При этом вводится понятие дифференциального оператора p = d/dt так, что, dy/dt = py, а pn = dn/dtn. Это лишь другое обозначение операции дифференцирования. Обратная дифференцированию операция интегрирования записывается как 1/p. В операторной форме исходное дифференциальное уравнение записывается как алгебраическое: 

aop(n)y + a1p(n-1)y + ... + any = (aop(n) + a1p(n-1) + ... + an)y = (bop(m) + b1p(m-1) + ... + bm)u 

Не надо путать эту форму записи с операционным исчислением хотя бы потому, что здесь используются непосредственно функции времени y(t), u(t) (оригиналы), а не их изображения Y(p), U(p), получаемые из оригиналов по формуле преобразования Лапласа. Вместе с тем при нулевых начальных условиях с точностью до обозначений записи действительно очень похожи. Это сходство лежит в природе дифференциальных уравнений. Поэтому некоторые правила операционного исчисления применимы к операторной форме записи уравнения динамики. Так оператор p можно рассматривать в качестве сомножителя без права перестановки, то есть pyyp. Его можно выносить за скобки и т.п.

Поэтому уравнение динамики можно записать также в виде:

 

 

Дифференциальный оператор W(p) называют передаточной функцией. Она определяет отношение выходной величины звена к входной в каждый момент времени: W(p) = y(t)/u(t), поэтому ее еще называют динамическим коэффициентом усиления. В установившемся режиме d/dt = 0, то есть p = 0, поэтому передаточная функция превращается в коэффициент передачи звена K = bm/an.

Звено САУ с известной передаточной функцией называется динамическим звеном. Оно изображается прямоугольником, внутри которого записывается выражение передаточной функции. То есть это обычное функциональное звено, функция которого задана математической зависимостью выходной величины от входной в динамическом режиме. Для звена с двумя входами и одним выходом должны быть записаны две передаточные функции по каждому из входов. Передаточная функция является основной характеристикой звена в динамическом режиме, из которой можно получить все остальные характеристики. Она определяется только параметрами системы и не зависит от входных и выходных величин. Например, одним из динамических звеньев является интегратор. Его передаточная функция Wи(p) = 1/p. Схема САУ, составленная из динамических звеньев, называется структурной.

Схемы процессов измерения и регулирования параметров процесса

На схеме сведения в протекании ТП восприн-ся сист-й датч. – в инф-ции 1. Эта информация поступает на вход регулятора , где вырабатывается воздействие на исполнит. Устройство 3, кот. Возд-ет на ТП. – это контур регулирования. Киберн. Система заним-ся управлением этих регуоляторов. В качестве управл. Органа выступает ЦВМ 4, упр-ет регулятором 2. Реальное протекание ТП зависит от многих факторов => сведения о протекании процесса ТП и воздействиях поступают в ЦВМ 4.

Получив инф-цию ВМ в соответ-ии с выбранным критерием эфф-и расчит-т прог-му и параметры регулятора 2, оптимизирующий протекание процесса.

ВМ может не участвовать в управлении процессом, тогда критерий эфф-ти будет неудовлет-ся. Поэтому для контроля за работойоборудования и принятия решений в слож. Сит-ции в сист-е прин. Участие человек оператор

46. Типы датчиков и требования к ним.

Жидкостные – газ давит на жидкость, находящуюся в V – образной трубке. В другой трубке необходимо измерить давление. Величина разности этих давлений . В качестве жидкости – ртуть или вакуумное масло. Недостаток: проникновение паров жидкости в вакуум и малый диапазон измерений.

Деформационные – газ давит на чувствительный элемент (по принципу барометра).

Компрессорные – на основе закона Бойля – Мариотта.

Основные части прибора – баллон объемом V. два одинаковых капилляра d, один из кот запаян, а др соединен с системой. Снизу в баллон вводится жидкость, кот отсекает газ в объеме при измерении давлении. Если подать снизу ртуть, то она снова отсечет объем газа и произойдет сжатие до давления Р1. Давление Р1 опред по разности уровней в заполненной и открытой части капилляров.

Тепловые – основаны на зависимости теплопроводности разряженных газов от давления. Датчиком такого прибора служит герметичный баллон с проволокой, кот нагревается током. При изменении давления в системе изменяется объем тепла от нити. Измерить температуру можно при помощи термопары или термосопротивления.

Наиболее широкое применение нашли ионизационные – в кот газ, ионизированный в процессе излучения, явл источником измерений. Интенсивность ионизирующего газа зависит от давления. Обычно такой измеритель изготавливается в виде электронной лампы, имеющий три электрода – катод, анод и коллектор., кот располагаются в колбе, соединенной с камерой. Между К и А создается электрополе, кот ускоряет электроны и сообщает им энергию. Коллектор собирает в газе образующиеся положительные ионы. Сила ионного тока в цепи коллектора служат, служит мерой давления газа.

Магнитные – используют зависимость электронного заряда в магнитном поле от концентрации газа, а следовательно от его давления. Состоят из преобразователя, имеющего катодные пластины и помещенного м/у ними анода. Трубка с А и К нах – ся в магнитном поле постоянного магнита. Между электродами прикладывается напряжение 2-3 В. Сила разряженного тока служит мерой давления, кот измеряется прибором. Совмещенное действие электрического и магнитного полей удлиняет траекторию электронов и увеличивает ионизацию газа.

Вязкостные – прим – ся в лабораторных условиях и работают на принципе зависимости вязкости разряженного газа от его давления. Мерой давления служит время затухания свободного колебания электронов.

Радиационные – используют радиометрический эффект, кот заключается в след: между 2мя неодинаково нагретыми пластинами, помещенными в разряженный газ, возникают силы, отклоняющие пластины на величину, пропорционально давлению.

41. Качество процесса регулирования.

  1. Ограничение по наибольшему динамичному отношению регулируемой величины в переходном процессе

  2. Время в течении которого продолжается переходный процес.

  3. Ограничение по числу колебаний за время протекания переходного процесс.

  4. Монотонность затухания колебания

Время регулирования определяется промежутком от одного устойчивого положения до другого.

Перерегулирование – отношение 2-х амплитуд 1-ой и 2-ой

42. Защита от влияния обработки КПЭ (рассказать о технике безопасности).

    1. Соблюдение ТБ.

    2. Чистота в раб. помещении.

Для вакуумных установок.

1.Не допускать работы со снятым ограждением.

2.В процессе работы установки не пытаться открывать вакуумную камеру. На раочем месте должен быть эл.изоляционный коврик

3.При отказе отдельных устройств и не срабатывании блокировки следует отключить установку.

Более высокие требования предъявляются при обработке лазерным излучением. В комплект документации должно входить: паспорт, план помещения, компановка, инструкция по эксплуатации, протоколы по наладке и подключению, приказ о назначение лица ответственного за установку и о безопасности эксплуатации.

Для уменьшения опасных факторов при планировке помещений необходимо учитывать ряд требовани: 1)Табличка-вход воспрещен! И осторожно ЛИ. 2)По контуру помещения д/о быть проложено заземление. 3)Отделка внутренних поверхностей помещения должна иметь min отражение ЛИ(матового цвета). 4)В помещение должно быть искусственное и естественное освящение. 5)Наличие приточно – вытяжной вентеляции и средства пожаротушения. 6) Наличие камеры для обеспыливания персонала(очистка). 7)Учитывается размещение оборудования. Для безопасности эксплуатации ЛУ с лицевой стороны пультов обеспечит 1,5 м, с боковой и задней стороны не менее 1 метра свободного места. 8)На раб. местах запрещено присутствие лиц несвязанных с тех. процессом. 9)Экранировка Л.пучка 10)Для защиты соседних мест необходимо установить защитные экраны. 11)Если тех.П. сопровождается выделением вредных газов, необходимо обеспечить их локализацию или удаление.

Средства индивидуальной защиты:1)Защитные очки ,щитки, маски со светофильтрами (марка стекла выбирается в зависимости от величины ЛИ. 2)Спец одежда – ХБ технол, халаты(зеленого или синего цвета). 3) Инструменты должен иметь диэлектрические ручки. 4)Наушники – для защиты от шума. 5)Не реже одного раза в год необходимо проводить обучение и проф.осмотр 6)Аптечка с медикаментами.

При эксплуатации лазеров 3-го и 4-го класса, обслуживание производит как min 2 человека.

Требование к персоналу: К работе с ЛУ допускаются лица достигнувшие 18-летия и не имеющие мед. противопоказаний. Должны знать принцип работы и устройство лазера, механизм их воздействия на человека. Периодическое обучение персонала.

ЭХО. Происходит образование газов(H2, Cl2)? Поэтому необходимы: вентиляия и вытяжки, должны работать даже когда оборудование не работает. Так же заземление и т.д. Персоналу запрещается отлучатся от рабочего места во время обработки.

ЭЭО. Возникает опасность возгорание раб. жидкости, поэтому высокая пожаробпезопасность. Обязательное заземление оборудования. Персоналу запрещается отлучатся от рабочего места во время обработки.

УЗО. Необходима защита от шума: стены оборудования шумопоглащающие. Откачка из зоны обработки продуктов обработки и рабочей суспензии.

43. Автоматизация при электроэрозионной обработке (ЭЭО). Регуляторы подачи инструмента.

* энергия импульса или по ср. значению , Uср = 0,75*Uпод (поданное напряжение). Uпод=Uo=100-180В. Io = 1-5 A; Icp = (0,5-0,75)*Io; τ=5-200мкс.

* производительность – отношение массы (объема)материала за ед. времени, Q=ψaAuf. Ψ учит кол. холостых импульсов; а – объем Ме за 1 импульс; f – частота импульсов. Чтобы обеспечить производительность необх. подобрать оптимальное кол. факторов.

* точность. ЭЭ процесс сложен с т.з. сложности. В случае ЭЭО важна жесткость технол. системы. Влияет и точность изготовления ЭИ, его износ, погрешность формы углубления.

* качество поверхности. Rz=Ku*Ap . Ku – коэф. зависимости от режима обр.; p – показатель характеризующий форму лунки.

23. Блок-схема технологического комплекса

Значит так, надо сказать, что система 2-хуровневая. Первый уровень - регуляторы, второй - процессоры, управляющие регуляторами.

24. Вакуумметры. Измерение вакуума от 105 до 10-12 Па (Н/м2), 1мм.рт.ст.=133,322 Н/м2. Вакуумметры =манометрический показатель + измерерит. установка. Абсолютные(не зависят от вида газа), относительные(зависимость параметров). Абсолютные: При малых давлениях измерения силы связаны с большими сложностями. Приборы для относительных измерений используются физически. Для определения диапазонов используется следующая таблица.

104  103  102 10 10-1 10-2 10-3 10-4 10-5 10-6 10-7 10-8 10-9 10-10 10-11

ж и д к о с т н ы е

деф орм аци он ные

компрессионные

тепловые

и о н и з а ц и о н н ы е

м а г н и т н ы е

в я з к о с т н ы е

р а д и о м е т р и ч е с к и е

1)жидкостные(гидростатические) до 10-1 Мпа, они представляют собой U-образную трубку, в них либо ртуть, либо вакуумное масло(упругость);

В одном колене газ. Pu-Pk=gh;

«-»проникновение паров жидкости в акуумную систему, небольшой диапазон измерений.

2)деормационные - измерение сил ударов ….., малое давление, представляет собой герметичную упругую перегородку, способствующую деформироваться под действием приложенных к ней разности давления;

Наибольшее распространение МВП. В качестве чувствительного элемента является трубка элептического сечения, свернутая в спираль, эта трубка под действием атмосферного давления при откачке, скручивается за счет разных радиусов кривизны.

Этот вакуумметр обладает «+» -удобство в работе, безынерционность, отчет, «-»-показания зависят от барометрического давления(атмосферного)

3)компрессионные, тепловые –большой диапазон, называют так же термопарами. Зависят от теплопроводности газа, от давления. Основные элементы - это нить накала и корпус прибора. При постоянной элементарной мощности, приведенной к нити накала, температура нити зависит от давления. В стационарном состоянии температура нити имеет баланс мощностей: Qэп=Qк+Qл+Qм, где Qк- мощность теплоотвода, Qл-лучеиспускания, Qм-мощность отводимая от нити.

Поскольку с ростом давления коэф-т теплопроводности увеличивается, то и увеличивается мощность отводимая от нити. Поскольку имеет место баланс мощностей, то температура нити возрастет при понижении давления. Измерение температуры нити м.б. произведено при помощи термопары, либо при помощи измерения сопротивления.

Монометр из нержавеющей стали - корпус, нить накала из вольфрама. Постоянный режим t = 220C – температура нити, R = 116.5Ом – сопротивление нити. При изменении Р, меняется сопротивление R, следовательно измеряем электрическим мостом.

Термопарный манометр

Принцип действия электрических преобразователей основан на ……образуются в результате остаточных газов.;

4) Электронные преобразователи, вакуумметры действуют следующим образом. Накаленный прямым пропусканием тока катод испускает электроны, электроны ускоряются в пространстве м/у катодом и анодом. Большинство этих электронов пролетит анод и попадет в замедляющее электрическое поле и обратно возвращается к аноду, вновь пролетая анод-сетку. «+»-ионы притягиваются коллектором. При постоянном токе электронной эмиссии постоянное число электронов колеблется возле анода: количество образовавшихся ионов пропорционально образующемуся газу в пространстве, т.е. давлению.

При постоянном токе электронной эмиссии постоянное число электронов, колеблющихся возле анода: количество образовавшихся ионов прямо пропорционально образовавшемуся газу в пространстве, т.е. давлению;

«-»-преобразователь имеет неодинаковую чувствительность к различным газам, эффективность ионизации зависит от рода газа.

5) магнитные газоразрядные вакуумметры. Основан на зависимости тока газового разряда в скрещенном магнитном и электрическом полях от давления. Основаны на ячейке Пенинга:

Катоды соединяются между собой в б)центральным стержнем, а в в) роль катода - стержень.

На анод подается положительное относительно катода напряжение от 2 до 6 кВ., катод – заземлен и соединяется со входом усилителя постоянного тока. Сильное магнитное поле служит для увеличения дины пути и поддержания разряда и увеличения степени ионизации газа. Сила тока разряда является мерой давления в системе.

Вязкостные вакуумметры

Применяются в основном в лабораторной практике. Вязкость разряженного газа от его давления. Мерой давления служит время затухания колебаний в газе.

Радиометрические вакуумметры.

Радиометрический эффект. Между двумя неодинаково нагретыми пластинами, помещенными в разряженный газ, возникают силы, отклоняющие пластины на величину давления.