Материал: Производство аммиачной селитры

Внимание! Если размещение файла нарушает Ваши авторские права, то обязательно сообщите нам

Чистая или с добавками азотная кислота подается в напорный бак снабженный постояннодействующим переливом избытка кислоты в хранилище.

Из напорного бака 1 азотная кислота направляется непосредственно в стакан аппарата ИТН 6 или через подогреватель (на рисунке не показан), где нагревается теплом сокового пара, отводимого через сепаратор 2.

Газообразный аммиак поступает в испаритель 3 жидкого аммиака, затем в подогреватель 4, где нагревается теплом вторичного пара из расширителя или горячим конденсатом греющего пара выпарных аппаратов, и далее направляется по двум параллельным трубам в стакан аппарата ИТН 6.

В испарителе 3 брызгоунос жидкого аммиака испаряется и происходит отделение загрязнений, обычно сопутствующих газообразному аммиаку. При этом образуется слабая аммиачная вода с примесью смазочного масла и катализаторной пыли цеха синтеза аммиака.

Получаемый в нейтрализаторе раствор аммиачной селитры через гидравлический затвор и брызгоуловитель-ловушку непрерывно поступает в мешалку-донейтрализатор 7, откуда после нейтрализации избыточной кислоты направляется на упаривание.

Выделяющийся в аппарате ИТН соковый пар, пройдя сепаратор 2, направляется для использования в качестве греющего пара в выпарные аппараты первой ступени.

Конденсат сокового пара из подогревателя 4 собирается в сборнике 5, откуда расходуется на разные производственные нужды.

Перед пуском нейтрализатора выполняются подготовительные работы, предусмотренные в рабочих инструкциях. Отметим только некоторые из подготовительных работ, связанных с нормальным ведением процесса нейтрализации и с обеспечением техники безопасности.

Прежде всего, требуется залить в нейтрализатор раствор аммиачной селитры или паровой конденсат до пробоотборного краника.

Затем необходимо наладить непрерывную подачу азотной кислоты в напорный бак и ее перелив в складское хранилище склада. После этого требуется принять газообразный аммиак из цеха синтеза аммиака, для чего необходимо на короткое время открыть задвижки на линии отвода в атмосферу сокового пара и вентиль выхода раствора в мешалку-донейтрализатор. Этим предупреждается создание в аппарате ИТН повышенного давления и образование небезопасной аммиачно-воздушной смеси при пуске аппарата.

В этих же целях до пуска нейтрализатор и взаимосвязанная с ним коммуникация продуваются паром.

После достижения нормального режима работы соковый пар из аппарата ИТН направляется на использование в качестве греющего пара[1],][8].

3.1.4 Установки нейтрализации, работающие при разрежении

Совместная переработка аммиаксодержащих газов и газообразного аммиака нецелесообразна, так как связана с большими потерями аммиачной селитры, кислоты и аммиака из-за наличия в аммиаксодержащих газах значительного количества примесей (азот, метан, водород и др.)- Эти примеси, барботируя через образующиеся кипящие растворы аммиачной селитры, уносили бы с соковым паром связанный азот. Кроме того, соковый пар, загрязненный примесями, нельзя было бы использовать в качестве греющего пара. Поэтому аммиаксодержащие газы, как правило, перерабатывают отдельно от газообразного аммиака.

В установках, работающих при разрежении, использование тепла реакции осуществляется вне нейтрализатора- в вакуум-испарителе. Здесь горячие растворы аммиачной селитры, поступающие из нейтрализатора, кипят при температуре, соответствующей вакууму в аппарате. В состав таких установок входят: нейтрализатор скрубберного типа, вакуум-испаритель и вспомогательное оборудование.

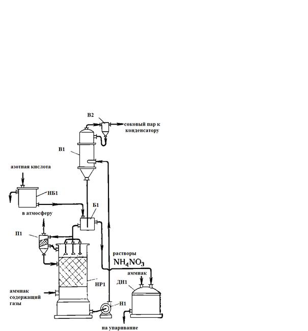
На рисунке 3 представлена схема установки нейтрализации, работающей с применением вакуум-испарителя.

НР1 - нейтральзатор скрубберного типа; Н1 - насос; В1 - вакуум-испаритель; В2 - вакуум-сепаратор; НБ1 - напорный бак азотной кислоты; Б1 - бак (затворсмеситель); П1 - промыватель; ДН1 - донейтрализатор

Рисунок 3 - Схема установки нейтрализации с вакуум-испарителем

Аммиаксодержащие газы при температуре 30-90 °С под давлением 1,2-1,3 атм подаются в нижнюю часть скруббера-нейтрализатора 1. В верхнюю часть скруббера из бака- затвора 6 поступает циркуляционный раствор селитры, в который обычно непрерывно подается из бака 5 азотная кислота, иногда предварительно нагретая до температуры не выше 60 °С. Процесс нейтрализации проводится при избытке кислоты в пределах 20-50 г/л. В скруббере 1 обычно поддерживается температура на 15-20 °С ниже температуры кипения растворов, что позволяет предотвращать разложение кислоты и образование тумана аммиачной селитры. Заданная температура поддерживается благодаря орошению скруббера раствором из вакуум-испарителя, который работает при разрежении 600 мм рт. ст., поэтому раствор в нем имеет более низкую температуру, чем в скруббере.

Получаемый в скруббере раствор селитры засасывается в вакуум-испаритель 5, где при разрежении 560-600 мм рт. ст. происходит частичное испарение воды (упаривание) и повышение концентрации раствора.

Из вакуум-испарителя раствор стекает в бак-гидрозатвор 6, откуда большая его часть снова поступает на орошение скруббера 1, а остальное количество направляется в донейтрализатор 8. Соковый пар, образующийся в вакуум-испарителе 3, через вакуум-сепаратор 4 направляется в поверхностный конденсатор (на рисунке не показан) или в конденсатор смесительного типа. В первом случае конденсат сокового пара используется в производстве азотной кислоты, во втором - для различных других целей. Разрежение в вакуум-испарителе создается благодаря конденсации сокового пара. Несконденсировавшиеся пары и газы отсасываются из конденсаторов вакуум-насосом и отводятся в атмосферу.

Отработанные газы из скруббера 1 поступают в аппарат 7, где промываются конденсатом для удаления капель раствора селитры, после чего также удаляются в атмосферу. В мешалке-донейтрализаторе растворы нейтрализуются до содержания 0,1-0,2 г/л свободного аммиака и вместе с потоком раствора селитры, полученного в аппаратах ИТН, направляются на упаривание.

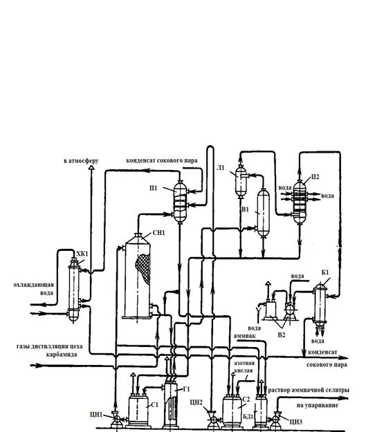
На рисунке 4 представлена более совершенная схема вакуум-нейтрализации.

ХК1 - холодильник-конденсатор; СН1 - скруббер-нейтрализатор; С1, С2 - сборники; ЦН1, ЦН2, ЦН3 - центробежные насосы; П1 - промыватель газов; Г1 - гидрозатвор; Л1 - ловушка; В1 - вакуум-испаритель; БД1 - бак-донейтрализатор; В2 - вакуум-насос; П2 - промыватель сокового аппарата; К1 - конденсатор поверхностный

Рисунок 4 - Схема вакуум-нейтрализации:

Газы дистилляции направляются в нижнюю часть скруббера нейтрализатора 2, орошаемого раствором из сборника 3 с помощью циркуляционного насоса 4.

В сборник 3 через гидрозатвор 6 поступают растворы из скруббера-нейтрализатора 2, а также растворы после ловушки вакуум-испарителя 10 и промывателя сокового пара 14.

Через напорный бак (на рисунке не показан) азотная кислота раствор из промывателя газов 5, орошаемого конденсатом сокового пара, непрерывно поступают в сборник 7. Отсюда растворы циркуляционным насосом 8 подаются в промыватель 5, пройдя который возвращаются в сборник 7.

Горячие газы после промывателя 5 охлаждаются в холодильнике-конденсаторе 1 и выбрасываются в атмосферу.

Горячие растворы аммиачной селитры из гидрозатвора 6 засасываются с помощью вакуум-насоса 13 в вакуум-испаритель 10, где концентрация NH4NO3 увеличивается на несколько процентов.

Выделяющиеся в вакуум-испарителе 10 соковые пары, пройдя ловушку 9, промыватель 14 и поверхностный конденсатор 15, вакуум-насосом 13 выбрасываются в атмосферу.

Раствор аммиачной селитры с заданной кислотностью отводится из нагнетательной линии насоса 4 в бак-донейтрализатор. Здесь раствор нейтрализуется газообразным аммиаком и насосом 12 направляется на выпарную станцию.

3.1. 5 Основное оборудование

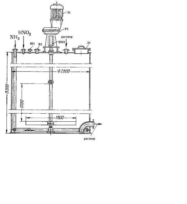
Нейтрализаторы ИТН. Применяется несколько типов нейтрализаторов, отличающихся главным образом размерами и конструкцией устройств для распределения аммиака и азотной кислоты внутри аппарата. Часто применяются аппараты следующих размеров: диаметр 2400 мм, высота 7155 мм, стакан - диаметр 1000 мм, высота 5000 мм. Эксплуатируются также аппараты диаметром 2440 мм и высотой 6294 мм и аппараты, из которых удалена ранее предусмотренная мешалка (рисунок 5).

ЛК1 - люк; П1 - полки; Л1 - линия для отбора проб; Л2 - линия вывода растворов; ВС1 - внутренний стакан; С1 - сосуд внешний; Ш1 - штуцер для слива растворов; Р1 - распределитель аммиака; Р2 - распределитель азотной кислоты

Рисунок 5 - Аппарат-нейтрализатор ИТН

В отдельных случаях для переработки небольших количеств аммиаксодержащих газов используются аппараты ИТН диаметром 1700 мм и высотой 5000 мм.

Подогреватель газообразного аммиака - кожухотрубный аппарат из углеродистой стали. Диаметр корпуса 400-476 мм, высота 3500-3280 мм. Трубчатка часто состоит из 121 трубки (диаметр трубки 25x3 мм) с общей поверхностью теплообмена 28 м2. Газообразный аммиак поступает в трубки, а греющий пар или горячий конденсат - в межтрубное пространство.

Если для обогрева применяется соковый пар из аппаратов ИТН, то подогреватель выполняется из нержавеющей стали 1Х18Н9Т.

Испаритель жидкого аммиака представляет собой аппарат из углеродистой стали, в нижней части которого расположен паровой змеевик, а в средней - тангенциальный ввод газообразного аммиака.

В большинстве случаев испаритель работает на свежем паре давлением (избыточным) 9 атм. Внизу испарителя аммиака имеется штуцер для периодической продувки от накапливающихся загрязнений.

Подогреватель азотной кислоты - кожухотрубный аппарат диаметром 400 мм, длиной 3890 мм. Диаметр трубок 25x2 мм, длина 3500 мм; общая поверхность теплообмена 32 м2. Обогрев ведется соковым паром абсолютным давлением 1,2 атм.

Нейтрализатор скрубберного типа - вертикальный цилиндрический аппарат диаметром 1800-2400 мм, высотой 4700-5150 мм. Применяются также аппараты диаметром 2012 мм и высотой 9000 мм. Внутри аппарата для равномерного распределения циркуляционных растворов по сечению расположено несколько дырчатых тарелок или насадка из керамических колец. В верхней части аппаратов, оборудованных тарелками, уложен слой колец размерами 50x50x3 мм, являющийся отбойником брызг растворов.

Скорость газов в свободном сечении скруббера при диаметре 1700 мм и высоте 5150 мм составляет около 0,4 м/сек. Орошение аппарата скрубберного типа растворами осуществляется при помощи центробежных насосов производительностью 175-250 м3/ч.

Вакуум-испаритель - вертикальный цилиндрический аппарат диаметром 1000-1200 мм и высотой 5000-3200 мм. Насадка - керамические кольца размерами 50x50x5 мм, уложенные правильными рядами.

Промыватель газа - вертикальный цилиндрический аппарат из нержавеющей стали диаметром 1000 мм, высотой 5000 мм. Насадка- керамические кольца размерами 50x50x5 мм.

Мешалка-донейтрализатор - цилиндрический аппарат с мешалкой, вращающейся со скоростью 30 об/мин. Привод осуществляется от электродвигателя через редуктор (рисунок 6).

Ш1 - штуцер для установки измерителя уровня; В1 - воздушник; Э1 - электродвигатель; Р1 - редуктор; ВМ1 - вал мешалки; Л1 - лаз

Рисунок 6 - Мешалка-донейтрализатор

Диаметр часто применяемых аппаратов 2800 мм, высота 3200 мм. Они работают под атмосферным давлением, служат для донейтрализации растворов аммиачной селитры и в качестве промежуточных емкостей для растворов, направляемых на упаривание.

Поверхностный конденсатор - вертикальный кожухотрубный двухходовой (по воде) теплообменник, предназначенный для конденсации сокового пара, поступающего из вакуум-испарителя. Диаметр аппарата 1200 мм, высота 4285 мм; поверхность теплопередачи 309 м2. Он работает при разрежении примерно 550- 600 мм рт. ст.; имеет трубки: диаметр 25x2 мм, длина 3500 м общее число 1150 шт.; вес такого конденсатора - около 7200 Кг

В отдельных случаях для ликвидации выбросов в атмосферу сокового пара, сбрасываемого при продувках из выпарных аппаратов, ловушек аппаратов ИТН и гидрозатворов, устанавливается поверхностный конденсатор со следующей характеристикой: диаметр корпуса 800 мм, высота 4430 мм, общее количество трубок 483 шт., диаметр 25x2, общая поверхность 125 м2.

Вакуум-насосы. Применяются разные типы насосов. Насос типа ВВН-12 имеет производительность 66 м3/ч, скорость вращения вала 980 об/мин. Насос предназначен для создания вакуума в вакуум-нейтрализационной установке.

Центробежные насосы. Для циркуляции раствора аммиачной селитры на установке вакуум-нейтрализации часто применяются насосы марки 7ХН-12 производительностью 175-250 м3/ч. Установочная мощность электродвигателя 55 квт [1].

4. Материальные и энергетические расчеты


Произведем расчет материального и теплового баланса процесса. Расчеты нейтрализации азотной кислоты газообразным аммиаком выполняю на 1 т продукта. Исходные данные беру из таблицы 2, используя методику пособий [4], [5], [6].

Принимаем, что процесс нейтрализации будет протекать в следующих условиях:

Начальная температура, °С

газообразного аммиака...........................................................................50

азотной кислоты......................................................................................20

Таблица 2 - Исходные данные

Производительность установки, кг/ч

1000

состав селитры, % : аммиачная селитра вода

 98 2

состав азотной кислоты, % : азотная кислота вода

 60 40

состав аммиачной воды, % аммиак вода

 25 75

100 100


Материальный расчет

Для получения 1 т селитры по реакции:

+HNO3=NH4NO3 +Q Дж (9)

теоретически требуется следующее количество сырья (в кг):

аммиака

- 80                     х = 1000*17/80 = 212,5

х - 1000

азотной кислоты

- 80                      х = 1000*63/80 = 787,5

х - 1000

Где 17, 63 и 80 - молекулярные массы аммиака, азотной кислоты и аммиачной селитры соответственно.

Практический расход NH3 и HNO3 несколько выше теоретического, так как в процессе нейтрализации неизбежны потери реагентов с соковым паром через неплотности коммуникаций вследствие небольшого разложения реагирующих компонентов и селитры и т.д.

. Определим количество аммиачной селитры в товарном продукте: 0,98*1000=980 кг/ч

или

/80=12,25 кмоль/ч,

а также количество воды:

-980=20 кг/ч

. Рассчитаю расход азотной кислоты (100%-ной) на получение 12,25 кмоль/ч селитры. По стехиометрии ее расходуется столько же (кмоль/ч), сколько образовалось селитры: 12,25 кмоль/ч, или 12,25*63=771, 75 кг/ч

Поскольку в условиях задана полная (100%-ная) конверсия кислоты, это и будет ее поданное количество.

В процессе участвует разбавленная кислота - 60%-ная:

,75/0,6=1286,25 кг/ч,

в том числе воды:

,25-771,25=514,5 кг/ч

. Аналогично, расход аммиака (100%-ного) на получение 12,25 кмоль/ч, или 12,25*17=208,25 кг/ч

В пересчете на 25%-ную аммиачную воду это составит 208,25/0,25= 833 кг/ч, в том числе воды 833-208,25=624,75 кг/ч.

. Найду общее количество воды в нейтрализаторе, поступившее с реагентами:

,5+624,75=1139,25 кг/ч

. Определим количество водяного пара, образовавшегося про упаривании раствора селитры (20 кг/ч остается в товарном продукте): 1139,25 - 20=1119,25 кг/ч.