Материал: Производство аммиачной селитры

Внимание! Если размещение файла нарушает Ваши авторские права, то обязательно сообщите нам

4NO3=N2+ 2Н20 (6)

С железом, оловом и алюминием аммиачная селитра не реагирует даже в расплавленном состоянии.

С повышением влажности и увеличением размера частиц аммиачной селитры чувствительность ее к взрыву сильно уменьшаетcя. В присутствии примерно 3% влаги селитра становится нечувствительной к взрыву даже при действии сильного детонатора.

Термическое разложение аммиачной селитры с повышением давления до определенного предела усиливается. Установлено, что при давлении около 6 кгс/см2 и соответствующей температуре происходит распад всей расплавленной селитры.

Решающее значение для уменьшения или предотвращения термического разложения аммиачной селитры имеет поддержание щелочной среды при упаривании растворов. Поэтому в новой технологической схеме производства неслеживающейся аммиачной селитры целесообразно добавлять к горячему воздуху небольшое количество аммиака.

Учитывая, что в определенных условиях аммиачная селитра может являться взрывоопасным продуктом, в процессе ее производства, при хранении и перевозке следует строго соблюдать установленный технологический режим и правила по технике безопасности.

Аммиачная селитра относится к негорючим продуктам. Поддерживает горение только закись азота, образующаяся при термическом разложении соли.

Смесь аммиачной селитры с измельченным древесным углем при сильном нагревании способна самовоспламеняться. Некоторые легко окисляемые металлы (например, порошкообразный цинк) в контакте с влажной аммиачной селитрой при небольшом нагреве также могут вызвать ее воспламенение. В практике наблюдались случаи самопроизвольного воспламенения смесей аммиачной селитры с суперфосфатом.

Бумажные мешки или деревянные бочки, в которых находилась аммиачная селитра, могут загораться даже под действием солнечных лучей. При возгорании тары с аммиачной селитрой возможно выделение окислов азота и паров азотной кислоты. При пожарах, возникающих от открытого пламени или вследствие детонации, аммиачная селитра расплавляется и частично разлагается. В глубину массы селитры пламя не распространяется [3], [8].

2. Методы производства

аммиачный селитра нейтрализация кислота

В промышленности широко применяется только метод получения аммиачной селитры из синтетического аммиака (или аммиаксодержащих газов) и разбавленной азотной кислоты.

Производство аммиачной селитры из синтетического аммиака (или аммиаксодержащих газов) и азотной кислоты является многостадийным. В связи с этим пытались получать аммиачную селитру непосредственно из аммиака, окислов азота, кислорода и паров воды по реакции

NH3 + 4NO2 + 02 + 2Н20 = 4NH4NO3 (7)

Однако от этого способа пришлось отказаться, так как наряду с аммиачной селитрой образовывался нитрит аммония - неустойчивый и взрывоопасный продукт.

В производство аммиачной селитры из аммиака и азотной кислоты внедрен ряд усовершенствований, которые позволили сократить капитальные затраты на строительство новых установок и уменьшить себестоимость готового продукта.

Для коренного усовершенствования производств аммиачной селитры потребовалось отказаться от сложившихся в течение многих лет представлений о невозможности работать без соответствующих резервов основного оборудования (например, выпарных аппаратов, грануляционных башен и др.), об опасности получения для гранулирования почти безводного плава аммиачной селитры.

В России и за рубежом твердо установлено, что только строительство агрегатов большой мощности, с использованием современных достижений науки и техники, может дать существенные экономические преимущества по сравнению с действующими производствами аммиачной селитры.

Значительное количество аммиачной селитры в настоящее время производится из отходящих аммиаксодержащих газов некоторых систем синтеза карбамида. По одному из способов его производства на 1 т карбамида получается от 1 до 1,4 т аммиака. Из такого количества аммиака можно выработать 4,6-6,5 т аммиачной селитры. Хотя работают и более совершенные схемы синтеза карбамида, аммиаксодержащие газы - отходы этого производства-еще некоторое время будут служить сырьем для получения аммиачной селитры.

Способ производства аммиачной селитры из аммиаксодержащих газов отличается от способа ее получения из газообразного аммиака только на стадии нейтрализации.

В небольших количествах аммиачную селитру получают путем обменного разложения солей (конверсионные способы).

Эти способы получения аммиачной селитры основываются на выпадении одной из образующихся солей в осадок или на получении двух солей с разной растворимостью в воде. В первом случае растворы аммиачной селитры отделяют от осадков на вращающихся фильтрах и перерабатывают в твердый продукт по обычным схемам. Во втором случае растворы упаривают до определенной концентрации и разделяют их дробной кристаллизацией, которая сводится к следующему: при охлаждении горячих растворов выделяют большую часть аммиачной селитры в чистом виде, затем в отдельной аппаратуре проводят кристаллизацию из маточных растворов с получением загрязненного примесями продукта.

Все способы получения аммиачной селитры обменным разложением солей сложны, связаны с большим расходом пара и потерей связанного азота. Их обычно применяют в промышленности только в случае необходимости утилизации соединений азота, получаемых как побочные продукты.

Современный способ производства аммиачной селитры из газообразного аммиака (или аммиаксодержащих газов) и азотной кислоты непрерывно совершенствуется. [3]

3. Основные стадии производства аммиачной селитры из аммиака и азотной кислоты


Процесс производства аммиачной селитры состоит из следующих основных стадий:

1.     Получение растворов аммиачной селитры нейтрализацией азотной кислоты газообразным аммиаком или аммиаксодержащими газами.

2.     Упаривание растворов аммиачной селитры до состояния плава.

3.     Кристаллизация из плава соли в виде частиц округлой формы (гранул), чешуек (пластинок) и мелких кристаллов.

4.     Охлаждение или сушка соли.

5.     Упаковка в тару готового продукта.

Для получения малослеживающейся и водоустойчивой аммиачной селитры кроме указанных стадий необходима еще стадия приготовления соответствующих добавок.

.1 Получение растворов аммиачной селитры

.1.1 Основы процесса нейтрализации

Растворы аммиачной селитры получают в результате взаимодействия аммиака с азотной кислотой по реакции:

NН3 + НNO3 = NН4NO3 + Q Дж (8)

Образование аммиачной селитры протекает необратимо и сопровождается выделением тепла. Количество тепла, выделяющегося при реакции нейтрализации, зависит от концентрации применяемой азотной кислоты и ее температуры, а также от температуры газообразного аммиака (или аммиаксодержащих газов). Чем выше концентрация азотной кислоты, тем больше выделяется тепла. При этом происходит испарение воды, что позволяет получать более концентрированные растворы аммиачной селитры. Для получения растворов аммиачной селитры применяют 42-58%-ную азотную кислоту.

Применение азотной кислоты концентрацией выше 58% для получения растворов аммиачной селитры при существующем оформлении процесса не представляется возможным, так как в этом случае в аппаратах-нейтрализаторах развивается температура, значительно превышающая температуру кипения азотной кислоты, что может привести к ее разложению с выделением окислов азота. При упаривании растворов аммиачной селитры за счет тепла реакции в аппаратах-нейтрализаторах образуется соковый пар, имеющий температуру 110-120 °С [2],[7].

При получении растворов аммиачной селитры максимально возможной концентрации требуются относительно небольшие теплообменные поверхности выпарных аппаратов, и на дальнейшее упаривание растворов расходуется малое количество свежего пара. В связи с этим вместе с исходным сырьем стремятся подводить в нейтрализатор дополнительное количество тепла, для чего подогревают соковым паром аммиак до 70 °С и азотную кислоту до 60 °С (при более высокой температуре азотной кислоты происходит значительное ее разложение, и трубы подогревателя подвергаются сильной коррозии, если они изготовлены не из титана).

Применяемая в производстве аммиачной селитры азотная кислота должна содержать не более 0,20% растворенных окислов азота. Если кислота недостаточно продута воздухом для удаление растворенных окислов азота, они образуют с аммиаком нитрит аммония, быстро разлагающийся на азот и воду. При этом потери азота могут составить около 0,3 кг на 1 т готового продукта.

В соковом паре, как правило, содержатся примеси NН3, NHО3 и NН4NO3. Количество этих примесей сильно зависит от стабильности давлений, при которых должны подаваться в нейтрализатор аммиак и азотная кислота. Для поддержания заданного давления азотную кислоту подают из напорного бака, снабженного переливной трубой, а газообразный аммиак - с помощью регулятора давления.

Нагрузка нейтрализатора также в значительной степени определяет потери связанного азота с соковым паром. При нормальной нагрузке потери с конденсатом сокового пара не должны превышать 2 г/л (в пересчете на азот). При превышении нагрузки нейтрализатора между аммиаком и парами азотной кислоты протекают побочные реакции, в результате которых в газовой фазе образуется, в частности, туманообразная аммиачная селитра, загрязняющая соковый пар, и увеличиваются потери связанного азота. Получаемые в нейтрализаторах растворы аммиачной селитры накапливаются в промежуточных емкостях с мешалками, донейтрализуются аммиаком или азотной кислотой, после чего направляется на упаривание.

3.1.2 Характеристика нейтрализационных установок

В зависимости от применяемого давления современные установки для получения растворов аммиачной селитры с использованием тепла нейтрализации подразделяются на установки, работающие при атмосферном давлении; при разрежении (вакууме); при повышенном давлении (несколько атмосфер) и на комбинированные установки, работающие под давлением в зоне нейтрализации и при разрежении в зоне отделения соковых паров от раствора (плава) аммиачной селитры.

Установки, работающие при атмосферном или небольшом избыточном давлении, отличаются простотой технологии и конструктивного оформления. Они также легко обслуживаются, пускаются в работу и останавливаются; случайные нарушения заданного ре-жима работы обычно быстро устраняются. Установки такого типа получили наиболее широкое распространение. Основным аппаратом этих установок является аппарат-нейтрализатор ИТН (использование тепла нейтрализации). Аппарат ИТН работает под абсолютным давлением 1,15-1,25 атм. Конструктивно он оформлен таким образом, что почти не происходит вскипания растворов- с образованием туманообразной аммиачной селитры.

Наличие циркуляции в аппаратах ИТН исключает перегрев в зоне реакции, что позволяет проводить процесс нейтрализации с минимальными потерями связанного азота.

В зависимости от условий работы производства аммиачной селитры соковый пар аппаратов ИТН используется для предварительного упаривания растворов селитры, для испарения жидкого аммиака, подогрева азотной кислоты и газообразного аммиака, направляемых в аппараты ИТН, и для испарения жидкого аммиака при получении газообразного аммиака, применяемого в производстве разбавленной азотной кислоты.

Растворы аммиачной селитры из аммиаксодержащих газов получают на установках, основные аппараты которых работают при разрежении (испаритель) и при атмосферном давлении (скруббер-нейтрализатор). Такие установки громоздки и в них трудно поддерживать стабильный режим работы вследствие непостоянства состава аммиаксодержащих газов. Последнее обстоятельство отрицательно сказывается на точности регулирования избытка азотной кислоты, в результате чего в получаемых растворах аммиачной селитры часто содержится повышенное количество кислоты или аммиака.

Установки нейтрализации, работающие под абсолютным давлением 5-6 атм., мало распространены. Они требуют значительного расхода электроэнергии для сжатия газообразного аммиака и подачи в нейтрализаторы азотной кислоты под давлением. Кроме того, на этих установках возможны повышенные потери аммиачной селитры вследствие уноса брызг растворов (даже в сепараторах сложной конструкции брызги не удается полностью улавливать).

В установках, основанных на комбинированном методе, сочетаются процессы нейтрализации азотной кислоты аммиаком и получения плава аммиачной селитры, который можно непосредственно направлять на кристаллизацию (т. е. из таких установок исключаются выпарные аппараты для концентрирования растворов селитры). Для установок такого типа требуется 58-60%-ная азотная кислота, которую промышленность выпускает пока сравнительно в небольших количествах. Кроме того, часть аппаратуры должна быть выполнена из дорогостоящего титана. Процесс нейтрализации с получением плава селитры приходится проводить при весьма высоких температурах (200-220 °С). Учитывая свойства аммиачной селитры, для осуществления процесса при высоких температурах необходимо создать особые условия, предотвращающие термическое разложение плава селитры.

3.1.3 Установки нейтрализации, работающие при атмосферном давлении

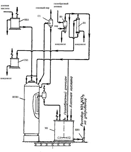
В состав этих установок входят аппараты-нейтрализаторы ИТН (использование теплоты нейтрализации) и вспомогательная аппаратура.

На рисунке 1 изображена одна из конструкций аппарата ИТН, применяемая на многих действующих производствах аммиачной селитры.

З1 - завихритель; ВС1 - внешний сосуд (резервуар); ВЦ1 - внутренний цилиндр (нейтрализационная часть); У1 - устройство для распределения азотной кислоты; Ш1 - штуцер для слива растворов; О1 - окна; У2 - устройство для распределения аммиака; Г1 - гидрозатвор; С1 - сепаратор-ловушка

Рисунок 1 - Аппарат-нейтрализатор ИТН с естественной циркуляцией растворов

Аппарат ИТН представляет собой вертикальный цилиндрический сосуд (резервуар) 2, в котором помещен цилиндр (стакан) 3 с полками 1 (завихритель) для улучшения смешения растворов. В цилиндр 3 подведены трубопроводы для ввода азотной кислоты и газообразного аммиака (реагенты подаются противотоком); трубы заканчиваются устройствами 4 и 7 для лучшего распределения кислоты и газа. Во внутреннем цилиндре происходит взаимодействие азотной кислоты с аммиаком. Этот цилиндр носит название нейтрализационной камеры.

Кольцевое пространство между сосудом 2 и цилиндром 3 служит для циркуляции кипящих растворов аммиачной селитры. В нижней части цилиндра имеются отверстия 6 (окна), соединяющие нейтрализационную камеру с испарительной частью ИТН. Из-за наличия этих отверстий производительность аппаратов ИТН несколько снижается, зато достигается интенсивная естественная циркуляция растворов, что приводит к уменьшению потерь связанного азота.

Выделяющийся из раствора соковый пар отводится через штуцер в крышке аппарата ИТН и через ловушку-сепаратор 9. Образующиеся в цилиндре 3 растворы селитры в виде эмульсии - смеси с соковым паром поступают в сепаратор через гидрозатвор 5. Из штуцера нижней части ловушки-сепаратора растворы аммиачной селитры направляются в донейтрализатор-мешалку для дальнейшей обработки. Гидрозатвор, имеющийся в испарительной части аппарата, позволяет поддерживать в нем постоянный уровень раствора и препятствует выходу сокового пара без промывки от увлекаемых им брызг раствора.

Паровой конденсат образуется на тарелках сепаратора вследствие частичной конденсации сокового пара. При этом теплота конденсации отводится оборотной водой, проходящей по змеевикам, уложенным на тарелках. В результате частичной конденсации сокового пара получается 15-20%-ный раствор NН4NO3, который направляется на упаривание вместе с основным потоком раствора аммиачной селитры.

На рисунке 2 представлена схема одной из установок нейтрализации, работающих при давлении, близком к атмосферному.

НБ1 - напорный бак; С1 - сепаратор; И1 - испаритель; П1 - подогреватель; СК1 - сборник для конденсата; ИТН1 - аппарат ИТН; М1 - мешалка; ЦН1 - центробежный насос