Материал: Проектирования выкидных линий от скважины, оборудованной винтовой насосной установки до автомат-групп замерной установки на месторождении Башенколь

Внимание! Если размещение файла нарушает Ваши авторские права, то обязательно сообщите нам

Механический способ заключается в экранировании скважины от песка путём спуска на забой различного рода фильтров или образование их на месте путём намывки.

На стадии пробной эксплуатации месторождения коррозионная активность добываемой продукции была незначительной. Свидетельством этого является низкая доля компонентов углекислого газа (0,71-1,65%) в добываемой продукции, отсутствие сероводорода и невысокая обводненность. Но в присутствии водонефтяной эмульсии в добываемой продукции коррозийная активность может возрасти.

Как предполагалось ранее, в системе сбора и транспорта нефтяной продукции коррозионные процессы по отношению к стальному оборудованию не проявлялись из-за малой обводненности нефтяной продукции. Это соответствует такому режиму смесей, при котором пластовая вода в эмульсии является внутренней фазой, не смачивает стенки труб и не вызывает коррозии. Такой режим движения продукции может сохраняться по всей длине трубопровода при обводненности не более 30%.

Дальнейший рост обводненности приведет к обращению эмульсии. В этом случае вода станет внешней фазой, и будет постоянно контактировать с металлом, что приведет к появлению внутренней коррозии нефтепровода в виде язв, канавок и других разрушений.

Наиболее опасные последствия вызывает коррозия насосно-компрессорных труб и обсадных колонн.

Нарушения герметичности обсадных колонн связаны с коррозией тела обсадных труб, когда цементное кольцо за колонной часто имеет различные нарушения и не доводится до устья скважины. Внутренняя поверхность обсадных труб подвергается воздействию среды, заполняющей межтрубное пространство.

Если наружной коррозии, обусловленной геолого-техническими факторами подвержены все категории скважин, то внутренней коррозии подвержены, в основном нагнетательные (поглощающие), скважины. Утилизация промысловых вод одна из самых коррозионно-опасных факторов нефтедобычи на месторождении.

Для защиты от коррозии НКТ и внутренней поверхности обсадных колонн, а также эксплуатационных линий скважин существуют несколько видов борьбы. Учитывая рост обводненности на промышленной стадии разработки месторождения следует предусмотреть ингибиторную защиту, как наиболее эффективный способ в условиях добычи нефти. В этом случае используются водорастворимые или вододиспергируемые ингибиторы, которые необходимо вводить непосредственно в отделившуюся пластовую воду.

Методы защиты добывающих и нагнетательных (поглощающих) скважин

При ингибиторной защите надземного оборудования добывающих скважин необходимо будет учитывать конструкцию и способ эксплуатации скважин.

Подачу ингибиторов в добывающие скважины можно осуществлять тремя способами:

.        периодической подачей в кольцевое пространство между обсадной колонной и подъемными трубами (НКТ);

2.      систематической (постоянной) подачей с помощью дозаторных установок;

.        периодическим нагнетанием в призабойную зону пласта.

При первом способе между обсадной колонной и трубами (у башмака) следует предусмотреть герметизацию пакерующим устройством (манжетой) с небольшим (3-7 мм) отверстием для выхода ингибитора.

При втором способе вблизи к устьям скважин на территории ПСН следует предусмотреть дозаторный пункт с емкостью для хранения ингибитора. Расчет дозировки ингибитора осуществляется исходя из дебита пластовой воды.

Более высокий эффект достигается при непрерывной подаче ингибиторов в систему. Для приготовления и дозировки ингибриторов коррозии рекомендуется применять современные блочные установки или дозировочные насосы с высокими КПД отечественного производства (СНГ) или же иностранных компаний.

Для обеспечения бесперебойной работы установок подачи ингибиторов рекомендуется на их приемных линиях предусмотреть установку фильтров, а линии подачи реагентов утеплять. Емкости для хранения ингибиторов необходимо оборудовать устройствами для обогрева.

Для защиты от коррозии трубопроводов при обводненности 50% и более предлагается использовать водорастворимые ингибиторы коррозии типа, "ВИСКО - 938" и "Бактериам - 607".

По третьему способу можно рекомендовать периодическую обработку задавливанием ингибитора в пласт. Закачку ингибитора в продуктивный пласт применяют для защиты подземного оборудования, используя призабойную зону скважин в качестве естественного и длительно функционирующего дозатора. Объем ингибитора для задавки в пласт выбирается с учетом периодичности между обработками, защитной концентрации реагента, времени после действия (количества ингибитора должно хватить для формирования защитной пленки на металле труб на всей их протяженности до устья при данной скорости потока), избытка ингибитора для компенсации необратимой адсорбции на породах пласта.

Большой эффект в снижении скорости коррозии достигается при использовании ингибиторов коррозии слаборастворимых как в нефти так и в водной фазе (водонефтедиспергируемые).

При выборе ингибиторов коррозии и технологии их применения с целью защиты подземного и надземного оборудования нефтяных скважин, можно руководствоваться вышеприведенными данными, либо данными опытно-промысловых испытаний аналогичных близлежащих месторождений или же результатами лабораторных испытаний на модельных средах с подбором необходимой дозировки от компаний-поставщиков.

Другой способ защиты оборудования водяных (поглощающих) скважин - спуск колонн (хвостовика) из коррозионно-стойких материалов или с защитными покрытиями.

Необходимость применения электрохимической защиты (катодная зашита) на нефтепроводных и водопроводных коммуникациях обусловлена агрессивностью грунтов.

Блочная установка типа "Спутник Б-40-14-400" предназначена для автоматического измерения количества нефти и газа, осуществления контроля за работой скважин по подаче жидкости, раздельного сбора обводненной и необводненной нефти, подачи реагента в поток и блокировки скважин при аварийном состоянии или по команде с диспетчерского пульта.

Рекомендуется применять в системах внутрипромыслового сбора продукции скважин, не содержащих сероводород и прочие агрессивные компоненты.

Состоит из двух закрытых обогреваемых блоков: замерно-переключающего и блока управления.

Оба блока смонтированы в утепленных помещениях на специальных рамных основаниях, обеспечивающих удобную транспортировку установки.

В замерно-переключающем блоке размещается многоходовой переключатель скважин ПСМ-4, гидравлический привод ГП-1, поршневые отсекающие клапаны КПР-1, устройство для измерения дебита нефти типа "Импульс" с гидроциклонным сепаратором, регулятором давления и турбинным расходомером ТОР-1, газовый счетчик "Агат", датчик влагомера УВН-1, дозирующий насос НД-0,5Р10 для подачи реагента.

В блоке управления размещаются блок местной автоматики и индикации, силовой блок, устройство, фиксирующее количество газа, жидкости и чистой нефти, устройство, регистрирующее на перфоленте номер групповой установки и номер скважины, время измерения, суммарные данные измерений, состояние объекта, измерительный блок влагомера, электронный блок и блок питания счетчика нефти, регистратор счетчика газа, блок телемеханики.

Установка рассчитана на работу при температуре окружающей среды от - 55 до +55°С и относительной влажности воздуха до 80 %.

Техническая характеристика "Спутника Б-40-14-400" приведена ниже.

Число подключенных скважин 14

Рабочее давление, Мпа 4

Пределы измерения по жидкости, м3/сут 5-400

Пределы измерения по газу, м3/ч до 500

Относительная погрешность измерения, %

по водонефтяной смеси  ±2,5

по нефти  ±4

по газу ±6

Пропускная способность установки, м3/сут 4000

Суммарная установленная мощность

электроприемников, В, не более 10

Напряжение электрических цепей электроприемников, В 380/220

Температура воздуха в замерно-переключающем блоке

и щитовом помещении,°С 5-50

Габаритные размеры, мм:

замерно-переключающего блока  8350х3200х2710

блока управления  3100х2200х2500

Масса, кг:

замерно-переключающего блока 10000

блока управления  2 000

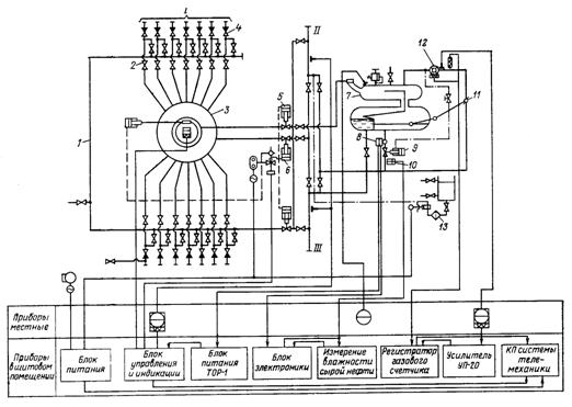
Установка работает следующим образом (рисунок 2.8).

Продукция скважин по выкидным линиям 1, последовательно проходя через обратный клапан 4, задвижку 2, поступает в переключатель скважин 3. В переключателе продукция одной скважины через замерный патрубок и поршневой отсекающий клапан КПР-1 5 направляется в замерный сепаратор 7 устройства "Импульс", где газ отделяется от жидкости. Продукция остальных скважин, пройдя через поршневой отсекающий клапан КПР-1 6, поступает в сборный коллектор II.

Выделившийся в сепараторе 7 газ проходит через датчик 12 расходомера "Агат 1П", заслонку 11 и далее поступает в сборный коллектор, где смешивается с общим потоком.

Жидкость направляется в нижнюю полость сепарационной емкости и за счет избыточного давления, поддерживаемого заслонкой 11, продавливается через турбинный счетчик нефти 8, регулятор расхода 9 и датчик влагомера 10 в сборный коллектор.

Регулятор расхода 9 и заслонка 11, соединенная тягами с осью поплавка, обеспечивает циклическое прохождение жидкости через счетчик 8 с постоянными скоростями, что позволяет измерять дебит скважин в широком диапазоне с малыми погрешностями.

Рисунок 2.8 - Принципиальная схема установки "Спутник Б-40-14-400" II, III - сборный коллектор

-выкидные линии; 2-задвижка; 3 - переключатель скважин; 4 - обратный клапан; 5, 6 - отсекающий клапан КПР-1; 7 - замерный сепаратор; 8 - счетчик; 9 - регулятор расхода; 10 - датчик влагомера; 11 - заслонка; 12 - датчик расходомера; 13 - блок для реагента

При раздельном сборе безводной и обводненной нефтей скважины поочередно подключаются к ПСМ. В этом случае продукция скважин, подающих безводную нефть, направляется в обводную линию 1 и далее в коллектор безводной нефти III, а продукция скважин, подающих обводненную нефть, поступает в переключатель скважин ПСМ и затем в коллектор обводненной нефти II. Дебит каждой из этих скважин измеряется описанным выше способом. Переключение скважин с обводной линии на переключатель скважин ПСМ и обратно осуществляется вручную.

На установке предусмотрена возможность подачи химреагентов в коллектор обводненной нефти. Для этой цели в замерно-переключающем блоке смонтирован дозировочный насос типа НД-0,5Р 10/100 с блоком для реагента 13.

Установка "Спутник Б" оснащена приборами контроля, управления и автоматического регулирования, поставляемыми комплектно с установкой-манометром ОБМ, электроконтактным манометром ВЭ-16, регуляторами уровня и расхода, счетчиком нефти турбинным ТОР-1, счетчиком газа турбинным АГАТ-Ш, влагомером УВН-2МС, гидравлическим приводом ГП-1, соленоидным клапаном КСП-4, поршневым разгруженным клапаном KJIP-1, блоком управления и индикации БУИ.

Комплекс приборов обеспечивает:

автоматическое измерение количества жидкости, нефти и газа;

контроль за работой скважин по подаче жидкости;

разделительный сбор обводненной и необводненной нефти;

подачу реагента в поток;

автоматическую блокировку скважин и установки при отклонении давления от нормального в общем коллекторе или по команде с диспетчерского пульта.

При отклонении давления в сборном коллекторе от допускаемого отсекающие клапаны 5 и 6 по команде с БУИ перекрывают замерную и рабочую линии. При этом обесточивается пилотный клапан КСП-4 гидропривода и отсекающие клапаны под действием пружин перекрывают сечения указанных коллекторов. При срабатывании отсекателей в выкидных линиях скважин повышается давление, и скважины останавливаются: фонтанные отсекателями установленными на выкидной линии, механизированные - за счет отключения электропривода.

2.3 Требования и рекомендации к системе сбора, транспорта и подготовки нефти

В период пробной эксплуатации сбор и транспорт продукции планируется проводить по лучевой герметизированной напорной системе: пласт - скважина - выкидная линия - пункт сбора нефти (ПСН).

Для проведения первичной подготовки предусматривается:

.        автоматизированная групповая замерная установка (АМ40-10-400) - 2ед. и (АМ40-8-400) - 1ед.

2.      печи подогрева эмульсии типа ППНП1-3,7-6,3 - 1 ед.

.        резервуар для пластовой воды (V-100 м3) - 2 ед.

.        резервуар для нефти (V-1000 м3) - 2 ед.

.        добавка реагента через дозатор (БР-2,5) - 1ед.

.        трехфазный сепаратор (НГСВ) - 1 ед.

.        газосепаратор - 1 ед.

.        горизонтальный отстойник (ОГ100ПК-1-1) - 1 ед.

.        отстойник с патронным фильтром (ОПФ-3000) - 1 ед.

.        концевая сепарационная установка (КСУ-25) - 1 ед.

.        электродегидратор (ЭГ-100-16СК) - 1 ед.

Подготовка нефти в период пробной эксплуатации рекомендуется производить следующим образом:

Сбор сырой нефти на месторождении со скважин осуществлять по лучевой герметизированной однотрубной системе на автоматизированные групповые замерные установки (АГЗУ), откуда после замера нефтяная эмульсия по нефтесборному коллектору поступает в трехфазный сепаратор, где происходит предварительное разделение нефти, газа и воды. Отделенную нефть с помощью насоса откачивают через блок подогрева нефти, затем она поступает в горизонтальный отстойник для обезвоживания, далее через электродегидратор для окончательного обезвоживания, поступает в концевую сепараторную установку. Для накопления товарной нефти предусмотрен резервуар РВС-1000 (общим объёмом 2000 м3). С нефтяного резервуара сырая нефть с помощью насосного агрегата через наливной стояк откачивается и транспортируется на автоцистернах.

Разделенный от жидкости газ отводится в газосепаратор, после которого газ подается на печи подогрева нефти. Отделенная вода от трехфазного сепаратора, от горизонтального отстойника, от электродигидратора и от КСУ поступает в отстойник с патронным фильтром (ОПФ-3000), где производится очистка воды от пленки нефти и мех примесей. Нефть, уловленная в отстойнике ОПФ-3000, сбрасывается в подземную емкость ЕПП-40, оборудованную погружным электронасосом, откуда периодически откачивается в общий коллектор перед сепараторами.

Подготовленная пластовая вода из ОПФ-3000 поступает в резервуары пластовой воды РВС-100, оттуда пластовая вода будет использоваться для нагнетания пласт с помощью центробежных насосов.

Для ускорения процесса деэмульсации нефти в поток жидкости перед трехфазным сепаратором вводится деэмульгатор из блока дозирования хим. реагента БР-2,5.

Для защиты насосного и других видов оборудования от механических примесей необходимо установить сетчатые фильтры типа "СДЖ" на выкидных линиях, после АГЗУ и перед трехфазным сепаратором. Выделивший конденсат (шлам) вывозится автотранспортом на полигон.

 

2.4 Расчет штанг верхнеприводных винтовых насосов


При выполнении прочностного анализа сначала рассматривается идеальная, т.е. не имеющая отклонений геометрических параметров и концентраторов напряжений штанга. Затем оценивается влияние на прочность ШНВ некоторых из указанных факторов при их значениях, допускаемых ГОСТ 13877-80. после этого рассмотривается вопрос о допустимых значениях геометрических отклонений из условий прочности типовой компоновки колонны насосных штанг.