Материал: Повышение качества выплавляемой стали путем повышения точности дозирования легирующих добавок в печь

Внимание! Если размещение файла нарушает Ваши авторские права, то обязательно сообщите нам

Повышение качества выплавляемой стали путем повышения точности дозирования легирующих добавок в печь

СОДЕРЖАНИЕ

ВВЕДЕНИЕ

. АНАЛИЗ ТЕХНОЛОГИЧЕСКОГО ПРОЦЕССА ВЗВЕШИВАНИЯ И ДОЗИРОВАНИЯ ЛЕГИРУЮЩИХ ДОБАВОК В МЕТАЛЛУРГИЧЕСКУЮ ПЕЧЬ

.1 Анализ технологического процесса дозирования легирующих добавок

.2 Основные требования автоматизированных систем управления

взвешиванием и дозированием

.3 Особенности весовых дозаторов

.4 Разработка задач по модернизации АСУ взвешивания и дозирования

. КОНСТРУКТОРСКАЯ ЧАСТЬ

.1 Критерии выбора систем управления взвешиванием и дозированием

.2 Выбор средств контроля взвешивания и дозирования флюса

.3 Выбор и техническая характеристика исполнительных механизмов

. СПЕЦИАЛЬНАЯ ЧАСТЬ

.1 Разработка функциональной схемы автоматизации

.2 Разработка структурной схемы системы управления

.3 Разработка электрических схем подключения средств автоматизации

.4 Конфигурирование распределенной АСУ

ЗАКЛЮЧЕНИЕ

ПЕРЕЧЕНЬ ССЫЛОК

ВВЕДЕНИЕ

Термин автоматизация (от греческого automatos) означает «самодействующий». В энциклопедическом словаре дается следующее определение автоматизации производства: «Автоматизация производства - процесс в развитии машинного производства, при котором функции управления и контроля, ранее выполняемые человеком, передаются приборам и автоматическим устройствам ».

Целью курсовой работы является повышение качества выплавляемой стали путем повышения точности дозирования легирующих добавок в печь.

Объектом исследования является процесс взвешивания и дозирования легирующих добавок в металлургическую печь.

Механизация и комплексная автоматизация промышленности и транспорта во многом зависят от создания совершенных средств автоматического взвешивания и дозирования материалов и жидкостей в химической, металлургической, угольной и пищевой промышленности, строительстве, железнодорожном, речном и морском транспорте, производстве стройматериалов и пластмасс.

Разработка совершенных типов весов и весовых дозирующих приборов ведется на базе применения упругих весовых элементов, электрорезистивных, вибрационно-частотных, магнито-анизотропных, ферродинамических, пневматических датчиков в совокупности с наиболее совершенными электрическими, пневматическими, гидравлическими агрегатными унифицированными системами регулирования, управляемыми по различным технологическим показателям счетно-аналитическими машинами и другими средствами автоматизации.

автоматизированный дозирование сталь механизм

1.АНАЛИЗ ТЕХНОЛОГИЧЕСКОГО ПРОЦЕССА ВЗВЕШИВАНИЯ И ДОЗИРОВАНИЯ ЛЕГИРУЮЩИХ ДОБАВОК В МЕТАЛЛУРГИЧЕСКУЮ ПЕЧЬ

.1 Анализ технологического процесса дозирования легирующих добавок

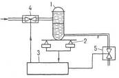
Весовые дозаторы - это устройства, с помощью которых для технологических нужд отмеряют определенное заданное количество материала. Весовые дозаторы применяют для дозирования твердых сыпучих материалов, реже - жидкостей. Дозы от нескольких грамм до сотен килограмм, производительность от сотен до десятков т/ч, погрешность дозирования от 0,1 до 0,5%. Из дозаторов дискретного действия наиболее распространены в промышленности такие, в которых загружаемая емкость установлена на силоизмерительных преобразователях - тензометрических или платформенных весах. Сигнал от преобразователя 2 (рис. 1.1) поступает в блок управления 3, с помощью которого автоматически взвешивается емкость 1 и формируется команда для управления устройствами загрузки 4 и выгрузки 5. В открытых емкостях с жидкостями массу продукта при дозировании определяют по пропорциональной ей высоте слоя жидкости.

Достоинство таких дозаторов :

компактность датчиков давления; недостаток;

необходимость предварительной градуировки (определение зависимости гидростатического давления от веса продукта в емкости).

- емкость; 2 - силоизмерительный преобразователь; 3 - блок управления; 4, 5 - устройства загрузки и выгрузки.

Рисунок 1.1 - Весовой дозатор дискретного действия

В дозаторах непрерывного действия регулируется скорость потока материала или площадь поперечного сечения его слоя. Схема одного из таких дозаторы представлена на рис. 1.2, а. Дозируемый материал поступает на силоизмерительный транспортер. Вес материала на ленте, пропорциональный производительности дозаторы, измеряется силоизмерительным преобразователем и сравнивается в регуляторе с сигналом задания. В результате устройство 7 вырабатывает корректирующий сигнал, регулирующий высоту слоя материала на ленте.

На рис. 1.2, б показана схема дозатора с регулируемой скоростью потока материала. Дозируемый материал поступает на силоизмерительный транспортер через питатель. Сигналы задания и расхода подаются в регулятор, который вырабатывает корректирующий сигнал на привод питателя, увеличивая или уменьшая скорость потока материала. Регулирование потока материала можно осуществлять также изменением скорости движения самого весоизмерительного транспортера.

- привод; 2 - заслонка; 3 - бункер; 4, 6 - силоизмерительные транспортер и преобразователь; 5 - электродвигатель; 7 - регулятор; 8 - питатель

Рис. 1.2 - Весовые дозаторы непрерывного действия с регулированием высоты слоя материала на ленте (а) и скорости потока материала (б)

.2 Основные требования автоматизированных систем управления взвешиванием и дозированием

При создании конкурентных продуктов необходимо жесткое соблюдение технологии. Будь это производство молока или бетона, создание медицинских препаратов или химических препаратов промышленного назначения. Везде, где надо знать общее количество полученного или израсходованного продукта устанавливаются бункерные весы. На производствах растворов, смесей и др. основными емкостями для хранения сыпучих, жидких и прочих веществ являются бункера, танки, резервуары и ректоры, отсюда и название - бункерные весы. Электронное весовое оборудование <#"810020.files/image003.gif">

Рисунок 2.1 - Внешний вид датчика уровня INNOLevel

Преимущества:

Выключатель INNOLevel является экономичным решением для достоверного измерения уровня заполнения, а также обладает рядом преимуществ:

Опорный подшипник качения вала обеспечивает высокую стойкость к механическим нагрузкам

Элемент крепления выполнен раздельно с корпусом прибора

Два типа прямой резьбы G 1 1/2" и G 2 1/2"

Таблица 2.1 - Технические характеристики датчика уровня INNOLevel

Корпус

Алюминий, степень защиты IP65

Температура процесса

-40 °C ..+ 80 °C

Давление

Макс. +0,8 Бар

Чувствительность

От 100 г/л, 4 регулировочных положения

Напряжения питания

230 VAC, 50-60 Гц 24 VDC

Технологическое подключение

Два типа прямой резьбы G 1 ½”, G 2 ½”

Подшипник

Высококачественный подшипник качения


Измерение веса бункеров целесообразно проводить с помощью тензометрического датчика U2A. Данный датчик (см. рис. 2.2) является наиболее распространенным при взвешивании всевозможных добавок в бункерах.

Рисунок 2.2 - Внешний вид тензометрического датчика U2A

Характерные особенности:

• Датчики изготовлены из нержавеющей стали

• Макс. нагрузки: 50 кг… 20 т

• Исполнение согласно OIML R60 до 1000 поверочных интервалов

• Низкопрофильная конструкция

• Для нагрузок на растяжение

• Соответствует требованиям по ЭМС согласно EN 45501

• Взрывобезопасное исполнение соотв. ATEX 95 (опция)

Для выгрузки сыпучих материалов используются вибраторы площадные электромеханические. Вибратор площадочный ИВ-106 (см.рис.2.4) применяется на бункерах и питателях, при выгрузке и транспортировании сыпучих материалов, для уплотнения бетонных смесей и грунтов, на кирпичных блочных мини-установках, на вибропрессах, в кассетных формовочных установках при изготовлении железобетонных изделий, на электрических виброрейках и виброплитах. Техническая характеристика вибратора ИВ-106 приведена в табл.2.2.

Рисунок 2.3 - Внешний вид вибратора ИВ-106

Таблица 2.2 - Технические характеристики вибратора ИВ-106

Наименование параметров

Значение

Число полюсов

4

Скорость вращения об./мин (Гц)

1500 (25)

Вынуждающая сила, (кН)

6,1…12,3

Статический момент, (кг*см)

25,0…50,0

Напряжение питания, (В)

380; 3 фазы

Частота тока, (Гц)

50

Мощность номинальная, (кВт)

0,75

Мощность потребляемая, (кВт)

1,07

Масса, (кг)

50

Рабочий ресурс, (ч)

500


.3 Выбор и техническая характеристика исполнительных механизмов

Датчики открывают и закрывают при надобности заслонки, а так же внутри контролируется подача воздуха в силос, вес самого продукта, а так же давление подаваемого воздуха. Внутри силоса контролируется уровень заполнения, температура и масса.

Принимаем коэффициент запаса Кз=1,1, а коэффициент полезного действия передачи электродвигатель - вентилятор равным hпр=1, так как вал приводного электродвигателя непосредственно присоединен к вентилятору.

Мощность приводного электродвигателя Рв найдем по формуле:

 ,(2.1)

Вт

Выбираем по каталогу приводной асинхронный электродвигатель с короткозамкнутым ротором типа 4АМ160S2

Произведем расчет и выбор МЭО. При выборе модели исполнительного механизма нужно учесть величину момента необходимого для поворота заслонки. Для заслонок величину момента, необходимую для их вращения, определяем по формуле:

М = к·(Мр + Мт),(2.2)

где Мр - реактивный момент, Нм; Мт - момент трения сопротивления, Нм; к - коэффициент, учитывающий затяжку заслонок и загрязнение соединений, к=23.

Момент на валу должен равняться или быть более момента, необходимого для вращения заслонки. Реактивный момент, обусловленный стремлением потока закрыть заслонку, определяется по формуле:

Мр=0,07ΔР×Dy3,(2.3)

где F = РS- сила сопротивления на заслонке, F=,Нм; Р - перепад давления на заслонке, ΔР=, Па; Dy - диаметр заслонки, м; S - площадь сечения трубы, м2.

Тогда реактивный момент составит:

Момент сил трения определяется по формуле:

Мт = 0,785 ××Ринач ·rш·,(2.4)

где rш - радиус шейки вала заслонки, м; λ= 0,05 - коэффициент трения в сопротивлениях.

Мт = 0,785 ⋅  ⋅ 580 ⋅ 0,03 ⋅ 0,05 = 0,17 Нм.

Момент сил трения определяется по формуле:

 (2.5)

Величина момента сопротивления открытию заслонок определится:

М = 2·(6,7 + 0,17) = 13,7 Нм.

Для передвижения шиберной ножевой задвижки выбираем механизм типа МЭО. На основании проведенных расчетов осуществляем выбор следующих исполнительных механизмов:

МЭО-250/63-0.63-92К;

Технические характеристики МЭО приведены в таблице 2.3.

Таблица 2.3 - Технические характеристики МЭО

Параметр

МЭО-250/63-0.63-92К

Номинальный крутящий момент Нм

250

Время полного хода выходного вала, с

63

Значение полного хода выходного вала

0,63

Потребляемая мощность, Вт

320

Масса, кг

135

Тип двигателя

Выбранный исполнительный механизм позволит организовать функционирование проектируемой системы управления в автоматизированном и ручном режиме работы.

3. СПЕЦИАЛЬНАЯ ЧАСТЬ

.1 Разработка функциональной схемы автоматизации

Главной задачей управления дозированием является повышение качества изготавливаемой продукции, путем регулирования подачи добавок в металлургическую печь. Для контроля массы бункеров используются тензометрические датчики U2A. А с помощью датчиков INNOLevel контролируется уровни в бункерах 1 и 2.

Первым делом заполняются бункеры 1 и 2. При поступлении в эти бункеры флюса проверяется уровень и вес. При установлении требуемого уровня открываются заслонки. После чего легирующие добавки поступают в весовой бункер-дозатор 3.

Схема автоматизации с расстановкой регулировочных и измерительных средств автоматизации приведена на рисунке 3.1.

.2 Разработка структурной схемы системы управления

Целью разработки структурной схемы системы автоматизации технологическим процессом является:

выбор управляющего устройства (программированного логического контроллера) и его периферии;

анализ информационных и управляющих сигналов необходимых для реализации технологического процесса в автоматизированном режиме.

Структура автоматизированной системы управления строится по аналогии с существующей системой весоизмерительной системы вагоноопрокидывателя с соблюдением централизованного принципа и с использованием средств автоматизации Simatic S7-300. Исходя из этого, проектируемая система автоматизации должна быть, внедрена в существующую и в качестве управляющего устройства целесообразно использовать существующий программируемый контроллер данной серии.

Рисунок 3.1 - Функциональная схема АСУ

Проведенный анализ показал, что существующий программируемый логический контроллер (ПЛК) удовлетворяет следующим требованиям и имеет возможность:

встроенные дискретные и аналоговые входы-выходы;

применения в системах распределенного ввода-вывода;

иметь встроенный интерфейс ведущего/ ведомого устройства с целью подключения к промышленной сети Profibus-DP;

набор встроенных технологических функций.

Для решения поставленных задач проектирования подходит ПЛК серии Simatic S7-315-2DP. Данный центральный процессор CPU 315-2 DP предназначен для построения относительно простых систем управления с высокими требованиями к скорости обработки информации и малым временам реакции. Наличие встроенного встроенный интерфейса Profibus-DP позволяет применять его в системах распределенного ввода-вывода и выполнять функции ведущего или ведомого сетевого устройства.

Структурная схема системы автоматизации технологическим процессом весоизмерительной системы вагоноопрокидывателя изображена на рисунке 3.1.

По разработанной функциональной схеме и выбранному оборудованию проведем анализ необходимых информационных и управляющих сигналов функционирования системы автоматизации. Результаты выбора исполнительных механизмов сведем в таблицу 3.1.

Таблица 3.1 - Сводная таблица сигналов САР