Материал: Курсач Иванова(возможно)

Внимание! Если размещение файла нарушает Ваши авторские права, то обязательно сообщите нам

4. Синтез счётчика

электронный цифровой транзисторный генератор

Рис. 7 Выводы микросхемы

Рис.8 Временная диаграмма работы двоичного реверсивного счётчика.

Четырёхразрядный двоичный реверсивный счетчик выполнен на микросхеме КI55ИЕ7. Он работает в коде 1-2-3-4 с коэффициентом деления 16.. Вход R служит для установки счетчика в исходное (нулевое) состояние. На вход С при этом должно быть подано напряжение высокого уровня. Установка счетчика в состояние логического нуля производится при подаче положительного сигнала на вход R. В остальное время работы на входе R должно быть напряжение низкого уровня. Предварительная запись в счетчик любого числа от 0 до 15 по входам D1,D2, D3, D4’(D8 - старший разряд) возможна при подаче на вход С отрицательного импульса. Прямой счёт происходит при подаче отрицательных импульсов на вход +1. На входах -1 и С при этом должны быть единичные сигналы. Триггеры счётчика переключаются по срезам входных импульсов. Одновременно с каждым 16-м импульсом на выходе >15 формируется отрицательный импульс, который может подаваться на вход +1 следующего счётчика. При обратном счете входные импульсы подают на вход -1 (при единичных уровнях на входах +1, С), а выходные импульсы снимают с выхода< 0.

Рис.9 Восьми разрядный счетчик

5. Rs триггеры и логические элементы

Рис.10 Схема RS триггера на логических элементах и расположение выводов микросхемы.

триггером называют устройство с двумя квазиустойчивыми состояниями.

Это устройство является ячейкой памяти. Асинхронный RS триггер выполнен на двух элементах И-НЕ, замкнутых в кольцо. Два устойчивых состояния обеспечиваются в результате связи выхода каждого элемента с одним из входов другого. Свободные входы служат для управления триггером и называются информационными: вход S - это вход установки триггера в состояние логической единицы, а вход R - вход установки триггера в состояние логического нуля. Входы инверсные, т. е. для изменения состояния триггера на один из входов подается напряжение низкого уровня. Выходов у RS - триггера также два: прямой (единичный) О и инверсный (нулевой). Следует отметить, что наличие напряжений низкого уровня на обоих входах триггера данного типа является запрещенной комбинацией, так как состояние триггера для этого случая после снятия сигналов будет неопределенным.

В качестве элементов RS триггеров использована микросхема К561 ТР2, содержащая четыре RS триггера. Её использование выгоднее, чем сборка триггеров на отдельных элементах И -НЕ. Так как это уменьшает количество соединений на плате и упрощает сборку схемы.

Рис.11 Временная диаграмма работы SR триггера.

В качестве элемента с четырьмя элементами ИЛИ - НЕ выбираем микросхему ТТЛ типа К155ЛА8.

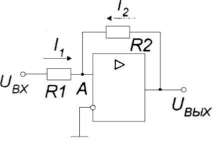
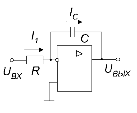
6. Расчёт интегратора

Интегратор - это устройство представляющее собой операционный усилитель, обратная положительная связь которого образована элементом с интегро-дифференциальной связью между током и напряжением. Таким элементом в данном случае является ёмкость. ОУ включен как генератор стабильного тока в цепь заряда конденсатора. В результате этого заря конденсатора происходит не по экспоненциальной, а по линейной функции зависимости напряжения от времени. Схема действует как накопитель в котором суммируется входной сигнал за заданный отрезок времени. Из условий задания определяем:

Откуда если взять сопротивление R=47 кОм и в начале в течении 1,707 mS интегрируется входное напряжение +5В,а также напряжение на выходе спадает до -Е=-15В, то

По ГОСТ выбираем 36 нФ.

Аналогично для второго интервала Эта же ёмкость будет иметь такое же значение. И выполняется равенство

Ток заряда конденсатора при этом составляет

Параллельно конденсатору включён диод типа Д220 для того, чтобы интегрирование входного напряжения начиналось с +0,6В.

Рис.12 Схема интегратора

Рис.13 Временная диаграмма работы интегратора.

7. Расчёт компаратора

Пороговое устройство, изменяющее своё состояние в зависимости от уровней сигналов на его входах называется компаратором. Компаратор осуществляет переключение уровня выходного напряжения. Когда непрерывно изменяющийся во времени сигнал становится ниже или выше определённого уровня. Применим схему триггера Шмитда. В данном курсовом проекте напряжение включения выбрано -0,2В, а напряжение включения +0,2В.Это связано с тем, что падение напряжения на диоде, включенном параллельно конденсатору в прямом направлении составляет +0.6В, а уровень напряжения переключения должен находится около 0В, но не ноль. Для этого устройства используем микросхему КР140УД8, имеющую выход согласованный с ТТЛ логикой. Для неё

ВЫХmax = -U ВЫХmin = +-5В.

Определяем величины сопротивлений R1 и R2:

Пусть сопротивление R2=15 кОм, тогда из формулы находим:

Аналогичная величина получается если находить по напряжению включения:

По ГОСТ выбираем 620 Ом.

Для устойчивой работы триггера необходимо выполнить условие:

Условие выполняется.

Рис. 14 Схема компаратора.

Рис. 15 Временная работа компаратора.

8. Согласование блоков

В ходе подбора элементов схемы необходимо было выполнить согласование выхода компаратора на микросхеме DA2 с уровнем ТТЛ логики.. Для этого была использована микросхема КР140УД8, имеющую согласованный с ТТЛ логикой выход. Мультивибратор рассчитан на напряжение 5 вольт для выработки импульсов соответствующих уровню логической единицы ТТЛ логики. Вход переполнения счетчика включён через инвертор поскольку RS триггер Т1 по входу R обнуляется единицей. Сопротивление на входе транзистора VT1 рассчитано так, чтобы при уровне логической единицы +5Внаходился в состоянии насыщения, а при уровне +0,2В в состоянии отсечки. При этом вся схема управляется коротким импульсом уровня порядка +5В.

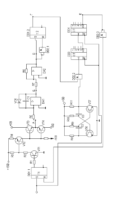
5. Спецификация используемых в схеме элементов

Обозначение на схеме

DD1

К561ТР2

DD2

К155ЛА8

DD3,DD4

К155ИЕ7

DA1,DA2

К140УД8

VD5

Д220

VT6,VT7

КТ331А-1

TV1

КТ315Г

VT2,VT4

КТ345В

VT3

КТ315Е

С1

К73-9 36нФ

С2

К73-9 1,3мкФ

С3

К 73-9 470 нФ

R1

МЛТ-0,25 62 Ом

R2

МЛТ-0,25 51 Ом

R3

МЛТ-0,25 100 Ом

R4

МЛТ-0,25 620 Ом

R5

МЛТ-0,25 47 кОм

R7

МЛТ-0,25 620 Ом

R8,R11

МЛТ-0,25 360 Ом

R9,R10,R6

МЛТ-0,25 15кОм

R12

МЛТ-0,25 150 Ом

Таблица 1.

9. Список литературы

1. Бирюков С.А. Цифровые устройства на интегральных микросхемах. М.: Энергоатомиздат, 1984. 88с.

. Интегральные микросхемы: Справочник / Под ред. Б.В.Табарина М.: Радио и связь, 1983. 526с.

. М.Х. Джонс., Электроника - практический курс. ПОСТМАРКЕТ. Москва 2003г.

. В.А. Нахалов. Электроника. Методические указания по курсовому проектированию. Хабаровск 2003г.