Материал: Конспект

Внимание! Если размещение файла нарушает Ваши авторские права, то обязательно сообщите нам

17.Теплопередача

17.1 Плоска стінка

Теплопередача є перенесенням|переносом| теплоти між двома середовищами|середовищем| через стінку, що розділяє їх. Теплопередача включає: тепловіддачу від «гарячої» рідини до внутрішньої поверхні стінки, характеризується коефіцієнтом тепловіддачі і термічним опором тепловіддачі ; перенесення|перенос| теплоти теплопровідністю через матеріал стінки, характеризується коефіцієнтом теплопровідності і термічним опором теплопровідності ; тепловіддачу від зовнішньої поверхні до «холодної» рідини, характеризується коефіцієнтом тепловіддачі і термічним опором тепловіддачі .

Одношарова Багатошарова

Кількість теплоти через стінку:

Тепловий потік ; густина теплового потоку . Коефіцієнт тепловіддачі для одношарової стінки

Коефіцієнт тепловіддачі для багатошарової (тришарової) стінки

Загальний|спільний| термічний опір теплопередачі

Термічні опори теплопровідності шарів

Термічні опори тепловіддачі .

17.2 Циліндрична стінка

Тепловий потік

Лінійна густина теплового потоку

Лінійний коефіцієнт теплопередачі для одношарової стінки:

Лінійний коефіцієнт тепловіддачі для багатошарової стінки

Загальний|спільний| термічний опір теплопередачі

Термічні опори тепловіддачі

Термічні опори теплопровідності шарів .

18. Теплообмінні|теплообмін| апарати

18.1 Класифікація апаратів

Теплообмінні|теплообмін| апарати призначені для передачі теплоти від одного теплоносія до іншого.

1. Апарати, в яких теплота між теплоносіями передається через відокремлювальну стінку, називаються рекуперативними.

2. Апарати, в яких поверхня теплообміну по черзі омивається то гарячим, то холодним теплоносієм, називаються регенеративними.

3. Апарати, в яких теплота між теплоносіями передається при їх безпосередньому контакті, називаються змішувальними|змішувач-відстійниками|.

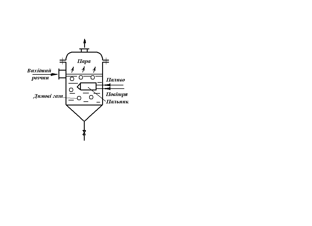
4. Апарати з|із| внутрішніми джерелами теплоти – ядерні реактори; випарники з|із| зануреними пальниками.

1. Кожухотрубчастий теплообмінник:

1 – корпус; 2 – поверхня теплообміну у вигляді труб; 3 – трубні решітки; 4 – верхня і нижня кришки камери; 5, 6 – патрубки входу і виходу «гарячого» теплоносія; 7, 8 – патрубки «холодного» теплоносія; 9 – трубний простір; 10 –міжтрубний простір.

2. Регенеративний теплообмінник:

1 – газохід; 2 – корпус апарату; 3 – листи, теплообмінна поверхня.

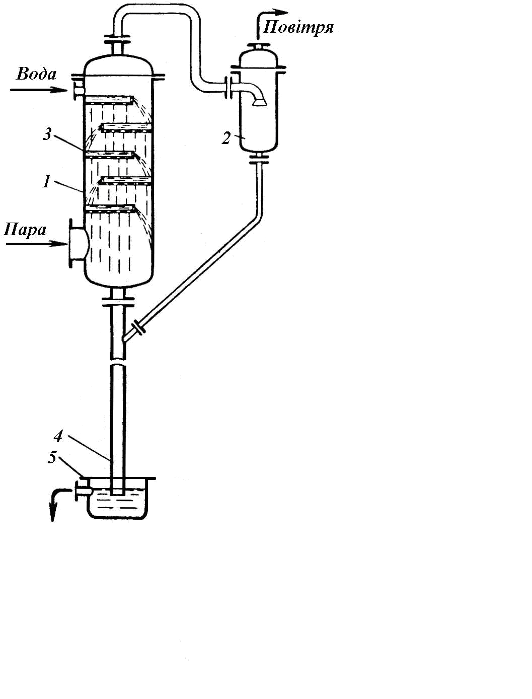
3. Барометричний конденсатор:

1 – корпус; 2 – бризковловлювач; 3 – перфорована полиця; 4 - барометрична труба; 5 – гідравлічний затвор.

4. Випарний апарат з зануреним пальником.

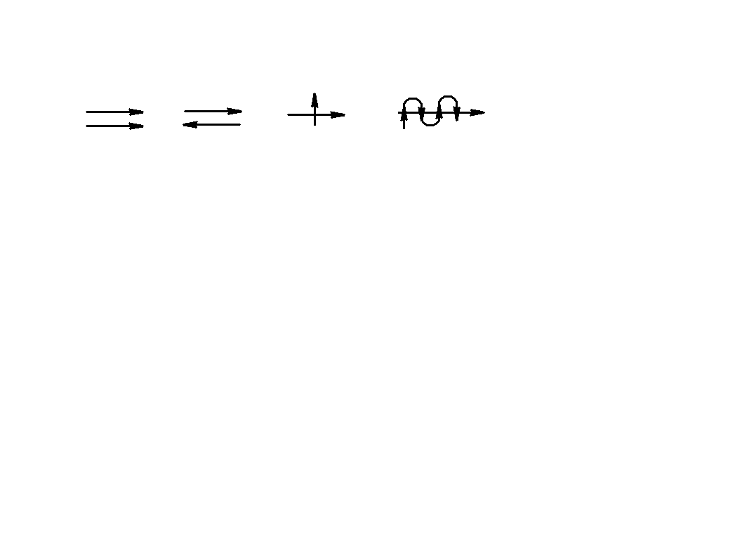
18.2 Схеми руху теплоносіїв

1. Паралельний рух в один бік прямотечія.

2. Паралельний рух в різні боки протитечія.

3. Взаємноперпендикулярний рух перехресний струм|тік|.

4. Якщо одночасно спостерігається прямо-, проти- і перехресний струм змішана схема.

18.3 Основні рівняння розрахунку теплообмінних|теплообмін| апаратів

Рівняння теплового балансу

де - витрата і теплоємність; - температура; - коефіцієнт втрат теплоти в навколишньому середовищі; «/» - індекс входу в апарат; «//» - індекс виходу з апарату; «1» - «гарячий» теплоносій (середовище); «2» - «холодний» теплоносій (середовище).

Загальне|спільне| рівняння теплопередачі -

Середня різниця температур (логарифмічна) -

- велика різниця температур; - менша різниця температур.

Якщо , то - середньоарифметична.

19. Паливо|пальне|

Елементарний склад твердого і рідкого палива|пального|

А – зольність палива|пального|; W – вологість|вогкість| палива|пального|.

Склад природного газоподібного палива|пального|: метан - залежно від родовища; вуглець - , в малих кількостях азот , водяна пара. При згоранні|згоряти| утворюються димові гази: які при реакції з|із| водяною парою утворюють кислоти. Пристрої|устрої| призначені для спалювання палива|пального|, називаються топками. Тверде кускове паливо|пальне| спалюється в шарових топках на колосникових решітках. Колосникові решітки можуть бути не рухомими|жвавими| і рухомими|жвавими| у вигляді транспортера. Тверде паливо|пальне| може спалюватися в топках з|із| киплячим шаром. Рідке і газоподібне паливо спалюється в камерах (факельних) топках.

Шарова топка:

1 – камера; 2 – заванта-жувальний пристрій; 3 – зольник; 4 – зола, шлак; 5 – повітря; 6 – колосникова решітка; 7 – паливо; 8 – полум’я; 9 – димові гази.

Камерна (факельна) топка:

1 – камера; 2 – стіни; 3 – димові гази; 4– пальник; 5 – паливо; 6 – повітря; 7 – факел; 8 – під топки.

Циклонна топка

Топка з киплячим шаром:

1 – камера; 2 – стіни; 3 – димові гази; 4 – паливо; 5 – колосни-кова решітка; 6– повітря.

Кількість теплоти, що виділяється при згоранні 1 кг (м3) палива і охолодженні продуктів згорання до початкової температури процесу, називається теплотою згорання палива - . Якщо теплота згорання враховує теплоту конденсації водяної пари, тоді її називають вищою .

20. Котельні агрегати

Пристрій|устрій|, призначений для отримання|здобуття| гарячої води або пари підвищеного тиску|тиснення| за рахунок теплоти спалюваного палива|пального|, називається котлоагрегатом|. Внутрішній простір|простір-час| котлоагрегату| обмежено стінками, його розділяють на дві частини|частини|: топка|багниста| і газохід. У топці по стінках розташовані|схильні| екранні випарні|випарювальні| труби,|труба-конденсатори| в яких кипить вода. У газоході у вигляді змієвикової трубчастої поверхні нагріву розташовані|схильні|: перегрівник і економайзер; а у вигляді прямих труб|труба-конденсаторів| повітропідігрівник|. Повітря в топку подають вентилятором, а димові гази видаляють|знищують| димососом|. Робота котла забезпечується пристроями|устроями| по підготовці води, палива|пального|, повітря, видалення|віддалення| газів. Котлоагрегат спільно з|із| допоміжними пристроями|устроями| називається котельною установкою.

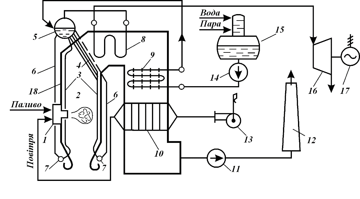
На рисунку представлена|уявляти| схема котла середнього тиску|тиснення| П – образної компоновки|компонування|.

Схема котельної установки:

1 – пальник: 2 – топка; 3 – підіймальні|підйомні| кип'ятильні труби; 4 – кип'ятильний пучок| (фестон); 5 – барабан котла; 6 – опускні труби; 7 – нижні колектора; 8 – пароперегрівник; 9 – економайзер, труби|труба-конденсатори| ребристі; 10 – повітропіді-грівник; 11 – димосос; 12 – димова труба; 13 – вентилятор; 14 – живильні насоси; 15 – деаератор; 16 – парова турбіна; 17 – електрогенератор; 18 – багатошарові|багатошарові| стіни.

Контур циркуляції включає: барабан – опускні труби|труба-конденсатори| – нижній колектор – підіймальні|підйомні| труби|труба-конденсатори| – барабан. Газовий тракт: топка|багниста| – між трубами|труба-конденсаторами| котельного пучка – між трубами|труба-конденсаторами| пароперегрівача – між ребристими трубами|труба-конденсаторами| економайзера – усередині|всередині| труб|труба-конденсаторів| повітропідігрівника| – димосос| – димар – атмосфера. Водяний тракт: деаератор – живильні|живлячі| насоси – усередині|всередині| труб|труба-конденсаторів| економайзера – барабан – контур циркуляції. Паровий тракт: барабан – усередині|всередині| труб|труба-конденсаторів| пароперегрівника – парова турбіна. Повітряний тракт: вентилятор – між трубами|труба-конденсаторами| повітропідігрівника| – пальник. Пароперегрівник, економайзер, повітропідігрівник| називаються хвостовими поверхнями нагріву.

До топки парогенератора вноситься теплота , теплота згорання|згоряти| палива|пального|, фізична теплота палива|пального|, теплота внесена до топки з|із| повітрям, наявна теплота витрачається на:

або или ,