Материал: Кондиционеры для жилых помещений, общественных зданий и на подвижном составе ж.д.транспорта

Внимание! Если размещение файла нарушает Ваши авторские права, то обязательно сообщите нам

2. Определить по данным табл. 6 значение коэффициента эффективности оросительной камеры ɳ в зависимости от значения В.

3. Задаться значением относительной влажности воздуха на выходе из оросительной камеры φо = 95%

4. Определить влагосодержание воздуха на выходе из установки кондиционирования воздуха

d2 , кг влаги/кг сух.возд:

где рн2 - парциальное давление насыщенных паров при температуре t2.

5. Найти парциальное давление водяных паров в воздухе на выходе из оросительной камеры рnо, Н/м2:

Здесь рб - барометрическое давление.

6. Вычислить температуру воздуха на выходе из оросительной камеры, используя таблицу упругости насыщенного водяного пара (табл.8)

tо = f(рnо)

7. Определить температуру воды на выходе из камеры орошения tw2:

8. Найти расход охлаждающей воды Gw, кг/с:

Gw = BGв

9. Определить плотность воздуха на выходе из кондиционера ρ2, кг/м3:

где рн2 - парциальное давление насыщенного водяного пара при температуре t2, Н/м2;

Rп - газовая постоянная для водяного пара, Rп = 461,5 Дж/(кг К);

Т2 - абсолютная температура воздуха на выходе из установки кондиционирования, К;

рв2 - парциальное давление воздуха, рв2 = рб - φ2рн2;

Rв - газовая постоянная для воздуха, Rв = 287 Дж/(кг К).

10. Рассчитать объемный расход воздуха V2, м3/с.

11. Подобрать кондиционер в зависимости от производительности по воздуху, используя данные

табл.1.

12. Выбрать оросительную камеру в зависимости от производительности кондиционера по воздуху, используя данные табл. 2 и 4.

13. Определить количество форсунок в зависимости от расхода охлаждающей воды, используя данные табл.3. При этом необходимо задаться давлением воды перед форсунками и диаметром выходного диаметра форсунок табл.4.

При осушении воздуха путем его непосредственного контакта с разбрызгиваемой в камере холодной водой рекомендуется применять форсунки с диаметром отверстия более 4 мм. Давление воды перед форсунками должно быть 0,1 - 0,15 МПа.

14. Найти энтальпию воздуха на входе в оросительную камеру iв1, кДж/кг св.возд.:

iв1 = срвt1 + d1(2500 + 1,93t1),

где срв - теплоемкость воздуха при постоянном давлении.

15. Рассчитать энтальпию воздуха на выходе из оросительной камеры tво, кДж/кг с.возд.:

iво = срвtо + dо(2500 + 1,93tо),

где dо - влагосодержание воздуха при температуре tо.

16. Определить нагрузку холодильной машины Qх, кВт:

Qх = Gв(iв1 - iво),

здесь iв1 и iво - энтальпия воздуха на входе в оросительную камеру и на выходе из нее.

17. Найти температуру охлаждающей воды на входе в оросительную камеру tw1, оС:

где сw - удельная теплоемкость воды.

18. Вычислить сопротивление по воздуху оросительной камеры Δрк, Н/м2, используя зависимость

где Δрнк - сопротивление по воздуху оросительной камеры при номинальной производительности кондиционера, Н/м2;

Gн - номинальная производительность кондиционера, кг/с, Gн = Vнρ2.

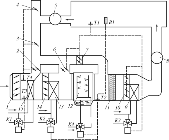
Расчет воздухоподогревателя II ступени подогрева

Расчет воздухоподогревателя II подогрева рекомендуется вести в следующем порядке:

1. Определить объемную производительность кондиционера Vв, м3/ч:

2. Выбрать из табл.2 индекс воздухоподогревателя, исходя из объемного расхода воздуха.

3. Найти энтальпию воздуха на выходе из кондиционера iв2, кДж/кг с.возд., используя зависимость

iв2 = срвt2 + d2(2500 + 1,93t2).

4. Подсчитать расход тепла в воздухоподогревателе Q, кВт

Q = Gв(iв2 - iво).

5. Определить массовую скорость воздуха ρвvв, кг/(м2 с):

,

где fв - площадь живого сечения воздухоподогревателя по воздуху, м2,

6. Рассчитать скорость движения воды в трубах vw, м/с:

,

где ρw - плотность воды, кг/м3,

fw - площадь живого сечения воздухоподогревателя по воде, м2

7. Подсчитать среднелогарифмический температурный напор в воздухоподогревателе

.

8. Определить коэффициент теплопередачи К в воздухопогревателе в зависимости от массовой скорости воздуха и скорости движения воды в трубах, используя данные табл. 3.

9. Найти требуемую площадь поверхности нагрева F, м2:

F = Q/kΔtлог

10. Проверить правильность выбранного подогревателя, используя данные табл. 2.

Если потребная теплопередающая поверхность воздухоподогревателя больше поверхности нагрева принятого к расчету воздухоподогревателя, то выбрать воздухоподогреватель с большей поверхностью нагрева и расчет повторить.

Расчет необходимо повторить и в том случае, когда потребная поверхность нагрева значительно меньше поверхности нагрева выбранного воздухоподогревателя.

11. Определить сопротивление воздухоподогревателя по воздуху Δρв, Н/м2, используя данные табл. 2:

Δpв = f(vв, ρв).

12. Рассчитать сопротивление всасывающей и нагнетательной сети воздуховодов Δр, Н/м2:

Δр = Δрк + Δрв + Δрт.

Сопротивление воздуховодов Δрт задано в табл.1.

13. Выбрать вентиляторную установку и электродвигатель, используя данные табл.9.

Таблица 8 - Упругость насыщенных водяных паров в зависимости от температуры

Температура,оС

Упругость насыщенных

Водяных паров, Н/м2

Температура,оС

Упругость насыщенных

Водяных паров, Н/м2

0

610,8

25

3166,6

1

656,6

26

3359,7

2

705,4

27

3563,7

3

757,5

28

3778,5

4

812,9

29

4004,0

5

871,9

30

4241,4

6

934,8

31

4491,4

7

1001,2

32

4753,2

8

1072,1

33

5028,8

9

1147,3

34

5318,1

10

1227,1

35

5622,1

11

1311,7

36

5940,0

12

1401,6

37

6274,3

Температура,оС

Упругость насыщенных

Водяных паров, Н/м2

Температура,оС

Упругость насыщенных

Водяных паров, Н/м2

13

1496,7

38

6624,4

14

1597,4

39

6991,1

15

1704,1

40

7374,6

16

1817,0

41

7777,6

17

1936,4

42

8198,3

18

2062,3

43

8638,6

19

2195,7

44

9099,5

20

2336,9

45

9582,0

21

2486,0

46

10085,0

22

2642,9

47

10612,0

23

2807,6

48

11162,0

24

2982,2

49

11736,0

Таблица 9 - Данные для выбора вентилятора и электродвигателя для кондиционирующей установки

№ п/п

Конди

Цио

нер

Вентиляторная установка

Электродвигатель

Тип

Индекс

На

пор

Н/м2 (Па)

Произво

дитель

ность,

тыс.м3

Тип

Мощно

сть,

кВт

Частота

враще

ния

вала, об/мин.

1

КТ-30

Ц4-76 №12

03.4420.0

03.4430.0

03.4440.0

600

800

1200

30

А02-61-6

А02-62-6

А02-71-6

10

13

17

975

970

980

2

КТ-40

Ц4-76 №12

04.4420.0

04.4430.0

04.4440.0

600

800

1200

40

А02-62-6

А02-71-6

А02-72-6

13

17

22

975

970

980

3

КТ-60

Ц4-76 №16

06.4420.0

06.4430.0

06.4440.0

600

800

1200

60

А02-71-6

А02-72-6

А02-81-6

17

22

30

980

980

980

4

КТ-80

Ц4-76 №16

08.4420.0

08.4430.0

08.4440.0

600

800

1200

80

А02-72-6

А02-81-6

А02-82-6

22

30

40

980

980

980

ПРИЛОЖЕНИЕ 2