Материал: Изучение гидравлических поршневых насосных установок для эксплуатации скважин. Расчет фонтанной эксплуатации скважин

Внимание! Если размещение файла нарушает Ваши авторские права, то обязательно сообщите нам

Изучение гидравлических поршневых насосных установок для эксплуатации скважин. Расчет фонтанной эксплуатации скважин

Министерство образования и науки Российской Федерации

Федеральное государственное бюджетное образовательное учреждение

высшего профессионального образования

"Национальный минерально-сырьевой университет "Горный"

Кафедра разработки и эксплуатации нефтяных и газовых месторождений






Курсовой проект

Изучение гидравлических поршневых насосных установок для эксплуатации скважин. Расчет фонтанной эксплуатации скважин


Автор:

студент гр. НД-12-1

Нгуен В.Т

Проверил

Руководитель ассистент

Лягов И.А.

Санкт Петербург

г.

Оглавление

Введение

1. Гидравлические поршневые насосные установки для эксплуатации скважин

1.1 Схема и принципы действия гидравлической поршневой насосной установки

1.2 Cпуск и подъем погружного агрегата гидравлической поршневой насосной установки

2. Расчет оборудования при фонтанной эксплуатации скважин

2.1 Расчет НКТ при фонтанно-компрессорной эксплуатации скважин

2.2 Расчет глубины спуска остеклованных НКТ при фонтанной эксплуатации скважин

2.2.1 Насосно-компрессорные трубы с защитными покрытиями

.2.2 Расчет глубины спуска остеклованных НКТ при фонтанной эксплуатации скважин

2.3 Расчет распределения давления в скважине (от забоя по ЭК)

2.4 Расчет распределения давления в скважине (от устья по НКТ)

2.5 Найти диаметр штуцера

2.6 Условия фонтанирования скважин. Минимальное забойное давление фонтанирования

Заключение

Список литературы

Введение


В настоящее время в связи с сокращением ресурсов поверхностных вод, использование подземных вод для различных целей значительно увеличивается, поэтому создание высоконапорной и высокопроизводительной техники для откачки жидкости из скважин имеет большое народнохозяйственное значение. Необходимость в такой технике для водоотлива шахт требует горнодобывающая промышленность. Большую потребность имеет также оснащение погружными насосами водопонижающих скважин, пробуренных в целях осушения месторождений подземных ископаемых и заболоченных территорий.

У нас в стране и за рубежом используется много различных технических средств для искусственного подъема жидкости, разработанных для различных условий эксплуатации, отличающихся конструктивно и по принципу действия.

Их анализ показывает, что одним из наиболее интересных и перспективных подъемников жидкости является погружные гидропоршневые насосные агрегаты, в одном корпусе помещают насос и гидродвигатель.

Гидропоршневые насосы в отличие от штанговых, успешно откачивают жидкость с большим содержанием механических примесей. Это становится возможным благодаря гидрозащите плунжера насоса, к рабочей поверхности которого подводится под высоким давлением чистая жидкость из гидродвигателя, не допускающая попадания в зазор твердых частиц.

Некоторые системы допускают применение манжетных уплотнений штоков и поршней, которые имеют ряд преимуществ перед щелевыми уплотнителями.

Гидропоршневые насосы отличаются друг от друга по типу силового гидроцилиндра и насосной части, по типу распределительного механизма двигателя по распределению нагрузки при ходе поршней вверх и вниз, по способу поставки в скважину и по отводу отработавшей жидкости из скважины и т.д.

Однако при откачке из скважин сильно зашламленных жидкостей известными гидропоршневыми насосными агрегатами установлено, что наличие двух клапанов в гидродвигателе насоса, которые между собой связаны не жестко, затрудняют их взаимодействие так как при заклинивании одного из клапанов двигатель останавливается и приходится такой насосный агрегат вытаскивать на поверхность для разборки и очистки клапанной группы гидродвигателя

1. Гидравлические поршневые насосные установки для эксплуатации скважин

Гидравлические поршневые насосные установки (ГПНУ) предназначены для эксплуатации высокодебитных глубоких скважин, продукция которых не содержит механических примесей. Погружной агрегат ГПНУ состоит из трех основных элементов: поршневого гидравлического двигателя, плунжерного (поршневого) насоса, соединенных между собой жестким штоком, и золотникового управляющего устройства, привод которого осуществляется от соединительного жесткого штока (золотниковое устройство гидравлического типа).

.1 Схема и принципы действия гидравлической поршневой насосной установки


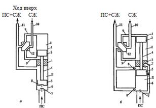
Оборудование ГПНУ состоит из наземной и погружной частей. Наземная часть включает силовой и подпорный насосы, емкость и оборудование для подготовки силовой жидкости, систему трубопроводов и кранов, а также контрольно-измерительные приборы. Погружной агрегат является сложной гидравлической машиной с очень высокой точностью изготовления пар трения: "поршень- цилиндр" гидродвигателя; "поршень (плунжер) - цилиндр" насоса и гидравлического золотникового устройства. На (рис.1) приведены схемы погружных агрегатов: с плунжерным насосом одинарного действия (схема а) и с поршневым насосом двойного действия (схема б).

Погружной агрегат, как правило, сбрасываемого типа, т.е. спуск его в скважину, посадка в посадочный конус фиксация агрегата в колонне НКТ) и подъем из скважины осуществляются силовой жидкостью (СЖ), хотя известны конструкции погружного агрегата, спускаемые в скважину на колонне НКТ.

Характеристики насоса

В настоящее время выпускаются установки:

УГН25-150-25

УГН40-250-20

УГН100-2000-18

УГН160-380-155


Рисунок. 1. Принципиальные схемы погружного агрегата Г11НУ

а - с плунжерным насосом одинарного действия; б - с поршневым насосом двойного действия; I - гидродвигатель; II - плунжерный (поршневой) насос; 1 - цилиндр гидродвигателя; 2 - поршень гидродвигателя; 3 - уплотнитель-разделитель; 4 - соединительный жесткий шток; 5 - плунжер (поршень) насоса; б - цилиндр насоса; 7 - всасывающий клапан; 8 - нагнетательный клапан; 9 - перепускной канал; 10 - канал подвода силовой гидрожидкости (СЖ); 11 - канал отвода продукции скважины (ПС) и силовой жидкости; 12 - золотниковое устройство

Эксплуатация скважин ГПНУ осуществляется по двух- или трехканальной схемам. При двухканальной схеме в скважину спускаются концентрично две колонны НКТ: по внутренней колонне малого диаметра подается силовая жидкость к погружному гидродвигателю; кольцевой зазор между колоннами НКТ служит для подъема продукции скважины (ПС) и отработанной силовой жидкости. Двухканальная схема может быть реализована и при одной колонне НКТ, но при этом колонна НКТ пакеруется в скважине: по НКТ подается силовая жидкость, а по затрубному пространству поднимается смесь продукции скважины и силовой отработанной жидкости. В качестве силовой жидкости в этом случае используется сама продукция скважины, что, естественно, требует ее определенной подготовки на устье, усложняя наземную часть оборудования.

Более предпочтительной является трехканальная схема, при которой силовая жидкость не смешивается с продукцией скважины, но она требует спуска в скважину трех колонн НКТ: по внутренней колонне к гидродвигателю подается силовая жидкость; отработанная силовая жидкость поднимается на устье по кольцевому зазору между первой (внутренней) колонной НКТ и второй. Продукция скважины поднимается по кольцевому зазору между второй и третьей (наружной) колоннами НКТ. Такая схема может быть реализована и при спуске двух колонн НКТ, но наружная колонна должна быть запакерована в скважине; подъем продукции скважины в этом случае осуществляется по затрубному пространству.

Более предпочтительной является трехканальная схема, при которой силовая жидкость не смешивается с продукцией скважины, но она требует спуска в скважину трех колонн НКТ: по внутренней колонне к гидродвигателю подается силовая жидкость; отработанная силовая жидкость поднимается на устье по кольцевому зазору между первой (внутренней) колонной НКТ и второй. Продукция скважины поднимается по кольцевому зазору между второй и третьей (наружной) колоннами НКТ. Такая схема может быть реализована и при спуске двух колонн НКТ, но наружная колонна должна быть запакерована в скважине; подъем продукции скважины в этом случае осуществляется по затрубному пространству

Принцип действия погружного агрегата с плунжерным насосом од инарного действия (рис.1а) следующий. Рассмотрим ход вверх. При подаче силовой жидкости в канал подвода 10 золотниковое устройство 12 по перепускному клапану 9 подводит силовую жидкость под поршень 2 гидродвигателя I, вследствие чего поршень гидродвигателя движется вверх, вьпесняя отработанную силовую жидкость из цилиндра 1 через перепускной канал 9 и золотниковое устройство 12 в канал для отвода ПС и СЖ 11, в котором они смешиваются и поднимаются на устье. Плунжер насоса 5, жестко соединенный с поршнем 2 гидродвигателя, также движется вверх; при этом нагнетательный клапан 8 закрыт, а всасывающий клапан 7 открыт. Продукция скважины вытесняется из цилиндра 6 над плунжером в канал для отвода ПС и СЖ 11; одновременно ПС поступает в цилиндр насоса под плунжером 5. Когда поршень гидродвигателя приходит в верхнюю мертвую точку, золотниковое устройство переключает подачу силовой жидкости в цилиндр гидродвигателя над поршнем (позиция золотникового устройства 12 на рис. 1 б). Поршень 2 и плунжер 5 начинают движение вниз. Отработанная силовая жидкость из-под поршня гидродвигателя через перепускной канал 9 и золотниковое устройство 12 вытесняется в канал отвода 11. Всасывающий клапан 7 насоса закрывается, открывается нагнетательный клапан 8, и продукция скважины перетекает через плунжер в цилиндр 6 над плунжером 5 и далее - в канал отвода 11.

Принцип действия погружного агрегата с поршневым насосом двойного действия (рис. 1б) следующий. При ходе вниз силовая жидкость из канала подвода 10 через золотниковое устройство 12 и пропускной канал 9 подается в цилиндр 1 гидродвигателя над поршнем 2, заставляя его двигаться вниз.

Отработанная силовая жидкость из-под поршня 2 через перепускной канал 9 и золотниковое устройство 12 вытесняется в канал отвода 11. Движение вниз совершает и поршень 5 насоса. При этом нижний всасывающий клапан 7 закрыт, а верхний всасывающий клапан 7 открыт; нижнии нагнетательный клапан 8 открыт, а верхний нагнетательный клапан 8 закрыт. Из объема цилиндра 6 под поршнем продукция скважины нагнетается в канал отвода продукции 11, смешиваясь в нем с отработанной силовой жидкостью. Объем цилиндра 6 над поршнем 5 при движении его вниз через верхний всасывающий клапан 7 заполняется продукцией скважины.

При ходе вверх открывается нижний всасывающий клапан 7 и закрывается верхний всасывающий клапан 7; при этом нижний нагнетательный клапан 8 закрыт, а верхний нагнетательный клапан 8 открыт. Идет заполнение скважинной продукцией объема цилиндра 6 под поршнем 5 и вытеснение скважинной продукции из объема цилиндра 6 над поршнем 5.

Выше описаны только принципиальные схемы погружных агрегатов с насосами одинарного и двойного действия. В погружном агрегате с насосом одинарного действия дифференциального типа роль золотникового устройства выполняет специальный управляющий клапан с каналами, размещенными в поршне гидродвигателя.

ГПНУ в сравнении с другими типами бесштанговых установок обладают следующими преимуществами:

возможность регулирования в достаточно широком диапазоне основных характеристик

—           простота управления;

—           упрощение подземного ремонта, т.к. спуск и подъем погружного агрегата осуществляются собственным силовым насосом;

—           возможность эффективной эксплуатации наклонно-направленных скважин.

В то же время этим установкам присущи и существенные недостатки:

—           сложность и громоздкость наземного оборудования;

—           высокая металлоемкость;

—           для двухканальных схем необходима специальная подготовка силовой жидкости, в качестве которой используется часть продукции скважин;

—           невозможность откачки продукции с механическими примесями

1.      Погружной агрегат, спускаемый в скважину на колонне НКТ.

2.      Погружной агрегат сбрасываемого типа, спуск и подъем которого осуществляется силовой жидкостью.

Использование погружных агрегатов сбрасываемого типа является предпочтительным, т.к. отпадает необходимость проведения спуска и подъема погружного агрегата бригадой подземного ремонта скважин с использованием штатной техники. Это обстоятельство является серьезным преимуществом (и, пожалуй, одним из наиболее весомых) ГПНУ.

Наиболее распространенной схемой использования ГПНУ при эксплуатации скважин является двухканальная, при которой силовая жидкость доставляется к погружному гидродвигателю по одному каналу (по колонне НКТ), а отработанная силовая жидкость, смешиваясь с продукцией скважины, поднимается на поверхность по другому каналу. Для погружных агрегатов, спускаемых в скважину на колонне НКТ, двухканальная схема реализуется в двух вариантах (рис. 2):

В скважину спускают две колонны НКТ: наружную 3 (большего диаметра) и внутреннюю 5, к нижней части которой крепится погружной агрегат 4. В нижней части наружной колонны 3 закреплен посадочный конус 2, в который садится погружной агрегат 4 при спуске. Уплотнение погружного агрегата в посадочном конусе осуществляется уплотнительным элементом 1, размещенном на хвостовике погружного агрегата. Подача силовой жидкости осуществляется по внутренней колонне НКТ 5, а подъем продукции скважины и отработанной силовой жидкости осуществляется по кольцевому зазору между колоннами НКТ 5 и 3 (рис. 2. а).

Предварительно в скважину на расчетную глубину спускают и закрепляют в обсадной колонне 6 шлипсовый пакер 7 с посадочным конусом 2. Погружной агрегат 4 спускают на колонне НКТ 5, который садится в посадочный конус 2 и уплотняется уплотнительным элементом 1. Силовая жидкость подается к погружному гидродвигателю по колонне НКТ 5, а продукция скважины вместе с отработанной силовой жидкостью поднимается на поверхность по кольцу между обсадной колонной 6 и НКТ 5 (рис. 2. б).

Очевидно, что каждой из этих схем присущи как преимущества, так и недостатки, но обе они требуют проведения подземного ремонта

 

Рис. 2. Принципиальная схема спуска погружного агрегата ГПНУ на колонне НКТ

а - использованы две колонны НКТ; б-использована одна колонна НКТ; 1 - уплотнительный элемент погружного агрегата; 2 - посадочный конус; 3 - наружнаа колонна НКТ; 4 - погружной агрегат; 5 - внутренняя колонна НКТ; 6 - обсадная колонна; 7 - шлипсовый пакер

Погружные агрегаты сбрасываемого типа работают также, в основном, по двухканальной схеме со спуском в скважину двух колонн НКТ (рис. 3): наружной большего диаметра 1 и внутренней 2.

В нижней части погружной колонны 1 имеется посадочный конус 7. Нижний конец внутренней НКТ имеет уплотнительный элемент 8, который при спуске ее садится в посадочный конус 7. Над уплотнительным элементом внутренней НКТ размещен обратный клапан 6, выше которого установлен посадочный конус 3 с отверстиями 4, в который садится погружной агрегат и уплотняется уплотнительным элементом 5 агрегата, одновременно перекрывающим отверстия 4.

Перед сбрасыванием погружного агрегата колонны НКТ заполняются, как правило, нефтью. Обратный клапан 6 удерживает столб нефти в НКТ. После этого внутрь колонны 2 сбрасывается погружной агрегат, включается наземный силовой насос, и силовая жидкость, поступающая внутрь колонны 2, продавливает погружной агрегат до посадки и фиксации в посадочном конусе 3.

Рис. 3. Принципиальная схема компоноаки нижней части колонн НКТ при использовании погружного агрегата сбрасываемого типа:

- наружная колонна НКТ; 2 - внутренняя колонна НКТ; 3 - посадочный конус на внутренней НКТ; 4 - отверстие; 5 - уплотнительный элемент агрегата; б - обратный клапан; 7 - посадочный конус на наружной НКТ; 8 - уплотнительный элемент внутренней колонны НКТ