Государственное образовательное учреждение высшего профессионального образования
Санкт-Петербургский государственный университет низкотемпературных и пищевых технологий

Кафедра теоретических основ тепло- и хладотехники
Методические указания к лабораторной работе № 4 по курсу «Термодинамика» для студентов специальностей 140401,140504, 190603, 220301, 240902, 260601, 260202, 260204, 260301, 260302, 260303, 260504 очной и заочной формы обучения
Санкт-Петербург 2009
УДК621.1016+621.56
Клецкий А.В., Федоров В.Н. Митропов В.В., Морозов Е.А. Определение степени сухости влажного пара (виртуальный вариант): Метод. указания к лабораторной работе № 4 по курсу «Термодина-мика» для студентов спец. 140401, 140504, 190603, 220301, 240902, 260601, 260602, 260202, 260204, 260301, 260302, 260303, 260504 очной и заочной формы обучения. – СПб.: СПбГУНиПТ, 2009. – 17 с.
Приводится описание лабораторной работы, выполняемой на ЭВМ. Указана последовательность действий студента в процессе проведения работы, а также содержание подготавливаемого им отчета.
Рецензент
Доктор техн. наук, проф. В.И. Пекарев
Рекомендованы к изданию редакционно-издательским советом уни-верситета
Санкт-Петербургский государственный
университет низкотемпературных
и пищевых технологий, 2009
Настоящие методические указания содержат описание лабораторной работы по курсу термодинамики. Лабораторная работа выполняется студентами с помощью ПК, при этом вместо традиционного экспериментального лабораторного стенда используется его изображение на экране дисплея. Выполнение работы состоит из ряда последовательных процедур. Сначала с помощью ПК проверяются знания студента по соответствующему разделу термодинамики [1] (реальные газы, пары, состояния вещества: ненасыщенная и насыщенная жидкость, влажный, сухой насыщенный и перегретый пар, критическое состояние, температура и давление насыщения, удельная теплота парообразования, степень сухости влажного пара) и устройству экспериментального стенда. При успешном выполнении этого теста студент приступает к сборке установки и оснащению ее измерительными приборами, затем включает ее в работу, проводит измерения, заносит их результаты в протокол, выключает установку, обрабатывает опытные данные, оформляет отчет по выполненной работе и сдает его на проверку преподавателю.
Паром называется реальный газ, близкий к состоянию насыщения, т. е. к превращению в жидкость.
Насыщенным называется пар, находящийся в равновесии с насыщенной жидкостью, из которой он образуется. Температура кипящей жидкости и находящегося над ней пара называется температурой насыщения; она является однозначной функцией давления, при котором происходит процесс кипения (давления насыщения). Зависимость Tн = f (p) имеет сложный характер. При повышении давления температура насыщения возрастает. Насыщенный пар может быть сухим и влажным.
Влажный насыщенный пар получают при неполном испарении жидкости: он является смесью сухого насыщенного пара с мельчайшими взвешенными в нем капельками насыщенной жидкости.
Степенью сухости влажного пара х называется массовая доля сухого насыщенного пара в общей массе влажного пара.
Количество теплоты, необходимое для превращения 1 кг насыщенной жидкости в сухой насыщенный пар того же давления, называется удельной теплотой парообразования.
Состояние влажного пара определяется двумя параметрами: давлением (или температурой) и степенью сухости. Так как при одном давлении и соответствующей температуре насыщения возможно бесчисленное множество состояний влажного пара, отличающихся по степени сухости, то таблицы влажного пара не составляются и параметры его определяются расчетом.
Так, например, энтальпия влажного пара может быть найдена по формуле
hх = h + rx,
где hх – энтальпия влажного пара, Дж/кг; h энтальпия насыщенной жидкости при том же давлении, Дж/кг; x – степень сухости влажного пара; r – удельная теплота парообразования при данном давлении, Дж/кг.
Произведение rx показывает, какое количество теплоты должно быть подведено к 1 кг насыщенной жидкости, чтобы превратить в пар часть жидкости, равную х. Иначе, rx представляет собой приращение энтальпии вещества в процессе перехода из состояния насыщенной жидкости в состояние влажного пара со степенью сухости х в процессе постоянного давления.
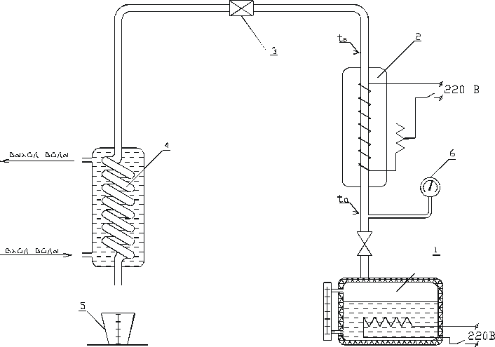
Устройство показано на рисунке. Образовавшийся в электрическом парогенераторе 1 водяной пар поступает в пароперегреватель 2. Несмотря на наличие в парогенераторе приспособления для осушки, входящий в пароперегреватель пар имеет степень сухости х меньше единицы, т. е. является влажным. Пароперегреватель представляет собой трубку, внутри которой движется пар, а снаружи расположен электрический нагреватель. Для уменьшения теплопотерь электроспираль изолирована. Все устройство помещено в жестяной кожух. Благодаря подводу теплоты от нагревателя влажный пар превращается сначала в сухой, а затем – в перегретый пар и через вентиль 3 поступает в конденсатор 4.
Выход воды
Вход воды
Схема экспериментальной установки:
1– парогенератор; 2 – пароперегреватель; 3 – вентиль; 4 – конденсатор; 5 – мерный сосуд; 6 – манометр
Конденсатор сделан в виде трубчатого змеевика, расположенного в кожухе. Внутри змеевика движется пар, снаружи – охлаждающая вода. Вода отнимает теплоту от пара (температура воды ниже
температуры пара), благодаря чему он конденсируется. Конденсат собирается в мерный сосуд 5.
В цепь электронагревателя, установленного на пароперегревателе, включены ваттметр для измерения и реостат для регулировки мощности.Состояние пара, входящего в пароперегреватель, обозначим буквой «а», а выходящего – буквой «б».
Для измерения температуры пара, входящего в пароперегреватель и выходящего из него, установлены термопары ta и tб. Они подключены к переключателю, через который могут быть соединены с цифровым милливольтметром. Холодные спаи термопар опущены в сосуд Дьюара, где поддерживается температура 0 С.
Для измерения давления в парогенераторе и пароперегревателе установлен манометр 6.
Лабораторная работа выполняется в виртуальном варианте, т. е. все процессы происходящие на реальном экспериментальном стенде имитируются с помощью ПК. Проведение работы начинается с «разминки», в ходе которой студент должен ответить на несколько вопросов по возможным состояниям реального газа и его термодинамическим свойствам, а также по устройству стенда, подтвердив тем самым готовность приступить непосредственно к выполнению лабораторной работы. На экране дисплея по очереди будут возникать вопросы и шесть вариантов ответа. Необходимо отметить ВСЕ правильные из них. При неудачных ответах предоставлена вторая возможность пройти этот тест.
После успешного выполнения теста студент допускается к сборке установки, в ходе которой он с помощью мышки и курсора перемещает из склада с оборудованием на свободное поле дисплея нужные элементы и собирает из них виртуальный лабораторный стенд, соединив их трубами в правильной последовательности. Прямые и согнутые трубы можно не только передвигать, но и поворачивать до нужного положения. Затем студент аналогичным способом оснащает установку измерительными приборами.
После проверки правильности сборки экспериментального стенда и установки на нем измерительных приборов студент приступает к запуску его в работу.
Прежде всего необходимо убедиться в наличии воды в парогенераторе и при необходимости добавить воду. Затем открыть поток воды через теплообменник и включить парогенератор в электросеть. Отметить отклонения стрелки на вольтметре и амперметре, повышение температуры воды, рост давления, кипение воды, прохождение пара по контуру установки, рост температуры воды, протекающей через конденсатор. Далее необходимо включить в электросеть пароперегреватель. Установить рабочее давление и температуру и выйти на стационарный режим. На этом завершаются процедуры запуска установки.
Затем следует освободить мензурку при наличии в ней воды. Записать значения измеряемых величин в начальный момент времени ( = 0): ЭДС термопар, показание манометра, величину атмосферного давления. Пока набирается вода в мерный сосуд, показания приборов записать три раза, зафиксировать время, за которое набралась вода в мерный сосуд, и объем набранной воды.
Для определения показаний прибора с помощью мышки выйти на прибор и в сноске рядом с ним возникают цифры показаний прибора (или шкала и стрелка).
Заполнить протокол наблюдений. Бланк протокола получить у лаборанта.
Отключение установки выполнить в следующем порядке:
– обесточить парогенератор и пароперегреватель,
– перекрыть поток воды через теплообменник,
Атмосферное давление В = мм рт.ст.
|
№ измерения |
Показание манометра, кгс/см2 |
Qw, Вт |
ЭДС термопар, мВ |
m, кг |
, мин |
|
|
Eа |
Eб |
|||||
|
1 |
|
|
|
|
|
|
|
2 |
|
|
|
|
||
|
3 |
|
|
|
|
||
|
Среднее за опыт |
|
|
|
|
||
При проведении опыта измеряются следующие величины: давление пара ризб – манометром, атмосферное давление В – барометром, температура tБ – термопарой, мощность грелки Qw – ваттметром и продолжительность опыта – секундомером. Температура ta измеряется термопарой, а также может быть найдена по таблицам насыщенных паров (см. прил., табл. 1 и 2) на основании показаний манометра.
При установившемся режиме массовый расход пара, проходящего в секунду через пароперегреватель, равен секундному расходу образовавшегося конденсата. Массовый расход конденсата М может быть определен с помощью мерного сосуда 5. Для этого измеряют количество жидкости, полученной за какой-то отрезок времени, например 15–20 мин, и рассчитывают расход М (кг/с).
Обработка опытных данных производится в следующем порядке.
Определяется абсолютное давление рабс = ризб + В. По графику или таблице градуировки определяют температуру tб по среднему значению ЭДС термопары.
Температуру tа также определяют по среднему значению ЭДС соответствующей термопары. Для контроля эту температуру находят и по таблицам насыщенных паров [2] по величине давления рабс.
Степень сухости пара, поступающего в пароперегреватель, может быть определена следующим образом. Энтальпия пара в точке «в»
hб = ha + q,
где hб – энтальпия пара в точке «б», кДж/кг; hа – энтальпия пара в точке «а», кДж/кг; q – количество теплоты, подведенной к 1 кг пара, проходящего через пароперегреватель, кДж/кг.