Міністерство освіти і науки України
Сумський державний університет
Кафедра комп'ютерних наук
Секція комп'ютеризованих систем управління
Звіт
до лабораторної роботи №2
з дисципліни «Локальні системи автоматики»
на тему: «Дослідження систем підпорядкованого регулювання з
послідовно-паралельної корекцією »
Варіант 12
Виконав:
студент гр. СУ-61
Самара В.Р.
Перевірив:
к.т.н., доцент Толбатов В. А.
Мета роботи:
1. Вивчити методику розрахунку систем підпорядкованого регулювання з послідовно-паралельною корекцією.
2. Визначити перехідні характеристики систем підпорядкованого регулювання з послідовно-паралельною корекцією і порівняти їх з відповідними характеристиками систем при послідовній корекції.
3. Оцінити вплив зміни параметрів систем регулювання на зміни перехідних характеристик при послідовній і послідовно-паралельної корекціях.
Принцип послідовної корекції передбачає поділ системи на ланки, які, як правило, містять тільки одну постійну часу і при цьому кожна ланка охоплюється контуром регулювання з регулятором, що компенсує більшу постійну часу. На вході кожного регулятора порівнюються сигнали завдання (бажаного значення) і дійсного значення регульованої величини, а вихідна напруга регулятора є сигналом-завданням подальшого регулятора інший регульованої величини.
Послідовна корекція передбачає включення коригуючого ланки Wk (P) послідовно з ділянкою структури САУ, що підлягають перебудові W0, для отримання еквівалентної передавальної функції Wе (P)
Wэ(P)=W0(P)×Wk(P) (1.1)
При послідовній корекції коригуючий пристрій включається послідовно в контур управління (рис. 1).
Kу(p), K0(p), Kк(p), Kи(p)

Рисунок 1.1 – Структура системи з послідовною корекцією
При цьому передатна функція розімкнутої системи, незалежно від місця включення коригуючого пристрою дорівнює:
(1.2)
Так як коригуючий пристрій найчастіше представляє собою пасивний RC-фільтр, то ставити його в ланцюг, де передаються великі потужності, не раціонально з точки зору енергетичних витрат, так як при цьому необхідні дорогі коригувальні пристрої (великі втрати потужності).
Так як об'єкт управління - потужний пристрій, то зазвичай коригувальні пристрої включаються на вході системи або виході вимірювального пристрою.
Послідовна корекція дозволяє ввести в закон управління складові, пропорційні похідним і інтеграла від сигналу помилки. Складові, пропорційні похідним, зменшують час регулювання, але збільшують чутливість системи до перешкод, а складові, пропорційні інтегралу, підвищують точність, але зменшують запаси стійкості.
У системах з послідовно-паралельною корекцією мала чутливість системи регулювання до змін параметрів, наприклад коефіцієнта посилення. При будівництві на технічний оптимум часто приймають, що a = 2. Коефіцієнт налаштування a можна зменшити, що призведе до збільшення коефіцієнта посилення системи, але тоді автоматично зросте і перерегулирование.
Передаточна функція регулятора:
Wp(s)
=
=
= 0,5 +
.
= 0,37; T = 0,37*0,024 = 0,00888.
Налаштування системи автоматичного управління на послідовну корекцію.
Рисунок 2.1 – Структурна схема САУ, налаштованої на послідовну корекцію

Рисунок 2.2 – Графік перехідного процесу системи, налаштованої на послідовну корекцію
Налаштування системи автоматичного управління на послідовно-паралельну корекцію.
Передаточна функція реальної диференцюючої ланки має вигляд:
Wд
(s)
=

Wд
(s)
=
.
Використовуючи
вираз (4) для прийнятого відношення
= 0,37
визначаєм коефіцієнт налаштування
= a;
0,85 =
,
а2 – 2,89а + 0,1369 = 0,
а1 = 1,85 а2 = 0,056 .
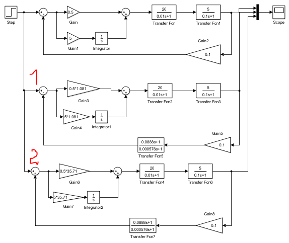
Для нових коефіцієнтів налаштування а1 та а2 визначаємо нові параметри регуляторів, для яких на Рис.2.3(1) Рис.2.3.(2) представлені структурні схеми системи. Зменшення коефіцієнтів налаштування призводить до збільшення коефіцієнта підсилення розімкнутої системи з послідовно – паралельною корекцією, відповідно в 1,081 та 35,71разів, в порівнянні з коефіцієнтом підсилення розімкнутої системи з послідовною корекцією. Це призводить до суттєвого збільшення швидкодії при практично незмінній велечині перерегулювання.
Коефіцієнти будуть рівні

Рисунок 2.3 – Структурна схема САУ, налаштованої на послідовно-паралельну корекцію

Рисунок 2.4 – Графік перехідного процесу системи, налаштованої на послідовно-паралельну корекцію
Визначення логарифмічних і амплітудно-фазових характеристик
% Пограмма №1 (levkovskiy_laba2_01.m)
% Визначення логарифмічних і амплітудно-фазових характеристик
% Параметри скоригованої системи
h1 = 0.5 * 35.71; % Пропорційна частина регулятора
h2 = 5 * 35.71 * tf (1, [1,0]); % Інтегральна частина регулятора
h3 = h1 + h2; % ПІ регулятор
h5 = tf (20, [0.01,1]); %Підсилювач потужності.
h6 = tf (5, [0.1,1]); % Об'єкт регулювання.
h7 = 0.1% Зворотній зв'язок.
h8 = tf ([0.0888,1], [0.000576,1]); % Паралельна корекція.
h = h3 * h5 * h6 * h7 * h8; % Передавальна функція розімкнутої
% Системи.
% Параметри нескорректированной системи
w1 = 0.5; % Пропорційна частина регулятора
w2 = 5 * tf (1, [1,0]); % Інтегральна частина регулятора
w3 = w2 + w1; % ПІ регулятор
w = w3 * h5 * h6 * h7; % Передавальна функція розімкнутої
% системи
figure (1)
bode (h, w), grid on% ЛФЧ і ЛФЧ характеристики
% Досліджуваних систем.
figure (2)
nyquist (h, {100,4000})% АФХ коригувати системи.
figure (3)
nyquist (w, {1,200})% АФХ некорректірованного системи.
figure (4)
x1 = feedback (h, 1); % Замкнута скоригована
x2 = feedback (w, 1); % Замкнута нескоректована
step (x1, x2), grid on % Перехідні функції досліджуваних систем.


Рисунок 2.5 – Логарифмічні і перехідні характеристики систем
Висновки
В результаті виконання лабораторної роботи розглянуто методику розрахунку систем підпорядкованого регулювання з послідовно-паралельною корекцією. Визначено перехідні характеристики систем підпорядкованого регулювання з послідовно-паралельною корекцією і порівняти їх з відповідними характеристиками систем при послідовній корекції. Оцінено вплив зміни параметрів систем регулювання на зміни перехідних характеристик при послідовній і послідовно-паралельної корекціях.
Обгрунтуйте методику визначення параметрів регуляторів при послідовній корекції.
У системах з послідовною корекцією виконується співвідношення:
ТТ = аТм (3.1)
де a - коефіцієнт пропорційності (коефіцієнт настройки). При виборі постійної Тм, можна підбирати постійну коефіцієнта посилення, щоб контролювати перегулювання системи.
Обгрунтуйте методику визначення параметрів регуляторів при послідовно-паралельної корекції.
У системах з послідовно-паралельною корекцією регулятор компенсує велику постійну часу об'єкта і коригує коефіцієнт посилення системи, який визначається постійної інтегрування ТТ.
З яких міркувань вибирається постійна часу дифференцирующего ланки і як від ідеального диференціювання перейти до реального диференціювання?
Постійну часу Т вибирається з урахуванням похибки сигналу: чим більше постійна часу, тим за інших рівних умов похибка більше. При досить малих постійних часу T, характеристики реального дифф. ланки наближаються до характеристик ідеальної дифференцюючої ланки, в цьому випадку можливий перехід від ідеального диференціювання до реального.
Як пов'язані коефіцієнти посилення розімкнутих систем з малими некомпенсируемое постійними часу в системах з послідовною і послідовно-паралельної корекціями?
Зменшення коефіцієнтів настройки (відносини малих некомпенсируемое постійних) призводить до збільшення коефіцієнта посилення розімкнутої системи з послідовно-паралельною корекцією. Це призводить до суттєвого підвищення швидкодії при практично незмінній величині перерегулюванням.
Дайте порівняльну характеристику систем з послідовною і послідовно-паралельної корекцією. Обґрунтуйте область застосування систем з послідовно-паралельною корекцією.
У системах з послідовно-паралельною корекцією зміна параметрів системи (постійної часу) менше впливає на якісні показники перехідних характеристик. Тобто, в системах, що використовують послідовно-паралельну корекцію, погіршення перехідних характеристик виражена слабше. У таких системах коефіцієнт посилення вище, ніж в розімкнутих системах з послідовною корекцією. Це призводить до суттєвого підвищення швидкодії при практично незмінній величині перерегулювання.
Рисунок 3.2 – Структурні схеми САУ
Якщо:
;
=
Т; то структурні схеми, представлені на
рис. 3.2 будуть однакові.
При налаштуванні на технічний оптимум часто приймають, що a = 2. Коефіцієнт налаштування a можна зменшити, що призведе до збільшення коефіцієнта посилення системи, але тоді автоматично зросте і перерегулювання.
Визначаючи коефіцієнт настройки а в системах з послідовно-паралельною корекцією, можна налаштувати швидкодію системи. Якщо ж співвідношення постійних часу дорівнює нулю, то система налаштовується на технічний оптимум з використанням паралельної корекції при коефіцієнті настройки а меншому, ніж 2. Така настройка застосовується тоді, коли потрібно підвищити швидкодію системи
Визначте
коефіцієнт пропорційності (коефіцієнт
налаштування - а)
між TT
та
в
системах з послідовно-паралельною
корекцією, якщо відомі, що ξ
=
0,707, а T/
=
0,4.
0,707
=

T/
=
0,4.
T=0.4*
Суми 2020