Материал: 3184

Внимание! Если размещение файла нарушает Ваши авторские права, то обязательно сообщите нам

6

Инструкция по технике безопасности при работе

влаборатории гидравлики

1.К практическом занятиям в лаборатории допускаются студенты, прошедшие инструктаж по технике безопасности у руководителя лабораторными занятиями с соответствующим оформлением в журнале.

2.Студентам запрещается самостоятельно включать электропривод установок, открывать и закрывать краны в трубопроводах, если это не связано с выполнением работы. Эти операции выполняются руководителем занятий или студентами под его наблюдением.

3.Электропривод установки при соблюдении правил эксплуатации безопасен для работающих (установка надежно заземлена, соединения заизолированы). При нарушении правил (самовольные попытки «ремонта» или «изучения устройства», которые строго запрещаются) возможно поражение электротоком, поэтому студенту необходимо знать приемы помощи пострадавшему от электрического тока.

4.После работы под наблюдением руководителя работ необходимо отключить питание электродвигателей.

Стенд «Гидравлика и гидропривод»

Краткое описание стенда

Стенд предназначен для экспериментальных исследований:

-пластинчатого нерегулируемого гидронасоса;

-гидродвигателей (аксиально-поршневого нерегулируемого гидромотора и гидроцилиндра двухстороннего действия с односторонним штоком);

-гидропривода с поступательным движением выходного звена;

-гидропривода с вращательным движением выходного звена.

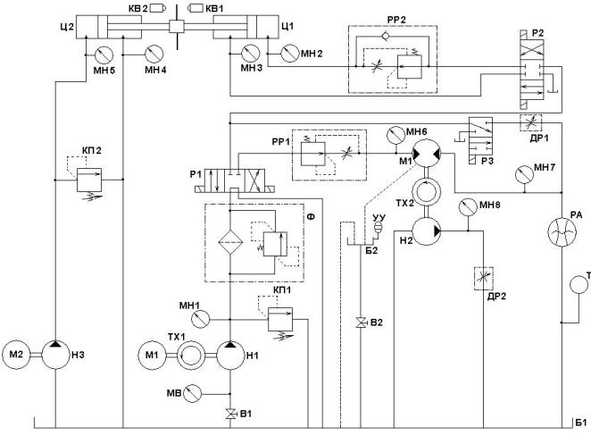
Схема гидравлическая принципиальная стенда приведена на рис. 1. Основными исследуемыми гидромашинами являются пластинчатый насос HI, гидромотор М и гидроцилиндр Ц1. Для создания нагрузки на валу гидромотора используется шестеренный гидронасос Н2 с регулируемым дросселем ДР2 (дроссель ДР2 предназначен для изменения нагрузки на валу гидромотора). Для создания нагрузки на штоке гидроцилиндра Ц1 используются гидроцилиндр

7

Ц2, шестеренный насос НЗ и регулируемый напорный гидроклапан КП2 (гидроклапан КП2 при проведении испытаний работает в режиме переливного клапана и служит для изменения нагрузки на штоке цилиндра). К направляющей и регулирующей аппаратуре стенда (кроме названных выше устройств) относятся вентиль В1, предохранительный клапан КП, регуляторы расходов РР1 и РР2, установленные соответственно в линии управления гидромотором М и цилиндром Ц1, регулируемый дроссель ДР1, а также гидрораспределители Р1, Р2 и РЗ. Вентиль В1 предназначен для изменения гидравлического сопротивления на всасывании насоса HI (используется при определении кавитационных характеристик насоса). Регулируемый дроссель ДР1 используется при определении рабочих характеристик насоса Н1.

Для привода насосов Н1 и H3 на стенде установлены два электродвигателя Ml и М2.

В напорной линии насоса H1 установлен фильтр Ф. Информационно-измерительная система стенда включает восемь ма-

нометров (МН1 - МН8), вакуумметр MB, два расходомера (мерный бачок Б2 с указателем уровня УУ и вентилем В2, скоростной расходомер РА), термометр Т, два частотомера ТХ1 и ТХ2, электронный секундомер, киловаттметр. Концевые выключатели КВ1 и КВ2 предназначены для управления секундомером, используемым в автоматическом режиме для измерения времени выдвижения штока гидроцилиндра Ц1 (тумблер SA3 в положении "АВТ"). Время выдвижения штока цилиндра Ц1 используется в дальнейшем для определения скорости выдвижения штока гидроцилиндра. Цилиндр Ц1 установлен снизу. Рабочий ход цилиндра Ц1 - выдвижение штока.

Номинальное давление основного насоса Н1 - 6,0…6,3 МПа (контролируется по манометру МН1).

Напряжение питания электромагнитов гидрораспределителей – 24 В (постоянный ток). Напряжение на концевых выключателях КВ1 и КВ2 – 12 В.

Стенд надежно заземлен.

Заправочная емкость гидробака Б1 – 65…70 дм3.

Рекомендуемые рабочие жидкости: минеральные масла МГЕ-46В, МГ-ЗО У, М-8В.

8

Рис. 1. Схема гидравлическая принципиальная стенда

Лабораторная работа № 1

Определение рабочих и кавитационных характеристик пластинчатого насоса

Цель работы:

1.Изучение устройства пластинчатых насосов одно- и двукратного дейст-

вия;

2.Изучение технических показателей объемных насосов;

3.Изучение методики и экспериментальное определение рабочих и кавитационных характеристик насоса.

9

4. Изучение методики и экспериментальное определение кавитационных характеристик насоса.

Порядок проведения исследования

1. Определение рабочих характеристик.

Тумблер Р1 в положении "ВКЛ1", тумблер РЗ в положении "ВКЛ", тумблер Р2 в положении "ВЫКЛ", вентиль В1 (установлен снизу на баке слева) полностью открыт. Перед включением установки маховик управления регулируемым дросселем ДР1 повернут до упора по часовой стрелке (максимальное проходное сечение дросселя). Опыты проводятся при различных настройках регулируемого дросселя ДР1. При выполнении данной лабораторной работы включается только электродвигатель Ml. В каждом опыте необходимо измерять:

-давления по приборам MB и МН1;

-частоту вращения вала насоса nн1 (для определения частоты вращения в об./с необходимо показание частотомера nн1 делить на 2);

-мощность, подводимую к электродвигателю Ml (по киловаттметру

1деление = 25 Вт);

-расход (с помощью расходомера РА и электронного секундомера, тумблер SA3 в положении "РУЧН.").

2. Определение кавитационных характеристик.

Тумблеры управления гидрораспределителя должны быть в том же положении, что и в п.1. С помощью регулируемого дросселя ДР1 установить давление в напорной линии насоса по манометру МН1, равное, например, 1 МПа. При различных степенях закрытия вентиля В1 провести серию опытов. В каждом опыте измерять все величины, которые измерялись при определении рабочих характеристик (см. п. 2.1).

В процессе определения кавитационных характеристик первоначальную настройку регулируемого дросселя ДР1 - не изменять.

Внимание: При входе в режим кавитации происходит "срыв" подачи наcoca. При этом прекращается проток рабочей жидкости через насос и ухудшается его охлаждение и смазка. Поэтому с целью предотвращения преждевременного выхода из строя насос не рекомендуется вводить в режим кави-

10

тации. Для этого необходимо следить за стрелкой расходомера: стрелка должна вращаться.

После завершения опытов по определению кавитационных характеристик необходимо открыть вентиль В1.

Обработка и анализ экспериментальных данных

Результаты проведенных измерений позволяют определить численные значения действительной подачи, коэффициента подачи, давления насоса, напора насоса, полезной мощности и КПД насоса.

1.Коэффициент подачи равен

Q Qи ,

где Q – фактическая подача насоса [ м3

], Q =

0,05 10 3 м3

с

. – идеальная

с

и

 

 

подача насоса.

2.Определить давление насоса

Pн P2 P1 [Па],

где P1 ,P2 соответственно давление на входе в насос и на выходе из насоса.

3.Напор насоса равен

Нн Pн g [м],

где Pн - давление насоса [Па]; 800 кг м3 - плотность рабочей жидкости;

gускорение свободного падения.

4.Полезная мощность насоса равна

Nп Q Pн , [ Вт ].

5.КПД насоса равен

н Nп Nн ,

где Nн ,[ Вт ] – мощность, потребляемая насосом.