Материал: Установка обратного осмоса

Внимание! Если размещение файла нарушает Ваши авторские права, то обязательно сообщите нам

Установка обратного осмоса

ВВЕДЕНИЕ

Среди мембранных методов разделения жидких смесей важное место занимают обратный осмос и ультрафильтрация [1-3]. В последние годы их начали применять для опреснения соленых вод, очистки сточных вод, получения воды повышенного качества, концентрирования технологических растворов в химической, пищевой, микробиологической и других отраслях промышленности. Обратный осмос основан на фильтровании растворов под давлением, превышающим осмотическое, через полупроницаемые мембраны, пропускающие растворитель, но задерживающие растворенные вещества (низкомолекулярные (три обратном осмосе). Разделение проходит при температуре окружающей среды без фазовых превращений, поэтому затраты энергии значительно меньше, чем в большинстве других методов разделения (таких как ректификация, кристаллизация, выпаривание и др.). Малая энергоемкость и сравнительная простота аппаратурного оформления обеспечивают высокую экономическую эффективность указанного процесса.

При проведении обратного осмоса получают два раствора: оретант обогащении растворенными веществами, другой пермеат обеднен ими.

Если каждый из этих растворов является готовым продуктом (например, пермеат - чистая вода, приходная для использования на производстве), обратный осмос может быть единственным массообменным процессом в схеме разделения. Однако на практике чаше встречаются случае, когда концентрат должен подвергаться более значительному концентрированию, чем может обеспечить обратный осмос, либо пермеат требует более глубокой очистки.

Процесс мембранного разделения газов в настоящее время используют для решения ограниченного числа задач, что связано с необходимостью получения в каждом конкретном случае полупроницаемой мембраны, обладающей высокой селективностью и проницаемостью по компонентам данной смеси. Наиболее изучены следующие процессы мембранного разделения газов: получение воздуха, обогащенного кислородом; получение азота; концентрирование водорода продувочных газов синтеза аммиака и нефтепродуктов; выделение гелия, диоксида углерода и сероводорода из природных газов; получение и поддержание состава газовой среды, обеспечивающего длительную сохранность овощей и фруктов.

1. УСТАНОВКА ОБРАТНОГО ОСМОСА

Здесь рассматривается технологическая схема концентрирования растворов, в которой основным узлом является установка обратного осмоса. Ее использование позволяет существенно снизить общие затраты на процесс концентрирования, поскольку большая часть воды удаляется этим высокоэкономичным методом и лишь малая часть - сравнительно дорогим методом (выпариванием).

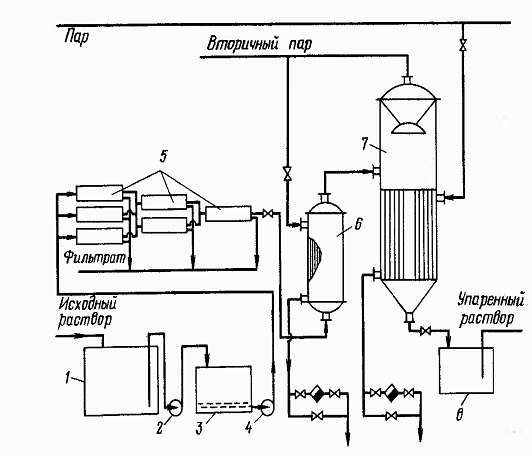
Технологическая схема установки представлена на рис. 1. Исходный раствор неорганической соли из емкости / подается насосом 2 на песочный фильтр 3, где очищается от взвесей твердых частиц. Далее раствор насосом высокого давления 4 подается в аппараты обратного осмоса 5, где его концентрация повышается в несколько раз. Концентрат подогревается в теплообменнике 6 и направляется для окончательного концентрирования в выпарной аппарат 7, работающий под избыточным давлением. (В случае больших производительностей целесообразно для экономии греющего пара использовать многокорпусную выпарную установку.) Упаренный раствор стекает в емкость 8. Пермеат из аппаратов обратного осмоса возвращается для использования на производстве либо сбрасывается в канализацию, в зависимости от его качества. Вторичный пар из выпарного аппарата 7 направляется для обогрева других производственных аппаратов, в том числе теплообменника 6. (В схеме может быть предусмотрена система вентилей для отключения мембранных аппаратов, вышедших из строя, и их замены без прекращения работы установки.)

Рисунок 1 - Технологическая схема установки для концентрирования растворов с применением обратного осмоса: 1 - емкость для исходного раствора; 2 - насос низкого давления; 3 - фильтр; 4 - насос высокого давления; 5 - аппараты обратного осмоса; 6 - теплообменник; 7 - выпарной аппарат; 8 - емкость для упаренного раствора

Задание

Рассчитать и спроектировать установку для концентрирования 4 кг/сек водного раствора хлористого кальция от концентрации 1 % массовых до 25 % массовых. Первичное концентрирование провести обратным осмосом, окончательное - выпариванием. Потери соли с пермиатом не должны превышать 10 % от ее количества, содержащегося в исходном растворе. Выполнить чертежи технологической схемы установки, мембранного аппарата и выпарного аппарата.

2. РАСЧЕТ АППАРАТА ОБРАТНОГО ОСМОСА

.1 Технологический расчет

.1.1 Степень концентрирования на ступени обратного осмоса

При концентрировании разбавленных растворов обратный осмос экономичнее выпаривания. Однако начиная с концентраций растворенных веществ 0,2-0,4 моль/л воды, характеристики обратного осмоса начинают ухудшаться: становится существенным снижение удельной производительности мембран и начинает уменьшаться их селективность, которая для разбавленных растворов (при концентрациях не менее 2-10-4 моль/л) остается примерно постоянной. Это приводит к увеличению необходимой поверхности мембран и ухудшению качества пермеата, что снижает экономичность обратного осмоса. Поэтому примем концентрацию 0,3 моль/л воды в качестве конечной для ступени обратного осмоса. (Наиболее правильный путь - определять эту концентрацию на основе технико-экономических расчетов.)

С помощыо данных, приведенных в Приложении 11.1, находим, что выбранное значение соответствует концентрации 3,2 % (масс.). Таким образом, в аппаратах обратного осмоса раствор концентрируется от начальной концентрации % (масс.) до конечной  % (масс.). Степень концентрирования


2.1.2 Выбор рабочей температуры и перепада давления через мембрану

С повышением температуры разделяемого раствора селективность мембран изменяется мало, а удельная производительность увеличивается в первом приближении обратно пропорционально вязкости пермеата (в том диапазоне температур, где мембраны не разрушаются от термических воздействий). Однако с повышением температуры возрастает скорость гидролиза полимерных мембран и сокращается срок их службы. Учитывая это, а также то, что использование теплообменников .усложняет и удорожает процесс, обратный осмос целесообразно проводить при температуре окружающей среды (обычно 20-25 °С). В тех случаях, когда технологический раствор, подвергаемый разделению, уже имеет повышенную температуру, экономически оправдана работа и при температурах выше 25 °С.

С увеличением перепада рабочего давления через мембрану возрастает движущая сила обратного осмоса и увеличивается удельная производительность мембран. Однако при высоких давлениях полимерные мембраны подвергаются уплотнению, которое при определенном давлении, зависящем от структуры мембраны, может нейтрализовать эффект, связанный с повышением движущей силы. Кроме того, при высоких давлениях мембраны быстрее загрязняются взвешенными в растворе микрочастицами, поскольку в этих условиях загрязняющим частицам легче внедриться в.поры мембраны, а на поверхности мембраны образуется более плотный осадок задержанных микрочастиц. Практика применения обратного осмоса показывает, что в условиях длительной эксплуатации оптимальный перепад давления для полимерных плоских мембран составляет 5-6 МПа, а для мембран в виде полых волокон - 2-3 МПа.

Выбираем t = 25°С,  МПа.

2.1.3 Выбор мембраны

При выборе мембраны следует исходить из того, что она должна обладать максимальной удельной производительностью при селективности, обеспечивающей выполнение требований к качеству пермеата (соответствие санитарным нормам или нормам на техническую воду, допустимым потерям растворенного вещества и т. п.). Кроме того, мембрана должна обладать высокой химической стойкостью по отношению к разделяемому раствору.

При работе в нейтральных растворах наибольшее распространение получили ацетатцеллюлозные мембраны, которые характеризуются хорошими разделительными свойствами, но не являются химически стойкими в щелочных и сильнокислых средах (рабочий диапазон 3<pH<8). Поскольку растворы  укладываются в этот диапазон, последующий выбор проводим из ацетатцеллюлозных мембран.

Предварительно проводим подбор мембраны по истинной селективности  от которой затем следует перейти к наблюдаемой ф с учетом концентрационной поляризации в реальных мембранных аппаратах [3]. Истинная селективность , а наблюдаемая , ,  и  - концентрация соли в произвольном сечении аппарата соответственно в объеме разделяемого раствора, в пермеате и у поверхности мембраны со стороны разделяемого раствора).

Истинную селективность мембран по отношению к сильным электролитам можно рассчитать по формуле:

,

где  и  - константы для данной мембраны при определенных давлении и температуре;

 - среднее геометрическое значение теплот гидратации ионов, образующих соль;

 - валентность иона с меньшей теплотой гидратации.

Формула с высокой точностью применима в диапазоне концентраций от 2·10-4 до 2·10-1 моль/л и приближенно - до концентрации 4·10-1 моль/л.

Ниже представлены характеристики ацетат-целлюлозных мембран для обратного осмоса, выпускаемых в России (характеристики установлены при перепаде рабочего давления через мембрану  МПа и рабочей температуре t=25 ºС, что соответствует выбранным нами рабочим параметрам; в качестве удельной производительности по воде указаны средние значения за длительный период эксплуатации; значения констант а и  отвечают размерности  в кДж/моль). В табл. 2.1 представлены характеристики ацетатцеллюлозных мембран для обратного осмоса.

Таблица 2.1 - Представлены характеристики ацетатцеллюлозных мембран для обратного осмоса

Марка мембраны

Удельная производительность по воде , Константы уравнения





МГА-100

1,4

6,70

3,215

МГА-95

2,3

3,47

1,844

МГА-90

3,0

2,67

1,420

МГА-80

4,9

1,00

0,625


Значения теплот гидратации ионов, необходимые для расчета, приведены в Приложении 3.2.

Для рассматриваемого случая  кДж/моль,  кДж/моль, . Тогда

кДж/моль.

Рассчитаем истинную селективность для мембраны МГА-100:

 

Аналогичным образом определим истинную селективность для остальных мембран в табл. 2.2.

Таблица 2.2 - Истинная селективность для остальных мембран

Мембрана

МГА-100

МГА-95

МГА-90

МГА-80

0,9330,9770,9450,814






Приняв в первом приближении, что наблюдаемая селективность равна истинной, определим среднюю концентрацию  растворенного вещества в пемеате по формуле:


Расчет начнем с наиболее производительной мембраны МГА-80:

кг соли/кг раствора.

Расход пермеата  найдем по формуле:


где  - расход исходного раствора.

Тогда

кг/с

Расход соли с исходным раствором:

 кг/с

Потери соли с пермеатом:

 кг/с

что в процентах от количества, содержащегося в исходном растворе, составит:  %.

Полученное значение больше допустимого (10 %), поэтому рассмотрим следующую по удельной производительности мембрану - МГА-90:

 кг соли/кг раствора

 кг/с

 кг/с

что в процентах от количества, содержащегося в исходном растворе, составит:  %.

Это значение находится в пределах допустимого, поэтому выбираем для дальнейших расчетов мембрану МГА-90, имеющую селективность по   и удельную производительность по воде  

2.1.4 Приближенный расчет поверхности мембраны

Удельная производительность мембран  при разделении обратным осмосом водных растворов электролитов определяется соотношением:


где  - перепад рабочего давления через мембрану;

 - осмотическое давление в объеме разделяемого раствора;