Затраты на вариант 3 больше, кроме того он характеризуется слишком низким коэффициентом загрузки в нормальном режиме работы (КЗ = 0,31).
Таким образом, окончательно к установке принимаем 2-й вариант: 2х
ТДН-1000/110/10.
4. Расчет ВЛ-10 кВ
Для воздушных линий сельскохозяйственных потребителей выбор проводов осуществляется по следующим условиям:
1) по номинальному току:
Iн ≥ Iр =
, (4.1)
2) по экономической плотности тока:
Fр =
, (4.2)
где Jэк = 1,1 - экономическая плотность тока для сельскохозяйственных потребителей, согласно [1].
Выбранный
провод должен проверяться на допустимые потери напряжения:
ΔU% =
<10% (4.3)
где l - длина линии, км;
Ro, Xo - активное удельное и реактивное сопротивление проводника, Ом.
φ линии = arctg
(Qлинии/Pлинии) (4.4)
4.1 Расчет нагрузок на магистралях линий
Расчет нагрузок для участков линий проведен в разделе 2. Результаты
расчетов приводятся в приложении А. В качестве примера рассматриваем ВЛ - 10 кВ
«Подол», для этой ВЛ результаты расчетов нагрузок по участкам сведены в таблицу
4.1.1. Схема ВЛ приведена на рисунке 4.1.
Рисунок 4.1 - Схема ВЛ - 10 кВ «Подол» с нагрузками
Таблица 4.1.1
Расчетные нагрузки по участкам
|
Потребитель |
SР, кВА |
Sтр, кВА |
|
ВЛ Подол |
||
|
Замоставица |
84,7 |
100 |
|
Бараново |
217,6 |
250 |
|
Малое Безруково |
221,3 |
250 |
|
Протасово |
158 |
2х100 |
|
Дорожково |
99,3 |
160 |
|
Данилово |
144,2 |
160 |
|
Сергеево |
89,0 |
100 |
|
Подол |
87,2 |
100 |
В соответствие с рисунком 4.1 рассчитываются токи и нагрузки на
магистрали и отпайках линии. Суммирование мощностей производим с учетом
коэффициента одновременности. Результаты расчетов сведены в таблицу 4.1.2.
Таблица 4.1.2
Расчет токов и нагрузок отпаек и магистрали
|
Участок |
Sн,, кВА |
Iуч,, А |
|
8-7 |
S1,8 = 87 |
5 |
|
7-6 |
Σ(S1.7, S1.8) = 171 |
9,8 |
|
6-5 |
Σ(S1.8, S1.7, S1.6) = 284 |
16,4 |
|
5-4 |
Σ(S1.8, S1.7, S1.6, S1.5) = 360 |
20,8 |
|
4-3 |
Σ(S1.8, S1.7, S1.6, S1.5, S1.4) = 459 |
26,5 |
|
3-2 |
Σ(S1.8, S1.7, S1.6, S1.5, S1.4, S1.3) = 638 |
36,8 |
|
2-1 |
Σ(S1.8, S1.7, S1.6, S1.5, S1.4, S1.3, S1.2) = 800 |
46,2 |
|
1-0 |
Σ(S1.8, S1.7, S1.6, S1.5, S1.4, S1.3, S1.2, S1.1) = 855 |
49,4 |
.2 Выбор сечения проводов на участках линий и определение потерь
напряжения
Сечение проводов в сельских воздушных линиях напряжением 10кВ выбираются в соответствии с рекомендацией ПУЭ о выполнении магистрали ВЛ проводами неизменного сечения и не менее 50 мм2.
Принимается к выполнению магистраль воздушной линии 10кВ проводом СИП-3 сечением не менее 50 мм2, а отпайки проводом СИП-3 сечением не менее 35 мм2.
Определяются потери напряжения на участках линии 10кВ.
Для самонесущих изолированных проводов типа СИП реактивное сопротивление не нормируется. Поэтому потери напряжения рассчитываются без учета реактивной составляющей.
В качестве примера рассмотрим определение потерь напряжения для участка линии 8-7 (к ТП 1.8 «Подол»). Участок выполнен проводом СИП-3 сечением 35 мм2, которому соответствует:o7-8 = 0,641 Ом/км,
S7-8 = 104 кВА, Р7-8 = 86,3 кВт, Q7-8 = 70,2 квар;
L7-8 = 0,95 км, Uном = 10000 В;
ΔU7-8 =
= 0,05
%.
Выбираем сечение участка линии Fуч.р 35 мм2.
Выбор
сечения и определение потерь напряжения на других участках линии выполняется
аналогично, результаты расчетов сведены в таблицу 4.2.1
Таблица 4.2.1
Выбор сечения проводов ВЛ «Подол»
|
Участок |
Sуч. кВ·А |
Iуч., А |
Fуч.р., мм2 |
Принятое сечение, мм2 |
R уч.o , Ом/км |
l уч. ,км |
ΔU1.8, % |
|
8-7 |
87 |
5 |
5 |
35 |
0,868 |
0,95 |
0,05 |
|
7-6 |
171 |
9,8 |
9 |
35 |
0,868 |
1,5 |
0,14 |
|
6-5 |
284 |
16,4 |
15 |
35 |
0,868 |
1,3 |
0,20 |
|
5-4 |
360 |
20,8 |
19 |
35 |
0,868 |
1,25 |
0,25 |
|
4-3 |
459 |
26,5 |
24 |
35 |
0,868 |
1 |
0,25 |
|
3-2 |
638 |
36,8 |
34 |
50 |
0,641 |
2,45 |
0,85 |
|
2-1 |
800 |
46,2 |
42 |
50 |
0,641 |
1,3 |
0,57 |
|
1-0 |
855 |
49,4 |
45 |
50 |
0,641 |
2 |
0,93 |
|
|
2,31 |
||||||
Расчет по остальным линиям 10 кВ аналогичен расчету ВЛ-10 кВ «Подол»,
результаты расчета сведены в таблицу 4.2.2.
Таблица 4.2.2
Выбор сечения проводов линий 10 кВ
|
Участок |
Sуч. кВ·А |
Iуч., А |
Fуч.р. мм2 |
Принятое сечение, мм2 |
R уч.o , Ом/км |
l уч. ,км |
ΔU, % |
|
ВЛ-10 кВ «Югский» |
|||||||
|
10-0 |
1720 |
99,4 |
90 |
95 |
0,32 |
10,25 |
4,8 |
|
ВЛ-10 кВ «Шонга» |
|||||||
|
7-0 |
1198 |
70 |
63 |
70 |
0,443 |
10,25 |
4,62 |
|
ВЛ-10 кВ «Голузино» |
|||||||
|
5-0 |
814 |
47 |
43 |
50 |
0,641 |
7,25 |
3,22 |
|
ВЛ-10 кВ «Дорожково» |
|||||||
|
5-0 |
1140 |
66 |
60 |
70 |
0,443 |
8,25 |
3,54 |
|
ВЛ-10 кВ «Захараво» |
|||||||
|
11-0 |
1609 |
93 |
85 |
95 |
0,320 |
12,1 |
5,3 |
|
ВЛ-10 кВ «Кичменьга» |
|||||||
|
10-0 |
1130 |
65,3 |
59 |
70 |
0,443 |
12 |
5,11 |
|
ВЛ-10 кВ «Пыжуг» |
|||||||
|
6-0 |
630 |
36,4 |
33 |
50 |
0,641 |
12,3 |
4,22 |
ВЛ 10 кВ выполняем на деревянных опорах. Линейная арматура производства
ЗАО «МЗВА», штыревые изоляторы фарфоровые, подвесные - стеклянные.
5. Выбор и сравнение вариантов схем ОРУ ВН
При выборе главной схемы подстанции необходимо учитывать несколько основных факторов:
требуемая надежность работы РУ;
коммутация высоковольтных линий, трансформаторов и компенсирующих устройств с учетом перспективы развития ПС;
возможность и безопасность проведения ремонтных и эксплуатационных работ на отдельных элементах схемы без отключения присоединений или с отключением присоединений при соответствующем обосновании и согласовании;
наглядность, удобство эксплуатации, компактность и экономичность;
ремонтопригодность;
стоимость РУ.
В соответствии с задачами электроснабжения разрабатываемая подстанция является проходной. Подстанция имеет два трансформатора и две отходящие ВЛ 110 кВ. Для ПС 35, 110 и 220 кВ на стороне ВН при четырех присоединениях (2ВЛ+2Т) и необходимости осуществления секционирования сети применяются мостиковые схемы
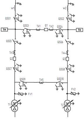
Для проходных двухтрансформаторных ПС с двухсторонним питанием при необходимости сохранения в работе двух трансформаторов при КЗ (повреждении) на ВЛ в нормальном режиме работы ПС рекомендуется применить схему мостик с выключателями в цепях линий и ремонтной перемычкой со стороны линий (рисунок 5.1). При необходимости сохранения транзита при КЗ (повреждении) в трансформаторе рекомендуется применить схему мостик с выключателями в цепях трансформаторов и ремонтной перемычкой со стороны трансформаторов (рисунок 5.2.)
Принимая во внимание тот факт, что КЗ на воздушных линиях происходят реже, чем в трансформаторах, принимаем схему ОРУ - мостик с выключателями в цепях линий и ремонтной перемычкой со стороны линий.
Рисунок 5.1 - Мостик с выключателями в цепях линий и ремонтной перемычкой
со стороны линий
Рисунок 5.2 - Мостик с выключателями в цепях трансформаторов и ремонтной перемычкой со стороны трансформаторов
На стороне 10 кВ применяется комплектное распределительное устройство на
базе ячеек К-59 по схеме с одной секционированной системой шин.
6. Расчет токов короткого замыкания
Расчёт токов короткого замыкания проводится для выбора и проверки параметров основного силового оборудования, а также для выбора уставок необходимых средств релейной защиты и автоматики.
В соответствии с [7] введём ряд допущений, упрощающих расчёт и не вносящих в него существенных погрешностей:
линейность всех элементов схемы;
приближенный учёт нагрузок;
пренебрежение активными сопротивлениями при X / R > 3;
симметричность всех элементов за исключением мест короткого замыкания;
токи намагничивания трансформаторов не учитываются.
Погрешность расчётов при данных допущениях не превышает 2-5% .
.1 Расчётная схема установки
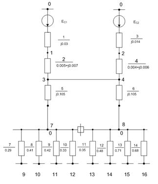
Рисунок 6.1 - Расчетная схема с обозначением ступеней напряжения
Под расчетной схемой установки понимают упрощенную однолинейную схему
электроустановки с указанием всех элементов и их параметров, которые влияют на
расчет токов КЗ. Расчетная схема с обозначением ступеней напряжения
представлена на рисунке 6.1.
.2 Составление схемы замещения и определение ее параметров
Схема замещения для нормального режима работы представлена на рисунке
6.2. Расчет проводится в относительных единицах.
Рисунок 6.2 - Схема замещения для нормального режима работы
За базисную мощность принимаем мощность трансформатора:
Sб
= Sтр-р = 10 МВ×А
Определим базисные напряжения и токи ступеней напряжений:
ВН: Uб,I = 115 кВ;
(кА)
НН:
Uб,II = 10,5 кВ;
(кА)
Параметры энергосистем.
Мощность трехфазного короткого замыкания:
, МВ·А,
(6.1)
где
IкзВН - ток
короткого замыкания на шинах высокого напряжения, кА.
(МВ·А)
(МВ·А)
Сопротивления линий электропередач:
W1: ![]()
= 0,27
Ом/км;
Ом/км.
Значения сопротивлений всех других линий определяются аналогично и
приведены в таблице 6.1.
Таблица 6.1
Сопротивления линий
|
Обозначение параметра |
Значение параметра для линии |
|||||||||
|
|
W1 |
W2 |
W3 |
W4 |
W5 |
W6 |
W7 |
W8 |
W9 |
W10 |
|
UНОМ, кВ |
110 |
110 |
10 |
10 |
10 |
10 |
10 |
10 |
10 |
10 |
|
Сечение провода |
120 |
120 |
95 |
70 |
50 |
70 |
95 |
70 |
50 |
50 |
|
|
0,27 |
0,32 |
0,443 |
0,641 |
0,443 |
0,32 |
0,443 |
0,641 |
0,641 |
|
|
|
0,365 |
- |
- |
- |
- |
- |
- |
- |
- |
|
|
|
21 |
10,25 |
10,25 |
7,25 |
8,25 |
12,1 |
12 |
12,3 |
11,7 |
|
|
|
0,004 |
0,29 |
0,41 |
0,42 |
0,33 |
0,35 |
0,48 |
0,71 |
0,68 |
|
|
|
0,0058 |
- |
- |
- |
- |
- |
- |
- |
- |
|
|
|
0,007 |
0,29 |
0,41 |
0,42 |
0,33 |
0,35 |
0,48 |
0,71 |
0,68 |
|