Материал: РФ Производство пропилена на основе технического спирта. Дегидрирование алканов. Гидрирование ацетилена

Внимание! Если размещение файла нарушает Ваши авторские права, то обязательно сообщите нам

Каталитическое гидрирование ацетилена в этилен

В Германии был разработан и осуществлен в промышленности процесс получения этилена гидрированием ацетилена.

C2 H2 + H2 = C2 H2 + Qп

Оптимальная температура процесса 180-320 °С

(в зависимости от активности катализатора).

Ацетилен, полученный из карбида кальция (чистота 98-99%), сжимается в компрессоре 1 до 1,5-2, охлаждается в холодильнике 2 и очищается твердым адсорбентом (алюмогелем) в адсорбере 3 от паров масла, так как последнее является ядом для катализатора. Водород, полученный из установки газоразделения (чистота 96-98%), сжимается в компрессоре 4, охлаждается в холодильнике 5, осушается и очищается от паров масла в адсорбере 6. Предварительный подогрев водорода и ацетилена осуществляется за счет тепла реакции либо в реакторе 7, либо в выносных теплообменниках. Оптимальная температура в реакторе поддерживается автоматически непрерывной подачей охлаждающей воды в трубчатый теплообменник реактора

Установка «BASF»

Фирмой «Badische Anilin- & Soda-Fabrik» (ФРГ) разработан способ пиролиза сырой нефти в аппарате с кипящим слоем порошкообразного нефтяного кокса; в этот же аппарат подают кислород и водяной пар (рис 5). Количество вводимого в реактор кислорода регулируется, исходя из условия обеспечения автотермического процесса пиролиза. Перерабатываемое сырье вводится в кипящий слой на 500 мм выше решетки с целью отделения кислородной зоны от зоны пиролиза углеводородов. Высота кислородной зоны составляет 100 мм.

Установлено, что максимальный выход непредельных углеводородов С2 —С4 при времени контакта 1 сек. наблюдается при температуре 720 — 730°С, в то время как для выхода этилена оптимальная температура равна ~800°С. Рабочая температура процесса принята равной 720°С, т.е несколько ниже, чем при пиролизе по другим методам. Выбор такой температуры обусловлен тем, что в определенном температурном интервале показатели пиролиза при пониженной температуре и повышенном времени контакта аналогичны показателям при повышенной температуре и меньшем времени контакта.

Расход кислорода составляет около 300 нм3 на 1 т сырой нефти. Кислород реагирует преимущественно с наиболее тяжелыми продуктами пиролиза, которые подаются в реактор из промывной колонны, а также с коксом, образующимся из этих продуктов на поверхности частиц теплоносителя. Количество рециркулирующих тяжелых продуктов при переработке парафинистой и асфальтеновой нефтей составляет соответственно 250 кг и 750 кг.

На показатели процесса большое влияние оказывает время пребывания газа пиролиза в зоне высоких температур после выхода из кипящего слоя, т. е. в надслойном объеме аппарата. Количество выделяющейся сажи увеличивается с 10 до 40 - 80 г при увеличении времени контакта с 0,3 до 1 - 5 сек. Сажеобразование может быть уменьшено путем увеличения добавки водяного пара. Например, при температуре пиролиза 720 °С, времени пребывания газа в надслойном объеме 0,3 сек., скорости газа 0,7 м/сек увеличение весового отношения пар/сырье с 0,5 до 2,5 приводит к снижению выхода сажи с 13 до 2,5 г на. I кг свежего сырья.

Окислительным пиролизом называется такой, при котором углеводород пиролизуется в результате нагрева при сгорании части этого же углеводорода в кислороде воздуха. Окислительный пиролиз применяется при производстве ацетилена из метана, а также для разложения этана в этилен. При этом параллельно идут следующие процессы:

С2Н6 + СО2 = СО2 + Н2О

Конверсия этана

С2Н6 + О2 = 2СО + 3Н2

Дегидрирование этана

С2Н6 = С2Н4 + Н2

Дегидрированием этилена

С2Н4 = С2Н2 + Н2

В результате перечисленных реакций получают СН4, Н2, парафиновые и олефиновые углеводороды С2, С3, С4 и т. д.

При термоокислительном пиролизе из 100 м3 этана, 30 м3 кислорода и 2 м3 азота при 850°С и абсолютном давлении 410 мм рт. ст. образуется 170 м3 пирогаза с содержанием этилена около 30% объемы. Примерный состав (в % вес.) пирогаза после предварительной промывки водой:

Н2

СН4

С2Н4

С2Н6

C3H6

С3Н8

СmНn

С2Н2

СО2

СО

N2

26,5

7,0

30

16

2,5

1

1,0

1,5

1,5

10

3

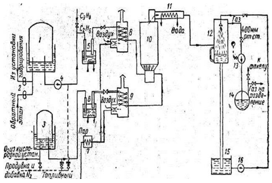
Схема установки окислительного пиролиза этана.

1 - газгольдер для этана; 2 - ротационные счетчики; 3 - газгольдер для кислорода; 4 -вакуумный насос для этана. 5 - компрессор; 7 - отстойник; 8 - подогреватель; 9 - огневой подогреватель кислорода; 10 - реактор; 11 - закалочный теплообменник; 12 - скруббер; 13 - вакуумный насос; 14 – отделитель жидкости; 15 - емкость для жидкости; 16 - циркуляционный насос.

Она состоит из огневого подогревателя этана 8, огневого подогревателя кислорода 9, реактора 10, закалочного теплообменника 11, скруббера 12, вакуум-насоса 13, трубопроводов, системы КИП и автоматики.

Этан, поступающий из установок разделения газов гидрирования (состав: 1 - 3% объемных CH4, 93—95% объемных С2H6, 1 - 2% объемных углеводородов С3 и высших), пройдя ротационный счетчик 2, поступает в этановый газгольдер 1, куда направляется также один из обратных потоков этана из установки разделения газов пиролиза.

Этан при давлении 160 мм\ вод. ст. поступает в вентилятор 4, сжимается в нем до давления 150 мм рт. ст., затем направляется в реактор 10. Реактор состоит из смесительной камеры, распределительного устройства, выполненного в виде керамической насадки, и цилиндрической реакционной части. Реакционная смесь, пройдя снизу вверх через распределительное устройство, поступает в цилиндрическую часть, заполненную фарфоровыми шариками диаметром 40 мм. Частичное сгорание этана происходит при абсолютном давлении 410 мм рт. ст.; при этом давлении пределы взрываемости этана существенно уменьшаются. Кроме того, снижение давления благоприятно сказывается на протекании реакций дегидрирования, идущих с увеличением объема. К кислороду добавляют 10% объемных азота, чтобы сгорание происходило без взрыва.

При нормальном протекании процесса температура газа за смесительной камерой поднимается от 600 до 850° С и после выхода из реактора снижается до 800° С. Нагретый до800е С пирогаз подается в закалочный теплообменник 4. Газы пиролиза выходят из закалочного теплообменника с температурой 400° С и поступают в скруббер, в котором охлаждаются до 40° С. Для создания и поддержания в системе пиролиза абсолютного давления 410мм рт. ст. после оросительного холодильника пирогаз поступает в вакуум-насос 6.

Преимущества окислительного пиролиза

1) возможность создания агрегата большой производительности

2) конструктивная простота конструкции

3) возможность использования в качестве сырья газов с большим содержанием метана и водорода (до 50%)

Недостатки окислительного процесса

1) повышенные энергозатраты (на производство кислорода)

2) необходимость работы под вакуумом либо при значительном разбавлении водяным паром

3) образование в процессе пиролиза органических кислот, выделение которых усложняет процессы подготовки газа к газоразделению

Список использованной литературы

1 Ахметов С.А. Технология о оборудование процессов переработки нефти и газа. Санкт-Петербург. Недра. 2006

2 Лебедев Н.Н. Химия и технология основного органического и нефтехимического синтеза. Москва. Химия. 1988

3 Мейерс Р.А. Основные процессы нефтепереработки. Перевод О.Ф. Глаголевой, О.П. Лыкова. Санкт-Петербург. 2011

4 Лакеев С.Н. Технологические схемы с описанием, характеристики сырья и готовой продукции, основные технологические параметры процессов. Уфа. 2012

42