Материал: Разработка технико-экономического обоснования строительства атомной электростанции в Казахстане

Внимание! Если размещение файла нарушает Ваши авторские права, то обязательно сообщите нам

Разработка технико-экономического обоснования строительства атомной электростанции в Казахстане

Введение

АО «Таразэнергоцентр» создано 2004 году путем выделения из состава ОАО «Жамбылский энергокомбинат».

История комбината начинается с 3 июня 1963 года. В этот день была введена в эксплуатацию ТЭЦ-4. На 1 января 1964 года мощность станции составила 50 МВт, а паропроизводительность 4800 тонн/час. Параллельно велось строительство комплекса районной котельной РК-4, а также строительство и реконструкция тепловых магистралей.

Районная котельная РК-4 является самостоятельным структурным подразделением предприятия ОАО «Жамбылский энергокомбинат». В административном отношении РК-4 починается Президенту АО «Таразэнергоцентр», а в производственно-технической деятельности - Вице-Президенту предприятия.

Районная котельная предназначена для теплоснабжения жилой застройки города Тараз. Теплоносителем являются перегретая вода с температурой 150-170 0С.

АО «ТЭЦ» для города Тараз вырабатывает и реализует тепловую и электрическую энергию.

В своей деятельности РК-4 руководствуется действующими Правилами технической эксплуатации электрических станции и сетей, правилами техники безопасности, правилами взрыво-пожаробезопасности Гостехнадзора РК, руководящими указаниями по организации работы с персоналом на энергических предприятиях и организациях и другими руководящими и нормативно-техническими документами Минэнерго РК, руководства предприятия, действующим законодательством.

За РК-4 закреплено следующее оборудование, здания и сооружения:

водогрейные котлы КРГМ-100-150,

паровые котлы ДЕ-10-13,

дымовая труба,

газопровод,

баки-аккумуляторы емк. 5000 м3,

пункт учета тепла,

насосная станция оборотного водоснабжения,

камера задвижек.

Основой деятельности РК-4 являются годовые и месячные планы, утвержденные руководством предприятия.

Современные котельные установки оборудуются весьма сложными котлоагрегатами, оснащенными контрольно-измерительной аппаратурой, а также средствами автоматики, дистанционного управления и контроля.

Надежная и экономичная работа таких котельных агрегатов в значительной степени зависит от подготовки и квалификации обслуживаемого электроперсонала.

По уровню автоматизации теплоэнергетика должна занимать одно из ведущих мест среди отраслей промышленности, т. к. работа теплоэнерготических установок характеризуется непрерывностью протекающих в них процессов. При этом в любой момент времени выработка тепловой энергии должна соответствовать потреблению (нагрузке). Поэтому современные котельные являются высокоавтоматизированными установками.

Учитывая перспективы развития экономики Казахстана в целом и специфику южного региона в частности, а также необходимость опережающего роста энерговооруженности отмеченных в послании Президента народу Казахстана Новый Казахстан в Новом мире необходимо:

сбалансировано решать проблему распределения электроэнергии между энергоизбыточными и энергодефицитными регионами;

последовательно модернизировать электроэнергетическую отрасль;

осуществить разработку технико-экономического обоснования строительство атомной электростанции в Казахстане.

1. Общая часть

.1 Назначение вспомогательных механизмов водогрейных котлов котельной

В котельном цехе на РК-4 на водогрейных котлах КВГМ-100-150 0С установлен дымосос ДН-222-0,62 и дутьевой вентилятор ВДН-20.

Центробежные дымососы двустороннего всасывания ДН-222-0,62 предназначены для отсасывания дымовых газов из топок стационарных паровых и водогрейных котлов.

Дымососами комплектуются пылеугольные котлы с уравновешенной тягой паропроизводительностью 320-480 т/ч, газомазутные котлы той же производительности, а такие пылеугольные и газомазутные водогрейные котлы теплопроизводительностью 100-180 ккал/ч.

Основными узлами дымососов являются: рабочее колесо, ходовая часть, улитка, всасывающая воронка, всасывающие карманы и осевые направляющие аппараты с общим приводом.

Механизмы и установок отсоса газов из котлов котельной или дымососы служат:

. Непосредственно для отсоса газов из котлов в газоводы, а затем в трубу.

. Для создания разряжения под верхней крышкой топки (это делается, для того чтобы газы, которые образуется при сгорании топлива, в топке котла не могли выйти в помещение котельной через не плотности в уплотнениях или повреждениях в сменах котла образующихся при длительной его эксплуатации). В котле стоят даже датчики, регистрирующие давление под верхней крышкой котла. Когда она равняется атмосферному давлению, то через несколько минут (обычно 3-5) срабатывает реле на отключение котла.

Центробежные вентиляторы одностороннего всасывания предназначены для подачи воздуха, нагретого в воздухоподогревателях, в топки стационарных котлов, а также для рециркуляции нагретого воздуха в воздушном тракте котлов.

Вентиляторами комплектуются пылеугольные и газомазутные котлы с уравновешенной тягой различной производительности.

Допускается применение вентилятор в технологических установках различных отраслей народного хозяйства для перемещения чистого воздуха и неагрессивных незапыленных сред с температурой 200-4000С.

Основными узлами вентилятор являются рабочее колесо, улитка, всасывающий патрубок, осевой направляющий аппарат и рама ходовой части.

1.2 Описание технологического цикла с использованием механизмов отсоса газов из котлов котельной

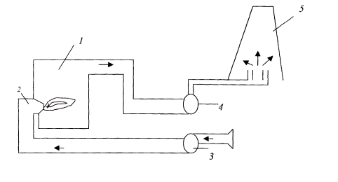
Рис. 1.

- котел.

- горелки.

- вентилятор дутьевой.

- дымосос.

- труба.

Описание технологического процесса.

Вентилятор засасывает воздух летом из помещении котельной, чтобы прохладный воздух с улицы заходила в котельную, а зимой с улицы, чтобы в котельной не создавалось разрежение и, опять таки, холодный воздух не засасывался с улицы его подает в воздухопровод, а затем этот воздух распределяется по горелкам и подается в котел смешанным с топливом и сжигается в топке котла. Затем продукты сгорания, дым и газ, а также избыточный воздух через газопроводы отсасываются дымососом и направляются в трубу.

.3 Системы теплоснабжения и виды тепловой нагрузки

Любая система теплоснабжения призвана обеспечить промышленные предприятия, жилые и общественные здания теплотой заданных параметров и в требуемом количестве.

С развитием массового градостроительства на основе серийных многоэтажных зданий в экономических условиях Казахстана технико-экономические исследования определили целесообразность отказа от печного отопления, а также индивидуальных теплоисточников - местных котельных в отдельных домах. Каждое здание стало как бы единицей потребителя теплоты, которое получает теплоту от центрального теплоисточника. Теплоноситель (горячая вода или, реже, пар) транспортируется в отопительные системы потребителей по системе тепловых сетей, состоящих из трубопроводов и специальных установок (насосных станций, распределительных тепловых пунктов, узлов регулирования и др.).

В современных условиях пар в качестве теплоносителя сохранился в основном для технологических нужд предприятий и в отдельных случаях (попутно) для отопления производственных зданий или помещений.

Практически стало нормой использование нагретой воды в качестве теплоносителя в системах отопления, вентиляции, (кондиционирования воздуха) и горячего водоснабжения для технологических целей, ванн, душевых и кухонь.

Системы теплоснабжения делятся на децентрализованные и централизованные.

В небольших населенных пунктах и в отдельных районах городов, преимущественно с индивидуальной застройкой одноэтажными домами, находят применение системы децентрализованного теплоснабжения (СДЦТ), в которых теплоисточники и теплоприемники потребителей совмещены в одном помещении, или теплоисточники вплотную пристроены к отапливаемому зданию, реже - размещены вблизи от отапливаемого здания.

СДЦТ разделяются на два типа:

·        Индивидуальные - участок цеха, комната или квартира обеспечиваются теплотой от отдельного теплоисточника (в том числе, от печей);

·        Местные - на каждое здание имеется свой теплоисточник (так называемое центральное отопление зданий).

В городах и поселках городского типа (п.г.т.) с многоэтажной застройкой сконцентрированной в жилые массивы, общественные центры, промузлы (так застраиваются в подавляющем большинстве города и п.г.т. в Казахстане) получили развитие системы централизованного теплоснабжения (СЦТ).

СЦТ имеют разные степени централизации:

·        групповая - теплоснабжение группы зданий;

·        районная - теплоснабжение района города;

·        городская - теплоснабжение нескольких районов;

·        межгородская - теплоснабжение нескольких городов. и, п. г. т.

Выработка теплоты в СЦТ производится на отдельно стоящих теплоисточниках, от которых теплоноситель транспортируется по трубопроводной системе (тепловой сети) к теплоприемникам в обслуживаемых зданиях или к распределительным тепловым пунктам.

Системы теплоснабжения производят и транспортируют теплоту промышленным предприятиям, в здания и сооружения общественного назначения и жилье. Тепловые нагрузки подразделяются на:

·          сезонные;

·        круглогодичные.

Изменения сезонной нагрузки зависят в первую очередь от климатических условий, из которых основную роль играет температура наружного воздуха. К сезонной тепловой нагрузке относятся отопление, вентиляция и кондиционирование воздуха. Отопление и вентиляция - это зимние тепловые нагрузки. Кондиционирование воздуха применяется летом, для чего требуется искусственный холод, который может производиться холодильными машинами абсорбционного типа. Таким машинам для холода требуется теплота.

Горячее водоснабжение и технологические тепловые нагрузки (исключая работу сезонных предприятий, например, сахарных заводов) относятся к круглогодичным.

Технологические нагрузки и горячее водоснабжение имеют незначительную зависимость от температуры наружного воздуха. Эти нагрузки обычно имеют неравномерный характер в разрезе суток, а в разрезе года изменяются от зимы к лету. Зимние нагрузки обычно выше летних вследствие более низкой температуры исходной водопроводной воды и потребляемого сырья, увеличенных тепловых потерь.

Определение величин теплопотребления - одна из основных задач при разработке проектов систем централизованного теплоснабжения и последующих режимов эксплуатации. Величину теплопотребления, отнесенную к одному часу, называют тепловой нагрузкой. В Казахстане тепловые нагрузки принято измерять в Гкал/ч. Расчетные величины максимальной часовой тепловой нагрузки служат критерием оценки требуемой тепловой мощности теплоисточников, измеряемой в тех же единицах.

Количество теплоты потребляемой за год называют годовым теплопотреблением. Расчетная величина годового теплопотребления определяется как сумма теплопотребления за отопительный и неотопительный периоды и определяется в Гкал/год. Часовые и годовые расходы теплоты по отдельным видам (отопление, вентиляция, горячее водоснабжение и др.) могут быть рассчитаны по формулам, приведенным в специальной технической и нормативной литературе. По действующим нормам продолжительность отопительного периода определяется по числу дней с устойчивой среднесуточной температурой +8 0С и ниже. Эта температура определяет начало и конец отопительного периода. Однако, современные конструкции зданий не позволяют оставлять их без отопления в течение продолжительного времени при наружной температуре ниже +12 0С, так как это приводит к снижению внутренней температуры до величин, при которых возникает дискомфорт для населения.

.4 Принципиальная тепловая схема водогрейной котельной

Пар и нагретая вода требуемых параметров (давления и температуры) вырабатываются обычно в котельных или на теплоэлектроцентралях ТЭЦ.

Котельные - предприятия, основное теплопроизводящее оборудование, которых составляют паровые и (или) водогрейные котлы, работающие на органическом топливе (угле, газе, мазуте). Паровые котлы вырабатывают пар, который может направляться непосредственно на технологические нужды обслуживаемых предприятий. При этом его параметры при необходимости могут корректироваться (в сторону понижения) вспомогательным оборудованием - редукционно-охладительными установками (РОУ), устанавливаемыми, как правило, на теплоисточнике.

Если котельная с паровыми котлоагрегатами должна обслуживать отопительные системы, в которых теплоносителем является вода, то в котельных устанавливаются кроме РОУ пароводяные теплообменники (обычно называемые сетевыми подогревателями или, что тоже, сетевыми бойлерами), в которых пар от котлов, доведенный до требуемых параметров с помощью РОУ, отдает свою теплоту сетевой воде. Сетевая вода - это вода, которая циркулирует в тепловых сетях. Котельные с паровыми котлами применяются в основном в промузлах или в городских районах, где есть предприятия с потребностью в паре для технологических нужд. Чаще всего в котельных применяются котлы паропроизводительностью 10, 20, 50 и 75 т/ч на давление 1,3 и 3,9 МПа.

Для жилых районов и предприятий, не имеющих потребности в паре, но требующих отопления, строятся котельные, основным оборудованием которых являются водогрейные котлы. Сетевая вода нагревается до требуемой температуры непосредственно в этих котлах. Такие котельные (при прочих равных условиях) имеют меньшую стоимость и проще в эксплуатации. В относительно крупных котельных широко применяются водогрейные котлы производительностью 30, 50 и 100 Гкал/ч, позволяющие нагревать сетевую воду до 150 0С.

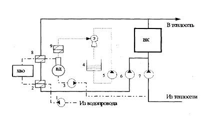
Рис. 2.

1 - насосы сырой воды.

- подогреватель сырой воды.

- подпиточные насосы.

- расходный бак эжектора.

- насосы эжекторные.

- насосы рециркуляционные.

- насосы сетевые.

- подогреватель химически очищенной воды.

- охладитель выпара.

ВК - водогрейные котлы.

ХВО - химводоочистка.

ВД - вакуумный деаэратор.

Э - водоструйный эжектор.

.5 Категория электроприемников и обеспечение надежности электроснабжения вспомогательных механизмов котельной

В отношении обеспечения надежности электроснабжения электрические приемники делятся на три категории:

. Электроприемники первой категории: электроприемники перерыв в электроснабжении, которых может повлечь за собой опасность для жизни людей, значительный ущерб народному хозяйству, повреждения дорогостоящего оборудования, расстройство сложного технологического процесса.

. Электроприемники второй категории: электроприемники перерыв в электроснабжении которых, приводит к массовому недоотпуску продукции, массовым простоям рабочих, механизмов и промышленного транспорта.

. Электроприемники третей категории: электроприемники неподходящие под определения первой и второй категории.

Так как в работе котельной не влечет за собой человеческих жертв, поломки технологического оборудования, то районная котельная не подходит под потребителя первой категории. Но перерыв в электроснабжении влияют на выход продукции (пара и горячей воды) и простаивают рабочие, то значит, РК-4 относится ко второй категории электроприемников.

Для обеспечения надежности электроснабжения механизмы отсоса газов из котлов котельной рекомендуется занижать от двух независимых источников питания. Для электроприемников второй категории, при нарушении электроснабжения из одного источника питания допустимы перерывы в электроснабжении на время необходимое для включения резерва действиями дежурного персонала. Допускается питания по одной кабельной линии двумя кабелями, присоединенными к одному общему