Материал: Расчёт газодинамических характеристик компрессора К-7000-41-1

Внимание! Если размещение файла нарушает Ваши авторские права, то обязательно сообщите нам

Расчёт газодинамических характеристик компрессора К-7000-41-1

Аннотация

Либерт Е.В. Компрессор К - 7000 - 41 - 1

Челябинск: ЮУрГУ, 2015, 27 с.

В данной работе посчитаны газодинамические характеристики компрессора для построения графиков зависимости газодинамических характеристик компрессора при постоянной частоте вращения ротора.

компрессор воздух ротор доменный

Содержание

Введение

. Расчёт газодинамических характеристик компрессора К-7000-41-1

.1 Температура среды +300С

.2 Температура среды 00С

.3 Температура среды -300С

Вывод

Библиографический список

Введение

Компрессор К-7000-41-1 является центробежной машиной для подачи сжатого воздуха в доменную печь. Изготавливается в однокорпусном виде, то есть имеет один цилиндр, в котором размещены две неохлаждаемые секции по две ступени сжатия в каждой, между секциями имеется промежуточный (выносной) воздухоохладитель. В качестве привода компрессора устанавливается паровая турбина Т-30-90-1, которая развивает мощность 31000 кВт, с рабочим диапазоном скорости вращения от 2500 до 3450 об/мин.

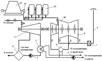
Рис 1. Схема работы турбокомпрессорной установки на доменную печь.

- паровая турбина Т-30-90-1; 2 - конденсатор; 3 - конденсатный насос; 4 - группа подогревателей системы регенерации питательной воды и конденсата; 5 - циркуляционный насос; 6 - всасывающая шахта; 7 - воздушные фильтры; 8 - I секция компрессора; 9 - промежуточный воздухоохладитель; 10 - II секция компрессора; 11 - воздухонагреватели (кауперы) доменной печи; 12 - кольцевой воздуховод горячего дутья; 13 - доменная печь.

1. Расчёт газодинамических характеристик компрессора К-7000-41-1

Исходные данные:= 3300 об/мин - частота вращения ротора компрессора;ВС = 5500 м3/мин - объёмная производительность на всасе;= 287,14 Дж/(кг·К) - газовая постоянная при φ = 0;

Ра = 0,1 МПа - давление атмосферного воздуха;

А = 5600 - коэффициент пропускной способности тракта всасывания;

.1 Температура среды +300С

Расчёт.

Для температуры: tВС = +300С.

I секция компрессора (tВС = +300С).

. Давление воздуха во всасывающем патрубке I секции:


. Характеристическая степень повышения давления

(При tIХВС = +300С).

. Степень повышения давления для заданной температуры:


. Давление воздуха на нагнетании:


. Нагрев воздуха в I секции (приложение 10 стр. 70 [1]):

 (При QВС = 5500 м3/мин; n = 3300 об/мин).

. Температура воздуха после I секции:


. Политропный КПД I секции:

для параметров характеристики:


- для заданных параметров:


погрешность:

 

. Внутренняя мощность I секции:


где QН - производительность компрессора при нормальных условиях (t = + 20 0С, Р = 760 мм. рт. ст. φ = 0), выражается в нормальных кубических метрах в минуту.


где GМ - массовая производительность, постоянна по всей проточной части; ρН - плотность воздуха при нормальных условиях, ρН = 1,205 кг/м3.

 


. Газовая мощность I секции:

 

Промежуточный воздухоохладитель (tВС = +30 0С).

. Относительный эффект охлаждения в охладителе (рис. 7 стр. 24 [1].):

. Температура воздуха после охладителя, перед II секцией:

 

. Средняя плотность воздуха, проходящего через охладитель:

 

. Давление воздуха перед II секцией РIIВС определяется с учётом аэродинамической характеристики воздухоохладителя Z (рис 8 стр. 25 [1]):= 28·103 ((Па·кг)/м3) при GМ = 6252 (кг/мин):

 

секция компрессора (tВС = +300С).


 

. Объёмная производительность II секции:

 

. Степень повышения давления II секции εIIх = 2,45, при QIIВС = 2323,3 (м3/мин), при tIIхВС = +420С, при n = 3300 об/мин (приложение 9 стр. 69 [1]). Для рабочей температуры tIIВС = 22,10С степень повышения давления:

 

. Давление на нагнетании II секции (за компрессором):

 

. Нагрев воздуха во II секции при QIIВС = 2323,3 (м3/мин) и n = 3300 об/мин (приложение 10 стр. 70 [1]):

. Температура воздуха на нагнетании II секции (за компрессором):

 

. Политропный КПД II секции:

для параметров характеристики:

 

для заданных параметров:

 

погрешность:

 

. Внутренняя мощность II секции:

22. Газовая мощность II секции:

 

Внутренняя мощность компрессора:


где ΔtВО - охлаждение в воздухоохладителе.


Или

 

Газовая мощность компрессора:


Потребляемая компрессором мощность:


где ΔNМЕХ - механические потери компрессора.


где ΔNНМЕХ = 100 кВт, nН = 3000 об/мин.


Общий политропный КПД:

 

Или

 

.2 Температура среды 00С

Для температуры: tВС = 00С.секция компрессора (tВС = 00С).

. Давление воздуха во всасывающем патрубке I секции:

 

2. Характеристическая степень повышения давления (приложение 9, стр. 69 [1]).

 (При tIХВС = +300С).

. Степень повышения давления для заданной температуры:


. Давление воздуха на нагнетании:


. Нагрев воздуха в I секции (приложение 10 стр. 70 [1]):

 (При QВС = 5500 м3/мин; n = 3300 об/мин).

. Температура воздуха после I секции:


. Политропный КПД I секции:

для параметров характеристики:


для заданных параметров:


погрешность:

 

. Внутренняя мощность I секции:


где QН - производительность компрессора при нормальных условиях (t = + 200С, Р = 760 мм. рт. ст. φ = 0), выражается в нормальных кубических метрах в минуту.


где GМ - массовая производительность, постоянна по всей проточной части; ρН - плотность воздуха при нормальных условиях, ρН = 1,205 кг/м3.

 


. Газовая мощность I секции:

 

Промежуточный воздухоохладитель (tВС = 00С).

. Относительный эффект охлаждения в охладителе (рис. 7 стр. 24 [1].):

. Температура воздуха после охладителя, перед II секцией:

 

. Средняя плотность воздуха, проходящего через охладитель:


. Давление воздуха перед II секцией РIIВС определяется с учётом аэродинамической характеристики воздухоохладителя Z (рис 8 стр. 25 [1]):= 34·103 ((Па·кг)/м3) при GМ = 6932 (кг/мин):

 

секция компрессора (tВС = 00С).

. Плотность воздуха перед II секцией:

 

. Объёмная производительность II секции:

 

. Степень повышения давления II секции εIIх = 2,43, при QIIВС = 2374 (м3/мин), при tIIхВС = +42 0С, при n = 3300 об/мин (приложение 9 стр. 69 [1]). Для рабочей температуры tIIВС = 21,440С степень повышения давления:

 

. Давление на нагнетании II секции (за компрессором):

 

. Нагрев воздуха во II секции при QIIВС = 2374 (м3/мин) и n = 3300 об/мин (приложение 10 стр. 70 [1]):

. Температура воздуха на нагнетании II секции (за компрессором):

 

. Политропный КПД II секции:

для параметров характеристики:

 

для заданных параметров:

 

- погрешность:

 

. Внутренняя мощность II секции:


. Газовая мощность II секции:

 

Внутренняя мощность компрессора:


где ΔtВО - охлаждение в воздухоохладителе.


Или