Материал: Расчет автоцистерны для перевозки светлых нефтепродуктов

Внимание! Если размещение файла нарушает Ваши авторские права, то обязательно сообщите нам

Вращение оси передается на стрелку, которая по тарированной шкале показывает количество нефтепродукта в цистерне.

Рисунок 3 - Поплавковый указатель уровня

2.5 Дыхательный клапан

На проектируемой автоцистерне установлен клапан дыхательный типа УД-1 (рисунок 4). Он предназначен для автоматического поддержания давления в герметично закрытом резервуаре для хранения нефтепродуктов и устанавливается на крышке горловины.

При увеличении давления паров топлива внутри цистерны свыше 0,25 кгс/см2 (это происходит в результате закачивания топлива или при температурном его расширении) клапан давления поднимается, сжимая пружину. Пары топлива через зазор между корпусом и крышкой выходят в атмосферу. Давление в цистерне снижается и по достижении 0,25 кгс/см2 клапан давления под действием пружины закрывается. Таким образом, клапан дыхательный УД-1 поддерживает давление.

 <#"805073.files/image218.jpg">

Рисунок 5 - Перепускной клапан: 1-корпус, 2-фитинг, 3-поршень запирающий, 4-пружина, 5-поршень управляющий пневмоцилиндра, 6-рукоятка, 7-шток, 8-кольцо, 9-стакан, 10-кольцо, 11-кольцо, 12-фильтр, 13-толкатель.

2.7 Обратный клапан

Клапан обратный (рисунок 6) служит для предотвращения вливания нефтепродукта из цистерны через напорный трубопровод после прекращения наполнения циcтерны и установлен на выходе трубопроводов из цистерны.

Клапан состоит из корпуса 1 и втулки 3, на которую опирается клапан 2.

Под действием напора нефтепродукта, создаваемого насосом по стрелке А, клапан откручивается на величину, ограниченную упорами, и цистерна наполняется. После окончания наполнения клапан закрывается и предотвращает выливание нефтепродукта из цистерны.

Рисунок 6 - Обратный клапан

2.8 Вентиль

На трубопроводах слива отстоя и откачки нефтепродукта из рукавов в автомобильных цистернах используют прямоточные вентили (рисунок 7).

Рисунок 7 - Вентиль: 1, 3 - гайки; 2 - маховик; 4 - шайба; 5 - втулка сальника; 6 - прокладка; 7 - корпус; 8 - фланец; 9 - золотник; 10 - шпиндель; 11 - крышка; 12 - кольцо; 13 - сальник с гайкой

Вентиль состоит из корпуса, золотника и шарнирно соединенного с ним шпинделя, который перемещается в крышке, установленной на уплотнительной прокладке. Герметичность шпинделя обеспечивается сальником, который поджимается втулкой сальника и накидной гайкой. При вращении маховика против часовой стрелки шпиндель поднимает золотник и создает проход для нефтепродукта.

2.9 Площадка и лестница

На проектируемо         автоцистерне установлены площадка и лестница. Они необходимы для удобства обслуживания цистерны и возможности доступа ко всем ее участкам. Площадка изготавливается из рифленого листа, что обеспечивает ее безопасность - площадки должны быть нескользкими. Лестницы и поручни изготавливают из стальных труб круглого сечения.

3. Работа технологического оборудования

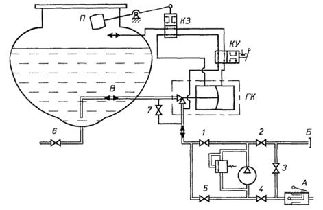
Автоцистерна может осуществлять несколько различных операций по перекачке наливу и выдачи нефтепродукта. Данные операции представлены в таблице 7. Также в данной таблице представлено состояние элементов (открыто/закрыто) для выполнения какой-либо операции. На рисунке 8 представлена технологическая схема автоцистерны [4].

Гидравлическая схема представлена на рисунке 8.

Рисунок 8 - Технологическая схема автоцистерны:1-6 - задвижки; 7 - вентиль; А - напорно-всасывающий патрубок; Б - напорный патрубок; В - трубопровод для наполнения и опорожнения; ГК - гидроклапан; П - поплавок; КЗ - клапан золотниковый; КУ - кран управления.

Проектируемая автоцистерна может выполнять следующие операции:

наполнять цистерну топливом своим насосом;

выдавать фильтрованное топливо потребителю из своей цистерны;

выдавать фильтрованное топливо потребителю из стороннего резервуара;

откачивать топливо из раздаточных рукавов;

сливать топливо из цистерны самотеком.

Таблица 7 - Операции проводимые на автоцистерне

Наименование операции

Состояние элемента


1

2

3

4

5

6

10

А

Б

Наполнение цистерны

- своим насосом - посторонним насосом

+

+






+



+







+


Опорожнение цистерны

- своим насосом - посторонним насосом - самотеком



+

+

+














+









+


Перекачка, минуя цистерну


+






+

+

Отсос нефтепродукта из раздаточных рукавов

+

+


+

+


+



Примечания: знак «+» означает открытое состояние элемента; операции для отсеков аналогичны, выбор использования требуемого отсека осуществляется при помощи вентилей 11 и 11'.

4. Требования безопасности


Конструкция автоцистерны обеспечивает безопасность работы обслуживающего персонала. В эксплуатационной документации должны быть приведены сведения о мерах взрывопожаробезопасности при эксплуатации, по предупреждению и способах тушения пожара, по безопасному проведению работ внутри цистерны, регулированию и ремонту автоцистерны.

Оборудование и органы управления системы, располагаются в специальном технологическом отсеке, стенки которого выполнены из негорючих материалов и имеют предел огнестойкости не менее 0,5 ч.

Во избежание накопления статического электричества оборудование автоцистерны изготовлено из материалов, имеющих удельное объемное электрическое сопротивление не более 105 Ом ∙ м.

Металлическое и электропроводное неметаллическое оборудование, трубопроводы автоцистерны имеют на всем протяжении непрерывную электрическую цепь относительно болта заземления. Сопротивление отдельных участков цепи имеет не более 10 Ом.

Сопротивление заземляющего устройства автоцистерны совместно с контуром заземления имеет не более 100 Ом.

Топливный бак автоцистерны оборудован щитками со стороны передней и задней стенок и со стороны днища. Расстояние от топливного бака до щитков 25 мм. При этом в случае утечки топлива из бака щитки не препятствуют проливу топлива непосредственно на землю.

Выпускная труба автомобиля вынесена в вверх вне зоны цистерны и зоны топливной коммуникации. При этом выпускная труба не располагагается в непосредственной близости от топливного бака.

Автоцистерна имеет два порошковых огнетушителя вместимостью не 10 л каждый.

АЦ оснащена модульной установкой пожаротушения двигателя базового автомобиля, оборудованной дистанционным управлением привода запуска. Огнетушащие вещества не попадают в кабину водителя при работе модульной установки пожаротушения.

На автоцистерне предусмотрены места для размещения двух знаков «Опасность», знака «Ограничение скорости» по ГОСТ 10807 <http://www.docload.ru/Basesdoc/7/7508/index.htm>, мигающего фонаря красного цвета, кошмы, емкости для песка массой порядка 25 кг.

На боковых сторонах и сзади автоцистерна имеет надпись «Огнеопасно» по ГОСТ 1510 <http://www.docload.ru/Basesdoc/8/8194/index.htm>. Цвет надписи обеспечивает ее четкую видимость.

Автоцистерна оборудована проблесковым маячком оранжевого цвета.

Электропроводка, находящаяся в зоне цистерны и отсека с технологическим оборудованием, а также соприкасающаяся с ними, смонтирована в оболочке, обеспечивающей ее защиту от повреждений и попадания перевозимого нефтепродукта.

Электропроводка проложена в местах, защищенных от механических воздействий. Места подсоединения проводов закрыты.

Электрооборудование, устанавливаемое в отсеке технологического оборудования и органов управления этим оборудованием, взрывозащищенное, а электропроводка уложена в металлической оболочке.

На автоцистерне с левой стороны располагается табличка с предупреждающей надписью: «При наполнении (опорожнении) топливом автоцистерна должна быть заземлена».

Автоцистерна оборудованы задним защитным устройством.

Технические требования к конструкции заднего защитного устройства - по ГОСТ Р 41.58 <http://www.docload.spb.ru/Basesdoc/42/42637/index.htm>.

Автоцистерна оборудована боковым защитным устройством по РД 37.001.155

Конструкция автоцистерны предусматривает на случай опрокидывания защиту ее оборудования от повреждения, при котором может произойти поступление нефтепродукта или его паров в окружающую среду.

Автоцистерна оборудована донным клапаном с возможностью управления им снаружи цистерны.

Управление донным клапаном сдублировано устройством дистанционного закрывания из кабины водителя. Управление донным клапаном имеет конструкцию, предотвращающую любое случайное открывание при ударе или непредвиденном действии. Донный клапан остаётся в закрытом состоянии при повреждении внешнего управления.

Во избежание потери содержимого цистерны при повреждении внешних приспособлений для загрузки и разгрузки донный клапан и место его расположения защищены от опасности быть сбитыми при внешнем воздействии.

Узлы ограничителя наполнения, расположенные внутри цистерны. Спроектированная автоцистерна соответствуют требованиям ГОСТ Р50913 96 [1].

ЗАКЛЮЧЕНИЕ

Спроектированная автоцистерна является экономически выгодным, удобным, безопасным средством транспортирования топлива. Благодаря тому, что база, на которой она спроектирована, обладает повышенной проходимостью, она является ключом к открытию труднодоступных регионов обслуживания. Расчет цистерны по нагрузкам как для емкости для транспортирования светлых нефтепродуктов обеспечивает популярность доставляемого топлива. Оборудование, установленное на цистерну отвечает современным требованиям, а кроме того не утяжеляет существенно конструкцию.

Так как транспортная база является широко распространенной, а оборудование легко заменяемым на аналоги, техническое обслуживание автоцистерны также будет являться относительно дешевым.

СПИСОК ИСПОЛЬЗОВАННЫХ ИСТОЧНИКОВ

1 ГОСТ 380-2005 Сталь углеродистая обыкновенного качества. Марки. Введён взамен ГОСТ 380-94. Дата введения 9.12.2005 г Приказом Ростех-регулирования.

ГОСТ Р 50913-96 Автомобильные транспортные средства для транспортирования и заправки нефтепродуктов. Типы, параметры и общие технические требования. Введен впервые. Дата введ. 10.06.1996 г. М.: ИПК Издательство стандартов, 2003. 22 с.

ГОСТ Р 51105-97 «Топлива для двигателей внутреннего сгорания. Неэтилированный бензин. Технические условия» Москва, 1997г.

Рыбаков К.В. [и др.]; отв.ред. Б.А. Кузнецов. Специализированный автомобильный подвижной состав (для топлив, масел и специальных жидкостей); М.: Транспорт, 1982. 175 с.

Рыбаков К.В., Савин В.Д., Митягин В.А. Автомобильные цистерны для транспортирования нефтепродуктов. М.: «Транспорт», 1979. 160 с.

6 АО "Гидроэнергоснаб" <http://bigref.ru> сайт. Миасс 1993 URL: http://www.ges.ru/ дата обращения (28.01.2014).

Уралспецтранс http://www.uralst.ru: сайт. Миасс 2001 URL: http://www.uralst.ru/model.php?id=62. дата обращения (28.01.2014).