Материал: Монтаж і експлуатація бурових насосів

Внимание! Если размещение файла нарушает Ваши авторские права, то обязательно сообщите нам

Монтаж і експлуатація бурових насосів

Зміст

Вступ

. Загальна частина

.1 Призначення насосно-циркуляційного комплексу бурової установки

.2 Склад обладнання, що входить в насосно-циркуляційний комплекс

.3 Аналіз конструкції бурових насосів

. Розрахункова частина

.1 Вибір конструкції свердловин

.2 Вибір бурового насоса для заданих умов буріння

.3 Розрахунок штока насоса

.4 Розрахунок циліндрової втулки насоса

.5 Розрахунок сердечника поршня

.6 Розрахунок сідла клапана

.7 Розрахунок тарілки клапана на міцність

. Спеціальна частина

.1 Умови роботи найбільш швидкозношуваних деталей бурового насоса, види, характер та механізм їх руйнування

.2 Аналіз роботи клапанної групи бурових насосів

.3 Аналіз конструкції клапанних груп бурових насосів

.4 Огляд конструкцій клапанів

. Монтаж і експлуатація бурових насосів

. Охорона праці

Висновки

Перелік посилань на джерела

Вступ

Нафтогазова промисловість - одна із провідних галузей, на яких базується економіка України. Сьогодні спостерігається активне втручання політики у справи нафтогазової промисловості, що є основним джерелом збагачення країни. Розвиток даної галузі залежить від багатьох показників, зокрема, від обладнання, що застосовується для буріння свердловин. Варто зазначити, що обладнання, яке використовується сьогодні є застарілим. Майже всі відкриття, що використовуються у них сягають лише 60-70 років минулого століття.

На ситуацію в паливно-енергетичному комплексі України впливає і структура балансу енергоспоживання в країні. В перерахунку на умовне паливо частка нафти і газу в балансі енергоспоживання становить близько 55%. І це за умови, що Україна забезпечує себе нафтою власного видобутку на 10%, а газом на 20%. Ускладнює ситуацію також надмірне споживання газу, як основного виду палива. Щороку Україна споживає газу більше ніж такі країни як Франція, Італія чи Японія.

Протягом останнього десятиріччя нафтогазова галузь України перебуває у затяжній глибокій кризі, одним із проявів якої є сповільнення, а в окремих випадках цілковите призупинення модернізації і реконструкції об’єктів нафтогазового комплексу, удосконалення технологічних проектів у сфері пошуку і розвідки родовищ, буріння свердловин, видобутку і транспортування нафти і газу. Ці чинники у своїй сукупності і взаємозв'язку значною мірою впливають на ефективність виробничих процесів. Відносна стабілізація показників видобутку та транспортування нафти і газу у 2005-2010 роках не є результатами корінних змін у науково-технічній галузі, а скоріше свідчить про інтенсивне використання сировинної бази, виробничих потужностей, інтелектуального потенціалу галузі, який було створено у попередні десятиріччя.

Перехід на ринкові методи господарювання вимагає застосування гнучких методів керування науково-технічним прогресом у нафтогазовій промисловості, при вирішенні наукових та інженерних завдань, використанні сучасних інформаційних систем. Конкретними результатами впровадження нової техніки у галузі може бути зростання обсягу видобутку нафти і газу.

Отже, розвиток даної галузі суттєво залежить не тільки від запасів корисних копалин на території України, але і від темпів буріння свердловин, та раціональної їх експлуатації. Тривалість буріння свердловин визначається техніко-економічними показниками буріння. Час витрачений на ремонт і заміну швидкозношуваних вузлів і деталей бурових насосів має значний вплив на ці показники.

Клапани поршневих бурових насосів входять у число швидкозношуваних вузлів. Тому проблема збільшення довговічності і надійності клапанних пар є актуальною.

Застосування клапанів, що володіють високими технічними характеристиками дасть змогу підвищити якість і швидкість буріння, тобто приведе до зростання техніко-економічних показників буріння.

1. Загальна частина

.1 Призначення насосно-циркуляційного комплексу бурової установки

Циркуляційна система бурових установок містить у собі наземні пристрої і споруди, що забезпечують промивання свердловин шляхом багаторазової примусової циркуляції бурового розчину по замкнутому колу: насос - вибій свердловина - насос. Багаторазова замкнута циркуляція дає значний економічний ефект завдяки скороченню витрати хімічних компонентів і інших коштовних матеріалів, що входять до складу бурових розчинів. Важливо також відзначити, що замкнута циркуляція запобігає забрудненню навколишнього середовища стоками бурового розчину, що містить хімічноактивні і токсичні компоненти.

Циркуляційні системи бурових установок складаються з взаємопов’язаних пристроїв і споруд, призначених для виконання наступних основних функцій: приготування бурових розчинів, очищення бурового розчину від вибуреної породи й інших шкідливих домішок, прокачування й оперативного регулювання фізико-механічних властивостей бурового розчину. До складу циркуляційної системи входять також усмоктувальні і напірні лінії насосів, ємності для зберігання розчину і необхідних для його приготування матеріалів, жолоби, відстійники, контрольно-вимірювальні прилади і ін. Циркуляційні системи монтуються з окремих блоків, що входять у комплект постачання бурових установок. Блоковий метод виготовлення забезпечує компактність циркуляційної системи і спрощує її монтаж та технічне обслуговування[1].

Найважливіші вимоги, що ставляться до циркуляційних систем бурових установок - якісне приготування, контроль і підтримка необхідних для даних геолого-технічних умов складу і фізико-механічних властивостей бурового розчину. При виконанні цих вимог досягаються високі швидкості буріння і значною мірою запобігаються багато аварій і ускладнення в свердловині.

Продуктивність установок для приготування бурового розчину визначається з умов, що забезпечують своєчасне поповнення запасів бурового розчину:

, (1.1)

де  - продуктивність установок для приготування бурового розчину, м³/год;

V - об’єм вибуреної породи за 1 часу, м³;

 - втрати бурового розчину за 1 часу у результаті поглинань у свердловині і витоків при очищенні бурового розчину від вибуреної породи, м³.

Ідеальний об’єм  бурового розчину, необхідний для буріння свердловини без врахування поглинань і втрат за рахунок фільтрації:

, (1.2)

де  - найбільший об’єм свердловини, м³;  - втрати бурового розчину при бурінні свердловини, м³.

Втрати  зростають із збільшенням об’єму вибуреної породи і витоків бурового розчину при його очищенні.

На вибої й у відкритому стовбурі свердловини буровий розчин забруднюється уламками вибуреної породи, глинистими і твердими частинками. Надмірний вміст у ньому твердих і грубих глинистих часток приводить до зниження швидкостей буріння. Встановлено, що при збільшенні вмісту твердої фази в розчині на 1% показники роботи доліт знижуються на 7 - 10% [1].

Внаслідок абразивної дії твердих частинок прискорюється зношення і відповідно зменшується наробіток швидкозношуваних вузлів і деталей насосів, вертлюгів і вибійних двигунів. У результаті цього збільшуються трудові і матеріальні витрати на ремонтні роботи, що негативно впливає на техніко-економічні показники буріння. Тому очисні пристрої повинні забезпечити ретельне видалення вибуреної породи і інших забруднень, що містяться в буровому розчині. Досвід показує, що для підтримки оптимального складу бурового розчину в ньому не повинні міститися частки вибуреної породи, піску і мулу розміром 5 мкм і більше. Пропускна здатність очисних пристроїв повинна бути не меншою найбільшої подачі насосів.

У числі вимог, що ставляться до циркуляційних систем, важливе значення мають механізація і автоматизація процесів приготування й очищення бурових розчинів.

Насосно-циркуляційний комплекс бурової установки виконує наступні функції [2]:

нагнітання промивальної рідини в колону бурильних труб для забезпечення циркуляції в свердловині в процесі буріння і ефективної очистки вибою і долота від вибуреної породи, промивки, ліквідації аварій, забезпечення необхідної швидкості підйому розчину в затрубному просторі, достатньої для виносу породи на поверхню:

-     підвід до долота гідравлічної потужності, що забезпечує високу швидкість витікання (до 180 м/с) розчину з його насадок для часткового руйнування породи і очистки вибою:

-        підвід енергії до гідравлічного вибійного двигуна;

         змащування підшипників долота промивальною рідиною;

         збереження тумператури рідини (підігріву чи охолодження);

         зберігання необхідного запасу на буровій;

         створення протитиску на необсаджений стовбур свердловини з метою попередження осипання породи і уникнення, пов’язаних з цим, аварій і ускладнень.

1.2 Склад обладнання, що входить в насосно-циркуляційний комплекс

Основні складові частини циркуляційної системи [1]:

обладнання для приготування і зберігання промивальної рідини (блоки приготування розчину, глиномішалки, резервуари і т.п.);

обладнання для нагнітання промивальної рідини в свердловину (бурові насоси з приводом і трансмісією);

лінія високого тиску (маніфольд, стояк, гнучкий рукав, вертлюг, ведуча штанга);

свердловина з бурильною колоною (внутрішній канал бурильних труб, вибійний двигун, промивні отвори долота, кільцевий затрубний простір);

- лінія низького тиску (зливна воронка, жолоб, блок очистки з віброситами, гідроциклонами, муловідділювачами, центрифугами, дегазаторами тощо).

Окремі агрегати циркуляційної системи монтуються в блоки (насосний блок, блок приготування і обважнення рідини, блок очистки і дегазації і т.п.). Обладнання з'єднується трубопроводами і, крім того, оснащене запобіжними клапанами, засувками, шламовими насосами і т.д. (рис. 1.1).

Бурові насоси забезпечують нагнітання промивальної рідини у внутрішній канал бурильної колони і подають її на вибій з метою його очищення від вибуреної породи.

Насосна група характеризується такими параметрами:

Ртах - найбільшим можливим тиском;

Рр - робочим тиском;

 - найбільшою і найменшою подачами;

Nк - корисною потужністю;

R - діапазон зміни тиску і подачі.

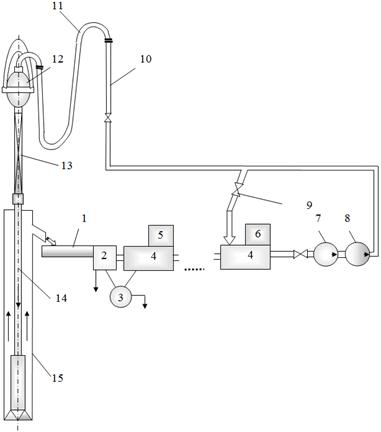
Рисунок 1.1 - Принципова схема циркуляційної системи: 1 - зливний жолоб; 2 - блок очистки; 3 - вакуумний дегазатор; 4 - блоки проміжні; 5 - блок хімреагентів; 6 - блок приготування розчинів; 7 - блок підпірних насосів; 8 - буровий насос; 9 - пускова засувка; 10 - стояк; 11 - буровий рукав; 12 - вертлюг; 13 - ведуча труба; 14 - бурильна колона; 15 - свердловина.

З резервуарів 6 (4) (рисунок 1.1) очищений і підготовлений розчин поступає у підпірні насоси 7, які подають промивальну рідину на бурові насоси 8. Останні перекачують рідину під високим тиском по нагнітальній лінії, через стояк 10, гнучкий рукав 11, вертлюг 12, ведучу трубу до устя свердловини 13. Далі промивальна рідина проходить по бурильній колоні 14 (бурильних трубах, обважнених бурильних трубах, вибійному двигуні) до долота. Потім промивальна рідина в наслідок перепаду тисків в середині бурильної колони і на вибої свердловини з великою швидкістю виходить з насадок долота, очищуючи вибій і долото від вибуреної породи. Потім промивальна рідина з вибуреною породою по затрубному просторі із свердловини 15 піднімається на поверхню до устя, де з нього видаляються в амбар частинки вибуреної породи, пісок, мул, проводиться дегазація (3). Очищена промивальна рідина попадає в резервуари з пристроями для відновлення його параметрів [1].

Напірна лінія обладнується засувками, запобіжними і контрольно-вимірювальними пристроями.

Для проведення робіт в районах з холодним кліматом передбачається система підігріву.

.3 Аналіз конструкції бурових насосів

За час свого існування поршневий насос пройшов складний шлях технічного вдосконалення і знайшов широке використання в обертовому бурінні нафтових і газових свердловин.

Насоси іншого принципу дії - динамічні, лопатеві, ротаційні, відцентрові і інші - виявились непридатними для нового технологічного процесу, тому що їх робочі органи піддаються інтенсивному зношуванню, викликаному специфічними властивостями нагнітаємої в свердловину промивальної рідини - в’язко-пластичного з вмістом абразиву обваженого глинистого розчину, що містить нафту гази і хімреагенти.

Класифікація поршневих бурових насосів за структурно-конструктивними ознаками наведена в таблиці 1.1. Однак слід відзначити, що практичне широке використання знайшли двопоршневі насоси двосторонньої дії і трипоршневі насоси односторонньої дії. Використання таких конструкцій дозволяє досягти необхідної рівномірності руху рідини, що спрощує подальшу стабілізацію потоку, здійснювану компенсаторами нерівномірності подачі. Разом з тим збільшення числа циліндрів і насосних камер посилює зношування, ускладнює конструкцію механізму приводу блоку циліндрів і насосних камер, і робить практично неможливими операції по ремонту.

Значне збільшення глибин буріння і пов’язане з цим збільшення тиску і необхідної потужності насосів викликало необхідність створення нових потужних і прогресивних моделей бурових насосів.

Збільшення потужності насосів двопоршневих двосторонньої дії (на які донедавна орієнтувалася світова практика виробництва бурових насосів) було недоцільним в зв’язку з їх високою матеріаломісткістю (маса насоса віднесена до потужності), а можливості значного зменшення маси і габаритів практично вичерпані.

Таблиця 1.1 - Класифікація поршневих бурових насосів за основними структурно-конструктивними ознаками

Конструктивна ознака

Варіанти виконання

1 Число циліндрів (насосних камер)

2 (4) 3 (6) 3 (3) 4 (4) 5 (5) 6 (6)

2 Вид гідравлічних циліндрів

Односторонньої дії


Двосторонньої дії

3 Розміщення циліндрів

Горизонтальне, паралельне


Зіркоподібне


V - подібне


Вертикальне


Горизонтальне, колове

4 Спосіб регулювання

Змінні деталі циліндропоршневої пари


Зміна ексцентриситету


Зміна частоти ходів поршня

5 Вид витискувача

Поршневий, плунжерний

6 Вид приводу

Механічний (від ДВЗ або електродвигуна)


Паровий


Гідравлічний