Зміст
Вступ
Методи діагностики
Ортопантомограф
Висновок
Список
використаних джерел інформації
Вступ
Порожнина рота
<#"880579.files/image001.gif">
Методи діагностики
Використовуються наступні передові методики діагностування:
радіовізіографія;
ортопантомографія;
телерентгенографія;
Комп'ютерна томографія;
діагностика в артикуляторі;
методика Шульца;
діагностика оклюзії T-Scan III;
пальпація скронево-нижньощелепного суглоба і жувальних м'язів СНЩС;
діагностика за допомогою внутріоральной камери.

Призначений для виконання зубних і щелепних знімків в закритих приміщеннях стаціонарів і клінік. Конструктивно апарат являє собою моноблок з тубусом, укріплений на настінному штативі, що складається з кронштейнів і пульта управління з пусковою кнопкою.
В апараті встановлена рентгенівська трубка типу 0,2 БДМ 7-50, яка забезпечує поле опромінення діаметром 4 см на фокусній відстані 10 см. Вершина тубуса-центратора знаходиться на відстані 9 см від фокусу трубки. Передбачено захист персоналу від рентгенівського випромінювання. Потужність дози невикористаного рентгенівського випромінювання не перевищує 10 мікрорентген на секунду на відстані 1 м від стінок блок-трансформатора. Апарат має аварійний захист у вигляді запобіжника з плавкою вставкою на 6А. Штатив апарату дозволяє переміщати блок-трансформатор з рентгенівською трубкою в необхідні для знімків становища. Конструктивно 5Д1 складається з наступних основних частин: штатива, блок-трансформатора і реле часу. Функціонально апарат являє собою блок-трансформатор, укріплений на настінному штативі, який складається з трансформатора високої напруги і рентгенівської трубки, поміщених в сталевій запаяний бак з трансформаторним маслом. Два маслорасшірітеля, розташовані на торцях бака, забезпечують компенсацію обсягу масла.
Технічні характеристики:
Живлення 220 В, 50 Гц
Використовувана рентгенівська трубка (тип) 0,2БДМ7-50
Розміри оптичного фокуса трубки, мм 0,8 х 0,8
Номінальна робоча напруга на трубці, 50
Номінальний анодний струм, мА 7,0
Максимальна короткочасно споживана потужність, кВА 1,3
Діаметр поля опромінення на фокусній відстані 10 см 4
Відстань від фокуса трубки до вершини тубуса, мм 9
Витримка часу при знімках, сек 6,0
Точність установки витримки, сек 0,1
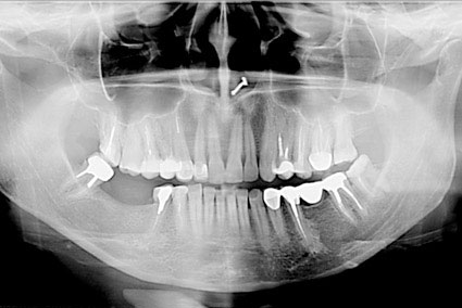
Ортопантомограф
Ортопантомограф - це стоматологічний рентген
апарат для отримання панорамних зображень щелепної зони і суглобів щелепи. Його
головне достоїнство полягає в тому, що знімок ортопантомографа показує
одночасно обидві щелепи і всі зуби. У цьому його принципова відмінність від
прицільної рентгенівської зйомки.
На сьогоднішній день два типи ортопантомографів представлені в продажу: цифрові і плівкові.
Плівкові ортопантомографи за ціною поступаються цифровим, але в процесі експлуатації ця різниця у вартості ортопантомографів скорочується, оскільки для плівкових апаратів необхідна спеціальна фотолабораторія, яка вимагає витрат на обслуговування. Наприклад, проявочная машина може коштувати до кількох тисяч доларів, при цьому клініка постійно несе витрати і на покупку плівки. До того ж розміщення фотолабораторій в житлових будинках заборонено за російськими законами. Цей факт необхідно враховувати, приймаючи рішення купити ортопантомограф.
Цифрові моделі ортопантомографів мають, у порівнянні з плівковими, цілий ряд переваг, які знімають всі сумніви про покупку такого ортопантомографа.
Дешевизна в обслуговуванні. Для роботи цифрового апарату потрібен лише комп'ютер з монітором з діагоналлю не менше 17 ". Ніяких додаткових пристроїв не потрібно (фотолабораторій, проявних машин і т.д.).
Зниження дози опромінення. У цифрових ортопантомографів цей показник в 2-3 рази нижче, ніж у плівкових апаратів.
Швидкість отримання знімків. Спеціаліст отримує панорамне зображення на монітор комп'ютера відразу ж після зйомки.
Додаткові можливості для ортодонтів.
Пантомографи можуть оснащуватися цефалостатом, який дозволяє робити фронтально-профільний знімок черепа, що потрібно для створення ортодонтичних конструкцій.
Найбільш повну інформацію несуть панорамні знімки. Для отримання панорамного знімка випромінювач (рентген-трубка) і приймач (рентген-плівка або цифровий напівпровідниковий датчик) рухаються навколо голови пацієнта по певній траєкторії.
патологія зуб ортопантомограф
Швидкість руху променя визначає те, який саме шар відобразиться на плівці або буде сприйнятий цифровим сенсором.
Ідея в цьому випадку та ж, що і при зйомці рухомого об'єкту. Наприклад, ви фотограф і хочете сфотографувати швидко рухається по дорозі, оточеній деревами, автомобіль. Якщо ви жорстко зафіксуєте фотоапарат і зробите знімок проїжджаючого авто, - на фотографії ви побачите чітке зображення дерев і абсолютно розмите - автомобіля. Якщо ж ви будете рухати фотоапарат зі швидкістю, при якій автомобіль постійно знаходиться у видошукачі об'єктива, на знімку ви побачите чітке зображення автомобіля, а зображення нерухомих предметів - наприклад дерев, виявиться розмитим.
Більш складна модель - по дорозі рухаються відразу декілька автомобілів але з різними швидкостями. Ще більш складна - кілька автомобілів і дорога з крутими віражами. Практично та ж ситуація при панорамної зйомці - випромінювач і приймач обертаються щодо щелепи пацієнта, якщо ви розмістите уявного оператора на місці приймача (плівки, наприклад), то він повинен рухати свій фотоапарат зі швидкістю, з якою рухається цікавить його шар тканин в щелепи. Оскільки рух випромінювача і приймача щодо щелепи носить обертальних характер, лінійна швидкість руху шарів, розташованих на різній відстані від центру обертання буде різною. А значить, рухаючи «фотоапарат» з різною швидкістю можна «фотографувати» різні верстви.
На цьому прикладі розглянуто механізм отримання знімка шару щелепи на невеликій локальній ділянці. Якщо необхідно отримати знімок щелепи «від вуха до вуха», необхідно поєднати обертальний рух конструкції випромінювач-приймач щодо щелепи і скануючий рух цього ж вузла уздовж відображуваного шару.
Щоб отримати панорамний знімок скануючий
рентген-промінь повинен рухатися по певній траєкторії:
Висновок
У ході виконання роботи були розглянуті методи діагностики патологій зубів, та власне пристрої. Було визначено , що найкраще для діагностики використовувати ортопантомограф (цифровий). Цифрові моделі ортопантомографів мають, у порівнянні з плівковими, цілий ряд переваг, які знімають всі сумніви про покупку такого ортопантомографа.
Дешевизна в обслуговуванні. Для роботи цифрового апарату потрібен лише комп'ютер з монітором з діагоналлю не менше 17 ". Ніяких додаткових пристроїв не потрібно (фотолабораторій, проявних машин і т.д.).
Швидкість отримання знімків. Спеціаліст отримує панорамне зображення на монітор комп'ютера відразу ж після зйомки.
Додаткові можливості для ортодонтів.
Пантомографи можуть оснащуватися цефалостатом,
який дозволяє робити фронтально-профільний знімок черепа, що потрібно для
створення ортодонтичних конструкцій.
Список використаних джерел інформації
1. Паспорт ЗДП. 032.004 ПС - Апарат рентгенівський 5Д1 дентальний.
. http://kmm.com.ua УкрМедМаркет.
. http://www.stoma-expo.ru/4/0.php?show_art=3233 Трішки про ортопантомографи.
. https://mmt.zp.ua Медтехніка в Україні.
. http://zep-electro.org.ua Принципіальні схеми.