Материал: лекция 8

Внимание! Если размещение файла нарушает Ваши авторские права, то обязательно сообщите нам

2.10 Циклы паротурбинных установок АЭС

Теплосиловые установки АЭС отличаются большим разнообразием. На

выбор их типа и параметров влияют многие факторы, такие как:

-тип реактора: на тепловых нейтронах, на быстрых нейтронах;

-тип топлива: природный или обогащенный уран, двуокись урана;

-число контуров в схеме;

-тип конструкции реактора: корпусной, канальный;

-тип замедлителя: обычная или тяжелая вода, графит;

-тип рабочего тела: обычная вода, гелий.

Особые условия для выбора цикла ПТУ

1. Низкая температура источника теплоты (полиморфный переход в уране при t = 648 ºС);

2. Другие требования экономики.

Себестоимость вырабатываемой электроэнергии определяется как

С = Скап + Стопл + Сэксп ,

L

где Скап

- капитальные затраты на строительство; Стопл

- затраты на топливо;

Сэксп - эксплуатационные расходы; L

- выработка электроэнергии.

АЭС

ТЭС

,

АЭС

ТЭС

При этом для АЭС Скап

Cкап

 

Стопл Cтопл . Очевидно, что C = min

при L = max.

Выработка пропорциональна КПД станции (он зависит от термического КПД цикла) и тепловой мощности реактора L t Qp . Тепловая мощность построенного реактора зависит от разности температур ТВЭЛов и

теплоносителя

Qp

A (TТВЭЛ

ТТН

)

; а термический КПД пропорционален

средней температуре подвода теплоты

t

T1ср

,

которая зависит от

температуры теплоносителя. При ее повышении следует

Т

ТН

 

, Т1ср ,

t

,

Q

p

 

 

 

и выработка (и себестоимость) уменьшается. Поэтому существует

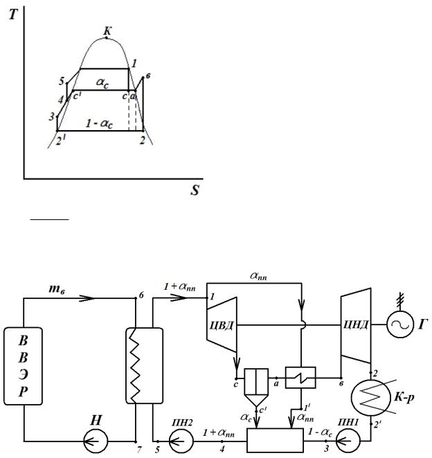
оптимальное значение температуры, зачастую не очень высокое. В этом случае возможно создать цикл и на перегретом паре, и на влажном.

t

Из T,s- диаграммы видно, что для цикла на влажном паре

пп . t

Т

 

T

 

 

пп

 

1ср

1cp

и

2.10.1Цикл ПТУ АЭС с реактором ВВЭР

Вводоводяном энергетическом реакторе (ВВЭР) в качестве замедлителя и теплоносителя используется вода, рабочим телом также служит вода. Схема АЭС является двухконтурной. В первом контуре циркулирует теплоноситель - вода под давлением. Во втором контуре на входе в турбину СНП (х = 1). При расширении СНП в турбине при промежуточном давлении

производится сепарация пара и его перегрев в паропаровом перегревателе.

 

 

=

х

а

х

с

=1

х

 

 

 

 

 

 

 

 

 

 

 

 

 

 

с

 

 

 

х

 

 

 

с

 

 

 

 

 

 

 

 

 

 

 

 

 

 

а

 

 

 

 

(т.к. обычно

ха

Первый контур:

(ts = 350 C); t6

= 289

Второй контур:

рТНC ; р1

=16,5 МПа

t

7

= 322 C

 

 

= 6,2 МПа,

t1 = 278 C ;

рс = 0,5 МПа;

tb = 250 C ; р2

= 4 кПа

Доля отсепарированной влаги

(для схем, представленных на рисунках

9.2 и 9.4):

1).

Принципиальная схема ПТУ АЭС с ВВЭР с сепарацией и промежуточным перегревом пара

Термический КПД цикла ПТУ АЭС с одноступенчатой сепарацией пара и промежуточным перегревом:

 

спп

= lt

= (h1 hc )+ (1 c ) ( hв h2 ) (1 c )( h3

h2 ) (1 + пп )( h5 h4 )

 

 

t

 

q1

 

(1 + пп ) ( h1 h5 )

 

 

 

 

 

 

 

 

 

Внутренний КПД цикла:

 

 

 

 

спп

 

ltд

 

 

 

(h1 hc _ д )+ (1 c _ д ) ( hв h) (1 c _ д )( hh2 ) (1 + пп _ д )( hh

i

 

=

 

 

=

 

 

 

 

 

 

q д

 

(1 +

пп _ д

) ( h h

)

 

 

 

1

 

 

 

 

1

 

Расход воды в первом контуре:

 

 

 

 

 

 

 

m

(h

h

)= D (1+

пп _ д

)(h h

)

ТН

7

6

 

1

 

 

1

5д

 

Удельный расход топлива:

 

 

 

 

 

 

 

 

 

 

 

b =

3600

 

 

 

 

 

 

 

 

 

Q

 

 

 

 

 

 

 

 

 

 

р

 

 

 

 

 

 

 

 

 

н

 

 

 

 

Для урана

U Q

 

 

=

235

р

 

 

н

 

 

 

 

b =

68 10

9

кДж/кг и при = 0,3

 

3600

 

0,2

мг/кВт·ч.

0,3 68 10

9

 

 

 

 

 

 

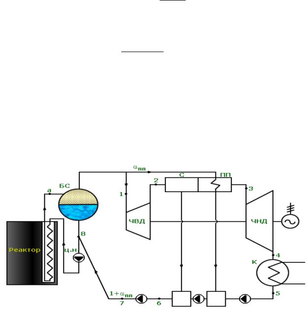
2.10.2 Цикл ПТУ АЭС с реактором РБМК

АЭС с реактором большой мощности канальным (РБМК) является одноконтурной. Преимуществом этого типа реактора является отсутствие трудно изготавливаемого корпуса, работающего под большим давлением.

Цикл ПТУ АЭС с РБМК аналогичен циклу ПТУ АЭС с ВВЭР.

БС - барабан-сепаратор; ЦН - циркуляционный насос; ЧВД - часть высокого давления турбины; ЧНД - часть низкого давления турбины; С - сепаратор; ПП

- паропаровой перегреватель; К – конденсатор

Термический КПД цикла:

Баланс барабана-сепаратора:

х

а

т

р

= D + D

 

 

1

пп

Доля воды в реактор:

р = т р = 1 + nn

D1 xa

Баланс после БС (в точке 8):

 

 

(1+ пп )h7 + p (1xa )h1

= p h8

 

 

h

=

1 +

nn

h + (1 x

 

)h

 

 

 

 

 

 

 

 

 

 

 

 

 

 

 

 

 

 

 

 

 

 

 

 

 

 

 

 

 

 

 

 

 

 

 

8

 

 

 

 

7

 

 

 

a

1

 

 

 

 

 

 

 

 

 

 

 

 

 

 

 

 

 

 

 

 

 

 

 

 

 

 

 

p

 

 

 

 

 

 

 

 

 

 

 

 

(h h

)+ x

2

(h

h

)l

H

(1

+

nn

)

 

t =

1

2

 

 

 

 

3

4

 

 

 

 

 

 

(без

 

 

 

 

 

(h h )

 

 

 

 

 

 

 

 

 

 

 

p

 

 

 

 

 

 

 

 

 

 

 

 

 

 

 

 

a

8

 

 

 

 

 

 

 

 

учета работы ГЦН).

Ряд таких блоков АЭС находится в эксплуатации, но строительство новых реакторов этого типа прекращено.

2.10.3 Цикл ПТУ АЭС с реактором на быстрых нейтронах

АЭС имеет три контура: первый и второй с натрием, третий – цикл Ренкина на перегретом паре. На существующих станциях мощность NЭ = 600

МВт, тепловая мощность реактора Q р

= 1500 МВт; КПД станции

ст

=

40%

.