Материал: Электроснабжение подстанции

Внимание! Если размещение файла нарушает Ваши авторские права, то обязательно сообщите нам

Выбираем проходной изолятор согласно [2, с. 288], типа ИП -10/630 -750 -У

Выбор трансформатора напряжения

Трансформатора напряжения выбирается по роду установки, номинальному напряжению и проверяется по классу точности. Технические данные трансформатора напряжения сводим в таблицу 6.

Таблица 6 - Технические данные трансформатора напряжения.

Расчетные величины

Параметры аппарата

Uуст. ном, кВ

10

Uном, кВ

10

S2, ВА

14

Sном, ВА

120


Выбираем трансформатор напряжения [2, с. 337, таблица 3.36],типа НТМИ - 6 -6643.

Схема подключения приборов к трансформатору напряжения изображена на рисунке 4.

Рисунок 6 - Схема подключения трансформатора напряжения.

Для проверки на класс точности необходимо учесть нагрузку, потребляемую всеми приборами, подключаемыми к трансформатору напряжения. При этом должно выполняться условие

Sном > S2; (69)

где Sном - номинальная мощность трансформатора напряжения, ВА

S2 - суммарная мощность, потребляемая приборами, подключенными ко вторичной обмотке трансформатора напряжения, ВА

S2=; (70)

где ΣР, ΣQ -суммарная активная и реактивная мощности приборов, Вт,Вар

ΣР=ΣSприб ·cosφ; (71)

ΣQ= ΣSприб ·sin φ; (72)

где Sприб - мощность прибора, ВА

cosφ, sin φ -коэффициенты активной и реактивной мощности приборов

Определяем активную мощность прибора Р, Вт, по формуле

Р=n ·S ·cosφ; (73)

Р1=3 ·2,6 ·1=7,8 Вт;

Р2=3 ·1,5 ·0,38=1,71 Вт;

Р32=1,71 Вт;

Определяем суммарную активную мощность ΣР, Вт, по формуле

ΣР= Р1+ Р2+ Р3; (74)

ΣР=7,8+1,71+1,71=11,7 Вт;

Определяем реактивную мощность каждого типа прибора Q, Вар, по формуле

Q= n ·S ·sinφ; (75)

1=0;2=3,15 ·0,92=4,14 Вар;3= Q2=4,14 Вар;

Определяем суммарную реактивную мощность ΣQ, Вар, по формуле

ΣQ= Q1+ Q2+ Q3; (76)

ΣQ=0+4,14+4,14=8,28 Вар;

Определяем расчетную мощность S2, ВА, по формуле

S2=; (77)

S2= =14 ВА;

>14;

Приборы выбираем согласно [2, с. 387, таблица 6.26], заносим данные в таблицу 7.

Таблица 7- Технические данные измерительных приборов.

Наименование прибора

Тип

Мощность, потребляемая одной катушкой, ВА

cosφ

Количество приборов

Суммарная потребляемая мощность






Р, Вт

Q, Вар

Вольтметр

Э -378

2,6

1

3

7,8

0

Счетчик активной энергии

СА -3У

1,5

0,38

3

1,71

1,38

Счетчик реактивной энергии

СР -44

1,5

0,38

3

1,71

1,38





Итого

ΣР

ΣQ





9

11,2

8,28

Защита трансформатора напряжения осуществляется предохранителями ПКН-10.

Выбор трансформатора тока

Трансформаторы тока выбираются по номинальному току и напряжению первичной и вторичной обмоток, по конструктивному исполнению и проверяются на класс точности.

Выбираем трансформаторы тока согласно [2, с. 294, таблица 5.9].

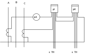
Обычно трансформаторы тока устанавливаются на двух фазах. Выбираем трансформатор тока с двумя сердечниками для цепей измерительных приборов и цепей релейной защиты. Класс точности измерительных приборов -0,5, приборов релейной защиты -3. Схема подключения приборов к трансформатору тока изображена на рисунке 5.

Рисунок 7- Схема подключения измерительных приборов.

При проверке на класс точности определяют нагрузку вторичной обмотки трансформатора тока и сравнивают ее с допустимой нагрузкой трансформатора из условия

r0 > rрасч; (78)

где r0 - номинальная нагрузка трансформатора тока, Ом;

rрасч - суммарное сопротивление цепи вторичной обмотки трансформатора тока, Ом.

Параметры измерительных приборов приведены в таблице 8.

Таблица 8- Технические данные измерительных приборов.

Наименование прибора

Тип

Нагрузка фазы А, ВА

Нагрузка фазы С, ВА

Амперметр

Э -378

0,1

---

Счетчик активной энергии

СА -34

2,5

2,5

Счетчик реактивной энергии

СР -49

2,5

2,5

Итого


5,1

5,0


Расчет ведем по наиболее нагруженной фазе по суммарно потребляемой приборами мощности.

Определяем суммарное сопротивление катушек приборов, включенных в фазу А, rприб, Ом, по формуле

rприб= ; (79)

где ΣSА - суммарная мощность для фазы А, ВА;

I2 - номинальный ток вторичной обмотки трансформатора, I2=5А.

rприб= =0,204 Ом;

Выбираем сечение контрольного кабеля для соединения трансформатора тока с измерительными приборами. Контрольный кабель принимаем с алюминиевыми жилами длиной L=10 м, сечением S=2,5 мм2.

Определяем сопротивление кабеля rкаб, Ом, по формуле

rкаб= ; (80)

где i -проводимость материала контрольного кабеля, м/Ом ·мм2, i=32 м/Ом ·мм2

rкаб= =0,21 Ом;

Определяем расчетное сопротивление rрасч, Ом, по формуле

rрасч = rприб + rкаб + rк; (81)

где rк -сопротивление переходных контактов, Ом; rк=0,1 Ом;

rрасч= 0,204+0,21+0,1=0,514 Ом;

По расчетным данным выбираем трансформатор тока согласно

[2, с. 294, таблица 5.9], типа ТОЛ -10У2.

Данные трансформатора тока заносим в таблицу 9.

Таблица 9- Технические данные трансформатора тока.

Расчетные данные

Параметры аппарата

Uуст ном, кВ

10

Uном, кВ

10

Imax, А

43

Iном, А

200

iу, кА

4,2

Кд · ·Iном9,7


I ·tпр2, кА ·с

4

д ·Iн)2·t

9,72·1=94

Rрасч, Ом

0,514

R, Ом

0,6


Расчет шин

Сечение шины выбирается по длительно допустимому току из условия нагрева, проверяется на термическую и динамическую устойчивость при коротком замыкании.

По длительно допустимому току шину выбираем из условия

IдопImax п/ст; (82)

 43

Шину выбираем согласно 3 [6, с. 395, таблица 7.3],марки АТ - (304) мм2, Iдоп= 355 А;

Производим проверку на термическую устойчивость из условия

Smin Sст;   (83)

 45;

где Smin - минимальная площадь сечения шины, выдерживающая расчетный ток короткого замыкания за соответствующее время его протекания, мм2 ;

Sст - стандартная площадь сечения шины, мм2.

Определяем минимальную площадь сечения Smin, мм2, по формуле

Smin= ; (84)

где с - коэффициент, зависящий от материала шины; для алюминиевых с = 88;

tпр2 - приведенное время второй ступени, с.

Smin= = 28 мм2;

Производим проверку шины на динамическое действие токов короткого замыкания.

Определяем наибольшую электродинамическую силу, действующую на шину средней фазы при трехфазном к.з. F(3). Размеры и расположение шины изображены на рисунке 8.

Определяем наибольший изгибающий момент М, Н·м, по формуле

М= ; (85)

М= = 1,2 Н·м;

Определяем момент сопротивления шины относительно оси, перпендикулярной к направлению действия силы W, м3, по формуле

W= ; (86)

где b -толщина шины, м

h -ширина шины, м

W= = 0,00000011 м3;

Рисунок 8- Размеры шины

Определяем расчетное напряжение в материале шины δрасч, МПа, по формуле

δрасч= ; (87)

δрасч= = 10,9 МПа;

Проверка на динамическое действие токов к.з. производится из условия

δрасч  δдоп; (88)

где δдоп -допустимое напряжение для материала шины; для алюминия -80 МПа .

,9  80;

Выбор электрооборудования низкой стороны подстанции

Определяем расчетный ток на каждое присоединение со стороны низкого напряжения:

для вводной линии, Iр, А

Iр= ; (89)

Iр= = 1278 А;

для каждого присоединения по отходящим линиям, Iпр, А

Iпр= ; (90)

Iпр1-4 = = 132 А;

Iпр5-8 = = 116 А;

Iпр9-12 = = 148 А;

для межсекционной перемычки, Iрс, А

Iрс= ; (91)

Iрс= = 913 А;

Согласно [3, с. 160, таблица 30.16] выбираем панели типа ПАР, данные сводим в таблицу 10.

Таблица 10 - Технические параметры и комплектация панелей типа ПАР.

Тип панели

Номинальный ток панели, А

Расчетный ток присоединения

Тип коммутационных и защитных аппаратов

Количество панелей

Назначение панелей

ПАР11 -52521

1500

1278

Р55-41 ВА55-41

2

вводная

ПАР11 -82535

1000

913

РОШ5-1000 ВА55 -41

1

секционная

ПАР11 -52506

250

132

Р20 -37000 ВА51 -35

4

линейная

ПАР11 -52506

250

116

Р20 -37000 ВА51 -35

4

линейная

ПАР11 -52506

250

148

Р20 -37000 ВА51 -35

4

линейная


Выбираем трансформаторы тока на каждое присоединение из условия нагрева

Iнт  Iр; (92)

Данные трансформаторов тока сводим в таблицу 11.

Таблица 11 - Технические данные трансформаторов тока.

Наименование присоединения

Расчетный ток присоединения

Номинальный ток трансформатора

Тип трансформатора

Количество трансформаторов

вводная

1278

1500

ТНШЛ -0,66

6

секционная

913

1000

ТК -10

2

линейная

132

150

ТК -10

12

линейная

116

ТК -10

12

линейная

148

150

ТК -10

12


Выбираем кабели согласно [7, с. 512, таблица П2.1] из условия нагрева и по напряжению

Iдоп  Iр; (93)

Uнк  U;

Данные кабелей сводим в таблицу 12.

Таблица 12- Технические данные силовых кабелей.

Наименование присоединения

Марка кабеля и способ прокладки

Сечение кабеля, мм2

Расчетный ток присоединения

Допустимый ток кабеля, А

Линейная РЩ1 - РЩ4

ААБ в земле

 (435)132135



Линейная РЩ5 - РЩ8

ААБ в земле

 (435)116135



Линейная РЩ9 - РЩ12

ААБ в земле

 (450)148165




Выбираем автоматические выключатели согласно [5, с. 261, таблица 3.62 ] из условий

Iна  Iр; (94)

Iнр  1,25·Iр;       (95)

Iотс 1 ,5·Iпик;       (96)

Iпик= 4·Iр;    (97)

Данные автоматов сводим в таблицу 13.