Материал: 4377

Внимание! Если размещение файла нарушает Ваши авторские права, то обязательно сообщите нам

31

ничивание, при котором все домены образца полностью или частично ориентируются в направлении напряженности намагничивающего поля.

3) Цель работы включает в себя решение следующих задач: построение гистерезиса намагниченности опытного образца во внешнем магнитном поле с помощью специальной установки, определение по нему магнитной проницаемости ферромагнетика, расчет доверительного интервала для искомой величины, анализ результатов, составление выводов.

МЕТОДИКА ЭКСПЕРИМЕНТА

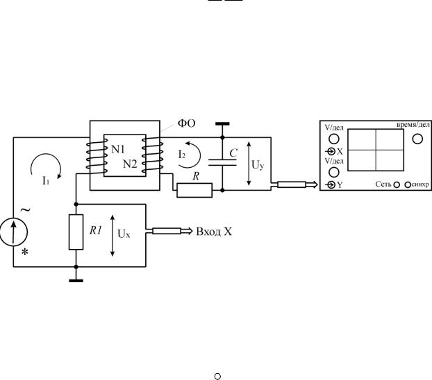
Магнитная проницаемость ферромагнетика может быть определена через максимальные значения Вm и Нm , относящиеся к любой из основных петель гистерезиса (см. рис.), по формуле

1 Bm ,0 Hm

где 0 = 4 10-7 Г/м.

Схема установки содержит генератор переменного напряжения (блок ГН1); ФО – ферромагнитный образец (сердечник трансформатора); N1 – намагничивающая обмотка; N2 – измерительная обмотка; R и С – резистор и конденсатор RC-цепочки; R1 – резистор для получения напряжения Ux, электронный осциллограф.

Все элементы находятся на стенде С3-ЭМ01.

Энергия гистерезисных потерь, расходуемая за один полный цикл перемагничивания какого-либо образца, равна произведению объема образца Vo на площадь петли гистерезиса в координатах (В, Н), т.е.

W V0 H dB

Она переходит в тепловую энергию образца. При перемагничивании ферромагнетик нагревается. Мощность, расходуемая за один цикл Т = 1/ на перемагничивание ферромагнитного образца, по определению:

 

 

 

 

 

32

 

 

 

 

 

P

W

W .

 

 

 

 

 

 

 

 

 

 

 

 

T

Ее можно вычислить следующим образом:

 

N1

RC

P Sr ,

где Kx K y

, Sr X dY – площадь петли гистерезиса на эк-

 

N2

R1

 

 

 

 

 

ране осциллографа в координатах (х; у), измеряемая в квадратных делениях шкалы экрана осциллографа.

Вывод:

1)В основе исследований лежит доменная намагниченность ферромагнетиков, выраженная в их магнитном гистерезисе во внешнем переменном магнитном поле.

2)Значение магнитной проницаемости с учетом погрешности осциллографа

1500 150.

3)В современных компьютерных технологиях ферромагнетики используются как накопители и хранители информации (жесткие диски).

Экспериментальные исследования проводятся в группах по 3-5 человек в соответствии с распределенным в начале семестра вариантом индивидуальной траектории, в котором указываются темы исследований.

МЕТОДИЧЕСКИЕ РЕКОМЕНДАЦИИ ПО ПОДГОТОВКЕ РЕФЕРАТОВ

Поскольку лекции читаются не в полном объеме дисциплины, то студентам на самостоятельное изучение выносится ряд разделов. Преподаватель сообщает студентам содержание данных разделов и организует контроль знаний по заявленным темам. По результатам изучения приведенных тем студент составляет конспект или оформляет реферат. Темы заданий, вынесенных на самостоятельную работу, приводятся в таблице.

33

№ п/п

Тема

Номер источника

 

 

 

1

Современные пеленгующие устройства.

1осн.л., 3-6 доп. л., интернет-

 

 

ист.

2.

Полупроводниковые лазеры и их характери-

1осн.л., 3-6 доп. л., интернет-

 

стики.

ист.

3

Новейшие технологии получения p-n пере-

1осн.л., 3-6 доп. л., интернет-

 

ходов с лазерным легированием.

ист.

4.

Диоды Ганна. Лавино-пролетные диоды. СВЧ

1осн.л., 3-6 доп. л., интернет -

 

генерация в современной электронике.

ист.

5.

Зонный микроскоп. Исследование поверхно-

1осн.л., 3-6 доп. л., интернет-

 

стей.

ист.

6.

Приборы с резонансным туннелированием.

1осн.л., 3-6 доп. л., интернет-

 

 

ист.

7.

Интерференционные приборы, приборы с од-

1осн.л., 3-6 доп. л., интернет -

 

номерной и ноль-мерной проводимостью.

ист.

Подготовка рефератов направлена на развитие и закрепление у студентов навыков самостоятельного глубокого, творческого и всестороннего анализа научной, методической и другой литературы по актуальным проблемам дисциплины; на выработку навыков и умений грамотно и убедительно излагать материал, четко формулировать теоретические обобщения, выводы и практические рекомендации.

Рефераты должны отвечать высоким квалификационным требованиям в отношении научности содержания и оформления.

Темы рефератов, как правило, посвящены рассмотрению одной проблемы. Объем реферата может быть от 5 до 15 страниц машинописного текста (список литературы и приложения в объем не входят).

Текстовая часть работы состоит из введения, основной части и заключения.

Во введении студент кратко обосновывает актуальность избранной темы реферата, раскрывает конкретные цели и задачи, которые он собирается решить в ходе своего небольшого исследования.

Восновной части подробно раскрывается содержание вопроса (вопросов) темы.

Взаключении кратко должны быть сформулированы полученные результаты исследования и даны выводы. Кроме того, заключение может включать предложения автора, в том числе и по дальнейшему изучению заинтересовавшей его проблемы.

Всписок литературы студент включает только те документы, которые он использовал при написании реферата.

34

В приложении (приложениях) к реферату могут выноситься таблицы, графики, схемы и другие вспомогательные материалы, на которые имеются ссылки в тексте реферата.

МЕТОДИЧЕСКИЕ РЕКОМЕНДАЦИИ ПО ПОДГОТОВКЕ

КЗАЧЕТУ

Впериод подготовки к зачету студенты вновь обращаются к пройденному учебному материалу. При этом они не только закрепляют полученные знания, но и получают новые.

Литература для подготовки к зачету рекомендуется преподавателем либо указана в учебно-методическом комплексе. Для полноты учебной информации и ее сравнения лучше использовать не менее двух учебников. Студент вправе сам придерживаться любой из представленных в учебниках точек зрения по спорной проблеме (в том числе отличной от преподавательской), но при условии достаточной научной аргументации.

Основным источником подготовки к зачету является конспект лекций, где учебный материал дается в систематизированном виде, основные положения его детализируются, подкрепляются современными фактами и информацией, которые в силу новизны не вошли в опубликованные печатные источники. В ходе подготовки к зачету студентам необходимо обращать внимание не только на уровень запоминания, но и на степень понимания излагаемых проблем.

МЕТОДИЧЕСКИЕ РЕКОМЕНДАЦИИ ПО ИЗУЧЕНИЮ РЕКОМЕНДОВАННОЙ ЛИТЕРАТУРЫ

Изучение дисциплины следует начинать с проработки данных методических указаний по самостоятельной работе, особое внимание уделяя целям и задачам, структуре и содержанию курса.

Студентам рекомендуется получить в библиотеке ВГЛТУ учебную литературу по дисциплине, необходимую для эффективной работы на всех видах аудиторных занятий, а также для самостоятельной работы по изучению дисциплины.

Успешное освоение курса предполагает активное, творческое участие студента путем планомерной, повседневной работы.

35

Библиографический список

Основная литература

1. Петрушева, Т.Н. Сенсорика. Современные технологии микро- и наноэлектроники: Учебное пособие / Т.Н. Патрушева; Министерство образования и науки РФ. Сибирский федеральный университет. - М.: НИЦ ИНФРА- М; Красноярск: Сибирский федеральный ун-т, 2014. - 260 с.- ЭБС «Знаниум»

Дополнительная литература

1.Ануфриев, Д.Л. Конструкционные методы повышения надежности интегральных схем. [Текст]: утв. Ред-издат сов. БГУИР в качестве учеб. пособия /Д.М. Ануфриев, М.И Горлов, А.П. Достатко;− Минск.: Интегралполи-

граф, 2007−264с.

2.Умрихин, В.В. Физические основы электроники: Учебное пособие / В.В. Умрихин; Уником Сервис. - М.: Альфа-М: НИЦ Инфра-М, 2012. - 304 с.- ЭБС «Знаниум»

3.Панюшкин, Н.Н. Физические основы промышленной электроники. Лабораторный практикум/ Н.Н. Панюшкин, А.Н. Панюшкин; Воронеж: ВГЛТА, 2007. – 48 с.- Электронная версия в ЭСБ «ВГЛТА»

4.Физика. Квантовая физика. Лабораторный практикум/ Н.Ю. Евсикова, Н. С. Камалова, Б. М. Кумицкий, В. И. Лисицын, Н. Н. Матвеев, Н. Н. Панюшкин, В. В. Постников, В. В. Саушкин. - Воронеж: ВГЛТА, 2014 -ЭБС «ВГЛТА».

5.Барыбин, А. А. Физико-химия наночастиц, наноматериалов и наноструктур [Электронный ресурс] : Учеб. пособие / А. А. Барыбин, В. А. Бахтина, В. И. Томилин, Н. П. Томилина. – Красноярск : СФУ, 2011. - 236 с. ЭБС «Знаниум».

Перечень ресурсов информационно-телекоммуникационной сети «Интернет»

Для освоения дисциплины необходимы следующие ресурсы информа- ционно-телекоммуникационной сети «Интернет»:

1.Основы современных нанотехнологий (основная литература) http://znanium.com/

2.Свободная энциклопедия https://ru.wikipedia.org/

3.Словари, определения http://dic.academic.ru/

4.Интересные факты http://www.twirpx.com/file/210424/

5.Электронный ресурс библиотеки ФГБОУ ВПО «ВГЛТА»: http://www.vglta.vrn.ru/BiblSite/index.htm