Материал: 2820

Внимание! Если размещение файла нарушает Ваши авторские права, то обязательно сообщите нам

 

6

 

 

 

4

5

6

7

8

 

 

 

9

3

10

 

 

 

 

11

2

 

 

12

 

 

 

13

 

 

 

14

 

 

 

15

1

 

 

16

 

 

 

 

 

 

 

17

 

 

 

18

20

 

19

 

 

 

 

 

 

Рис. 1. Аппарат ТВ3: 1 – основание; 2 – блок управления; 3 – рукоятка; 4 – кнопка; 5 – прижим; 6 – устройство зажигательное; 7 – термометр; 8 - палец; 9 – ручка; 10 – поводок; 11 – тигель; 12 – крышка; 13 – мешалка; 14 – баня воздушная; 15 – отражатель верхний; 16 – отражатель нижний; 17 – термоблок; 18 – колодка с герконом; 19 – тумблер; 20 – ручка регулировки нагрева

Над кожухом блока управления находится рукоятка 3, в которой смонтирован двигатель с приводом мешалки. На лицевой панели блока управления расположены ручка регулировки нагрева 20, тумблер включения и выключения нагрева 19 лампы «СЕТЬ» и «НАГРЕВ», ручки регулирования подачи газа.

Лампа «СЕТЬ» сигнализирует о подключении аппарата к сети. Лампа «НАГРЕВ» загорается при включении регулятора нагрева (тумблер в верхнем положении). При этом скорость нагрева, регулируемая ручкой «НАГРЕВ», расположена над тумблером.

Ручки «ГАЗ», «ФИТИЛЬ» и «ЗАПАЛЬНИК» служат соответственно для открытия (при повороте против часовой стрелки) или закрытия (при повороте по часовой стрелки) газа и регулирования величины пламени газового фитиля и величины пламени запальника.

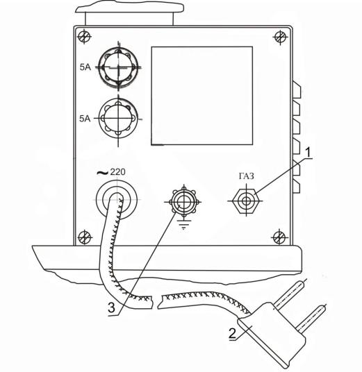
На задней панели блока управления (рис. 2) расположены штуцер подвода газа, сетевой шнур питания с двухполюсной вилкой, предохранители и зажим «ЗЕМЛЯ».

7

Рис. 2 – Задняя панель управления: 1 – штуцер газовый; 2 – вилка электрическая; 3 – зажим «ЗЕМЛЯ»

Справа от блока управления расположен термоблок 17 (см. рис. 1), в корпусе которого смонтирована воздушная баня 14 с встроенным нагревательным элементом, верхний 15 и нижний 16 отражатели. В воздушную баню устанавливается тигель 11 с крышкой 12 и термометром 7. К крышке тигля крепится прижим 5, на котором расположено зажигательное устройство 6. На крышке тигля расположена ручка 9, которой осуществляется открытие и закрытие заслонки, опускание фитиля в открытое окно крышки, а также управление работой мешалки 13 через поводок 10 и магнитоуправляемый контакт (геркон) 18.

На передней панели блока управления у органов управления нанесены следующие надписи: «ГАЗ», «ФИТИЛЬ», «ЗАПАЛЬНИК», «ВКЛ», «ВЫКЛ»; у сигнальных ламп – «СЕТЬ», «НАГРЕВ». На задней панели около предохранителя указаны номинальные значения токов «5А», над электровыводом ~ 220; над штуцером подвода газа «ГАЗ».

8

3.3Подготовка к испытанию

3.3.1Подготовка образца

Испытуемый образец нефтепродукта (дизельное топливо, масло и др.) перед испытанием перемешивают в течение 5 мин встряхиванием в склянке, заполненной не более чем 2/3 ее вместимости (выполняется лаборантом кафедры).

Образцы нефтепродуктов, имеющих температуру вспышки ниже 500 С охлаждают до температуры, которая не менее чем на 170 С ниже предполагаемой температуры вспышки.

3.3.2Образцы очень вязких нефтепродуктов перед испытанием нагревают до достаточной текучести, но не выше температуры, которая на 170 С ниже предполагаемой температуры вспышки.

Примечание. Сведения о предполагаемой температуры вспышки уточнить у преподавателя или лаборанта.

3.3.3Для защиты от движения воздуха аппарат с трех сторон окружают экраном и должен находиться в затемненном месте.

3.3.4Испытуемый продукт наливают в тигель до метки с внутренней стороны, не допуская смачивания стенок тигля выше указанной метки.

3.3.5Тигель закрывают крышкой, устанавливают в нагревательную ванну и зажигают фитиль, регулируя пламя так, чтобы форма его была близкой к шару диаметром 3-4 мм.

3.4Проведение испытания и обработка результатов

3.4.1Включить аппарат в электрическую сеть (загорается лампочка «СЕТЬ»). Нажав на кнопку 4 фиксатора, привести привод его по часовой стрелке до упора. Аккуратно установить до упора термометр в специальное гнездо. Тумблер включения нагрева установить в положение «ВКЛ». При этом должна загореться лампочка «НАГРЕВ».

3.4.2Перемешивание ведут таким образом, чтобы обеспечить частоту вращения мешалки от 1,5 до 2,0 С-1, а скорость нагрева продукта – от 5 до 60С в 1 мин.

3.4.3Измеряют барометрическое давление (см. лаб. работу №5).

3.4.4Испытание на вспышку проводят при достижении температуры на каждый 10С для продуктов с температурой вспышки до 1040С и на каждые 20С для продуктов с температурой вспышки выше 1040С.

В момент испытания на вспышку перемешивание прекращают, приводят в действие расположенный на крышке механизм, который открывает заслонку и опускает пламя. При этом пламя опускают в паровое пространство за 0,5 с, оставляют в самом нижнем положении 1 с, и возвращают в верхнее положение.

3.4.5За температуру вспышки каждого определения принимают показания термометра в момент четкого появления первого (синего) пламени над поверхностью продукта внутри прибора. Не следует принимать за температуру вспышки окрашенный (голубоватый) ореол, который иногда окружает пламя перед тем, как оно вызывает фактическую вспышку.

9

При появлении неясной вспышки она должна быть подтверждена последующей вспышкой при повышении температуры на 1-20С. Если при этом вспышка не произойдет, испытание повторяют вновь.

3.4.6 При применении газовой зажигательной лампочки последняя в процессе испытания должна находиться в зажженном состоянии для исключения возможности проникновения газа в тигель.

Если в процессе испытания зажигательная лампочка погаснет в момент открытия отверстий крышки, то результат этого определения не учитывают.

Температуру вспышки вычисляют с поправкой на стандартное барометрическое давление алгебраическим сложением найденной температуры и поправки, приведенной в табл. 1

 

 

 

 

 

 

Таблица 2

 

 

Барометрическое давление

 

Поправки

 

кПа

 

бары

 

мм.рт.ст

 

 

84,8

– 88,4

 

0,848 – 0,884

 

636 – 663

Плюс 4

 

88,5

– 92,1

 

0,885 – 0,921

 

664 – 691

Плюс 3

 

92,2

– 95,7

 

0,922 – 0,957

 

692 – 718

Плюс 2

 

95,8

– 99,4

 

0,958 – 0,994

 

719 – 746

Плюс 1

 

103,2

– 106,8

 

1,032 – 1,068

 

774 - 801

Плюс 1

 

За результат испытания принимают среднее арифметическое не менее двух последовательных определений. Полученное значение температуры вспышки (0С) округляют до целого числа.

4 Меры безопасности

1. Выполнение лабораторной работы разрешается только в присутствии преподавателя или лаборанта.

При подготовке аппарата к работе необходимо убедиться в том, что аппарат надежно заземлен гибким проводником сечением не менее 5 мм2 и проверить исправность соединительных электропроводов, вилок и розеток.

2.После окончания работы аппарат должен быть отключен от электрической сети.

3.Перед началом эксплуатации после длительного (более пяти дней) перерыва

вработе аппарат следует предварительно прогреть, просушив нагревательный элемент. Для этого тигель необходимо убрать из воздушной бани. Установить ручку регулировки в положение 5, а тумблер включения нагрева – в положение «ВКЛ». Убедиться, сто аппарат не касается каких-либо посторонних предметов. Не касаясь аппарата, подключить его к электросети. Через тридцать минут отключить аппарат от сети.

Примечание. Выполняется под руководством лаборанта или преподавателя.

10

5 Оформление отчета по лабораторной работе

Вотчет должны быть включены сведения:

1.Название и цель лабораторной работы и исполнители (титульный лист);

2.Цель и задачи работы;

3.Общие сведения (в краткой форме) по взрывопожарной опасности помещений и зданий и их категорирование;

4.Краткая характеристика экспериментальной установки;

5.Порядок проведения испытания и обработка результатов эксперимента.

6 Контрольные вопросы

1.Сущность вспышки как вида горения жидкости и твердых веществ.

2.Понятие температуры вспышки.

3.Характеристика помещений по степени взрывопожарной и пожарной опасности.

4.Устройство и принцип работы аппарата для определения температуры вспышки экспериментальным путем в закрытом тигле.

5.Порядок определения температуры вспышки в лабораторных условиях.