Материал: 2015 [Тынчеров] Основы автоматизации ТПНП

Внимание! Если размещение файла нарушает Ваши авторские права, то обязательно сообщите нам

Глава 9. МИКРОПРОЦЕССОРЫ

9.1. Основные сведения о микропроцессорах

Микропроцессор (МП) — это программно-управляемое устройство, осуществляющее процесс обработки цифровой информации и управление им. Основное отличие МП от всех ранее рассмотренных цифровых устройств заключается в способе обработки информации.

Вобычных цифровых устройствах — как комбинационных, так

ипоследовательностных — обработка входных сигналов осуществляется аппаратно, за счет схемы соединения различных элементарных элементов — И, ИЛИ, НЕ. В МП процесс обработки информации осуществляется программно, т. е. путем последовательного выполнения элементарных действий — команд программы, и результат обработки определяется этой программой.

Микропроцессорная система (МПС) состоит из микроЭВМ и набора устройств ввода/вывода информации, или внешних устройств (ВУ). ВУ представляют собой последовательные и параллельные порты, к которым подключаются устройства, обеспечивающие вычислительный процесс и связь с оператором (монитор, клавиатура, внешние запоминающие устройства и т. д.).

Структура МПС является магистрально-модульной, т. е. она состоит из набора модулей, подключенных к общим магистралям, называемым шинами.

Шина — это набор линий связи, по которым передается информация определенного типа, происходит обмен информацией между различными модулями системы.

Всостав микроЭВМ кроме микропроцессора (центрального процессорного элемента) входят постоянное запоминающее устройство (ПЗУ), оперативное запоминающее устройство (ОЗУ) и блок интерфейса.

ПЗУ предусмотрено для хранения управляющих программ, исходных данных, необходимых для обработки информации, и полученных результатов.

ОЗУ — для хранения информации, которая может изменяться в процессе работы системы (данные, промежуточные результаты вычислений и программы, исполняемые в текущий момент времени). Весь обмен информацией МП с ВУ осуществляется через блок ин-

терфейса. ВУ передают данные из внешней среды в МП или ОЗУ или получают их из микроЭВМ.

Взаимодействие узлов микроЭВМ между собой осуществляется с помощью трех шин: шины адреса (ША), шины данных (ШД) и шины управления (ШУ).

Чтобы МП мог однозначно выбрать нужную ячейку памяти или регистр ВУ, они имеют адреса. Адрес ячейки (регистра) передается от МП в память или интерфейсный блок по ША.

ШД является двунаправленной, так как передача данных по ней осуществляется как из МП в память и интерфейс, так и в обратном направлении.

ША и ШД состоят из параллельных линий, передача информации по которым осуществляется одновременно для всех линий. Число линий ШД определяется разрядностью МП, а ША — объемом памяти, т. е. разрядностью двоичного кода, необходимого для адресации всех ячеек.

ШУ состоит из отдельных линий, по которым передаются те или иные управляющие сигналы. В основном они передаются из МП в остальные узлы.

ВУ в зависимости от способа передачи информации разделяются на две большие группы: устройства, обменивающиеся параллельными словами данных и подключенные соответственно к параллельной шине, и устройства, обменивающиеся информацией в последовательном коде, т. е. последовательно, бит за битом, и подключенные к однопроводной шине.

Основными узлами МП являются:

устройство управления (УУ);

регистр команд (РК);

дешифратор команд (ДШК);

арифметико-логическое устройство (АЛУ);

регистр флажков (РФ);

набор внутренних регистров, состоящий из адресных регистров (РА) и регистров данных (РД);

программный счетчик (ПС);

устройство управления шинами (УУШ).

Координация работы всех узлов в соответствии с выполняемой командой осуществляется тремя узлами: УУ, РК и ДШК. РК обеспечивает хранение команды в течение всего цикла ее исполнения, а ДШК выполняет расшифровку кода этой команды.

Программируемые логические контроллеры (ПЛК) — микро-

процессорные устройства, предназначенные для управления технологическим процессом. Они представляют собой устройства, предназначенные для сбора, преобразования, обработки, хранения информации и выработки команд управления в реальном времени в соответствии с набором записанных в них программ.

Работа контроллера заключается в выполнении следующих операций:

1)сбор сигналов с датчиков;

2)обработка сигналов согласно алгоритму управления;

3)выдача управляющих воздействий на исполнительные устройства.

В нормальном режиме работы контроллер непрерывно выполняет этот цикл с частотой от 50 раз в секунду. Время, затрачиваемое контроллером на выполнение полного цикла, называется временем (или периодом) сканирования. В большинстве современных ПЛК сканирование может настраиваться пользователем в диапазоне от 20 до 30000 миллисекунд.

Для быстрых технологических процессов время сканирования может составлять 20 мс, однако для большинства непрерывных процессов период 100 мс считается вполне приемлемым.

По функциональным признакам в ПЛК (рис. 9.1) можно выделить следующие элементы:

1)центральный процессор (ЦП), предназначенный для выполнения команд (инструкций) управляющей программы и обработки данных, размещенных в памяти;

2)память контроллера с жестким распределением областей для размещения различных типов данных;

3)модуль самодиагностики (МСД), который осуществляет контроль и диагностику элементов контроллера в процессе его работы и сигнализирует при обнаружении неисправностей;

4)модуль связи с оператором (МСО), с помощью которого выполняется программирование контроллера и оперативное управление

впроцессе эксплуатации;

5)модули ввода, обеспечивающие прием и первичное преобразование информации от датчиков объекта управления;

6)модули вывода, предназначенные для выдачи управляющих сигналов на исполнительные устройства (механизмы) объекта управления.

Модули ввода/вывода также называют устройствами связи с объектом (УСО). Основными их элементами являются АЦП и ЦАП.

Интерфейс (совокупность технических и программных средств, обеспечивающих взаимодействие различных устройств) задает параметры, процедуры и характеристики взаимодействия контроллера с верхним уровнем АСУ ТП или с другим контроллером в случае распределенной структуры АСУ ТП.

Посредством внутриблочной шины различные блоки ПЛК связываются между собой через общую магистраль.

В составе с другими вспомогательными устройствами контроллеры выполняют различные функции: обработку информации, управление, регулирование, мониторинг, измерение, сигнализацию, контроль.

Рис. 9.1 — Структурная схема контроллера:

ЦП — центральный процессор; МСД — модуль самодиагностики; МСО — модуль связи с оператором

9.2. Аналого-цифровое и цифро-аналоговое преобразование информации

В основе функционирования любой системы автоматизации лежат информационные процессы — сбор датчиками информации об объекте, ее преобразование, передача, обработка и хранение.

Прежде чем информация дойдет от отправителя до получателя, она подвергается различным преобразованиям. Это связано с тем, что технологические параметры, характеризующие состояние объекта управления, представляют собой непрерывные физические величины (температура, давление, уровень, скорость и т. д.).

Датчик, измеряющий какой-либо параметр, преобразует его также в непрерывный сигнал, удобный для дальнейшей передачи. Такой сигнал называется аналоговым — это сигнал, определенный для любого момента времени, т. е. он представляет собой непрерывную функцию времени. Обработка же полученной информации посредством микропроцессоров требует представления информации в цифровой форме. В то же время существует достаточно большое количество устройств, рассчитанных на унифицированный аналоговый входной сигнал, что требует обратного преобразования информации в аналоговую форму.

Все параметры подвергаются двум основным преобразованиям:

аналого-цифровому и цифро-аналоговому.

Аналого-цифровые преобразователи (АЦП) преобразуют ин-

формацию о сигнале в аналоговой форме, т. е. о напряжении, непрерывном во времени, в информацию о нем в форме цифрового кода обычно в двоичной системе счисления. Они используются, например, для ввода информации в управляющую ЭВМ от датчиков состояния объекта управления.

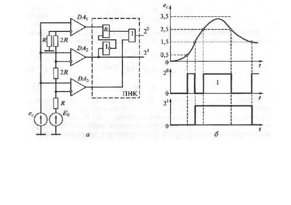
Рис. 9.2 — Двухразрядный параллельный АЦП:

а — схема; б — процесс преобразования напряжения в код; DA1…DA3 — операционные усилители; ес — преобразуемый сигнал (напряжение); Е0 — источник постоянной ЭДС; R — резистор деления напряжения; ПНК — преобразователь напряжения в код