Материал: 2015 [Тынчеров] Основы автоматизации ТПНП

Внимание! Если размещение файла нарушает Ваши авторские права, то обязательно сообщите нам

Коэффициент растворимости α для нефтей и газов основных месторождений России изменяется в пределах 5÷11 м33 на 1 МПа. Показатель b изменяется в пределах 0,8÷0,95.

На многих месторождениях природный газ первоначально существует в растворенном состоянии в нефти и выделяется из раствора только при снижении давления. Чем больше снижается давление, тем больше выделяется газа из раствора.

3. Температура измеряемой среды необходима для определе-

ния ее плотности и вязкости, а также расчета диаметра отверстия сужающего устройства и внутреннего диаметра измерительного трубопровода при рабочей температуре. Если измеряемая среда — газ, то величина температуры используется и для расчета показателя адиабаты.

Взависимости от определяемых параметров и методов их расчета может возникнуть необходимость измерения температуры в единицах °С и/или К. При измерении объема или массы веществ по средним параметрам потока за отчетный период датчик температуры должен быть оснащен устройствами, позволяющими осуществлять регистрацию результатов измерений и их интегрирование. Другими словами, для измерения и регистрации температуры используют комплект, состоящий из преобразователя температуры и термометра. Средства регистрации, интегрирования и архивирования, применяемые для температуры, аналогичны указанным для средств измерения давления.

Для расчета физических свойств среды необходима информация

отемпературе потока в сечении трубопровода, предназначенного для отбора перепада давления на сужающем устройстве. Выполнить измерение температуры в этом сечении трубопровода практически невозможно, так как размещение в этом сечении чувствительного элемента термометра привело бы к искажению распределения скоростей потока и, следовательно, к изменению коэффициента истечения.

Всвязи с отсутствием равенства температур по длине измерительного трубопровода удаление точки измерения температуры от сужающего устройства неизбежно приводит к дополнительной погрешности измерений. Поэтому при выборе точки измерения температуры следует учитывать необходимость исключения влияния гильзы термометра на структуру потока перед расходомером и обеспечения малой разности температур в сечении для отбора давления и в сечении, выбранном для ее измерения. Соблюдение этих требований

возможно путем правильного выбора расстояния от сужающего устройства до точки измерения температуры, которое зависит в первую очередь от наружного диаметра гильзы термометра, условий эксплуатации расходомера, теплоизоляции измерительных трубопроводов, режимов течения и параметров измеряемого вещества. Выбор оптимального места размещения гильзы термометра с учетом всех вышеперечисленных факторов является весьма сложной задачей и требует специального анализа. Ниже приведены рекомендации, которые гарантируют измерение температуры с приемлемой для практики погрешностью.

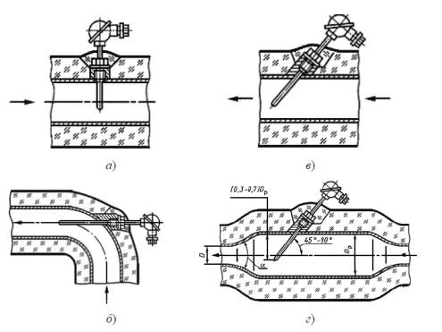
Температуру среды измеряют до или после сужающего устройства на прямолинейном участке измерительного трубопровода при помощи измерительного преобразователя температуры или термометра, устанавливаемого на трубопроводе радиально (рис. 6.37). При этом между сужающим устройством и гильзой термометра должны отсутствовать местные сопротивления. Если температура измеряемой среды менее 120°С, то чувствительный элемент термометра погружают на глубину 0,3–0,7 D.

Рис. 6.37 — Схема установки преобразователя температуры или термометра на измерительном трубопроводе:

D — диаметр трубопровода; Dp — диаметр расширительного трубопровода; α — угол расширения, определяемый по таблице 6.6

Согласно ГОСТ 6651-94 [60]:

длина наружной части термометра — расстояние от опорной плоскости неподвижного штуцера или фланца до головки;

длина погружаемой части термометра — расстояние от рабочего конца защитной арматуры до мест возможной эксплуатации при температуре верхнего предела измерения;

диапазон измеряемых температур — интервал температур, в котором выполняется регламентируемая функция термометра по измерению.

Наилучшим расположением преобразователя температуры и термометра (ПТ) или его защитной гильзы (при ее наличии) является радиальное. Схема приведена на рисунке 6.37, а. Допускается их наклонное расположение (рис. 6.37, б; 6.37, г) или установка за сужающим устройством в колене (рис. 3.37, в). Указанное направление потока на рисунке 6.37, б, в является рекомендуемым.

Значения угла расширения α, обеспечивающие безотрывное течение среды в диффузоре, представлены в таблице 6.8.

Таблица 6.8 — Значения угла расширения α, обеспечивающие безотрывное течение среды в диффузоре

(Dp/D) 2

1,5

2

2,5

3

3,5

4

α

28°

22°

16°

12°

Если среда — газ, то при наличии больших потерь давления (Δω > 1,6·105 Па) на сужающем устройстве необходимо рассчитывать температуру до сужающего устройства по измеренной температуре, а после сужающего устройства по формуле:

+ 2 + ∆ ,

(6.22)

где Т2 — измеренное значение температуры после сужающего устройства, К;

Δω — потеря давления в сужающем устройстве; μЈΤ — коэффициент Джоуля-Томсона, К/Па.

ω = (1 − β1,9 ) P ,

(6.23)

где Р — перепад давления на сужающем устройстве, Па; β — относительный диаметр отверстия сужающего устройства.

 

 

 

2

 

 

 

 

=

 

|

или =

 

 

 

|

,

(6.24)

 

 

 

 

 

 

 

 

 

 

 

 

 

где Н — энтальпия, Дж/моль; М — молярная масса газа, кг/моль; Р — давление среды, Па;

Ср — удельная теплоемкость при постоянном давлении, Дж/(кг·К); Т — абсолютная (термодинамическая) температура среды, К;

R — универсальная газовая постоянная, R = 8,31451, Дж /(моль·К); Z — фактор (коэффициент) сжимаемости, Z = 1.

4.Вязкость нефтяного газа при давлении 0,1 МПа и температуре 0 обычно не превышает 0,01 мПа·с. С повышением давления и температуры она незначительно увеличивается. Однако при давлениях выше 3 МПа увеличение температуры вызывает понижение вязкости газа, причем газы, содержащие более тяжелые углеводороды, как правило, имеют большую вязкость. Как и в случае с определением физико-химических свойств нефти, вязкость газа можно определить с помощью вискозиметров либо рассчитать эмпирически.

5.Теплоемкость газа — количество тепла, необходимое для

нагревания единицы веса или объема этого вещества на 1 . Весовая теплоемкость газа измеряется в кДж/кг, а объемная — в кДж/м3.

6.Теплота сгорания газа какого-либо вещества определяется количеством тепла, выделяющимся при сжигании единицы веса или

единицы объема данного вещества. Теплота сгорания газов выражается в кДж/кг и кДж/м3и является основным показателем, характеризующим газ или топливо.

Если при постоянной температуре повышать давление какоголибо газа, то после достижения определенного значения давления этот газ сконденсируется, т. е. перейдет в жидкость. Для каждого газа существует определенная предельная температура, выше которой ни при каком давлении газ нельзя перевести в жидкое состояние. Наибольшая температура, при которой газ не переходит в жидкое состояние, как бы велико ни было давление, называется критической температурой.

7.Давление, соответствующее критической температуре, называется критическим давлением. Таким образом, критическое давление — это предельное давление, при котором и менее которого газ не переходит в жидкое состояние, как бы ни низка была температура.

Так, например, критическое давление для метана приблизительно равно 4,7 МПа, а критическая температура — 82,5 .

Природные газы могут воспламеняться или взрываться, если они смешаны в определенных соотношениях с воздухом и нагреты до температуры их воспламенения при наличии открытого огня.

Минимальные и максимальные содержания газа в газовоздушных смесях, при которых может произойти их воспламенение, называются верхним и нижним пределом взрываемости. Для метана эти пределы составляют от 5 до 15%. Эта смесь называется гремучей и давление при взрыве достигает 0,8 МПа.

Абсолютное давление может быть измерено датчиками абсолютного давления или рассчитано по результатам измерений барометрического (атмосферного) и избыточного давлений. Другими словами, абсолютное давление среды — это сумма избыточного и атмосферного давлений.

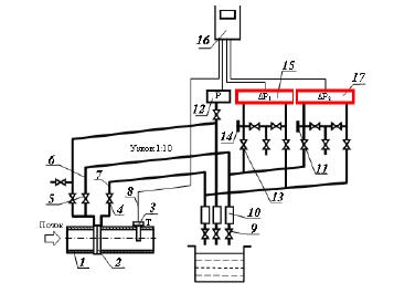
С целью расширения диапазона измеряемых расходов и снижения погрешности измерений к одному сужающему устройству может быть подключено несколько дифманометров (рис. 6.38).

Рис. 6.38 — Пример подключения двух дифманометров: 1 — измерительный трубопровод; 2 — диафрагма;

3 — датчик температуры; 4, 5 — отсечные вентили; 6, 7 — соединительные линии; 8 — кабель для соединения

датчика температуры с вычислителем; 9 — дренажные вентили; 10 — конденсатосборники; 11 — заглушка; 12 — датчик давления;

13 — вентильный блок; 14 — штуцер со съемной резьбой; 15 — основной дифманометр; 16 — вычислитель; 17 — дополнительный дифманометр