Материал: Розрахунок характеристик трифазного АД з фазним ротором

Внимание! Если размещение файла нарушает Ваши авторские права, то обязательно сообщите нам

Розрахунок характеристик трифазного АД з фазним ротором

Міністерство освіти і науки молоді та спорту України

Державний вищий навчальний заклад

Донецький національний технічний університет

Кафедра ”Електромеханіка і ТОЕ”









Розрахункова робота

на тему: «Розрахунок характеристик трифазного АД з фазним ротором»



Виконала: ст. гр. СПУ-12

Хмара А.О.

Перевірив: Апухтін О.С.




Донецьк 2014 р.

Асинхронний двигун з фазним ротором має наступні дані:

Варіант

Номінальні

Фазний струм холостого ходу ,АКоефіцієнт потужності холостого ходу



Потужність , кВтНапруга , кВСтрум статора , А Частота обертання ротора , об/хв






60

125

0,5

179

1470

26

0,04


Варіант

Механічні втрати у двигуні , кВтНапруга на кільцях ротора, , ВСхема з’єднання обмотки статораПараметри заступної схеми, Ом











60

0,7

250

0,0890,60,0960,8






По прийнятим даним машини потрібно:

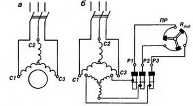
1.  Накреслити схему включення АД з фазним ротором.

2.  Накреслити спрощену заступну схему однієї фази двигуна;

3.  показати на ній напрямок напруг і струмів, пояснити призначення

4. схеми і її елементів, визначити значення параметрів.

5.  Визначити:

6. Номінальні значення фазних напруги і струму статорної обмотки двигуна.

7. Для номінального режиму роботи за параметрами заступної схеми: активну потужність, яка підводиться до статора, коефіцієнт потужності, сумісні втрати, ККД.

8. Номінальний і максимальний (критичний) обертальні моменти.

9. Струми в обмотках статора і ротора, обертальний момент і коефіцієнт потужності при пуску двигуна із замкненим накоротко ротором.

10. Зведений і реальний опори фази пускового реостата, необхідні для одержання при пуску максимального момента.

11. Струми в обмотках статора і ротора, коефіцієнт потужності

12.  при пуску з реостатом, опір якого обрано по п.3.5.

13. Визначити кратності пускових моментів і струмів двигуна

14.  на природній і штучній характеристиках. Зробити висновок про вплив пускового реостата на пускові характеристики АД.

15. Розрахувати і побудувати графік природної механічної характеристики двигуна Мпр=f(s) і показати на ній характерні точки.

16.Розрахувати і побудувати графік штучної механічної характеристики двигуна Мшт =f(s) з пусковим реостатом, який забезпечує найбільший пусковий момент.

17.Показати на графіках механічних характеристик n=f(M) частоти обертання ротора при номінальному навантаженні на природній і штучній механічних характеристиках.

18.Розрахувати і побудувати графік залежності струму ротора від

19. ковзання I2 =f(s) при пуску двигуна без реостата.

20.Розрахувати і побудувати графік природної механічної характеристики Мпр=f(s), користуючись формулою Клосса. На цьому ж рисунку показати аналогічну залежність, отриману по п.4.

21.Побудувати енергетичну діаграму двигуна для номінального

22. навантаження з указівкою значень потужностей і втрат.

До пункту 1. Схема включення АД з фазним ротором:

Рисунок 1.- Схема включення АД з фазним ротором.

До пункту 2. Спрощена заступна схема однієї фази двигуна; призначення схеми і її елементів , визначення значення параметрів.

При спрощенні заступної схеми приймають С=1.

Рисунок 2.- Спрощена заступна Г-схема однієї фази двигуна

Для аналізу роботи асинхронного двигуна користуються схемою заміщення. Схема заміщення асинхронного двигуна аналогічна схемі заміщення трансформатора і являє собою електричну схему, в якій вторинний ланцюг (обмотка ротора) з'єднана з первинної ланцюгом(обмоткою статора)

гальванічно замість магнітної зв'язку, що існує в двигуні. Схема заміщення дозволяє визначити струми, втрати потужності і падіння напруги в асинхронній машині. При цьому потрібно враховувати, що в обмотці ротора проходить струм, діюче значення і частота якого залежать від частоти обертання.

R1, X1 - активний опір і індуктивний опір розсіяння фази обмотки ротора.

Опори кола намагнічування схеми заміщення:

- повний

активний  

- реактивний

- Наведені значення визначаються так само, як і для трансформатора:

, ,

де k = E1 / E2k = U / E2k - коефіцієнт трансформації двигуна.

Визначимо значення опорів вітки намагнічування і, використовуючи задані параметри холостого ходу.

;  (В);         


Електричні втрати у обмотці статора у режимі холостого ходу:

 ;  (Вт);

Втрати у режимі холостого ходу:

;

Визначимо звідси  ;

Активна складова току холостого ходу: ;

Коефіцієнт потужності у режимі холостого ходу: ;

Звідси: ;  (А);

;  (Вт);

;

 (Вт);

  (Ом);

  (Ом);

  (Ом);

  (Ом);

  (Ом);

Поправковий коефіцієнт:

 ;

Параметри головної вітки заміщення:

 (Ом);  (Ом);

 (Ом);  (Ом);

 До пункту 3.

Для визначення усіх величин у номінальному режимі слід за заданою частотою обертання ротора  визначити синхронну частоту обертання поля статора  і номінальне ковзання . Увесь подальший розрахунок ведемо з використанням Г-подібної заступної схеми, з урахуванням енергетичної діаграми двигуна для режиму навантаження і рівнянь для електромагнітного моменту двигуна.

3.1 Визначення номінального значення фазних напруги і струму статорної обмотки двигуна.

Номінальна фазна напруга: ;  (В);        

Фазний струм : ;  (А);

 

.2 Для номінального режиму роботи за параметрами заступної схеми: розрахуємо активну потужність, яка підводиться до статора, коефіцієнт потужності, сумісні втрати, ККД.

 Номінальне ковзання:

;  ;

Де  - синхронна частота обертання магнітного поля;

; Приймемо частоту живлення  (Гц);

Найближча синхронна частота обертання магнітного поля  (об/хв).

Маємо число пар полюсів - два.

 - номінальна частота обертання;

Повний опір головної вітки схеми заміщення:

;

 (Ом);

Приведений струм ротора:

 ;  (А);

Косинус і синус кута між векторами  і :

 ;  ;

 ;  ;

Активна і реактивна складові струму головної вітки:

 ;  (А);

 ;  (А);

Активна і реактивна складові струму холостого ходу:

;  (А);

 ;  (А);

Активна і реактивна складові повного струму статора:

 ;  (А);

 ;  (А);

Номінальний фазний струм, що споживається двигуном із мережі:

 ;  (А);

Коефіцієнт потужності двигуна:

 ;  ;

Номінальна активна потужність, що споживається двигуном з мережі:

;  (кВт) ;

Втрати потужності в двигуні:

- в обмотці статора:

;  (кВт);

-в обмотці ротора:

 ;  (кВт) ;

- додаткові:

 ;  (Вт);

Сумарні втрати потужності в двигуні:

;

 (кВт);

Корисна потужність на валу:

 ;  (кВт);


;  (%) ;

Номінальний ККД:

 ;  (%);

3.2 Номінальний і максимальний (критичний) обертальні моменти.

Номінальний електромагнітний обертальний момент двигуна:

 ;

 (Нм)

Номінальний обертальний момент на валу машини:

;  (Нм);

Момент холостого ходу:

;  905 -812 = 93 (Нм);

Максимальний електромагнітний обертальний момент двигуна:

;

 (Нм);

Критичне ковзання:

;

 

.4.Струми в обмотках статора і ротора, обертальний момент і коефіцієнт потужності при пуску двигуна із замкненим накоротко ротором.

Струм статора при пуску двигуна (S=1) із замкненим накоротко ротором без обліку струму, що намагнічує, у цьому режимі визначається за спрощеною заступною схемою:

;

354,1 (А);

Дійсний струм ротора при пуску двигуна з короткозамкненим ротором:

;

Знайдемо - коефіцієнт трансформації по струму системи статор-ротор. Для машин з фазним ротором: , де - коефіцієнт трансформації по ЕРС системи статор-ротор.

;  - ЕРС обмотки статора.

;  (В);

статорний реостат ротор двигун

, для машин з фазним ротором коефіцієнт

Обираємо .


;  (В);

; ;

;  (А);

Коефіцієнт потужності двигуна при пуску з короткозамкненим ротором:

;

0,131

Обертальний момент при пуску двигуна з короткозамкненим ротором:

;

(Нм);

При номінальному навантаженні двигун з короткозамкненим ротором не зможе запуститися.

3.5. Зведений і реальний опори фази пускового реостата, необхідні для одержання при пуску максимального моменту.

Приведений опір фази пускового реостата, необхідний для одержання при пуску максимального значення моменту, визначається з умови , тобто :

 ;

відкіля:

; (Ом);

Дійсне значення опору фази пускового реостата:

;  (Ом);

 

.6. Струми в обмотках статора і ротора, коефіцієнт потужності при пуску з реостатом, опір якого обрано за пунктом 3.5

Струм статора при пуску двигуна з реостатом :

;

 (А);

Дійсний струм ротора при пуску двигуна з реостатом, що забезпечує максимальне значення пускового моменту:

;  (А);

Коефіцієнт потужності при реостатному пуску двигуна:

;

 (А);

Порівняно з пуском без реостата, збільшення коефіцієнта потужності при пуску з реостатом, виникає тому що пусковий струм знизився, втрати знизилися і відтак коефіцієнт потужності виріс.

3.7. Визначення кратності пускових моментів і струмів двигуна на природній і штучній характеристиках. Висновок про вплив пускового реостата на пускові характеристики АД.

Кратність пускового моменту при пуску двигуна: з короткозамкнутим ротором:

;

Кратність пускового моменту при реостатному пуску двигуна:

;

Відповідні значення кратності пускового струму:


;

;

Порівнявши отримані результати обчислень, можна зробити висновок, що введення опору пускового реостата в коло ротора АД збільшує пусковий момент при зменшенні пускового струму.

До пункту 4. Розрахунок і будування графіку природної механічної характеристики двигуна , і характеристичних точок.

 

;

; (об/хв);

Таблиця 1

00,020,10,1310,20,40,60,81










n,об/хв

1500

1470

1350

1303

1200

900

600

300

0

,Нм09053926487266129595107851109710982












Рисунок 3.- Природна механічна характеристика двигуна

 

До пункту 5. Розрахунок і будування графіку штучної механічної характеристики двигуна  з пусковим реостатом, який забезпечує найбільший пусковий момент.

Штучну реостатну механічну характеристику АД при включенні у коло ротора опору по п.3.5 розраховують по рівнянню:

;

 (Нм);

; (об/хв);

Таблиця 2

00,020,10,1310,20,40,60,81










n,об/хв

1500

1470

1350

1303

1200

900

600

300

0

,Нм0713534606971358198525793142











Рисунок 4.-Штучна механічна реостатна характеристика

 

До пункту 6. Частоти обертання ротора при номінальному навантаженні на природній і штучній механічних характеристиках.

На графіку природної механічної характеристиці, частота обертання ротора при номінальному навантаженні буде складати 1470 об/хв., при моменті на валу 905 Нм. На графіку штучної механічної характеристиці, частота обертання ротора при номінальному навантаженні буде складати 1470 об/хв., при моменті на валу 71 Нм, тобто приблизно у десять разів менший момент на валу. Тому пусковий реостат відключають після того як двигун набрав оберти.

До пункту 7. Розрахунок і будування графіку залежності струму ротора від ковзання , при пуску двигуна без реостата.

;

 (А);

Таблиця 3

00,020,10,1310,20,40,60,81










,А0189549591635667675678680










 

Рисунок 5.- залежність струму ротора від ковзання, при пуску двигуна без реостата.

До пункту 8. Розрахунок і будування графіку природної механічної характеристики двигуна , користуючись формулою Клосса. На цьому ж рисунку аналогічна залежність отримана по пункту 4.

 

 - формула Клосса.

 467(Нм);

; (об/хв);

Таблиця 4

00,020,10,1310,20,40,60,81










n,об/хв

1500

1470

1350

1303

1200

900

600

300

0

,Нм0467233515301402905637487394











Рисунок 6.- графік природної механічної характеристики двигуна за формулою Клосса

До пункту 9. Будування енергетичної діаграми двигуна для номінального навантаження з указівкою значень потужностей і втрат.

(кВт) ;

− магнітні втрати на гістерезис і на вихрові струми у сталі магнітопроводу статора;

 (кВт);

− електричні втрати потужності в обмотці статора:

 ;  (кВт);

 

−електромагнітна потужність, яка передається обертовим магнітним полем ротору через повітряний зазор:

 ;  (кВт);

 

− електричні втрати потужності в обмотці ротора;

 ;  (кВт);

 

− повна механічна потужність ротора:

 ;  (кВт);

 

−механічні втрати в двигуні на тертя в підшипниках, тертя щіток об кільця, тертя ротора об повітря, включаючи втрати на вентиляцію;

− додаткові втрати, які обумовлені зубцевою поверхнею статора і ротора:

;  (кВт);

 

− корисна потужність на валу машини.

Втрати в сталі статора і механічні втрати приблизно рівні. Тоді:

;

де  − сумісні втрати потужності в двигуні,

;

 (кВт);

З іншого боку: