1. Исходные данные
Таблица 1.1
№ п/п
Ф.И.О.
Параметры
Ед. изм.
Величины
1
Т
Ширина первого пролета
м
24
2
Р
Ширина первого пролета
м
0
3
Е
Шаг рам
м
6
4
С
Грузоподъемность 1-го крана
т
20
5
К
Грузоподъемность 2-го крана
т
32
6
О
Режим работы кранов
легк.
7
В
Длина здания
м
180
8
А
Место строительства
Новгород
9
Д
Расчетная колонна по оси
Б
10
И
Агрессивность среды
Слабоагрессивная
Таблица 1.2 - Технические характеристики кранового оборудования
№ п/п
Характеристики крана
Кран 1
Кран 2
1
Грузоподъемность, т
Основного крюка
20
32
Вспомог. крюка
5
5
2
Режим работы крана
легк.
легк.
4
Пролет крана Lкр, м
22,5
22,5
5
Высота крана Нкр, мм
2400
2750
6
Свес крана В1, мм
260
300
7
Ширина крана В, мм
5600
6300
8
База крана (К), мм
4400
5100
10
Масса тележки Qт, кН
63
87
11
Масса тележки и крана
Qт+Qк, кН
225
350
13
Тип кранового рельса (по
ГОСТ 4121-76)
КР80 (h=130)
14
Высота кранового рельса hр,
мм
130
130
15
Нормативная нагрузка, кН
вертикальная, Fкn
160
244
горизонтальная, Ткn
6,25
9,86
Рис. 1 - Технические характеристики опорных мостовых кранов 1, 2
2. Компоновка конструктивной схемы здания
Каркас одноэтажного здания с покрытием из плоских элементов состоит из
поперечных рам, образованных защемленными в фундаментах колоннами и шарнирно
опирающимися на колонны стропильными фермами. В продольном направлении рамы
связаны подкрановыми балками, жестким диском покрытия и стальными связями.
Жесткий диск образуют плиты покрытия, приваренные к стропильным фермам с
последующим замоноличиванием швов.
Компоновочное решение каркаса здания разрабатывается на основании
исходных данных. Пролет здания - 24м, длина - 180м, шаг колонн - 6м. Привязка
колонн к продольной оси - 250мм. Деформационный шов в осях 16-17. Применяются
железобетонные крановые колонны прямоугольного сечения. Межколонные стальные
связи расположены в среднем шаге температурного отсека, в осях 8-9 и 24-25.
Стропильные конструкции - сегментные раскосные фермы.
. Расчет поперечной рамы здания
.1 Сбор нагрузок на элементы поперечной рамы здания
.1.1 Постоянные нагрузки
Таблица 3.1 Постоянные нагрузки
№п/п
Вид нагрузки
Ед. изм.
Нормативная нагрузка
К-нт надежности по нагрузке Расчетная нагрузка
1. Нагрузка от кровли,
кН/м2
1.1
гравийная засыпка, кН/м2
0,350
1,3
0,455
1.2
геотекстиль кН/м2
0,003
1,2
0,004
1.3
Пеноплэкс КРОВЛЯ, кН/м2
0,028
1,2
0,034
1.4
гидроизоляция Техноэласт
ЭПП кН/м2
0,050
1,2
0,059
1.5
цементно-песчаная стяжка, кН/м2
0,360
1,3
0,468
Итого кН/м2
0,791
1,020
2. Нагрузка на ферму (шаг 6
м), кН/м
2.1
вес кровли кН/м
4,743
6,118
2.2
ребристые плиты покрытия кН/м
7,933
1,1
8,727
Итого кН/м
12,676
14,845
3. От собственного веса
фермы
3.1
сегментная раскосная
пролетом 24м (шаг 6м), приблизительно кН/м
3,830
1,1
4,217
Итого (п.п.2,3):
кН/м
16,506
19,062
4. От подкрановых
конструкций, кН
4.1
рельсы крановые КР-80 кН
3,588
1,05
3,767
4.2
подкрановая балка
(КЭ-01-50)
кН
41,50
1,1
45,650
Итого :
кН
45,088
49,417
5. От верхнего участка
стены (6 стеновых панелей 5.1
керамзитобетонные стеновые
панели кН
77,760
1,1
85,536
5.2
остекление в металлических
переплетах кН
8,640
1,3
11,232
Итого:
кН
86,400
96,768
6. От веса колонны h=14,850
м, приблизительно
6.1
надкрановая часть колонны кН
24,600
1,1
27,060
6.2
подкрановая часть колонны кН
78,800
1,1
86,680
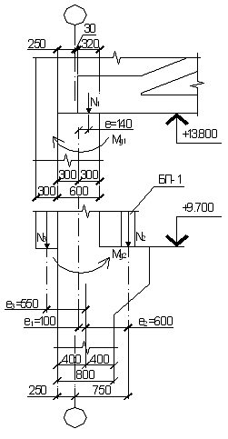
Рис.4 Узел опирания на колонну фермы и подкрановой балки
. Центр опорного узла фермы не совпадает с геометрической осью верхней
части колонны, в верхнем сечении колонны момент равен:
. Моменты, возникающие от постоянной нагрузки на уровне верха консоли
колонны:
от веса кровли и ферм
от веса подкрановых конструкций
от верхнего участка стены
Рис. 5 Постоянная нагрузка на поперечную раму
3.1.2 Снеговая нагрузка
Нормативное значение снеговой нагрузки на горизонтальную проекцию
покрытия:
µ = 1,0 - коэффициент перехода от веса снегового покрова земли к снеговой
нагрузке на покрытие для уклона α < 30° [5, прил. Г].
V=4м/с
- [5, карта 2];
=24 м - ширина
покрытия, принимаемая не более 100 м.
Коэффициент надежности по снеговой нагрузке Расчетная снеговая нагрузка на 1 м2: Полная расчетная погонная снеговая нагрузка на раму составит
Врам = 6м - шаг средних колонн;
Узловая расчетная нагрузка на ферму:
Значения моментов от снеговой нагрузки:
в верхнем сечении колонны
на уровне верха консоли колонны
Рис. 6 Снеговая нагрузка на поперечную раму
3.1.3 Ветровая нагрузка
Нормативное значение ветровой нагрузки следует определять как сумму
средней и пульсационной составляющих.
Определяем нормативное значение средней составляющей ветровой нагрузки по
формуле:
где W0 - нормативное значение ветрового давления [5, Таблица11.1], для I
ветрового района Wo=0,23кН/м;
Се - аэродинамический коэффициент, [5, прил.Д.1.2], для вертикальных
поверхностей с наветренных сторон Се = 0,8, с подветренных сторон Се =0,5;
Нормативное значение эквивалентной ветровой нагрузки для наветренной стороны:
для подветренной стороны:
Находим нормативное значение пульсационной составляющей ветровой нагрузки
При расчете одноэтажных зданий высотой до 36м, при отношении высоты к
пролету <1,5, пульсационную составляющую определяем:
коэффициент =0,499 -
коэффициент пространственной корреляции пульсаций давления ветра [5, п. 11.1.11],
определяем интерполяцией [5, Таблица11.6].
Нормативное значение пульсационной составляющей:
для наветренной стороны:
для подветренной стороны:
Расчетная погонная ветровая нагрузка на раму с наветренной стороны здания:
с подветренной стороны здания:
С грузовой площади шатра A1 (м2) нагрузка в виде сосредоточенной силы
Fнав (кН), Fподв. (кН) переносится на узел сопряжения верхней части колонны с
ригелем:
Рис. 7 Схемы загружения поперечной рамы ветровой нагрузкой
3.1.4 Вертикальное давление от мостовых кранов
Производственное здание оборудуется двумя мостовыми кранами в каждом
пролете грузоподъемностью Q1
=15т и Q2 =32т. При движении мостового крана на крановый рельс передаются вертикальные
нагрузки от колес мостовых кранов Fк и горизонтальные воздействия Тк.
Определим нагрузки на поперечную раму от мостовых кранов.
Расчетным загружением рамы мостовыми кранами является такое, при котором
на одну из колонн пролета действует наибольшее вертикальное давление кранов
Dmax, а на другую - минимальное Dmin. Вертикальные давления кранов Dmax и Dmin
в виде опорных реакций подкрановых балок передаются на колонны, и определяются
с помощью линий. Максимальное вертикальное давление Dmax будет отвечать такой
схеме загружения подкрановых балок кранами, когда сумма ординат линий влияния
опорных реакций (∑yi) будет максимальной. При этом тележка с грузом
должна находиться на минимальном расстоянии от колонны.
Вертикальная
нагрузка на подкрановые балки и колонны пролета определяется от двух наиболее
неблагоприятных по воздействию кранов Q1 = 20т и Q2 = 32т.
Рис. 8 Схема загружения подкрановых балок для определения Dmax (Dmin)
. Определяем расчетное максимальное вертикальное давление на колонну Dmax
(кН) по оси А, к которой приближена тележка крана
Линия влияния от двух сближенных кранов показана на рисунке 9 в наиболее
невыгодном положении.
Здесь . Определяем расчетное минимальное вертикальное давление на колонну по
оси A Dmin (кН)
где где Давления . Определяем крановые моменты, передаваемые на колонны:
где е2 =600мм - расстояние от оси подкрановой балки до оси, проходящей
через центр тяжести сечения нижней части колонны
3.1.5 Горизонтальное поперечное давление от мостовых кранов
Определяем величину давления на колонну от сил поперечного торможения.
Принимаем ту же линию влияния, что и при определении Рис. 9 Схема загружения подкрановых балок для определения Тпоп
Расчетная горизонтальная сила Т (кН), передаваемая подкрановыми балками
на колонну от сил Нормативное значение где f -коэффициент трения, при гибком подвесе f = 0,05 [2, п.9.4], = 200 кН; Q2 = 320 кН; Gт1 = 63 кН; Gт2 =87 кН;
Рис.10
Рис.11
3.2 Определение расчетных усилий в сечениях колонны (расчет в
ПК ЛИРА 9.6)
Рис. 12 Схема нумерации элементов и узлов поперечной рамы
Таблица 3.2 Жесткости элементов поперечной рамы
Тип жесткости
Имя
Пара. (сечения-(см)
жесткости-(кН,м) расп.вес-(кН,м))
1
Брус 40 X 80
Ro=24.525,E=3.00186e+007,GF=0
B=40,H=80
EF=9.60581e+006,EIy=512310
EIz=0,GIk=0
Y1=2.79e-012,Y2=7.14e-010,Z1=8.8e+012,Z2=0
2
Брус 40 X 60
Ro=24.525,E=3.00186e+007,GF=0
B=40,H=60
EF=7.20436e+006,EIy=216131
EIz=0,GIk=0
Y1=2.79e-012,Y2=5.24e-011,Z1=1.1e+012,Z2=0
3
КЭ 2 численное
q=0
Таблица 3.3 Усилия в элементах рамы (расчет в ПК ЛИРА 9.6)
Таблица 3.4 Таблица РСУ (расчет в ПК ЛИРА 9.6)
№ элем
№ сечен
Усилия
№№ загруж
Кран/сейсм
N (кН)
Qz (кН)
My (кН*м)
1
1
-486.508
-25.784
221.665
1 3
-
1
1
-576.796
26.147
-240.936
1 2 4
-
1
1
-486.508
25.021
-234.256
1 4
-
1
1
-576.796
-24.658
214.986
1 2 3
-
1
1
-576.796
3.478
-21.894
1 2
-
1
1
-892.386
-22.336
348.208
1 3 5 7
К
1
1
-718.900
53.911
-474.119
1 2 4 6 7
К
1
1
-628.612
52.785
-467.439
1 4 6 7
К
1
1
-982.674
-21.210
341.528
1 2 3 5 7
К
1
1
-486.508
-25.784
221.665
1 3
-
1
1
-982.674
31.243
-96.802
1 2 5 7
К
1
1
-982.674
53.911
-315.844
1 2 4 5 7
К
1
2
-491.763
15.890
-28.777
1 2 4
-
1
2
-491.763
-8.233
44.785
1 2 3
-
1
2
-401.475
-9.359
40.373
1 3
-
1
2
-491.763
3.478
12.368
1 2
-
1
2
-807.352
1.606
238.945
1 3 5 8
К
1
2
-633.867
36.138
-26.543
1 2 4 6 8
К
1
2
-897.640
2.732
243.357
1 2 3 5 8
К
1
2
-633.867
43.654
11.521
1 2 4 6 7
К
1
2
-401.475
-9.359
40.373
1 3
-
1
2
-897.640
31.243
210.941
1 2 5 7
К
1
2
-897.640
43.654
169.795
1 2 4 5 7
К
2
1
-255.290
-9.359
54.795
1 3
-
2
1
-345.578
15.890
-10.743
1 2 4
-
2
1
-345.578
-8.233
62.818
1 2 3
-
2
1
-345.578
3.478
30.402
1 2
-
2
1
-255.290
-9.359
54.795
1 3
-
2
1
-345.578
36.138
-93.761
1 2 4 6 8
К
2
1
-255.290
35.012
-101.784
1 4 6 8
К
2
1
-345.578
-8.233
62.818
1 2 3
-
2
1
-345.578
3.478
30.402
1 2
-
2
2
-319.032
3.478
44.664
1 2
-
2
2
-319.032
11.138
44.664
1 2 4
-
2
2
-228.744
-1.749
32.024
1 3
-
2
2
-319.032
3.478
44.664
1 2
-
2
2
-319.032
31.386
44.664
1 2 4 6 8
К
2
2
-228.744
-1.749
32.024
1 3
-
Принимаем значения M, N, Q в расчетных сечениях на основе вычисленных усилий:
в сечении 2-2 для надкрановой части колонны:
в т.ч. от постоянных и длительных в сечении 4-4 для подкрановой части колонны:
в т.ч. от постоянных и длительных Рис. 13. Расчетные сечения колонны
4. Проектирование колонны
Расчетные характеристики бетона и арматуры:
бетон В25: арматура А400: 4.1 Расчет надкрановой части колонны
Сечение колонны Полезная высота сечения Расчетная длина надкрановой части колонны (п. 6.2.18 СП [1]): Гибкость надкрановой части колонны: Определение значений случайных эксцентриситетов (п. 4.2.6 [1]):
4.1.1 Подбор продольного армирования
Расчет ведем по п.п.3.53-3.54 и 3.60 (для прямоугольных сечений с
несимметричной арматурой) Пособия к СП [2].
Определим площадь сечения продольной арматуры по первой (третьей)
комбинации усилий: Расчетный эксцентриситет
Согласно п.3.53-3.54 определяем коэффициент η.
Изгибающие моменты относительно оси продольной арматуры от действия
полных и длительных нагрузок
Коэффициент, учитывающий влияние длительного действия нагрузки на прогиб
колонны
Относительное значение эксцентриситета продольной силы
Коэффициент армирования в первом приближении принимаем Коэффициент приведения арматуры к бетону Жесткость надкрановой части колонны в предельной стадии (по ф. 3.89):
Условная критическая сила
Коэффициент гибкости ствола колонны
Расчетный эксцентриситет продольной силы относительно оси продольной
арматуры с учетом прогиба колонны:
По Таблица 3.2 (Пособия к СП [2]) Площадь сечения сжатой арматуры по ф.3.102 следовательно площадь сечения арматуры Принимаем сжатую арматуру 2Ø16А400, Так как значение площади сечения сжатой арматуры, вычисленное по ф.3.102
отрицательное Сечение растянутой арматуры также назначаем конструктивно Коэффициент армирования равен
Расстояние между осями стержней продольной арматуры не превышает
допустимых по п. 8.3.6 СП [1].
4.1.2 Проверка прочности принятого сечения
Проверку прочности принятого сечения ведем по п.3.56 Пособия к СП[2] для
прямоугольных сечений с симметричной арматурой, т.к. Проверим принятое армирование Граничная относительная высота сжатой зоны, определяемая по Таблица 3.2 Так как т.е. прочность сечения обеспечена.
4.1.3 Подбор поперечного армирования
Учитывая конструктивные требования п.п. 8.3.9-8.3.14 СП [1], принимаем
поперечные стержни диаметром 6 мм А240 с шагом не более 500мм и не более Рис. 14 Армирование надкрановой части колонны
Проверка надкрановой части колонны в плоскости, перпендикулярной
плоскости изгиба по п.3.50 Пособия к СП [2]: расчетная длина
так как 4.2 Расчет подкрановой части колонны
Сечение колонны Полезная высота сечения Расчетная длина подкрановой части колонны (п. 6.2.18 СП [1]): Гибкость подкрановой части колонны: Определение значений случайных эксцентриситетов (п. 4.2.6 [1]):
4.2.1 Подбор продольного армирования
Расчет ведем аналогично п. 4.1.1 по п.п.3.53-3.54 и 3.60 (для
прямоугольных сечений с несимметричной арматурой) Пособия к СП [2].
Вторая комбинация усилий (1,2,4,6,7):
в т.ч. от постоянных и длительных Предварительно Следовательно площадь сечения арматуры Принимаем сжатую арматуру 3Ø18А400, Так как значение площади сечения сжатой арматуры, вычисленное по ф.3.102
отрицательное Сечение растянутой арматуры принимаем Коэффициент армирования равен
Поскольку полученное армирование превышает армирование Принимаем конструктивно 3Ø18А400, Сечение растянутой арматуры принимаем Коэффициент армирования равен
Вдоль стороны сечения колонны .2.2 Проверка прочности принятого сечения
Проверку прочности принятого сечения ведем по п.3.59 Пособия к СП [2] для
прямоугольных сечений с несимметричной арматурой.
Проверим принятое армирование на второе сочетание расчетных усилий Так как т.е. прочность сечения обеспечена.
4.2.3 Подбор поперечного армирования
Учитывая конструктивные требования п.п. 8.3.9-8.3.14 СП [1], принимаем
поперечные стержни диаметром 8 мм А240 с шагом не более 500мм и не более Рис. 15 Армирование подкрановой части колонны
Проверка подкрановой части колонны в плоскости, перпендикулярной
плоскости изгиба по п.3.50 Пособия к СП [2]: расчетная длина
так как 4.3 Расчет подкрановой консоли колонны
На консоль действует сосредоточенная сила от веса подкрановой балки Для обеспечения прочности консоли на действие изгибающего момента
определяем площадь сечения продольной арматуры А400:
Принимаем 2Ø18А400 ( Так как Так как Отгибы направлены из нижнего угла консоли в противоположный верхний угол.
Минимальная площадь сечения отогнутой арматуры Рис. 16 К расчету консоли колонны
4.4 Расчет колонны в стадии транспортировки по первой группе
предельных состояний
Колонну в стадии транспортировки рассчитывают как балку на двух опорах.
Нагрузку принимают равномерно распределенной от собственного веса с учетом
коэффициента надежности по нагрузке γf = 1,1, и коэффициента динамичности γd = 1,6.
Нормативный погонный вес колонны:
Расчетный погонный вес с учетом коэффициента динамичности:
Рис. 17 Расчетная схема колонны в стадии транспортировки
Моменты от собственного веса в местах установки строповочных
1) Проверка прочности сечения подкрановой части:
Так как т.е. прочность обеспечена.
) Проверка прочности сечения надкрановой части:
Прочность сечения проверяем из условия 3.19 (Пособия к СП [2]):
т.е. прочность не обеспечена. Увеличим площадь сечения арматуры, примем т.е. прочность обеспечена.
4.5 Расчет колонны в стадии монтажа
Рис. 18 К расчету колонны в стадии монтажа
Расчетный погонный вес с учетом коэффициента динамичности Расчетный момент с учетом угла наклона при монтаже 30˚:
) Проверка прочности сечения подкрановой части:
Прочность сечения проверяем из условия 3.17 (Пособия к СП [2]):
т.е. прочность обеспечена.
) Проверка прочности сечения надкрановой части:
Прочность сечения проверяем из условия 3.19 (Пособия к СП [2]):
т.е. прочность обеспечена.
5. Проектирование стропильной фермы
Схема фермы и геометрические размеры - по серии ПК-01-129, марка 2ФС24
(типоразмер - 2, пролет - 24м).
Рис. 18 Геометрическая схема фермы
железобетонный каркас колона рама
Размеры сечений:
верхний пояс - нижний пояс - стойки, раскосы - опорный узел - Расчетные характеристики материалов для фермы:
бетон В30, арматура:
напрягаемая (ПН) - канаты К1400, продольная (ненапрягаемая) - А300, конструктивная (опорный узел)- А400 поперечная А240.
5.1 Статический расчет стропильной фермы
железобетонный каркас колона рама
Принимаем постоянные равномерно распределенные нагрузки от веса покрытия
по Таблица 3.1. Распределение снеговой нагрузки (Таблица5.1) - по п.п.10 и
прил. Г СП [5].
Таблица 5.1 Схемы приложения нагрузок на ферму
Расчетная погонная нагрузка от веса покрытия (постоянная)
Узловая расчетная постоянная нагрузка на ферму
Расчетная погонная снеговая нагрузка на ферму
Узловая расчетная снеговая нагрузка на ферму
Рис. 20 Схема нумерации узлов и стержней фермы
Таблица 5.2 Расчетные усилия в элементах фермы (расчет в SCAD11.5)
№ элем
N(кН), №№ загруж
Мy
Qz
(кНм)
(кН)
1
2
3
4
5
от собств. веса
Нижний пояс
1
380.326
148.001
106.077
128.292
101.867
8.505
5.868
2
477.064
183.084
110.146
123.289
77.317
9.105
6.07
3
477.064
183.084
72.951
123.289
45.972
9.105
6.07
4
380.326
148.001
41.931
128.292
26.424
8.505
5.868
Верхний пояс
5
-433.326
-167.767
-120.244
-145.425
-115.472
2.25
2.738
6
-441.196
-167.883
-112.401
-127.572
-92.602
2.079
2.738
7
-422.186
-160.863
-107.701
-122.138
-88.73
2.132
2.833
8
-472.367
-179.666
-89.841
-113.232
-56.616
2.132
2.833
9
-472.367
-179.666
-89.841
-113.232
-56.616
2.132
2.833
10
-422.186
-160.863
-53.171
-122.138
-33.507
2.132
2.833
11
-441.196
-167.883
-55.492
-127.572
-34.97
2.079
2.738
12
-433.326
-167.767
-47.531
-145.425
-29.953
2.25
2.738
Стой- ки
13
45.498
13.93
1.867
4.783
-2.82
0
0
14
28.197
7.269
3.632
18.807
9.403
0
0
15
45.498
13.93
12.065
4.783
7.603
0
0
Раскосы
16
45.235
13.95
1.419
-7.341
-15.239
0.723
0.88
17
-76.953
-30.643
-3.79
-1.982
14.943
0.919
0.91
18
-9.551
-5.433
-27.735
-14.057
-28.113
0.919
0.91
19
-9.551
-5.433
22.306
-14.057
14.057
0.919
0.91
20
-76.953
-30.643
-26.858
-1.982
-16.925
0.919
0.91
21
45.235
13.95
12.533
-7.341
7.898
0.723
0.88
5.2 Расчет нижнего пояса фермы Максимальные расчетные усилия (по Таблица 5.2): Нормативные усилия (по расчету в SCAD 11.7):
Сечение пояса Рабочая высота сечения 5.2.1 Подбор напрягаемой арматуры
Требуемая (расчетная) площадь полной растянутой арматуры в сечении
нижнего пояса:
где коэффициент Принимаем верхнюю и нижнюю арматуру 2Ø15К1400 с фактической полной площадью
арматуры Рис. 21 К расчету сечения нижнего пояса фермы
5.2.2 Расчет на образование трещин
Предварительные напряжения арматуры (для арматурных канатов где Потери от релаксации арматуры (при механическом способе натяжения)
Потери от температурного перепада:
где Потери от деформации анкеров натяжных устройств:
Первые потери предварительного напряжения арматуры:
Потери от усадки бетона
где Потери от ползучести бетона
где центр тяжести приведенного сечения относительно наиболее растянутой
грани;
Так как Полные значения первых и вторых потерь предварительного напряжения
арматуры равны
Усилие обжатия в напрягаемой арматуре с учетом полных потерь равно:
где Момент образования трещин по ф.4.3 Пособия к СП[4]:
где Момент усилия где Так как действующий момент больше момента трещинообразования 5.2.3 Расчет на раскрытие трещин
Значение продольной силы в момент образования трещины:
Расстояние от ц.т. приведенного сечения до точки приложения продольной
силы Расстояние от ц.т. приведенного сечения до точки приложения усилия
обжатия Плечо внутренней пары сил Напряжения в растянутой арматуре от усилия Напряжения в растянутой арматуре от усилия
Напряжения в растянутой арматуре от усилия Так как Высота растянутой зоны сечения:
где Высота растянутой зоны сечения должна удовлетворять требованиям:
Площадь сечения растянутого бетона
Базовое расстояние между трещинами
принимаем Коэффициент, учитывающий неравномерное распределение относительных
деформаций растянутой арматуры между трещинами равен
Так как Коэффициент, учитывающий продолжительность действия нагрузки Коэффициент, учитывающий профиль арматуры
Коэффициент, учитывающий характер нагружения
Ширина раскрытия трещин от продолжительного действия постоянных и
длительных нагрузок равна:
Ширина раскрытия трещин от непродолжительного действия всех нагрузок
равна:
Ширина раскрытия трещин от непродолжительного действия постоянных и
длительных нагрузок равна:
Ширина раскрытия трещин при продолжительном и при непродолжительном
раскрытии соответственно равна:
Так как 5.3 Расчет верхнего пояса
Рассчитываем наиболее нагруженные элементы верхнего пояса 8, 9 длиной Максимальные усилия:
Сечение пояса Прочность бетона с учетом коэффициента условий работы бетона,
учитывающего длительность действия нагрузки Арматура - А300, Определение значений случайных эксцентриситетов (п. 4.2.6 [1]):
Расчетный эксцентриситет
Расчетная длина панели верхнего пояса Так как где предварительно назначаем коэффициент Площадь продольной рабочей арматуры:
следовательно площадь сечения арматуры Учитывая конструктивные требования п. 5.17 [2], Уточняем коэффициент где т.е. прочность сечения обеспечена.
Назначаем конструктивно поперечную арматуру Ø6А240. Шаг поперечной арматуры в
соответствии с конструктивными требованиями п.5.23 Пособия к СП[2]:
5.4 Расчет растянутого раскоса
Усилие в растянутых раскосах 16, 21: Сечение пояса Расчет ведем по п. 3.58 Пособия к СП [2] из условия 3.133.
Площадь сечения всей продольной арматуры:
Принимаем продольную арматуру 4Ø10А300 Назначаем конструктивно поперечную арматуру Ø6А240 с шагом Для растянутых стоек 13, 14, 15 значения усилий меньше, чем для крайних
раскосов, армируем конструктивно 4Ø10А300 5.5 Расчет сжатого раскоса
Рассчитываем наиболее нагруженные сжатые раскосы 17 и 20 длиной Сечение раскосов Определение значений случайных эксцентриситетов (п. 4.2.6 [1]):
Расчетный эксцентриситет принимаем Расчетная длина раскоса Так как Согласно п.3.53-3.54 определяем коэффициент η.
Изгибающие моменты относительно оси продольной арматуры от действия
полных и длительных нагрузок
Коэффициент, учитывающий влияние длительности действия нагрузки на
прогиб:
Относительное значение эксцентриситета продольной силы По п.8.3.4 СП [1] минимальный коэффициент армирования - Коэффициент приведения арматуры к бетону Жесткость сечения в предельной стадии (по ф. 3.89):
Условная критическая сила
Коэффициент учета прогиба
Эксцентриситет продольной силы с учетом прогиба:
По Таблица 3.2 Пособия к СП [2] Относительная величина продольной силы:
Требуемое количество симметричной арматуры:
следовательно площадь сечения арматуры принимается минимальной по
конструктивным требованиям, не менее
Принимаем верхнюю и нижнюю арматуру 2Ø10А300,
Коэффициент армирования равен
Назначаем конструктивно поперечную арматуру Ø6А240. Шаг поперечной арматуры в
соответствии с конструктивными требованиями п.5.23 Пособия к СП[2]:
Раскосы 18 и 19 армируем аналогично.
5.6 Расчет опорного узла
Усилия в нижнем поясе у опорного узла фермы Геометрические характеристики опорного узла: Арматура: напрягаемая (ПН) - канаты К1400, ненапрягаемая - А300,
конструктивная - А400 5.6.1 Расчет арматуры из условия прочности по линии отрыва
Базовая длина анкеровки напрягаемой арматуры в опорной части фермы, п.
5.18 СП [1]:
где здесь Требуемая расчетная длина прямой анкеровки напрягаемой арматуры, п. 5.19
[4]:
Тангенс угла наклона линии отрыва АВ:
где Рис. 22 К расчету прочности опорной части фермы по наклонным сечениям
Длина заделки арматуры за линией АВ равна:
Усилие, воспринимаемое напрягаемой арматурой в сечении АВ:
Площадь сечения продольной ненапрягаемой арматуры класса А400 назначаем
конструктивно:
Принимаем продольную ненапрягаемую арматуру в нижнем поясе в пределах
опорного узла: 4Ø10А400, Длина зоны анкеровки ненапрягаемой арматуры с учетом поперечной арматуры
определяется по п.3.43, ф.3.78 [4]:
где здесь с учетом наличия поперечной арматуры принимаем Уточняем значение усилия, воспринимаемого ненапрягаемой арматурой:
принимаем Требуемая общая площадь сечения вертикальных поперечных стержней класса
А400 на длине 5.6.2 Расчет поперечной арматуры на изгиб в наклонном сечении
Высота сжатой зоны равна:
Длина заделки арматуры за наклонным сечением АС равна
Усилие, воспринимаемое арматурой в сечении АС, по п. 3.43 [4]:
Плечо внутренней пары сил для напрягаемой и ненапрягаемой арматуры:
Длина проекции наклонного сечения: Расстояние от точки приложения поперечной силы до сжатой зоны бетона: Требуемая интенсивность хомутов в опорном узле:
Поперечную арматуру назначаем конструктивно, 2Ø10А400, Минимальное количество продольной арматуры у верхней грани опорного
сечения:
принимаем конструктивное армирование 2Ø10А400 У торца фермы в зоне расположения напрягаемой арматуры на длине Список литературы
. СП
52-101-2003. Свод правил по проектированию и строительству. Бетонные и
железобетонные конструкции без предварительного напряжения арматуры. - М.: ГУП
"НИИЖБ", ФГУП ЦПП, 2004.
. Пособие по
проектированию бетонных и железобетонных конструкций из тяжелого бетона без
предварительного напряжения арматуры (к СП 52-101-2003)/ ЦНИИПромзданий, НИИЖБ
- М.: 2005.
. СП
52-102-2004. Свод правил по проектированию и строительству. Предварительно
напряженные железобетонные конструкции. - М.: ФГУП ЦПП, 2004.
. Пособие по
проектированию предварительно напряженных железобетонных конструкций из
тяжелого бетона (к СП 52-102-2004)/ ЦНИИПромзданий, НИИЖБ - М.: 2005.
. СП
20.13330.2011. Свод правил. Нагрузки и воздействия Актуализированная редакция
СНиП 2.01.07-85* - М.: ОАО "ЦПП", 2011.
. Каркас
одноэтажного промышленного здания. Методические указания к курсовому проекту по
дисциплине «Проектирование железобетонных конструкций»/ сост. С.В. Климов -
Пермь, 2007.
. Мандриков
А.П. Примеры расчета железобетонных конструкций: Учеб. пособие. - 3-е изд./ -
Альянс, 2011.
. Примеры
расчета железобетонных и каменных конструкций: Учеб. пособие/ В.М. Бондаренко,
В.И. Римшин. - М.: Высш. шк., 2006.
Приложение
Эпюры усилий от действия нагрузок 1 - 8
Рис.23
Рис.24
Рис.25
Рис.26
Рис.27
Рис.28
Рис.29
Рис.30
Рис.31
Рис.32
Рис.33
Рис.34
Рис.35
Рис.36
м Рис.37
Рис.38
Рис.39
Рис.40
Рис.41
Рис.42
Рис.43
Рис.44
Рис.45
Рис.46
1.2
Технические характеристики кранового оборудования
:
, приблизительно
:
:
:
,
остекление - 40%)
![]()
=1,8 кН/м2 - вес снегового покрова на 1м2 горизонтальной
поверхности земли [5, Таблица 10.1] для III снегового района (г.Новгород);
- коэффициент, учитывающий снос снега с покрытий зданий [5,
п.10.5-10.9]:
![]()
- [5, Таблица11.2];
=1,0 - термический коэффициент [5, п. 10.10].
,
,
- площадь сбора нагрузки на узел фермы; d = 3м - расстояние
между узлами фермы по верхнему поясу; Вф = 6м - шаг ферм.
- коэффициент, учитывающий изменение ветрового давления по
высоте [5, Таблица 11.2], зависит от типа местности (местность типа В [5, п.
11.1.6], эквивалентная высота
определяется:
по [5, п.11.1.5].
:
;
;
на эквивалентной высоте
:
[5, ф.11.6]:
на участке h1 передается в виде
равномерно распределенной:
;
.
![]()
![]()
=1,4 - коэффициент надежности по ветровой нагрузке
.
- коэффициент надежности по нагрузке для крановой нагрузки,
[5, п.9.8];
- коэффициент сочетаний, для групп
режимов работы кранов 1К-6К при учете 2 кранов,
[5, п.9.19];
- нормативное максимальное
вертикальное давление колес мостовых кранов, определяется по Таблица1; уi
ордината линии влияния, соответствующая i-му положению колеса крана.
.
- нормативное минимальное вертикальное давление колес
мостовых кранов,
- полный вес крана с тележкой,
;
- число колес крана с одной стороны,
передаются по осям подкрановых балок, которые установлены с
эксцентриситетом по отношению к оси нижней части колонны. Поэтому на поперечную
раму передаются крановые моменты
(кНм).
,
,
в соответствии с рис. 8.
- число колес крана с одной стороны
;
![]()

,
,
при
где
По п. 6.2.3 СП [1] необходимо учесть
влияние прогиба элемента на его прочность, путем умножения начального
эксцентриситета е0 на коэффициент η.
(загружения 1,2,3).
принимаем
![]()
.
принимается минимальной по
конструктивным требованиям, не менее
(по п. 8.3.4 СП [1] минимальный коэффициент армирования -
по интерполяции для
).
.
, то площадь сечения растянутой арматуры
вычисляем по ф.3.107:

![]()
,
2Ø16А400.
.
,
2Ø16А400 на
второе сочетание расчетных усилий
(загружения 1,4,6,8).
то высота сжатой зоны
. Принимаем шаг хомутов 200 мм.
;
, то расчет из плоскости изгиба не нужен.
при
где
По п. 6.2.3 СП [1] необходимо учесть
влияние прогиба элемента на его прочность, путем умножения начального
эксцентриситета е0 на коэффициент η.
принимаем
принимается минимальной по конструктивным
требованиям, не менее
(по п. 8.3.4 СП [1] минимальный коэффициент армирования -
по интерполяции для
).
.
, то площадь сечения растянутой арматуры
вычисляем по ф.3.107:
, 4Ø22А400.
, принятое при определении D, повторим расчет, приняв
предварительно
:
.
, 3Ø25А400.
необходимо установить продольную
конструктивную арматуру Ø12А400.
(загружения 1,2,3,5,7). Определяем
высоту сжатой зоны:
то высоту сжатой зоны не корректируем
. Принимаем шаг хомутов 350 мм.
;
, то расчет из плоскости изгиба не нужен.
и вертикального давления кранов
:
).
то поперечная арматура консоли конструируется в виде
отогнутых стержней и горизонтальных хомутов по всей высоте консоли.
то прочность наклонных сечений консоли обеспечена без
постановки поперечной арматуры. По конструктивным требованиям устанавливаем
хомуты Ø8А240 с минимально допустимым шагом
150мм
.
Принимаем 4Ø18А400 (
).
высота сжатой зоны.
то прочность сечения проверяем из условия 3.17 (Пособия к СП
[2]):
высота сжатой зоны, т.к. армирование симметричное.
(2Ø18А400), тогда
:
от постоянной нагрузки;
от кратковременной нагрузки;
от постоянной и кратковременной нагрузок;
от постоянной и длительной нагрузок, где 0,5 - понижающий
коэффициент, учитывающий долю длительности снеговой нагрузки (по п. 1.8 СНиП
2.01.07-85 Нагрузки и воздействия)
расстояние от грани нижнего пояса до оси растянутой арматуры
с учетом величины защитного слоя бетона
.
):
коэффициент, учитывающий возможные отклонения
предварительного напряжения по п.3.1.1.6 СП [3].
разность между температурой арматуры и упоров, воспринимающих
усилия натяжения.
деформация усадки бетона по п. 2.2.3.7 СП [3].
коэффициент ползучести бетона по Таблица 5 СП [3];
коэффициент приведения арматуры к бетону;
коэффициент армирования сечения;
усилие предварительного обжатия с учетом первых
потерь
приведенная площадь сечения
;
приведенный статический момент
момент инерции бетонного сечения
моменты инерции нижней и верхней арматуры
приведенный момент инерции сечения нижнего пояса фермы
расстояние от ц. т. приведенного сечения до ц. т. арматуры
соответственно нижней и верхней
эксцентриситет усилия обжатия с учетом первых потерь
напряжения в бетоне на уровне ц. т. нижней и верхней арматуры
то потери от ползучести и усадки бетона учитываются.
упругий момент сопротивления приведенного сечения
коэффициент по Таблица 4.1 Пособия к СП [4];
эксцентриситет усилия обжатия с учетом всех потерь;
расстояние от ц.т. приведенного
сечения до ядровой точки
относительно ядровой точки:
усилие от нормативной постоянной и кратковременной (полной)
снеговой нагрузки;
эксцентриситет усилия N,
то трещины образуются и необходимо
проверить их раскрытие.
:
:
:
прочность нижней арматуры на разрыв обеспечена.
поправочный коэффициент, учитывающий неупругие деформации
растянутого бетона, для прямоугольных сечений
высота растянутой зоны бетона, определяемая как для упругого
материала по приведенному сечению
принимаем
Т.к.
, принимаем
то принимаем
при непродолжительном действии
нагрузки;
при продолжительном действии нагрузки.
для канатной арматуры.
для растянутых элементов.
, то трещиностойкость нижнего пояса фермы обеспечена.
.
.
величина защитного слоя бетона
Рабочая высота сечения
.
принимаем
и
при классе бетона В30, то расчет ведем по п. 3.58 Пособия к
СП [2] из условия 3.97:
.
принимается минимальной по
конструктивным требованиям, не менее
(по п. 8.3.4 СП [1] минимальный коэффициент армирования -
по интерполяции для
).
, принимаем арматуру 2Ø12А300,
.
:
по Таблица 3.5,6 [2] при
и
принимаем
.
величина защитного слоя бетона
.
. Максимальное усилие:
.
величина защитного слоя бетона
Рабочая высота сечения
, то расчет ведем по п.п.3.53-3.54 и 3.57 Пособия к СП [2]
(для прямоугольных сечений с симметричной арматурой).
![]()
принимаем
(по интерполяции для
). Принимаем
.
принимаем
![]()
определяем по ф.3.93[2]
,
.
принимаем
.
поперечная сила
Величина защитного слоя бетона
,
соответственно площадь сечения анкеруемого стержня
напрягаемой арматуры и периметр его сечения, определяемые по номинальному
диаметру стержня
расчетное сопротивление сцепления арматуры с бетоном
коэффициенты, учитывающие влияние вида поверхности арматуры
и влияние размера диаметра арматуры соответственно
.
угол наклона приопорной панели верхнего пояса,
Располагаем ненапрягаемую арматуру в два ряда.
,
расчетное сопротивление сцепления арматуры с бетоном
коэффициенты, учитывающие влияние вида поверхности арматуры
и влияние размера диаметра арматуры соответственно
коэффициент, учитывающий влияние поперечного обжатия бетона и
поперечной арматуры при
здесь 
опорная реакция и площадь опирания;
(число стержней
при двух каркасах и шаге 100мм)
равна:
.
устанавливают конструктивные
вертикальные сетки с шагом 7см, охватывающие все стержни напрягаемой арматуры.