МИНОБРНАУКИ РОССИИ
Санкт-Петербургский государственный
электротехнический университет
«ЛЭТИ» им. В.И. Ульянова (Ленина)
Кафедра Вычислительной техники
отчет
по лабораторной работе №1
по дисциплине «Безопасность жизнедеятельности»
Тема: Исследование условий электробезопасности в трёхфазных сетях с изолированной и с компенсированной нейтралями
|
Студенты гр. |
|
|
|
Преподаватель |
|
|
Санкт-Петербург
2019
Цели работы:
• исследование опасности при однофазном прикосновении человека;
• изучение основных принципов защиты от поражения электрическим током;
• изучение опасности при аварийных режимах работы сети.
Сети с изолированной или с компенсированной нейтралями применяются во многих ответственных электроустановках, в частности, на судах, в шахтах, карьерах, больницах, лабораториях и т.д., где недопустимо отключение питания даже при аварийной ситуации, например при замыкании фазы на землю. При нормальной работе сети прямое однофазное прикосновение человека к токоведущей части или непрямое (косвенное) прикосновение к токопроводящему корпусу приёмника электроэнергии, на который произошло замыкание фазы, менее опасно, чем подобные прикосновения в сети с глухозаземлённой нейтралью.
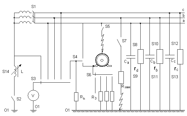
Общий вид таких сетей для анализа безопасности приведён на рис.1, а внешний вид лабораторного стенда показан на рис.2.

Рис.1. Электрическая схема сети для анализа безопасности с контурами возможных токов
В работе исследуются следующие физические величины: напряжение однофазного прикосновения Uh, сопротивление изоляции фаз (RA, RB, RC), ёмкость фаз относительно земли (CА, СВ, СС), сопротивление защитного заземления Rзаз.
Напряжение прикосновения может быть от близкого к нулю до фазного при неаварийном режиме: 0<Uh<Uф, и только при замыкании другой фазы на землю – от фазного до линейного: Uф<Uh<Uл.

Рис.2. Внешний вид стенда
Этот стенд имитирует трёхфазную сеть, работающую в режиме с изолированной или компенсированной нейтралью.
Переменные резисторы RA, RB, RC и конденсаторы СA, CB, CC имитируют сопротивления изоляции и емкости фаз сети относительно земли; их значения 2, 10, 50, 250, 500 кОм, ∞ и 0; 0,1; 0,3; 0,5; 1,0; 10 мкФ устанавливаются переключателями S8-S13. Выключателем S7 устанавливается режим замыкания фазы B на землю через сопротивление Rзам = 100 Ом. Однофазное прикосновение человека имитируется подключением резистора Rh = 1 кОм к фазе а сети или корпусу приемника электроэнергии (переключатель S4); выключателем S5 выполняется замыкание фазы а на корпус электроприемника. Последний может быть заземлен через сопротивление Rз, значения которого 0,1; 1 или 100 Ом устанавливается переключателем S6. С помощью вольтметра и переключателя S3 можно измерить напряжение смещения нейтрали U0, напряжения фаз сети относительно земли Uф-з и напряжения Uпр.
При большой ёмкости сети эквивалентные сопротивления фаз относительно земли равны между собой (сопротивление Rh не нарушает их симметрию), поэтому напряжение прикосновения равно фазному напряжению. Если ёмкость Cф невелика, то эквивалентные сопротивления становятся неравными (меньше у фазы A при прикосновении к ней человека); напряжение UА01 становиться меньше фазного, а напряжения UВ01, UС01 возрастают и становятся больше фазных. В случае замыкания фазы на землю при небольших Cф напряжение UВ01 близко к нулю, а UА01 и UС01 близки к Uл.
Защитное заземление – преднамеренное соединение токопроводящих частей электрооборудования с землёй. Напряжение прикосновения при этом снижается до безопасного значения вследствие перераспределения напряжений между фазами сети и землёй.
Согласно ГОСТ 12.1.030-84 сопротивление защитного заземления корпуса электрооборудования Rзаз в системе IT при напряжении до 1 кВ не должно превышать 4 Ом (если мощность генератора или трансформатора больше 100 кВ*А) либо 10 Ом (если мощность меньше 100 кВ*А).
Допустимое напряжение прикосновения Uhдоп=20 В. Допустимая сила тока прикосновения Ihдоп = 6 мА.
Условия безопасности рассматриваются в двух случаях – при исправной изоляции фаз сети (когда ) и при наличии в ней неисправностей типа замыканий на землю.
Рис.3. Прямое прикосновение человека к сети IT
Напряжение прикосновения рассчитывалось по следующей формуле:
где - фазное напряжение источника электроэнергии; - активные проводимости изоляции фаз; , .
Табл.1. Прямое прикосновение человека к сети IT
|
№ опыта |
Параметры сети
|
Результаты измерений |
Результаты расчёта |
Векторная диаграмма |
|||||||
|
Сф,мкФ |
Ra,кОм |
Rb,кОм |
Rc,кОм |
U001,В |
UA01,В |
UB01,В |
UC01,В |
Uh,В |
Uhрасч.,В |
|
|
|
I. 1-3 |
0,1 |
2 |
2 |
2 |
10 |
15 |
28 |
32 |
15 |
14.5 |
Рис. 9, а |
|
10 |
10 |
10 |
19 |
7 |
35 |
38 |
7 |
6.52 |
|
||
|
50 |
50 |
50 |
23 |
4 |
38 |
42 |
4 |
4.46 |
|
||
|
250 |
250 |
250 |
24 |
4 |
39 |
43 |
3 |
4.46 |
|
||
|
500 |
500 |
500 |
24 |
4 |
39 |
43 |
4 |
4.48 |
Рис. 9, б |
||
|
0,3 |
2 |
2 |
2 |
10 |
15 |
28 |
32 |
15 |
15.29 |
Рис. 9, в |
|
|
10 |
10 |
10 |
18 |
8 |
32 |
39 |
8 |
11.55 |
|
||
|
50 |
50 |
50 |
21 |
8 |
35 |
43 |
7 |
12.44 |
|
||
|
250 |
250 |
250 |
22 |
8 |
35 |
44 |
8 |
12.92 |
|
||
|
500 |
500 |
500 |
23 |
8 |
36 |
44 |
8 |
12.99 |
Рис. 9, г |
||
|
1 |
2 |
2 |
2 |
9 |
17 |
25 |
33 |
27 |
21.64 |
|
|
|
10 |
10 |
10 |
14 |
16 |
25 |
38 |
16 |
28.53 |
|
||
|
50 |
50 |
50 |
16 |
18 |
25 |
40 |
18 |
31.91 |
Рис. 9, д |
||
|
250 |
250 |
250 |
16 |
18 |
24 |
40 |
18 |
32.71 |
|
||
|
500 |
500 |
500 |
17 |
18 |
24 |
41 |
18 |
32.82 |
|
||
|
10 |
2 |
2 |
2 |
8 |
21 |
22 |
33 |
21 |
46.54 |
|
|
|
10 |
10 |
10 |
10 |
23 |
19 |
35 |
23 |
47.56 |
|
||
|
50 |
50 |
50 |
10 |
23 |
18 |
35 |
23 |
47.70 |
Рис. 9, е |
||
|
250 |
250 |
250 |
10 |
23 |
18 |
35 |
23 |
47.73 |
|
||
|
500 |
500 |
500 |
10 |
23 |
18 |
35 |
23 |
47.73 |
|
||
|
I. 4 |
10 |
50 |
250 |
10 |
10 |
22 |
20 |
35 |
22 |
47.45 |
|
|
I. 5 |
0,5 |
2 |
2 |
2 |
12 |
31 |
12 |
34 |
31 |
16.71 |
|
|
0,3 |
2 |
2 |
2 |
12 |
30 |
12 |
34 |
31 |
15,29 |
|
|
|
50 |
50 |
50 |
15 |
33 |
9 |
38 |
33 |
12,44 |
Рис. 9, ж |
||
Рис.4. Зависимость рассчитанного напряжения прикосновения от сопротивления фаз Rф
Рис.5. Зависимость экспериментального напряжения прикосновения от сопротивления фаз Rф

Рис.6.Прикосновение человека к заземлённому корпусу
Табл.2. Непрямое прикосновение человека к сети IT
|
№ опыта |
Параметры сети |
Результаты измерений |
Результаты расчёта |
Диаграмма |
|||||||
|
Сф,мкФ |
Ra,кОм |
Rub,кОм |
Rc,кОм |
U0,В |
Ua-з,В |
Ub-з,В |
Uc-з,В |
Uh,В |
Uh.рас,В |
|
|
|
II. 1) |
10 |
50 |
50 |
50 |
10 |
22 |
18 |
35 |
23 |
47.7 |
Рис 10, а |
|
Rз=0,1 Ом |
24 |
1 |
40 |
43 |
1 |
0,02 |
Рис 10, б |
||||
|
Rз=10 Ом |
24 |
1 |
40 |
43 |
1 |
2,25 |
|
||||
|
Rз=100 Ом |
24 |
5 |
37 |
44 |
4 |
16,46 |
Рис 10, в |
||||
|
II. 2) |
0,5 |
2 |
2 |
2 |
10 |
29 |
12 |
30 |
30 |
16,71 |
Рис 10, г |
|
Rз=0,1 Ом |
24 |
1 |
39 |
42 |
1 |
0,00 |
Рис 10, д |
||||
|
Rз=10 Ом |
24 |
2 |
38 |
42 |
2 |
0,38 |
|
||||
|
Rз=100 Ом |
10 |
10 |
29 |
37 |
12 |
3,77 |
Рис 10,е |
||||
|
II. 3) |
0,5 |
500 |
500 |
500 |
15 |
30 |
8 |
36 |
33 |
20.36 |
|
|
Rз=0,1 Ом |
24 |
1 |
39 |
42 |
1 |
0,00 |
|
||||
|
Rз=10 Ом |
23 |
2 |
18 |
42 |
1 |
0,11 |
|
||||
|
Rз=100 Ом |
16 |
10 |
20 |
18 |
10 |
1.13 |
|
||||